TOP
|
特許
|
意匠
|
商標
特許ウォッチ
Twitter
他の特許を見る
公開番号
2025140529
公報種別
公開特許公報(A)
公開日
2025-09-29
出願番号
2024039989
出願日
2024-03-14
発明の名称
過給エンジンの制御装置
出願人
トヨタ自動車株式会社
代理人
個人
,
個人
主分類
F01M
13/00 20060101AFI20250919BHJP(機械または機関一般;機関設備一般;蒸気機関)
要約
【課題】エマルジョンの発生を抑制する。
【解決手段】吸気通路12におけるコンプレッサ22よりも下流側、かつスロットルバルブ16よりも上流側の部分とクランクケース17とを連通する第1換気通路30と、吸気通路12におけるコンプレッサ22よりも上流側の部分とクランクケース17とを連通する第2換気通路31と、第1換気通路30を通じたクランクケース17から吸気通路12に向うガスの流れを制限する一方向弁32と、を備える過給エンジン10の制御装置40を、エンジンオイル中の水分蓄積量が多い状態にあり、かつ過給エンジン10が自然吸気域で運転されている場合に、コンプレッサ22の過給効率を高めるとともに、スロットルバルブ16の開口率を縮小することで、過給エンジン10に強制的に過給運転を行わせるように構成した。
【選択図】図1
特許請求の範囲
【請求項1】
排気通路に設置されたタービンと、吸気通路に設置されたコンプレッサと、前記吸気通路における前記コンプレッサよりも下流側の部分に設置されたスロットルバルブと、前記吸気通路における前記コンプレッサよりも下流側、かつ前記スロットルバルブよりも上流側の部分とクランクケースとを連通する第1換気通路と、前記吸気通路における前記コンプレッサよりも上流側の部分と前記クランクケースとを連通する第2換気通路と、前記第1換気通路を通じた前記クランクケースから前記吸気通路に向うガスの流れを制限する一方向弁と、を備える過給エンジンの制御を行う装置であって、
エンジンオイル中の水分蓄積量が多い状態にあるか否かを判定することと、
前記過給エンジンの自然吸気域での運転中に前記水分蓄積量が多い状態にあると判定した場合には、前記コンプレッサの過給効率を高めるとともに前記スロットルバルブの開口率を小さくすることで前記過給エンジンの過給運転を実施することと、
を行う過給エンジンの制御装置。
続きを表示(約 370 文字)
【請求項2】
前記水分蓄積量を、前記過給エンジンの水温、油温、及び吸入空気量に基づき演算するとともに、演算した前記水分蓄積量の値が既定の閾値以上である場合に前記水分蓄積量が多い状態にあると判定する請求項1に記載の過給エンジンの制御装置。
【請求項3】
前記過給エンジンの水温及び吸入空気量に基づき、前記エンジンオイルへの水分の混入速度を演算することと、
前記過給エンジンの油温に基づき、前記エンジンオイルからの水分の蒸発速度を演算することと、
前記混入速度と前記蒸発速度との差を積算することで、前記水分蓄積量を演算することと、
を行う請求項2に記載の過給エンジンの制御装置。
【請求項4】
前記過給エンジンは、水素エンジンである請求項1に記載の過給エンジンの制御装置。
発明の詳細な説明
【技術分野】
【0001】
本発明は、過給エンジンの制御装置に関する。
続きを表示(約 1,800 文字)
【背景技術】
【0002】
特許文献1に見られるように、コンプレッサの下流とクランクケースとを一方向弁を介して連通する換気通路を設けることで、クランクケースの換気を行う過給エンジンが知られている。
【先行技術文献】
【特許文献】
【0003】
実開昭57-013814号公報
【発明の概要】
【発明が解決しようとする課題】
【0004】
上記従来の過給エンジンの過給域での運転時には、コンプレッサで加圧された吸気が換気通路を通じてクランクケースに導入されるため、クランクケースの換気を実施できる。しかしながら、自然吸気域での運転中は、コンプレッサが吸気を加圧しないため、クランクケースの換気を実施できなくなる。そのため、エンジンオイルが冷えた状態で自然吸気域での運転が続けられると、燃焼で発生してクランクケース内に漏出した水分がクランクケース内に滞留し続けてしまう。そして、エンジンオイルに水分が混入してエマルジョンが発生してしまう。
【課題を解決するための手段】
【0005】
上記課題を解決する過給エンジンの制御装置は、排気通路に設置されたタービンと、吸気通路に設置されたコンプレッサと、前記吸気通路における前記コンプレッサよりも下流側の部分に設置されたスロットルバルブと、前記吸気通路における前記コンプレッサよりも下流側、かつ前記スロットルバルブよりも上流側の部分とクランクケースとを連通する第1換気通路と、前記吸気通路における前記コンプレッサよりも上流側の部分と前記クランクケースとを連通する第2換気通路と、前記第1換気通路を通じた前記クランクケースから前記吸気通路に向うガスの流れを制限する一方向弁と、を備える過給エンジンの制御を行う装置であって、エンジンオイル中の水分蓄積量が多い状態にあるか否かを判定することと、前記過給エンジンの自然吸気域での運転中に前記水分蓄積量が多い状態にあると判定した場合には、前記コンプレッサの過給効率を高めるとともに前記スロットルバルブの開口率を小さくすることで前記過給エンジンの過給運転を実施することと、を行うように構成されている。
【発明の効果】
【0006】
上記過給エンジンの制御装置には、エマルジョンの発生を抑える効果がある。
【図面の簡単な説明】
【0007】
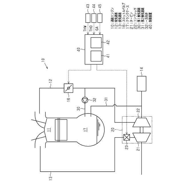
過給エンジンの制御装置の一実施形態の構成を模式的に示す図である。
上記実施形態の制御装置が実行する換気促進制御のフローチャートである。
【発明を実施するための形態】
【0008】
以下、過給エンジンの制御装置の一実施形態を、図1及び図2を参照して詳細に説明する。
<過給エンジンの制御装置の構成>
まず、図1を参照して本実施形態の過給エンジンの制御装置の構成を説明する。本実施形態の制御装置が適用される過給エンジン10は、水素を燃焼して動力を発生する水素エンジンとして構成されている。
【0009】
図1に示すように、過給エンジン10は、燃焼室11への吸気の導入路である吸気通路12と、燃焼室11からの排気の排出路である排気通路13と、を備えている。吸気通路12には、吸気を浄化するろ過装置であるエアクリーナ14と、スロットルバルブ16と、が設置されている。スロットルバルブ16は、開口率の変更に応じて吸気通路12の吸気の流路面積を変更するバルブである。
【0010】
また、過給エンジン10は、可変容量型のターボチャージャ20を備えている。ターボチャージャ20は、排気通路13に設置されたタービン21と、吸気通路12に設置されたコンプレッサ22と、可変ノズル23と、を備えている。タービン21は、排気通路13を流れる排気の吹き付けに応じて回転する。コンプレッサ22は、タービン21に連動して回転することで、吸気を加圧する。可変ノズル23は、タービン21への排気の吹き付け口の開口面積を可変とする。なお、コンプレッサ22は、吸気通路12におけるエアクリーナ14よりも下流側、かつスロットルバルブ16よりも上流側の部分に設置されている。
(【0011】以降は省略されています)
この特許をJ-PlatPat(特許庁公式サイト)で参照する
関連特許
株式会社豊田自動織機
エンジン式産業車両
18日前
トヨタ自動車株式会社
計測システム
12日前
本田技研工業株式会社
排気装置
17日前
本田技研工業株式会社
排気装置
17日前
本田技研工業株式会社
排気装置
17日前
トヨタ自動車株式会社
エンジンシステム
24日前
株式会社クボタ
多目的車両
10日前
株式会社クボタ
多目的車両
10日前
トヨタ自動車株式会社
水素エンジン
3日前
トヨタ自動車株式会社
制御装置
1か月前
フタバ産業株式会社
消音器
1か月前
フタバ産業株式会社
消音器
26日前
三浦工業株式会社
船舶用発電システム
24日前
マレリ株式会社
消音器
18日前
トヨタ自動車株式会社
制御装置
1か月前
トヨタ自動車株式会社
内燃機関の制御装置
3日前
株式会社SUBARU
車両
28日前
トヨタ自動車株式会社
内燃機関の制御装置
28日前
フタバ産業株式会社
排気系部品
26日前
マツダ株式会社
排気システム
19日前
株式会社アイシン
弁開閉時期制御装置
20日前
マツダ株式会社
排気システム
19日前
トヨタ自動車株式会社
過給エンジンの制御装置
28日前
帝人エンジニアリング株式会社
排ガス処理装置
24日前
トヨタ自動車株式会社
内燃機関の異常検出装置
24日前
三菱重工業株式会社
主蒸気管洗浄方法
24日前
ヤンマーホールディングス株式会社
エンジン装置
26日前
株式会社豊田自動織機
排気浄化装置
6日前
株式会社豊田自動織機
排気管
24日前
トヨタ自動車株式会社
車両のエンジンルーム構造
13日前
三菱重工業株式会社
メタン酸化触媒装置
17日前
トヨタ自動車株式会社
水素エンジンの排気浄化装置
28日前
トヨタ自動車株式会社
過給エンジンの換気システム
19日前
三菱自動車工業株式会社
オイルパン
5日前
株式会社SUBARU
硫黄除去方法
28日前
トヨタ自動車株式会社
車両の制御装置
10日前
続きを見る
他の特許を見る