TOP
|
特許
|
意匠
|
商標
特許ウォッチ
Twitter
他の特許を見る
公開番号
2025121170
公報種別
公開特許公報(A)
公開日
2025-08-19
出願番号
2024016453
出願日
2024-02-06
発明の名称
水処理装置およびその運転方法
出願人
オルガノ株式会社
代理人
個人
,
個人
主分類
C02F
1/44 20230101AFI20250812BHJP(水,廃水,下水または汚泥の処理)
要約
【課題】蒸気滅菌処理に伴う限外ろ過膜の劣化や破損を抑制する。
【解決手段】水処理装置1は、それぞれが少なくとも1つの限外ろ過膜モジュール11~13,21~23を有する複数の限外ろ過膜装置10,20と、複数の限外ろ過膜装置10,20に並列に蒸気を導入する蒸気導入手段L20と、を有している。
【選択図】図1
特許請求の範囲
【請求項1】
それぞれが少なくとも1つの限外ろ過膜モジュールを有する複数の限外ろ過膜装置と、
前記複数の限外ろ過膜装置に並列に蒸気を導入する蒸気導入手段と、を有する水処理装置。
続きを表示(約 1,300 文字)
【請求項2】
前記複数の限外ろ過膜装置から排出される濃縮水を流通させる複数の濃縮水ラインを有し、
前記蒸気導入手段は、前記複数の濃縮水ラインを通じて前記複数の限外ろ過膜装置にそれぞれ蒸気を導入可能である、請求項1に記載の水処理装置。
【請求項3】
前記少なくとも1つの限外ろ過膜モジュールは、内圧型クロスフロー方式の中空糸膜モジュールであり、前記中空糸膜モジュールの濃縮水出口が上方を向くように配置され、
前記複数の濃縮水ラインは、前記複数の限外ろ過膜装置の前記少なくとも1つの限外ろ過膜モジュールの前記濃縮水出口にそれぞれ接続されている、請求項2に記載の水処理装置。
【請求項4】
前記複数の限外ろ過膜装置のうち第1の限外ろ過膜装置と第2の限外ろ過膜装置とを接続する接続ラインに設けられ、前記接続ラインにおける蒸気の流通を遮断する遮断手段と、
前記接続ラインに接続され、前記遮断された蒸気を外部に排出する少なくとも1つの排出ラインと、
前記少なくとも1つの排出ラインに設けられた少なくとも1つの温度センサと、を有する、請求項1から3のいずれか1項に記載の水処理装置。
【請求項5】
前記第1の限外ろ過膜装置からの透過水を流通させて前記第2の限外ろ過膜装置に供給する供給ラインを有し、
前記接続ラインは、前記供給ラインである、請求項4に記載の水処理装置。
【請求項6】
前記供給ラインに設けられた増圧ポンプと、
前記第2の限外ろ過膜装置の前記濃縮水ラインから分岐して前記増圧ポンプの上流側で前記供給ラインに接続された還流ラインと、を有する、請求項5に記載の水処理装置。
【請求項7】
前記第1の限外ろ過膜装置からの透過水を流通させて前記第2の限外ろ過膜装置に供給する供給ラインと、
前記供給ラインに設けられた増圧ポンプと、
前記第2の限外ろ過膜装置の前記濃縮水ラインから分岐して前記増圧ポンプの上流側で前記供給ラインに接続された還流ラインと、を有し、
前記接続ラインは、前記還流ラインである、請求項4に記載の水処理装置。
【請求項8】
前記第1の限外ろ過膜装置と前記第2の限外ろ過膜装置とに被処理水を分岐して供給する2つの分岐給水ラインを有し、
前記接続ラインは、前記2つの分岐給水ラインのうち一方の分岐給水ラインである、請求項4に記載の水処理装置。
【請求項9】
前記第1の限外ろ過膜装置からの透過水と前記第2の限外ろ過膜装置からの透過水とを流通させて合流させる2つの分岐送水ラインを有し、
前記接続ラインは、前記2つの分岐送水ラインのうち一方の分岐送水ラインである、請求項4に記載の水処理装置。
【請求項10】
それぞれが少なくとも1つの限外ろ過膜モジュールを有する複数の限外ろ過膜装置を有する水処理装置の運転方法であって、
前記複数の限外ろ過膜装置に並列に蒸気を導入し、該蒸気により前記複数の限外ろ過膜装置を滅菌する工程を含む、水処理装置の運転方法。
発明の詳細な説明
【技術分野】
【0001】
本発明は、水処理装置およびその運転方法に関する。
続きを表示(約 1,800 文字)
【背景技術】
【0002】
近年、医薬品製造などに使用される純水(精製水や注射用水など)を製造する装置として、エネルギー効率や経済性の観点から、蒸留器の代わりに、限外ろ過(UF)膜装置を備えたものが用いられている。そのような純水製造装置では、菌や微生物の発生を阻止することを目的として、高温(例えば、121℃以上)の蒸気により系内を滅菌する滅菌処理が定期的に行われるが、UF膜装置に対して高温の蒸気を導入すると、それに伴ってUF膜の劣化が問題になることがある。そこで、最近では、蒸気滅菌処理によるUF膜の劣化を抑制するための方法も提案されている(例えば、特許文献1参照)。
【先行技術文献】
【特許文献】
【0003】
特許第7365479号公報
【発明の概要】
【発明が解決しようとする課題】
【0004】
ところで、UF膜装置を備えた純水製造装置では、UF膜の急激な温度上昇による劣化や破損を抑制するために、蒸気滅菌処理を実行する前に系内に熱水を循環させることで、系内の温度を予め所定の温度にまで上昇させる予備昇温が行われる。しかしながら、純水製造装置への蒸気の導入は、装置内の所定の位置から行われ、その導入範囲を順次広げていくのが一般的である。そのため、特に、UF膜装置が複数設けられている場合、蒸気の導入位置からより離れたUF膜装置では、熱水の排水後に蒸気が到達するまでの時間が必然的に長くなり、その間に空冷されることで、その後の蒸気導入によって急激な温度上昇にさらされる可能性がある。
【0005】
そこで、本発明の目的は、蒸気滅菌処理に伴う限外ろ過膜の劣化や破損を抑制する水処理装置およびその運転方法を提供することである。
【課題を解決するための手段】
【0006】
上述した目的を達成するために、本発明の水処理装置は、それぞれが少なくとも1つの限外ろ過膜モジュールを有する複数の限外ろ過膜装置と、複数の限外ろ過膜装置に並列に蒸気を導入する蒸気導入手段と、を有している。
【0007】
また、本発明の水処理装置の運転方法は、それぞれが少なくとも1つの限外ろ過膜モジュールを有する複数の限外ろ過膜装置を有する水処理装置の運転方法であり、複数の限外ろ過膜装置に並列に蒸気を導入し、その蒸気により複数の限外ろ過膜装置を滅菌する工程を含んでいる。
【発明の効果】
【0008】
本発明によれば、蒸気滅菌処理に伴う限外ろ過膜の劣化や破損を抑制することができる。
【図面の簡単な説明】
【0009】
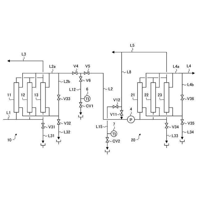
第1の実施形態に係る注射用水製造装置の概略構成図である。
第1の実施形態に係る限外ろ過膜装置の概略構成図である。
第1の実施形態に係る注射用水製造装置の変形例を示す概略構成図である。
第2の実施形態に係る注射用水製造装置の概略構成図である。
第3の実施形態に係る注射用水製造装置の概略構成図である。
【発明を実施するための形態】
【0010】
以下、図面を参照して、本発明の実施の形態について説明する。本明細書では、本発明の水処理装置として、医薬品製造などに使用される純水を製造する装置、具体的には、精製水を処理して注射用水を製造する注射用水製造装置を例示するが、本発明はこれに限定されるものではない。また、本明細書では、注射用水製造装置が2つの限外ろ過(UF)膜装置を有し、そのそれぞれが3つのUF膜モジュールを有する場合を例示するが、本発明はこれに限定されるものではない。注射用水製造装置を構成するUF膜装置の数は、3つ以上であってもよく、各UF膜装置を構成するUF膜モジュールの数は、2つ以下であっても4つ以上であってもよい。また、複数のUF膜装置がそれぞれ異なる数のUF膜モジュールを有していてもよい。なお、本明細書において、精製水とは、常水を、イオン交換、逆浸透(RO)、限外ろ過(UF)、またはそれらの組み合わせにより精製したものを意味し、注射用水とは、精製水または適切な前処理を行った水を蒸留または超ろ過(RO/UF)で処理し、発熱性物質(エンドトキシン)試験や生菌試験に適合したものを意味する。このような精製水および注射用水としては、例えば、日本薬局方で規定されたものを例示することができる。
(【0011】以降は省略されています)
この特許をJ-PlatPat(特許庁公式サイト)で参照する
関連特許
オルガノ株式会社
薬液精製システム
9日前
オルガノ株式会社
電気式脱イオン水製造装置
1か月前
オルガノ株式会社
水処理装置および水処理方法
3日前
オルガノ株式会社
水処理装置および水処理方法
3日前
オルガノ株式会社
水処理装置およびその運転方法
1か月前
オルガノ株式会社
尿素処理装置および尿素処理方法
10日前
オルガノ株式会社
水処理システムおよびその運転方法
11日前
オルガノ株式会社
水処理システムおよびその運転方法
1か月前
オルガノ株式会社
水処理システムおよびその運転方法
1か月前
オルガノ株式会社
冷却水系制御方法および冷却水系制御装置
23日前
オルガノ株式会社
情報処理装置、判定方法および水処理システム
11日前
オルガノ株式会社
電池収容体、電池モジュール、および電池パック
5日前
オルガノ株式会社
水処理設備、制御装置、運転方法およびプログラム
4日前
オルガノ株式会社
情報処理装置、情報処理方法および水処理システム
1か月前
オルガノ株式会社
液体処理システム、情報処理装置および情報処理方法
24日前
オルガノ株式会社
冷却水系の薬注制御方法および冷却水系の薬注制御装置
23日前
オルガノ株式会社
純水製造システム、回収処理水供給装置および純水製造方法
23日前
オルガノ株式会社
汚泥処理システム、制御装置、汚泥処理方法およびプログラム
1か月前
オルガノ株式会社
非粒子状有機多孔質吸収体、および非粒子状有機多孔質吸収体の製造方法
1か月前
オルガノ株式会社
水処理装置、水処理システム、水処理方法、及び水処理システムの水処理方法
1か月前
オルガノ株式会社
イオン交換装置および超純水製造装置
1か月前
オルガノ株式会社
懸濁物質濃度の測定装置、懸濁物質濃度の測定方法、晶析反応システム、および晶析反応方法
1か月前
オルガノ株式会社
使用済み非再生型混床イオン交換樹脂の分離方法および再利用方法ならびに単床イオン交換樹脂の製造方法
1か月前
東レ株式会社
浄水器
23日前
栗田工業株式会社
排水回収装置
9日前
三浦工業株式会社
汚泥減容方法
10日前
個人
浄水装置
23日前
栗田工業株式会社
用水の水質予測方法
9日前
株式会社石垣
汚泥性状予測方法及び汚泥性状一定制御方法
13日前
栗田工業株式会社
有機性排水の生物処理方法
16日前
株式会社神鋼環境ソリューション
貯留槽
2日前
水ing株式会社
廃溶液の処理方法
3日前
栗田工業株式会社
水質予測方法及び水質制御方法
9日前
パナソニックIPマネジメント株式会社
軟水化装置
3日前
パナソニックIPマネジメント株式会社
軟水化装置
3日前
オルガノ株式会社
尿素処理装置および尿素処理方法
10日前
続きを見る
他の特許を見る