TOP
|
特許
|
意匠
|
商標
特許ウォッチ
Twitter
他の特許を見る
10個以上の画像は省略されています。
公開番号
2025180891
公報種別
公開特許公報(A)
公開日
2025-12-11
出願番号
2024088564
出願日
2024-05-31
発明の名称
音信号出力装置および音信号出力方法
出願人
ヤマハ株式会社
代理人
弁理士法人旺知国際特許事務所
主分類
H02J
1/00 20060101AFI20251204BHJP(電力の発電,変換,配電)
要約
【課題】消費電力が外部電源から供給可能な電力を超える場合に対応する。
【解決手段】ACアダプター10からの電力によって二次電池206への充電を制御する充電部206と、音信号Auを増幅するパワーアンプ214の電力源を、ACアダプター10または二次電池206のいずれかに切り替える切替部210aと、を有し、切替部210aは、電力源をACアダプター10源に切り替えている場合に、パワーアンプ214における消費電力の増加に伴って、ACアダプター10からの電力が所定電力を超えたとき、電力源をACアダプター10から二次電池206に切り替える。
【選択図】図1
特許請求の範囲
【請求項1】
外部電源からの入力電力による二次電池への充電を制御する充電部と、
音信号を増幅する増幅部の電力源を、前記外部電源または前記二次電池のいずれかに切り替える切替部と、
を有し、
前記切替部は、
前記電力源を前記外部電源に切り替えている場合に、前記増幅部における消費電力の増加に伴って前記入力電力が所定電力を超えたとき、前記電力源を前記外部電源から前記二次電池に切り替える
音信号出力装置。
続きを表示(約 1,600 文字)
【請求項2】
前記外部電源が非接続である場合、または、前記外部電源が非正常である場合に、
前記切替部は、
前記電力源を前記二次電池とする
請求項1に記載の音信号出力装置。
【請求項3】
前記外部電源からの入力電圧を監視する電圧監視部と、
前記電圧監視部によって監視された入力電圧に応じて、前記切替部による前記電力源の切り替えを制御する制御部と、
をさらに有し、
前記制御部は、
前記電圧監視部によって監視された電圧が第1電圧未満である場合に、前記入力電力が前記所定電力を超えたと判断し、前記切替部を制御して、前記電力源を前記外部電源から前記二次電池に切り替えさせる、
請求項1に記載の音信号出力装置。
【請求項4】
前記第1電圧は、
前記外部電源における定格出力電圧の下限値未満の電圧であって、前記外部電源に内蔵される保護回路が動作する電圧以上の電圧である
請求項3に記載の音信号出力装置。
【請求項5】
前記音信号のレベルを検出するレベル検出部と、
前記レベル検出部によって検出されたレベルに応じて、前記充電部を制御する制御部と、
をさらに有し、
前記制御部は、
前記レベル検出部によって検出されたレベルが第1レベル未満である場合に、前記充電部を制御して、前記二次電池を充電させる
請求項1に記載の音信号出力装置。
【請求項6】
前記二次電池の残量を検出する残量検出部と、
前記残量検出部によって検出された残量が第1量未満である場合に、前記音信号を減衰させて、前記増幅部に入力させる減衰部と、
をさらに有する
請求項1に記載の音信号出力装置。
【請求項7】
前記残量検出部によって検出された残量に応じて、前記充電部を制御する制御部
をさらに有し、
前記制御部は、
前記残量検出部によって検出された残量が前記第1量未満である場合に、前記充電部を制御して、前記二次電池を充電させる
請求項6に記載の音信号出力装置。
【請求項8】
前記音信号のレベルを検出するレベル検出部と、
前記レベル検出部によって検出されたレベルに応じて、前記切替部による前記電力源の切り替えを制御する制御部と、
をさらに有し、
前記制御部は、
前記レベル検出部によって検出されたレベルが第2レベル以上である場合に、前記入力電力が前記所定電力を超えたと判断する
請求項1に記載の音信号出力装置。
【請求項9】
前記音信号のレベルを検出するレベル検出部と、
前記二次電池の残量を検出する残量検出部と、
前記レベル検出部によって検出されたレベル、および、前記残量検出部によって検出された残量に応じて、前記充電部を制御する制御部と、
をさらに有し、
前記制御部は、
前記レベル検出部によって検出されたレベルが第1レベル未満である場合において、前記残量検出部によって検出された残量が第2量未満であれば、前記充電部を制御して、前記二次電池を充電させ、
前記残量が前記第2量以上であれば、前記充電部を制御して、前記二次電池を非充電とさせる
請求項1に記載の音信号出力装置。
【請求項10】
前記外部電源からの入力電圧を監視する電圧監視部
をさらに有し、
前記電圧監視部によって監視された入力電圧が、第2電圧以上である場合に、前記二次電池を充電する
請求項1に記載の音信号出力装置。
(【請求項11】以降は省略されています)
発明の詳細な説明
【技術分野】
【0001】
本開示は、音信号出力装置および音信号出力方法に関する。
続きを表示(約 1,800 文字)
【背景技術】
【0002】
例えば、路上ライブや演説などを、いつでも、どこでも可能になるように、楽器の演奏信号やマイクロフォンによる音声信号などの音信号を増幅して、スピーカーに向けて出力する音信号出力装置が知られている。音信号出力装置では、持ち運びに便利になるように軽量化を図るために、電源としてACアダプターなどのような小型で軽量な外部電源が用いられることが多い。
【0003】
音信号出力装置では、入力が音信号であるために、瞬間的に大出力が発生することがある。瞬間的な大出力が発生して、音信号出力装置の消費電力が外部電源の能力を超えると、外部電源が出力不可能になる場合がある。一方で、音信号出力装置において平均的に消費される電力は、上記瞬間的な大出力と比較して小さい。
このため、瞬間的な大出力に合わせて外部電源の定格出力を決めるのではなく、音信号出力装置に、瞬間的な大出力にも対応できる構成を持たせる技術が知られている(例えば、特許文献1参照)。この技術は、具体的には、音信号出力装置における消費電力が電源から供給可能な電力の上限値を超えることが検知されたときに、キャパシタに予め蓄積した電力を負荷に供給する、というものである。
【先行技術文献】
【特許文献】
【0004】
特開2016-178843号公報
【発明の概要】
【発明が解決しようとする課題】
【0005】
しかしながら、上記特許文献1に記載された技術では、キャパシタで蓄積可能な電力が限られているので、音信号出力装置における消費電力が外部電源から供給可能な電力の上限値を超える頻度が高い場合には対応できない、という課題がある。
【課題を解決するための手段】
【0006】
本開示の一態様に係る音信号出力装置は、外部電源からの入力電力による二次電池への充電を制御する充電部と、音信号を増幅する増幅部の電力源を、前記外部電源または前記二次電池のいずれかに切り替える切替部と、を有し、前記切替部は、前記電力源を前記外部電源に切り替えている場合に、前記増幅部における消費電力の増加に伴って前記入力電力が所定電力を超えたとき、前記電力源を前記外部電源から前記二次電池に切り替える。
【0007】
本開示の別態様に係る音信号出力方法は、外部電源からの入力電力による二次電池への充電を制御し、音信号を増幅する増幅部の電力源を、前記外部電源または前記二次電池のいずれかに切り替えるに際し、前記電力源を前記外部電源に切り替えている場合に、前記増幅部における消費電力の増加に伴って前記入力電力が所定電力を超えたとき、前記電力源を前記外部電源から前記二次電池に切り替える。
【図面の簡単な説明】
【0008】
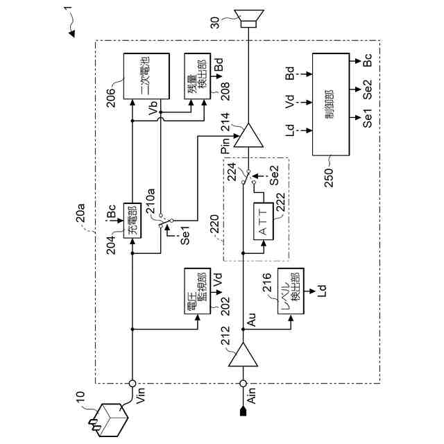
第1実施形態に係る音信号出力装置を含むシステムの構成を示す図である。
音信号出力装置の動作を示すフローチャートである。
音信号出力装置の動作を示すフローチャートである。
音信号出力装置の動作を示すフローチャートである。
通常動作モードにおける給電の切替を示す図である。
出力制限モードにおける充電の切替を示す図である。
二次電池の残量を示す図である。
第2実施形態に係る音信号出力装置を含むシステムの構成を示す図である。
第3実施形態に係る音信号出力装置を含むシステムの構成を示す図である。
変形例に係る音信号出力装置を含むシステムの構成を示す図である。
変形例に係る音信号出力装置において二次電池の残量表示を示す図である。
【発明を実施するための形態】
【0009】
以下、本開示の実施形態に係る音信号出力装置について図面を参照して説明する。以下に述べる実施の形態は、好適な具体例であるから、技術的に好ましい種々の限定が付されているが、本発明の範囲は、以下の説明において特に本発明を限定する旨の記載がない限り、これらの形態に限られるものではない。
【0010】
図1は、第1実施形態に係る音信号出力装置20aを含むシステム1の構成を示すブロック図である。音信号出力装置20aは、音信号Ainを増幅し、スピーカー30から放音させる装置である。
(【0011】以降は省略されています)
この特許をJ-PlatPat(特許庁公式サイト)で参照する
関連特許
ヤマハ株式会社
鍵盤装置
15日前
ヤマハ株式会社
放音制御装置
1か月前
ヤマハ株式会社
ドライバユニット
2か月前
ヤマハ株式会社
音処理装置及び音処理方法
22日前
ヤマハ株式会社
音処理方法および音処理装置
3か月前
ヤマハ株式会社
音処理装置および音処理方法
2か月前
ヤマハ株式会社
音処理方法および音処理装置
2か月前
ヤマハ株式会社
音処理システム及び音処理方法
2か月前
ヤマハ株式会社
音声処理方法および音声処理装置
2か月前
ヤマハ株式会社
収音制御方法および収音制御装置
2か月前
ヤマハ株式会社
解錠管理方法および解錠管理システム
2か月前
ヤマハ株式会社
音信号出力装置および音信号出力方法
1日前
ヤマハ株式会社
音信号処理方法および音信号処理装置
2か月前
ヤマハ株式会社
データ処理方法およびデータ処理装置
3か月前
ヤマハ株式会社
駆動装置、音響装置および車両用ドア
2か月前
ヤマハ株式会社
信号処理の方法、プログラムおよび装置
2か月前
ヤマハ株式会社
画像処理方法、画像処理装置及びプログラム
2か月前
ヤマハ株式会社
スピーカ装置、音信号処理方法及びプログラム
2か月前
ヤマハ株式会社
情報処理方法、情報処理システムおよびプログラム
2か月前
ヤマハ株式会社
情報処理方法、情報処理システムおよびプログラム
2か月前
ヤマハ株式会社
処理装置
1か月前
ヤマハ株式会社
定位提供方法、定位提供システムおよび定位提供プログラム
3か月前
ヤマハ株式会社
スクリーンユニット
3か月前
ヤマハ株式会社
再生データ生成方法
1か月前
ヤマハ株式会社
オーディオデータ処理装置、推論装置、及びオーディオデータ処理方法
2か月前
ヤマハ株式会社
音響信号処理装置、楽器、音響信号処理方法および音響信号処理プログラム
1か月前
ヤマハ株式会社
鍵盤装置及び演奏操作装置
28日前
ヤマハ株式会社
音の処理方法及び音処理装置
2か月前
ヤマハ株式会社
演奏操作装置および鍵盤楽器
2か月前
ヤマハ株式会社
楽器用検出システムおよび楽器
3か月前
ヤマハ株式会社
モデルデータ決定方法、モデルデータ決定装置およびモデルデータ決定プログラム
2か月前
ヤマハ株式会社
情報処理装置、及びその制御方法
3か月前
ヤマハ株式会社
コード推定装置およびコード推定方法
16日前
ヤマハ株式会社
映像出力方法、映像出力装置および映像出力システム
1か月前
ヤマハ株式会社
データ出力方法、プログラム、データ出力装置および電子楽器
28日前
個人
高圧電気機器の開閉器
23日前
続きを見る
他の特許を見る