TOP
|
特許
|
意匠
|
商標
特許ウォッチ
Twitter
他の特許を見る
10個以上の画像は省略されています。
公開番号
2025177996
公報種別
公開特許公報(A)
公開日
2025-12-05
出願番号
2024085210
出願日
2024-05-24
発明の名称
船舶システム、船舶、制御方法およびプログラム
出願人
国立大学法人横浜国立大学
代理人
弁理士法人志賀国際特許事務所
主分類
G01C
21/20 20060101AFI20251128BHJP(測定;試験)
要約
【課題】台風がいろいろな場所で発生する場合に対応して台風の勢力を阻害できるようにする。
【解決手段】船舶システムが、複数の船舶と、制御部とを備え、前記船舶は、水平方向よりも上側に向けて送風する送風機を備え、前記制御部は、個々の船舶の平均速度ベクトルと熱帯低気圧の速度ベクトルとの差の大きさが所定の大きさ以下になるように、各船舶の進行を制御する。
【選択図】図3
特許請求の範囲
【請求項1】
複数の船舶と、制御部とを備え、
前記船舶は、水平方向よりも上側に向けて送風する送風機を備え、
前記制御部は、個々の船舶の平均速度ベクトルと熱帯低気圧の速度ベクトルとの差の大きさが所定の大きさ以下になるように、各船舶の進行を制御する、
船舶システム。
続きを表示(約 810 文字)
【請求項2】
前記制御部は、前記熱帯低気圧の壁雲の下を船舶全体の中心の目標位置として、各船舶の進行を制御する、
請求項1に記載の船舶システム。
【請求項3】
前記制御部は、北半球において各船舶が、前記熱帯低気圧の中心の位置もしくは中心に対して前記熱帯低気圧の左側かつ後ろ側に位置するように、各船舶の進行を制御する、
請求項1に記載の船舶システム。
【請求項4】
前記制御部は、南半球において各船舶が、前記熱帯低気圧の中心の位置もしくは中心に対して前記熱帯低気圧の右側かつ後ろ側に位置するように、各船舶の進行を制御する、
請求項1に記載の船舶システム。
【請求項5】
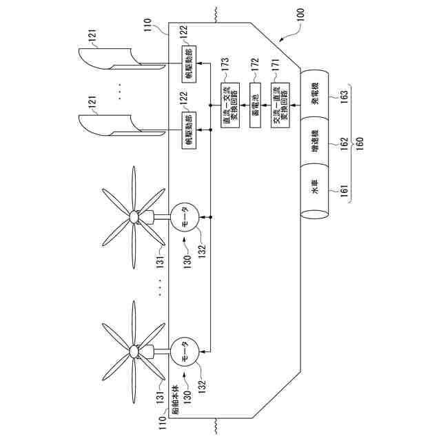
前記船舶は、風を受けて前記船舶を進行させる帆を備える、
請求項1に記載の船舶システム。
【請求項6】
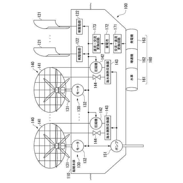
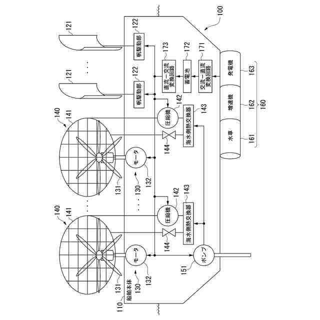
前記船舶は、海水の前記船舶に対する相対的な水流を用いて発電し、前記送風機に電気を供給する水流発電機を備える、
請求項1に記載の船舶システム。
【請求項7】
前記船舶は、前記送風機が送風する空気の温度を変化させるヒートポンプを備える、
請求項1に記載の船舶システム。
【請求項8】
前記船舶は、
前記ヒートポンプが前記空気を冷却する場合に、海洋混合層よりも下の海水を冷却水として前記ヒートポンプに供給する取水部を備える、
請求項7に記載の船舶システム。
【請求項9】
水平方向よりも上側に向けて送風する送風機
を備える船舶。
【請求項10】
前記船舶の平均速度ベクトルと熱帯低気圧の速度ベクトルとの差の大きさが所定の大きさ以下になるように、前記船舶の進行を制御する制御部
を備える、請求項9に記載の船舶。
(【請求項11】以降は省略されています)
発明の詳細な説明
【技術分野】
【0001】
本発明は、船舶システム、船舶、制御方法およびプログラムに関する。
続きを表示(約 1,000 文字)
【背景技術】
【0002】
台風の影響を軽減するために、台風の勢力を阻害することが考えられる。
例えば、特許文献1には、海底のアンカーによって係留された海面の浮体間にカバーを張設して、海水面からの水蒸気の蒸発を防止し、水蒸気の蒸発による台風の発生を未然に防止することが記載されている。
【先行技術文献】
【特許文献】
【0003】
特許第2727128号公報
【発明の概要】
【発明が解決しようとする課題】
【0004】
台風が発生する可能性がある全ての位置に、台風の発生を未然に防止するための設備を予め設けておくことは困難であることが考えられる。台風がいろいろな場所で発生する場合に対応して台風の勢力を阻害できることが好ましい。
【0005】
本発明の目的の一例は、台風がいろいろな場所で発生する場合に対応して台風の勢力を阻害することができる船舶システム、船舶、制御方法およびプログラムを提供することである。
【課題を解決するための手段】
【0006】
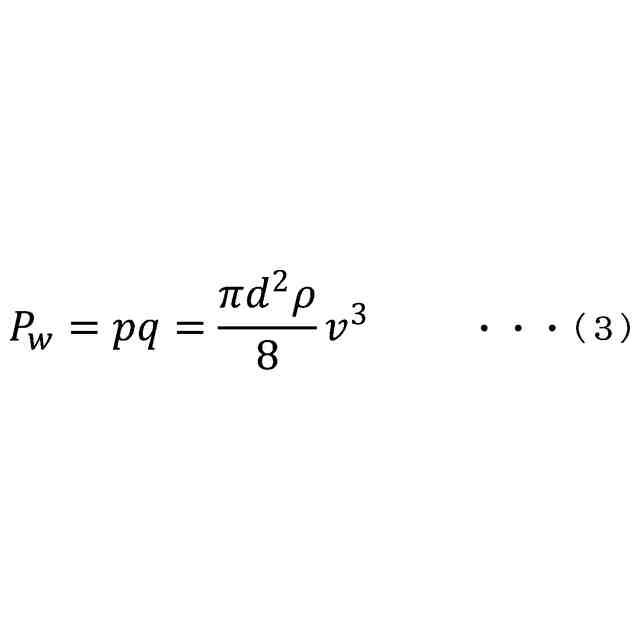
本発明の第1の態様によれば、船舶システムは、複数の船舶と、制御部とを備え、前記船舶は、水平方向よりも上側に向けて送風する送風機を備え、前記制御部は、個々の船舶の平均速度ベクトルと熱帯低気圧の速度ベクトルとの差の大きさが所定の大きさ以下になるように、各船舶の進行を制御する。
【0007】
本発明の第2の態様によれば、船舶は、水平方向よりも上側に向けて送風する送風機を備える。
【0008】
本発明の第3の態様によれば、制御方法は、コンピュータが、水平方向よりも上側に向けて送風する送風機を備える船舶の平均速度ベクトルと熱帯低気圧の速度ベクトルとの差の大きさが所定の大きさ以下になるように、前記船舶の進行を制御する、ことを含む。
【0009】
本発明の第4の態様によれば、プログラムは、コンピュータに、水平方向よりも上側に向けて送風する送風機を備える複数の船舶の平均速度ベクトルと熱帯低気圧の速度ベクトルとの差の大きさが所定の大きさ以下になるように、前記船舶の進行を制御すること、を実行させるプログラムである。
【発明の効果】
【0010】
本発明によれば、台風がいろいろな場所で発生する場合に対応して台風の勢力を阻害することができる。
【図面の簡単な説明】
(【0011】以降は省略されています)
特許ウォッチbot のツイートを見る
この特許をJ-PlatPat(特許庁公式サイト)で参照する
関連特許
国立大学法人横浜国立大学
発電装置
1日前
国立大学法人横浜国立大学
毛乳頭細胞活性化用組成物
7か月前
国立大学法人横浜国立大学
数列生成装置、および処理方法
10日前
国立大学法人横浜国立大学
波形検出システム、波形検出方法
1か月前
国立大学法人横浜国立大学
識別装置、識別方法およびプログラム
2か月前
株式会社京三製作所
制御器の設計方法
29日前
三菱マテリアル株式会社
液位計測装置
6か月前
東急建設株式会社
位置および力制御装置
2か月前
日本電信電話株式会社
光線路特性解析装置
7か月前
株式会社京三製作所
推定方法、及び推定装置
7か月前
国立大学法人横浜国立大学
情報処理システム、情報処理方法、プログラム
5か月前
国立大学法人横浜国立大学
船舶システム、船舶、制御方法およびプログラム
1日前
LQUOM株式会社
量子もつれ光子対生成装置
4か月前
株式会社小松製作所
計画装置、作業機械、運搬車両および計画方法
5か月前
株式会社小松製作所
作業現場の管理システム及び作業現場の管理方法
2か月前
三菱マテリアル株式会社
液体検出センサ素子、及び、液体検出センサ
1か月前
株式会社NTTドコモ
誘導体イメージ線路アンテナ及びアンテナ装置
2か月前
Mywayプラス株式会社
電源装置、並びに、その制御装置及び制御方法
5か月前
国立大学法人横浜国立大学
セラミックス粉末、セラミックス焼結体、及び、セラミックス焼結体の治癒方法
6か月前
日本ペイントコーポレートソリューションズ株式会社
氷核形成抑制または着氷抑制用の部材
1か月前
横河電機株式会社
光スペクトル測定プログラム、光スペクトル測定方法、及び光スペクトラムアナライザ
1か月前
株式会社協同インターナショナル
運動性精子選別デバイス、及び運動性精子の選別方法
5か月前
個人
視触覚センサ
1日前
日本精機株式会社
検出装置
1か月前
個人
採尿及び採便具
1か月前
個人
計量機能付き容器
26日前
株式会社カクマル
境界杭
16日前
日本精機株式会社
発光表示装置
9日前
甲神電機株式会社
電流検出装置
1か月前
ユニパルス株式会社
トルク変換器
1日前
ユニパルス株式会社
トルク変換器
1日前
株式会社トプコン
測量装置
8日前
ユニパルス株式会社
トルク変換器
1日前
大成建設株式会社
風洞実験装置
26日前
大和製衡株式会社
組合せ計量装置
1か月前
大和製衡株式会社
組合せ計量装置
1か月前
続きを見る
他の特許を見る