TOP
|
特許
|
意匠
|
商標
特許ウォッチ
Twitter
他の特許を見る
10個以上の画像は省略されています。
公開番号
2025177960
公報種別
公開特許公報(A)
公開日
2025-12-05
出願番号
2024085137
出願日
2024-05-24
発明の名称
往復動工具、及び、往復動工具における電動モータを制御する方法
出願人
株式会社マキタ
代理人
名古屋国際弁理士法人
主分類
B25F
5/00 20060101AFI20251128BHJP(手工具;可搬型動力工具;手工具用の柄;作業場設備;マニプレータ)
要約
【課題】往復動工具において、バッテリ電圧が低下したときに往復部材が不適切な位置に停止することを抑制できる技術を提供する。
【解決手段】
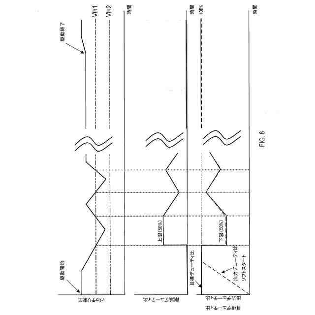
本開示の1つの局面は、往復部材と、電動モータと、伝達装置と、駆動回路と、制御回路とを備えている往復動工具を提供する。伝達装置は、少なくとも、第2の死点から第1の死点までの往復部材の行程において電動モータの駆動力を往復部材に伝達する。駆動回路は、受けた駆動信号に従ってバッテリから電動モータにモータ電流を供給して、電動モータを駆動する。制御回路は、第1の条件が成立していることに応じて、駆動回路がモータ電流を低下させて電動モータを駆動し続けるように駆動信号を調整する。第1の条件は、(i)駆動回路が電動モータを駆動していて、且つ、(ii)バッテリ電圧が第1の閾電圧を下回っていることに応じて成立する。
【選択図】図8
特許請求の範囲
【請求項1】
往復動工具であって、
第1の死点と第2の死点との間を往復するように構成された往復部材と、
駆動力を発生するように構成された電動モータと、
少なくとも、前記第2の死点から前記第1の死点までの前記往復部材の行程において前記電動モータの前記駆動力を前記往復部材に伝達するように構成された伝達装置と、
(i)前記電動モータを駆動するための駆動信号を受け、(ii)受けた前記駆動信号に従ってバッテリから前記電動モータにモータ電流を供給して、前記電動モータを駆動するように構成された駆動回路と、
(i)前記駆動信号を前記駆動回路に出力し、(ii)第1の条件が成立していることに応じて、前記駆動回路が前記モータ電流を低下させて前記電動モータを駆動し続けるように前記駆動信号を調整するように構成された制御回路であって、前記第1の条件は、(i)前記駆動回路が前記電動モータを駆動していて、且つ、(ii)バッテリ電圧が第1の閾電圧を下回っていることに応じて成立し、前記バッテリ電圧は、前記バッテリから出力されていて、前記第1の閾電圧は、前記バッテリの定格電圧よりも低い、制御回路と
を備えている、往復動工具。
続きを表示(約 1,800 文字)
【請求項2】
請求項1に記載の往復動工具であって、さらに、
前記バッテリ電圧に基づいて、前記制御回路を動作させるための電源電圧を生成するように構成された電源回路を備え、
前記第1の閾電圧は、前記第1の条件が成立していることに応じて前記制御回路が前記駆動信号を調整したときに、前記バッテリ電圧が第2の閾電圧を上回るように前記第2の閾電圧よりも高く設定され、
前記第2の閾電圧は、前記電源回路が前記電源電圧を生成するのに必要な前記バッテリ電圧の下限に対応している、往復動工具。
【請求項3】
請求項1または2に記載の往復動工具であって、
前記駆動信号は、出力デューティ比を有しているパルス幅変調信号の形態であり、
前記駆動回路は、前記出力デューティ比に基づく前記モータ電流を前記電動モータに供給するように構成されている、往復動工具。
【請求項4】
請求項3に記載の往復動工具であって、
前記制御回路は、前記第1の条件が成立していることに応じて、前記出力デューティ比を、前記往復部材を駆動可能なデューティ比に低下させるように構成されている、往復動工具。
【請求項5】
請求項4に記載の往復動工具であって、
前記制御回路は、第2の条件が成立していることに応じて、前記出力デューティ比を時間の経過に従って所定の増加率で漸次的に増加させるように構成され、
前記第2の条件は、(i)前記駆動回路が前記電動モータを駆動していて、且つ、(ii)前記バッテリ電圧が第1の大きさから第2の大きさに変化したことに応じて成立し、
前記第1の大きさは、前記第1の閾電圧未満であり、
前記第2の大きさは、前記第1の閾電圧以上である、往復動工具。
【請求項6】
請求項4または5に記載の往復動工具であって、
前記制御回路は、前記第1の条件が成立していることに応じて、前記出力デューティ比を下限デューティ比に設定するように構成され、
前記下限デューティ比は、前記往復部材を駆動するのに必要な最小の駆動力を前記電動モータが発生するためのデューティ比に対応している、往復動工具。
【請求項7】
請求項6に記載の往復動工具であって、
前記制御回路は、第3の条件が成立していることに応じて、前記出力デューティ比を時間の経過に従って所定の減少率で漸次的に減少させるように構成され、
前記第3の条件は、前記出力デューティ比が前記下限デューティ比に設定された後に前記バッテリ電圧が前記第1の閾電圧を再び下回ったことに応じて成立する、往復動工具。
【請求項8】
請求項1~7のうちのいずれか1項に記載の往復動工具であって、
前記制御回路は、第4の条件が成立したことに応じて、前記電動モータのn回目の駆動(nは2以上の整数)のための前記駆動信号の出力を禁止するように構成され、
前記第4の条件は、(i)前記電動モータの(n-1)回目の駆動前に前記バッテリ電圧が第3の閾電圧を下回っていて、且つ、(ii)前記電動モータの前記(n-1)回目の駆動中に前記バッテリ電圧が第4の閾電圧を下回ったことに応じて成立し、
前記第3の閾電圧は、前記第1の閾電圧よりも高く、
前記第4の閾電圧は、(i)前記第1の閾電圧よりも高く、且つ、(ii)前記第3の閾電圧よりも低い、往復動工具。
【請求項9】
請求項8に記載の往復動工具であって、
前記制御回路は、第5の条件が成立したことに応じて、前記電動モータの前記n回目の駆動のための前記駆動信号の出力を許可するように構成され、
前記第5の条件は、前記電動モータの前記(n-1)回目の駆動前に前記バッテリ電圧が前記第3の閾電圧を上回ったことに応じて成立する、往復動工具。
【請求項10】
請求項1~9のうちのいずれか1項に記載の往復動工具であって、
前記伝達装置は、
(i)予め設定された減速比を有し、(ii)前記電動モータの前記駆動力を、減速された出力に変換して、前記往復部材に伝達するように構成された減速機
を備えている、往復動工具。
(【請求項11】以降は省略されています)
発明の詳細な説明
【技術分野】
【0001】
本開示は、往復動工具に関する。
続きを表示(約 1,000 文字)
【背景技術】
【0002】
下記特許文献1は、モータの作動中に、バッテリ電圧が第一閾電圧を下回ったときに、トリガースイッチの操作状態に拘わらずモータを停止させるように構成された電動工具を開示している。
【先行技術文献】
【特許文献】
【0003】
特許第5564690号
【発明の概要】
【発明が解決しようとする課題】
【0004】
電動釘打ち機のような往復動工具では、モータの作動中にバッテリ電圧が第一閾電圧を下回って、モータが停止されると、ドライバのような往復部材が不適切な位置で停止する虞がある。
【0005】
そこで、本開示の1つの局面は、往復動工具において、バッテリ電圧が低下したときに往復部材が不適切な位置に停止することを抑制できる技術を提供することを目的とする。
【課題を解決するための手段】
【0006】
本開示において、「第1の」、「第2の」などの用語は、要素を互いに区別することを意図しているに過ぎず、要素の順序または数を限定することを意図していない。したがって、第1の要素を第2の要素と称してもよいし、同様に、第2の要素を第1の要素と称してもよい。加えて、第2の要素を備えることなく、第1の要素を備えていてもよいし、同様に、第1の要素を備えることなく、第2の要素を備えていてもよい。
【0007】
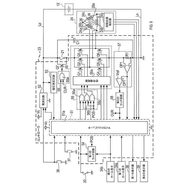
本開示の1つの局面は、往復部材と、電動モータと、伝達装置と、駆動回路と、制御回路とを備えている往復動工具を提供する。
往復部材は、第1の死点と第2の死点との間を往復するように構成されている。
【0008】
電動モータは、駆動力を発生するように構成されている。
伝達装置は、少なくとも、第2の死点から第1の死点までの往復部材の行程において電動モータの駆動力を往復部材に伝達するように構成されている。
【0009】
駆動回路は、(i)電動モータを駆動するための駆動信号を受け、(ii)受けた駆動信号に従ってバッテリから電動モータにモータ電流を供給して、電動モータを駆動するように構成されている。
【0010】
制御回路は、(i)駆動信号を駆動回路に出力し、(ii)第1の条件が成立していることに応じて、駆動回路がモータ電流を低下させて電動モータを駆動し続けるように駆動信号を調整するように構成されている。
(【0011】以降は省略されています)
特許ウォッチbot のツイートを見る
この特許をJ-PlatPat(特許庁公式サイト)で参照する
関連特許
株式会社マキタ
作業機
1か月前
株式会社マキタ
電動工具
2か月前
株式会社マキタ
電動工具
16日前
株式会社マキタ
電動作業機
1か月前
株式会社マキタ
鉄筋結束機
1か月前
株式会社マキタ
回転打撃工具
2か月前
株式会社マキタ
ハンマドリル
1か月前
株式会社マキタ
ハンマドリル
1か月前
株式会社マキタ
現場用作業機
1か月前
株式会社マキタ
ダイグラインダ
2か月前
株式会社マキタ
インパクト工具
1か月前
株式会社マキタ
集塵アタッチメント
8日前
株式会社マキタ
スクラバードライヤー
16日前
株式会社マキタ
充電器及び充電システム
1か月前
株式会社マキタ
電動工具及びインパクト工具
2か月前
株式会社マキタ
フレア形成装置及びフレア形成工具
1か月前
株式会社マキタ
インパクト工具及びインパクトレンチ
1か月前
株式会社マキタ
往復動工具、及び、往復動工具の電動モータを制御する方法
1日前
株式会社マキタ
現場用機器における光学表示器の内部に回路基板を固定する技術
1か月前
株式会社マキタ
往復動工具、及び、往復動工具における電動モータを制御する方法
1日前
株式会社マキタ
往復動工具、及び、往復動工具における電動モータの通電を保持する方法
1日前
株式会社マキタ
往復動工具、及び、往復動工具における往復部材の位置検出に関連する不具合の発生を検出する方法
1日前
個人
フラワーホッチキス。
1か月前
個人
手持ち挟持具
1か月前
川崎重工業株式会社
ロボット
2か月前
トヨタ自動車株式会社
学習装置
16日前
CKD株式会社
把持装置
1日前
株式会社竹中工務店
補助セット
2か月前
株式会社不二越
ロボット
2か月前
ダイセイ株式会社
ロボット自動刻印装置
1日前
川崎重工業株式会社
ハンド
1か月前
株式会社マキタ
ハンマドリル
1か月前
株式会社マキタ
ハンマドリル
1か月前
工機ホールディングス株式会社
作業機
1か月前
トヨタ自動車株式会社
ロボット
2か月前
瓜生製作株式会社
電動締付工具
9日前
続きを見る
他の特許を見る