TOP
|
特許
|
意匠
|
商標
特許ウォッチ
Twitter
他の特許を見る
公開番号
2025176795
公報種別
公開特許公報(A)
公開日
2025-12-05
出願番号
2024083125
出願日
2024-05-22
発明の名称
粘度測定方法および粘度測定装置
出願人
株式会社クボタ
代理人
個人
,
個人
主分類
G01N
11/16 20060101AFI20251128BHJP(測定;試験)
要約
【課題】汚泥粘度測定装置により測定されたチャンバー内の汚泥粘度が適正であるか否かを正しく判断できる粘度測定方法を提供する。
【解決手段】膜分離装置を備えた生物処理槽の活性汚泥の粘度を測定する粘度測定方法であって、振動式粘度計を備えたチャンバーに充填された活性汚泥に対して時系列的に汚泥粘度を測定する汚泥粘度測定と、チャンバーに充填された洗浄液に対して時系列的に基準粘度を測定する基準粘度測定と、を1サイクルとして交互に繰り返すことにより時系列的に取得した汚泥粘度と基準粘度を一組とする複数サイクルの測定データを取得し、取得した複数サイクルの測定データの変動特性に基づいて正常なデータであるか異常なデータであるかを評価し、正常なデータと評価された測定データから活性汚泥の代表汚泥粘度を算出して出力する。
【選択図】図3
特許請求の範囲
【請求項1】
膜分離装置が浸漬設置された生物処理槽に充填された活性汚泥の粘度を測定する粘度測定方法であって、
振動式粘度計を備えたチャンバーに充填された前記活性汚泥に対して時系列的に汚泥粘度を測定する汚泥粘度測定と、前記チャンバーに充填された洗浄液に対して時系列的に基準粘度を測定する基準粘度測定と、を1サイクルとして交互に繰り返すことにより時系列的に取得した前記汚泥粘度と前記基準粘度を一組とする複数サイクルの測定データを取得するデータ取得工程と、
前記データ取得工程で取得した複数サイクルの前記測定データの変動特性に基づいて正常なデータであるか異常なデータであるかを評価する評価工程と、
前記評価工程により正常なデータと評価された前記測定データから前記活性汚泥の代表汚泥粘度を算出して出力する汚泥粘度出力工程と、
を備えている粘度測定方法。
続きを表示(約 1,300 文字)
【請求項2】
前記評価工程は、少なくとも前記膜分離装置のろ過水量の変動時における前記測定データと、前記振動式粘度計への異物付着時における前記測定データと、前記膜分離装置が一定のろ過水量で且つ前記振動式粘度計への異物付着が無い通常時における前記測定データと、を其々ラベル付けした教師データに基づいて予め機械学習した機械学習装置を備え、
前記評価工程は、前記データ取得工程で取得した前記測定データを前記機械学習装置に入力したときに出力されるラベルが通常時を示す場合に、前記測定データが正常なデータであると評価する工程である請求項1記載の粘度測定方法。
【請求項3】
前記評価工程は、前記データ取得工程より以前に取得した正常時の複数サイクルの前記測定データに基づいて学習したLOFまたはOne-Class SVMを用いて、前記測定データに離れ値が存在しないと判定される場合に正常なデータであると評価する工程である請求項1記載の粘度測定方法。
【請求項4】
前記汚泥粘度出力工程で出力される前記代表粘度は、前記複数サイクルの前記測定データに含まれる前記汚泥粘度の飽和値の平均値である請求項1から3の何れかに記載の粘度測定方法。
【請求項5】
膜分離装置が浸漬設置された生物処理槽に充填された活性汚泥の粘度を測定する粘度測定装置であって、
振動式粘度計を備えたチャンバーに充填された前記活性汚泥に対して時系列的に汚泥粘度を測定する汚泥粘度測定と、前記チャンバーに充填された洗浄液に対して時系列的に基準粘度を測定する基準粘度測定と、を1サイクルとして交互に繰り返すことにより時系列的に取得した前記汚泥粘度と前記基準粘度を一組とする複数サイクルの測定データを取得するデータ取得部と、
前記データ取得部で取得した複数サイクルの前記測定データの変動特性に基づいて正常なデータであるか異常なデータであるかを評価する評価部と、
前記評価部により正常なデータと評価された前記測定データから前記活性汚泥の代表汚泥粘度を算出して出力する汚泥粘度出力部と、
を備えている粘度測定装置。
【請求項6】
前記評価部は、少なくとも前記膜分離装置のろ過水量の変動時における前記測定データと、前記振動式粘度計への異物付着時における前記測定データと、前記膜分離装置が一定のろ過水量で且つ前記振動式粘度計への異物付着が無い通常時における前記測定データと、を其々ラベル付けした教師データに基づいて予め機械学習した機械学習装置を備え、
前記評価部は、前記データ取得部で取得した前記測定データを前記機械学習装置に入力したときに出力されるラベルが通常時を示す場合に、前記測定データが正常なデータであると評価する請求項5記載の粘度測定装置。
【請求項7】
前記評価部は、前記データ取得部で以前に取得した正常時の複数サイクルの前記測定データに基づいて学習したLOFまたはOne-Class SVMを用いて、前記測定データに離れ値が存在しないと判定される場合に正常なデータであると評価する請求項1記載の粘度測定方法。
発明の詳細な説明
【技術分野】
【0001】
本発明は、膜分離装置が浸漬設置された生物処理槽に充填された活性汚泥の粘度を測定する粘度測定方法および粘度測定装置に関する。
続きを表示(約 1,200 文字)
【背景技術】
【0002】
膜分離活性汚泥法を採用する水処理装置では、生物処理槽に浸漬設置された膜分離装置の膜間差圧TMPの変動の程度に基づいて、膜ろ過量の適正値や膜洗浄時期を定めている。
【0003】
しかし、膜間差圧TMPを指標に膜閉塞の程度を判定すると、判定時期が遅延する傾向があり、結果として過剰曝気や不要な膜洗浄により維持コストが嵩む虞があった。
【0004】
そこで、特許文献1には、膜間差圧TMPの変動検知よりも早期に膜の閉塞状態を検知可能な汚泥粘度測定装置が提案されている。
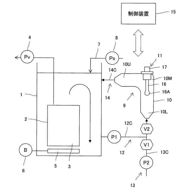
当該汚泥粘度測定装置は、汚泥試料を貯留するチャンバーと、チャンバー内の汚泥試料の粘度を測定する振動式粘度計と、チャンバー内に試料とする汚泥を供給する試料供給系と、チャンバー内に洗浄液を供給する洗浄液供給系と、チャンバー内の汚泥試料を排出する試料排出系と、制御装置を備えている。
【0005】
制御装置は、試料供給系からチャンバー内に試料とする汚泥を供給する汚泥供給工程と、チャンバー内に汚泥試料を貯留し、振動式粘度計によりチャンバー内に保持する汚泥試料の粘度を測定する粘度測定工程と、洗浄液供給系からチャンバー内に洗浄液を供給し、汚泥試料をチャンバーから試料排出系へ排出する洗浄工程と、洗浄液供給系から供給する洗浄液をチャンバー内に貯留する待機工程を、この順序で繰り返し実行する。
【先行技術文献】
【特許文献】
【0006】
特開2021-152522号公報
【発明の概要】
【発明が解決しようとする課題】
【0007】
しかし、上述した汚泥粘度測定装置を用いて汚泥粘度を測定する場合に、チャンバーに貯留された汚泥試料にし渣や小石などの異物が混入すると、振動式粘度計のプローブにし渣や尚の異物が絡まり、プローブの振動が妨げられて正確な粘度が把握できない事態が生じる虞があった。
【0008】
また、汚泥粘度測定装置により測定される汚泥粘度が、膜分離装置の運転状態の変動に伴って過渡的に変動して適切な汚泥粘度が測定できない虞もあった。
【0009】
そのような汚泥粘度に基づいて生物処理槽からの汚泥引抜量などの制御を行なうと、活性汚泥の状態を適切な状態に維持することが困難になり、また、汚泥粘度測定装置により測定される汚泥粘度が適切な値であるのか否かを作業者が判断するのは非常に困難であった。
【0010】
本発明の目的は、上述した問題点に鑑み、チャンバーに貯留された汚泥に対して汚泥粘度測定装置により測定された値が適正であるか否かを正しく判断できる粘度測定方法および粘度測定装置を提供する点にある。
【課題を解決するための手段】
(【0011】以降は省略されています)
この特許をJ-PlatPat(特許庁公式サイト)で参照する
関連特許
株式会社クボタ
作業車
1か月前
株式会社クボタ
作業機
29日前
株式会社クボタ
作業車
1か月前
株式会社クボタ
作業車
1か月前
株式会社クボタ
作業車
21日前
株式会社クボタ
作業車
21日前
株式会社クボタ
作業車
1か月前
株式会社クボタ
作業機
15日前
株式会社クボタ
作業車
1か月前
株式会社クボタ
作業車
1か月前
株式会社クボタ
作業車
1か月前
株式会社クボタ
作業車
1か月前
株式会社クボタ
移植機
1か月前
株式会社クボタ
移植機
1か月前
株式会社クボタ
作業車
1か月前
株式会社クボタ
作業車
1か月前
株式会社クボタ
作業車
7日前
株式会社クボタ
作業車
1か月前
株式会社クボタ
作業車
1か月前
株式会社クボタ
作業車
1か月前
株式会社クボタ
作業車
1か月前
株式会社クボタ
作業車
23日前
株式会社クボタ
作業車両
1か月前
株式会社クボタ
作業車両
1か月前
株式会社クボタ
作業車両
1か月前
株式会社クボタ
作業車両
1か月前
株式会社クボタ
作業車両
1か月前
株式会社クボタ
作業車両
1か月前
株式会社クボタ
農業機械
7日前
株式会社クボタ
作業車両
21日前
株式会社クボタ
作業車両
21日前
株式会社クボタ
多目的車両
1か月前
株式会社クボタ
多目的車両
1か月前
株式会社クボタ
多目的車両
1か月前
株式会社クボタ
多目的車両
1か月前
株式会社クボタ
多目的車両
1か月前
続きを見る
他の特許を見る