TOP
|
特許
|
意匠
|
商標
特許ウォッチ
Twitter
他の特許を見る
公開番号
2025176161
公報種別
公開特許公報(A)
公開日
2025-12-03
出願番号
2025153787,2024072061
出願日
2025-09-17,2018-05-10
発明の名称
基板処理システムのための温度調節された基板支持体
出願人
ラム リサーチ コーポレーション
,
LAM RESEARCH CORPORATION
代理人
弁理士法人明成国際特許事務所
主分類
H01L
21/683 20060101AFI20251126BHJP(基本的電気素子)
要約
【課題】基板処理システムのための温度調節された基板支持体を提供する。
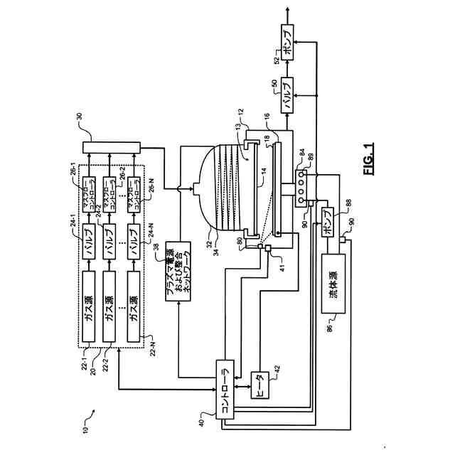
【解決手段】基板処理システムにおいて、処理中に基板の温度を制御するためのシステムは、中央区画および径方向外側区画を規定する基板支持体16を備える。基板は、処理中に中央区画および径方向外側区画の両方の上方に配置される。ヒータ139は、中央区画を加熱する。ヒータ140は、径方向外側区画を加熱する。第1のヒートシンクとして機能する突部160は、中央区画と熱連通する一端を有する。第2のヒートシンク180は、径方向外側区画と熱連通する一端を有する。処理中の中央区画と径方向外側区画との間の温度差は、10℃より大きい。
【選択図】図2
特許請求の範囲
【請求項1】
基板処理システムにおいて処理中に一つの基板の温度を制御するためのシステムであって、
中央区画および径方向外側区画を規定する基板支持体であって、前記基板は、処理中に前記中央区画および前記径方向外側区画の両方の上方に配置される、基板支持体と、
前記中央区画を加熱するように構成された第1のヒータと、
前記径方向外側区画を加熱するように構成された第2のヒータと、
前記中央区画と熱連通する一端を有する第1のヒートシンクと、
前記径方向外側区画と熱連通する一端を有する第2のヒートシンクと、を備え、
前記処理中の前記中央区画と前記径方向外側区画との間の温度差は、10℃より大きい、システム。
続きを表示(約 1,200 文字)
【請求項2】
請求項1に記載のシステムあって、
前記基板は、前記基板支持体上に重力によって保持され、機械クランプまたは静電チャックによって保持されない、システム。
【請求項3】
請求項1に記載のシステムであって、
前記基板支持体は、
第1の構成要素であって、
第1の厚さを有する中央部と、
前記第1の厚さより小さい第2の厚さを有する径方向突部と、を含む第1の構成要素と、
前記第1の構成要素の径方向外側下方に配置された第2の構成要素であって、
環状部と、
前記第2の構成要素の前記環状部、および前記第1の構成要素の前記径方向突部の径方向外縁に、接続されている軸方向突部と、を含む第2の構成要素と、
を備える、システム。
【請求項4】
請求項3に記載のシステムであって、
第1の隙間は、前記第1の構成要素の前記中央部と前記第2の構成要素の前記中央部との間で軸方向に規定され、
第2の隙間は、前記中央部の径方向外面と前軸方向突部の径方向内面との間に規定される、システム。
【請求項5】
請求項3に記載のシステムであって、
前記中央部の上面は、前記中央区画を少なくとも部分的に規定し、
前記軸方向突部の上面は、前記径方向外側区画を少なくとも部分的に規定する、システム。
【請求項6】
請求項3に記載のシステムであって、
前記第2の構成要素は、複数のボアを備え、
前記第1のヒートシンクは、前記第1の構成要素に接続され、前記複数のボアを貫通する複数の突起を備える、システム。
【請求項7】
請求項1に記載のシステムであって、
前記基板支持体は、
前記中央区画を少なくとも部分的に規定する上面を備える第1の構成要素と、
前記第1の構成要素の径方向外側下方に配置されている第2の構成要素と、を備え、
前記第1の構成要素および前記第2の構成要素は、離間してその間に隙間を規定し、
前記第2の構成要素は、前記径方向外側区画を少なくとも部分的に規定する上面を備える、システム。
【請求項8】
請求項7に記載のシステムであって、
前記第1の構成要素は円錐形を有し、前記第2の構成要素は逆円錐形を有する、システム。
【請求項9】
請求項1に記載のシステムであって、さらに、
処理中に前記基板と前記基板支持体との間にあらかじめ定められた隙間を提供するように前記基板支持体に配置された複数のスペーサを備える、システム。
【請求項10】
請求項1に記載のシステムであって、
前記第2のヒートシンクは、蛇腹ヒートシンクを含む、システム。
(【請求項11】以降は省略されています)
発明の詳細な説明
【技術分野】
【0001】
[関連出願の相互参照]
本出願は、2017年5月12日出願の米国実用出願第15/593,987号の優先権を主張する。上記出願の全ての開示は、参照として本明細書に援用される。
続きを表示(約 1,500 文字)
【0002】
本開示は、基板処理システムに関し、特に、基板処理システムのための温度調節された基板支持体に関する。
【背景技術】
【0003】
本明細書に記載の背景技術の説明は、一般に本開示の内容の提示を目的とする。現在名前が挙げられている発明者の発明は、この背景技術欄だけでなく、出願時に先行技術に該当しない記載の態様において説明される範囲において、本開示に対する先行技術として明示的にも黙示的にも認められない。
【0004】
半導体ウエハなどの基板の処理中に、1つ以上の膜層が基板の上に堆積される。堆積後に、層は、パターニングされ、エッチングされてよい。パターニング中は、下地層の選択部分を保護するためにフォトレジストまたはハードマスクが用いられてよい。処理後に、フォトレジストまたはハードマスクは、剥離プロセスを用いて除去される。
【発明の概要】
【0005】
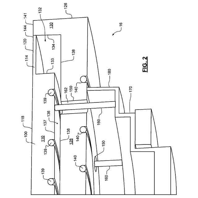
基板処理システムにおいて処理中に基板の温度を制御するためのシステムは、中央区画および径方向外側区画を規定する基板支持体を備える。基板は、処理中に中央区画および径方向外側区画の両方の上方に配置される。第1のヒータは、中央区画を加熱するように構成されている。第2のヒータは、径方向外側区画を加熱するように構成されている。第1のヒートシンクは、中央区画と熱連通する一端を有する。第2のヒートシンクは、径方向外側区画と熱連通する一端を有する。処理中の中央区画と径方向外側区画との間の温度差は、10℃より大きい。
【0006】
他の特徴では、基板は、基板支持体上で重力によって保持され、機械クランプまたは静電チャックによって保持されない。基板支持体は、第1の厚さを有する中央部と、第1の厚さ未満の第2の厚さを有する径方向突部とを含む第1の構成要素を備える。第2の構成要素は、第1の構成要素の下方径方向外側に配置され、環状部と、第2の構成要素の環状部および第1の構成要素の径方向突部の径方向外縁に接続された軸方向突部とを備える。
【0007】
他の特徴では、第1の構成要素の中央部と第2の構成要素の中央部との間で、第1の隙間が軸方向に規定される。第2の隙間は、中央部の径方向外面と軸方向突部の径方向内面との間に規定される。中央部の上面は、中央区画を少なくとも部分的に規定する。軸方向突部の上面は、径方向外側区画を少なくとも部分的に規定する。
【0008】
他の特徴では、第2の構成要素は、複数のボアを備える。第1のヒートシンクは、第1の構成要素に接続されて複数のボアを貫通する複数の突起を備える。
【0009】
他の特徴では、基板支持体は、中央区画を少なくとも部分的に規定する上面を備える。第2の構成要素は、第1の構成要素の径方向外側下方に配置される。第1の構成要素および第2の構成要素は、離間してその間に隙間を規定する。第2の構成要素は、径方向外側区画を少なくとも部分的に規定する上面を備える。
【0010】
他の特徴では、第1の構成要素は円錐形を有し、第2の構成要素は逆円錐形を有する。処理中に基板と基板支持体との間にあらかじめ定められた隙間を設けるために、複数のスペーサが基板支持体に配置される。第2のヒートシンクは、蛇腹ヒートシンクを備える。基板支持体は、中央区画および径方向外側区画に規定された複数のノッチであって、基板支持体の外縁から径方向内向きに延びる複数のノッチを備える。
(【0011】以降は省略されています)
この特許をJ-PlatPat(特許庁公式サイト)で参照する
関連特許
東ソー株式会社
絶縁電線
1か月前
APB株式会社
蓄電セル
1か月前
日機装株式会社
加圧装置
今日
株式会社東芝
端子台
1か月前
ローム株式会社
半導体装置
1か月前
マクセル株式会社
電源装置
1か月前
日新イオン機器株式会社
イオン源
今日
株式会社GSユアサ
蓄電装置
29日前
株式会社ホロン
冷陰極電子源
1か月前
株式会社GSユアサ
蓄電装置
15日前
三菱電機株式会社
回路遮断器
23日前
株式会社GSユアサ
蓄電装置
1か月前
富士電機株式会社
電磁接触器
15日前
株式会社GSユアサ
蓄電装置
1か月前
株式会社トクミ
ケーブル
1日前
大電株式会社
電線又はケーブル
7日前
トヨタ自動車株式会社
蓄電装置
1か月前
日本特殊陶業株式会社
保持装置
1か月前
トヨタ自動車株式会社
蓄電装置
7日前
日新イオン機器株式会社
基板処理装置
1か月前
個人
電源ボックス及び電子機器
今日
株式会社東芝
電子源
今日
ホシデン株式会社
複合コネクタ
9日前
北道電設株式会社
配電具カバー
1か月前
トヨタ自動車株式会社
バッテリ
1か月前
トヨタ自動車株式会社
冷却構造
1か月前
日本特殊陶業株式会社
保持装置
28日前
ヒロセ電機株式会社
電気コネクタ
15日前
日本無線株式会社
レーダアンテナ
1か月前
トヨタ自動車株式会社
電池パック
1か月前
ローム株式会社
半導体モジュール
16日前
株式会社デンソー
電子装置
1か月前
トヨタ自動車株式会社
電池パック
1か月前
甲神電機株式会社
変流器及び零相変流器
1か月前
株式会社トクヤマ
シリコンエッチング液
1か月前
株式会社トクヤマ
シリコンエッチング液
1か月前
続きを見る
他の特許を見る