TOP
|
特許
|
意匠
|
商標
特許ウォッチ
Twitter
他の特許を見る
10個以上の画像は省略されています。
公開番号
2025176157
公報種別
公開特許公報(A)
公開日
2025-12-03
出願番号
2025153581,2024228736
出願日
2025-09-16,2024-12-25
発明の名称
充電制御装置
出願人
株式会社エールホールディングス
代理人
個人
,
個人
主分類
H02J
7/00 20060101AFI20251126BHJP(電力の発電,変換,配電)
要約
【課題】充電装置がオーバーロードとならないように制御でき、早期の充電依頼に対して充電される充電制御装置、充電システム及び方法を提供する。
【解決手段】充電制御装置は、駐車場で電気充電可能な複数の車両のそれぞれに電気充電する充電装置であって複数の車両に対して同時に充電可能な最大使用電力が設定されている充電装置に対し、充電装置に接続された車両への充電を制御する充電制御装置において、充電中の車両の充電時間が、満充電になる充電時間よりも短い第1時間になると充電を一旦終了する。
【選択図】図15
特許請求の範囲
【請求項1】
駐車場で電気充電可能な複数の車両のそれぞれに電気充電する充電装置であって前記複数の車両に対して同時に充電可能な最大使用電力が設定されている充電装置に対し、当該充電装置に接続された前記車両への充電を制御する充電制御装置において、
充電中の車両の充電時間が、満充電になる充電時間よりも短い第1時間になると充電を一旦終了する、
充電制御装置。
発明の詳細な説明
【技術分野】
【0001】
本発明は、電気充電可能な車両の電気充電に関する。
続きを表示(約 5,500 文字)
【背景技術】
【0002】
車両を充電する技術として、例えば、「車両4を充電するための複数の充電器2と、充電器2の充電電流を制御する充電制御部3とを有し、商用電力Pからの受電電力を計測する電力量計10から受電電力情報を入手する第1計測部31aと、受電した高圧電力を低圧電力に変換して充電器2へ供給する降圧変圧器5bに流れる電流・電圧情報を入手する第2計測部31bとを有し、充電制御部3は、第1計測部31aが入手した受電電力情報を所定の第1設定値と比較して、第1設定値を超えないよう制御すると共に、第2計測部31bが入手した電力情報を所定の第2設定値と比較して、第2設定値を超えないよう制御する」ものが開示されている(例えば特許文献1)。
この技術では、充電の優先順位を割り振る際に電力量で比較しており、例えば走行可能距離や車両4に搭載された蓄電充電量の少ない方から順次充電されている。
【先行技術文献】
【特許文献】
【0003】
特開2020-188669号公報
特開2023-034166号公報
【発明の概要】
【発明が解決しようとする課題】
【0004】
上記技術では、充電装置がオーバーロードとならないように制御できるが、充電依頼を早くにした場合でも、充電量によっては、なかなか充電されない場合があるという課題がある。
本発明は、充電装置がオーバーロードとならないように制御でき、早期の充電依頼に対して充電される充電制御装置等を提供することを目的とする。
【課題を解決するための手段】
【0005】
実施形態に係る充電制御装置は、駐車場で電気充電可能な複数の車両のそれぞれに電気充電する充電装置であって前記複数の車両に対して同時に充電可能な最大使用電力が設定されている充電装置に対し、当該充電装置に接続された前記車両への充電を制御する充電制御装置において、充電中の車両の充電時間が、満充電になる充電時間よりも短い第1時間になると充電を一旦終了する。
実施形態に係る充電制御装置は、駐車場で電気充電可能な複数の車両のそれぞれに電気充電する充電装置であって前記複数の車両に対して同時に充電可能な最大使用電力が設定されている充電装置に対し、当該充電装置に接続された前記車両への充電を制御する充電制御装置において、前記車両への充電は、満充電になる充電時間よりも短い第1時間の充電を1回以上行う。
実施形態に係る充電制御装置は、駐車場で電気充電可能な複数の車両のそれぞれに電気充電する充電装置であって前記複数の車両に対して同時に充電可能な最大使用電力が設定されている充電装置に対し、当該充電装置に接続された前記車両への充電を制御する充電制御装置において、充電中の車両の充電時間が、満充電になる充電時間よりも短い第1時間になると、充電を終了するか否かを判定する。
【0006】
実施形態に係る充電システムは、駐車場で電気充電可能な複数の車両に対して電気充電を行う充電システムにおいて、前記複数の車両のそれぞれに接続可能なコネクタを複数備える充電装置と、前記充電装置の前記車両への充電を制御する充電制御装置とを備え、前記充電装置は、前記複数の車両に対して同時に充電する最大使用電力が設定されており、前記充電制御装置は、上記に記載の充電制御装置である。
実施形態に係る充電制御方法は、駐車場で電気充電可能な複数の車両のそれぞれに電気充電する装置であって前記複数の車両に対して同時に充電可能な最大使用電力が設定されている充電装置に対し、当該充電装置に接続された前記車両への充電を制御する充電制御方法において、充電中の車両の充電時間が、満充電になる充電時間よりも短い第1時間になると充電を一旦終了する。
【発明の効果】
【0007】
上記構成又は方法によれば、充電設備(分電盤)がオーバーロードとならないように制御でき、早期の充電依頼に対して充電される。さらに、充電依頼が遅かった車両に対しても充電することが可能となる。
【図面の簡単な説明】
【0008】
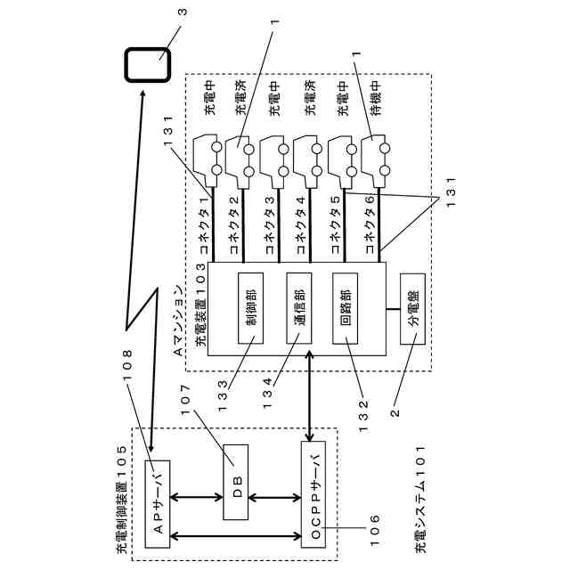
第1実施形態1に係る充電システムの概略図である。
第1実施形態1の携帯端末のハードウェアの構成図である。
第1実施形態1の充電制御装置のハードウェアの構成図である。
(a)は4月1日22:00の充電依頼テーブルを示し、(b)は4月1日22:00のステータステーブルを示す。
ステータステーブルを示し、(a)は4月1日22:40の状態であり、(b)は4月1日23:10の状態であり、(c)は4月2日1:00の状態である。
4月2日1:20の状態を示し、(a)は充電依頼テーブルであり、(b)はステータステーブルである。
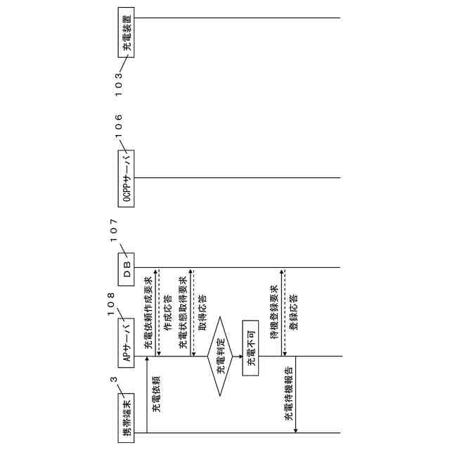
充電システムにおいて充電可能な場合の概略シーケンス図である。
充電システムにおいて充電不可な場合の概略シーケンス図である。
充電システムにおいて充電完了の場合の概略シーケンス図である。
充電システムにおいて待機状態から充電可能な場合の概略シーケンス図である。
充電システムにおいて充電終了の場合の概略シーケンス図である。
ステータステーブルを示し、(a)は充電番号「20230401-7」から21:10に充電依頼があって且つ充電可能判定を行う前の状態であり、(b)は充電番号「20230401-7」から充電依頼があって且つ充電可能判定を行った後の状態であり、(c)は22:00の状態である。
ステータステーブルを示し、(a)は4月1日22:00の状態であり、(b)は4月1日22:20の状態である。
充電装置の制御部の処理を示すフローチャートである。
OCPPサーバの制御部の処理を示すフローチャートである。
OCPPサーバの充電開始処理を示すフローチャートである。
OCPPサーバの充電の終了・完了の判定処理を示すフローチャートである。
OCPPサーバの充電完了処理を示すフローチャートである。
OCPPサーバの充電終了処理を示すフローチャートである。
OCPPサーバの充電開始処理を示すフローチャートである。
データベースの制御部の処理を示すフローチャートである。
APサーバの制御部の処理を示すフローチャートである。
第1実施形態AのOCPPサーバの充電の終了・完了の判定処理等を示すフローチャートである。
第1実施形態Aのステータステーブルを示し、(a)は4月3日1:20の状態であり、(b)は4月3日1:40の状態である。
第1実施形態Aの継続処理を示すフローチャートである。
第1実施形態Bの充電システムにおいて充電完了の場合の概略シーケンス図である。
第1実施形態BのOCPPサーバの充電の終了・完了の判定処理等を示すフローチャートである。
第1実施形態Cの充電システムにおいて充電完了の場合の概略シーケンス図である。
第1実施形態Cの充電装置の充電の完了の判定処理等を示すフローチャートである。
第1実施形態CのOCPPサーバの充電の終了・完了の判定処理等を示すフローチャートである。
第1実施形態CのOCPPサーバの充電の完了処理等を示すフローチャートである。
(a)は第1実施形態Dに係るステータステーブルを示す図であり、(b)は第1実施形態Dに係る顧客情報テーブルを示す図である。
(a)第1実施形態DのAPサーバの制御部の充電可能判定処理を示すフローチャートであり、(b)は第1実施形態DのOCPPサーバの制御部の充電可能判定処理を示すフローチャートである。
第2実施形態1のステータステーブルを示し、(a)は4月1日18:15の状態であり、(b)は4月1日19:05の状態である。
ステータステーブルを示し、(a)は4月1日19:45の状態であり、(b)は4月1日20:15の状態である。
ステータステーブルを示し、(a)は4月1日20:45の状態であり、(b)は4月1日21:30の状態であり、(c)は4月1日22:30の状態である。
充電状態を説明するタイムチャートである。
4月1日22:30の充電依頼テーブルを示す。
充電システムにおいて充電可能な場合の概略シーケンス図である。
充電システムにおいて充電完了の場合の概略シーケンス図である。
充電システムにおいて充電終了の場合の概略シーケンス図である。
充電システムにおいて待機状態から充電可能な場合の概略シーケンス図である。
充電システムにおいて充電変更の場合の概略シーケンス図である。
充電装置の制御部の処理を示すフローチャートである。
OCPPサーバの制御部の処理を示すフローチャートである。
OCPPサーバの充電開始・電力変更処理を示すフローチャートである。
OCPPサーバの充電の完了処理を示すフローチャートである。
OCPPサーバの終了判定終了処理を示すフローチャートである。
OCPPサーバの充電判定充電処理を示すフローチャートである。
OCPPサーバの電力判定変更処理を示すフローチャートである。
データベースの制御部の処理を示すフローチャートである。
APサーバの制御部の処理を示すフローチャートである。
APサーバの制御部の充電可能判定処理を示すフローチャートである。
第2実施形態AのOCPPサーバの終了・継続判定終了処理を示すフローチャートである。
第2実施形態BのAPサーバの制御部の充電可能判定処理を示すフローチャートである。
第2実施形態CのAPサーバの制御部の充電可能判定処理を示すフローチャートである。
第2実施形態BのOCPPサーバの制御部の完了・充電可能判定処理を示すフローチャートである。
第2実施形態BのOCPPサーバの制御部の終了・充電可能判定処理を示すフローチャートである。
第3実施形態のOCPPサーバの制御部の処理(前半)を示すフローチャートである。
第3実施形態のOCPPサーバの制御部の処理(後半)を示すフローチャートである。
【発明を実施するための形態】
【0009】
<実施形態>
充電システム101は、図1に示すように、マンション、ハイツ等の集合住宅の駐車場や複数の車両を駐車可能な駐車場で使用される。
充電システム101は、契約等により駐車場に駐車し且つ電気充電可能な複数台の車両1に対して電気充電を行う。
ここでいう電気充電可能な車両1とは、エンジンを有していない電気自動車、エンジンと組みわせたハイブリッド自動車、エンジンにより発電された電気により走行する電気自動車等がある。また、車両1には、4輪車、3輪車、2輪車等が含まれる。
充電システム101は、複数の車両1のそれぞれに接続可能なコネクタ131を複数備える充電装置103と、充電装置103の車両1への充電を制御する充電制御装置105とを備える。
充電制御装置105は、車両1が充電装置103のコネクタ131に接続され、所有者や使用者(の携帯端末3)から充電を依頼する操作(充電依頼操作ともいう)を受け付けると、使用電力を考慮しつつ充電装置103に充電の指示等を行う。
図1は、充電システム101の概略を示し、例えば、充電装置103は、6台の車両1と接続可能であり、6個のコネクタ131を備える。
【0010】
<第1実施形態1>
1.全体構成
第1実施形態1の充電システム101では、複数の車両1に対して同時に充電する最大使用電力として、同時に充電可能な車両1の最大台数が3台として設定されている。
つまり、車両1の充電電力と、最大使用電力で充電できる車両1の最大台数とが予め設定されており、新たな充電依頼の車両1を充電したと仮定した場合に、充電台数(合計の使用電力)が最大台数(最大使用電力)未満(又は以下)であれば充電依頼の車両1に充電を行い、充電台数(合計の使用電力)が最大台数(最大使用電力)以上(又はより多い)であれば充電依頼の車両1の充電を待機する。
また、1回の充電時間が第1時間と予め設定されており、1回の充電が終了した際に、待機状態の車両1がある場合に待機状態となり、待機状態の車両1がない場合に、第1時間の充電を開始する。
本明細書では、充電完了は、略満充電になった状態(満充電の90%以上となった状態)で充電を終了することいい、充電終了は、充電時間が第1時間の1回の充電を終えて終了することをいう。また、充電終了後の再充電を行うことも「充電」ともいい、第1時間の充電を行った回数を「充電回数」とする。
なお、これらの具体的な形態は、実施形態を説明するためのものであり、この形態に限定されるものではない。
(【0011】以降は省略されています)
この特許をJ-PlatPat(特許庁公式サイト)で参照する
関連特許
個人
高圧電気機器の開閉器
15日前
個人
電気を重力で発電装置
28日前
キヤノン電子株式会社
モータ
1か月前
キヤノン電子株式会社
モータ
27日前
コーセル株式会社
電源装置
1か月前
日星電気株式会社
ケーブル組立体
1か月前
トヨタ自動車株式会社
モータ
27日前
株式会社アイドゥス企画
減反モータ
15日前
株式会社デンソー
端子台
8日前
個人
二次電池繰返パルス放電器用印刷基板
1か月前
本田技研工業株式会社
回転電機
1日前
株式会社デンソー
電力変換装置
1か月前
ローム株式会社
半導体集積回路
6日前
矢崎総業株式会社
電源回路
14日前
株式会社TMEIC
制御装置
7日前
株式会社日立製作所
回転電機
6日前
矢崎総業株式会社
給電装置
7日前
株式会社デンソー
非接触受電装置
1か月前
トヨタ自動車株式会社
固定子の加熱装置
1か月前
トヨタ自動車株式会社
ステータの製造装置
28日前
大和ハウス工業株式会社
敷設用機器
7日前
ローム株式会社
モータドライバ回路
22日前
日産自動車株式会社
ロータシャフト
22日前
山洋電気株式会社
モータ
1か月前
個人
非対称鏡像力を有する4層PWB電荷搬送体
22日前
日産自動車株式会社
ロータシャフト
22日前
京商株式会社
模型用非接触電力供給システム
15日前
株式会社明治ゴム化成
ワイヤレス給電用部品
1か月前
サンデン株式会社
モータ
今日
個人
電線盗難防止方法及び電線盗難防止装置
1か月前
サンデン株式会社
モータ
今日
株式会社土井製作所
ケーブル保護管路
6日前
株式会社TMEIC
電力変換装置
7日前
トヨタ自動車株式会社
可変界磁ロータ
1か月前
株式会社アイシン
電力変換装置
27日前
トヨタ紡織株式会社
ロータの製造装置
1か月前
続きを見る
他の特許を見る