TOP
|
特許
|
意匠
|
商標
特許ウォッチ
Twitter
他の特許を見る
公開番号
2025175776
公報種別
公開特許公報(A)
公開日
2025-12-03
出願番号
2024082033
出願日
2024-05-20
発明の名称
二酸化炭素回収システム及び二酸化炭素回収方法
出願人
株式会社IHI
代理人
個人
,
個人
,
個人
主分類
B01D
53/14 20060101AFI20251126BHJP(物理的または化学的方法または装置一般)
要約
【課題】吸収液中の水分の減少を抑制し、高純度水の使用量を低減しても吸収液中の無機成分が蓄積するのを抑制することが可能な二酸化炭素回収システム及び二酸化炭素回収方法を提供する。
【解決手段】二酸化炭素回収システム1は、加湿部20と、二酸化炭素吸収部30と、二酸化炭素吸収部30で揮発した吸収液L1を回収する吸収液回収部40と、高純度水HWを補充する高純度水補充部55と、高純度水HWが補充された回収液L2の一部を、二酸化炭素吸収部30に返送する吸収液返送流路61と、吸収液返送流路61に設けられ、吸収液回収部40から二酸化炭素吸収部30へ吸収液返送流路61を通って返送される回収液L2の流量を調節する流量調節部62とを備える。
【選択図】図1
特許請求の範囲
【請求項1】
低純度水から生成された水蒸気を空気に供給する加湿部と、
前記空気と吸収液との気液接触によって前記空気に含まれる二酸化炭素を前記吸収液で吸収し、かつ、前記水蒸気と前記吸収液とが接触する二酸化炭素吸収部と、
前記二酸化炭素吸収部で揮発した前記吸収液を回収する吸収液回収部と、
前記吸収液回収部で回収された前記吸収液に前記低純度水よりも純度の高い高純度水を、前記吸収液回収部内の前記吸収液を含む回収液の液量に応じて補充する高純度水補充部と、
前記高純度水が補充された前記回収液の一部を、前記二酸化炭素吸収部に返送する吸収液返送流路と、
前記吸収液返送流路に設けられ、前記吸収液回収部から前記二酸化炭素吸収部へ前記吸収液返送流路を通って返送される前記回収液の流量を調節する流量調節部と、
前記二酸化炭素吸収部で前記吸収液に吸収された二酸化炭素を放散する再生装置と、
を備える、二酸化炭素回収システム。
続きを表示(約 1,500 文字)
【請求項2】
前記加湿部は前記加湿部内の前記低純度水の液面レベルを測定する低純度水液面計を含み、
前記二酸化炭素回収システムは、前記低純度水液面計の液面レベルに応じて前記加湿部に補充する前記低純度水の流量を調節して供給する低純度水補充部を備える、請求項1に記載の二酸化炭素回収システム。
【請求項3】
前記加湿部は、前記空気が通過する第1気液接触部と、前記低純度水を循環させ、循環する前記低純度水を前記第1気液接触部に供給する第1循環システムとを含み、
前記二酸化炭素吸収部は、前記加湿部を通過した空気が通過する第2気液接触部と、前記吸収液を循環させ、循環する前記吸収液を前記第2気液接触部に供給する第2循環システムと、第2循環システム内の吸収液の液面レベルを測定する吸収液液面計とを含み、
前記第1循環システムは、前記吸収液液面計で測定された前記液面レベルに基づいて、単位時間当たりに前記第1循環システム内を流れる低純度水が前記空気に接触する量を調節する接触量調節部を含む、請求項1又は2に記載の二酸化炭素回収システム。
【請求項4】
前記加湿部は、前記空気が通過する第1気液接触部と、前記低純度水を循環させ、循環する前記低純度水を前記第1気液接触部に供給する第1循環システムとを含み、
前記再生装置は、
前記吸収液に吸収された二酸化炭素を放散する再生塔と、
前記第1循環システムで循環する前記低純度水の熱と、前記再生塔から排出された二酸化炭素を含む二酸化炭素含有ガスの熱とを交換することによって前記二酸化炭素含有ガスを冷却する熱交換器と、
を含む、請求項1又は2に記載の二酸化炭素回収システム。
【請求項5】
前記再生装置は、
前記吸収液に吸収された二酸化炭素を放散する再生塔と、
前記二酸化炭素吸収部から前記再生塔へ流れる吸収液の熱と、前記再生塔から排出された二酸化炭素を含む二酸化炭素含有ガスの熱とを交換することによって前記二酸化炭素含有ガスを冷却する熱交換器と、
を含む、請求項1又は2に記載の二酸化炭素回収システム。
【請求項6】
前記加湿部は、前記空気が通過する第1気液接触部と、前記低純度水を循環させ、循環する前記低純度水を前記第1気液接触部に供給する第1循環システムと、前記第1循環システムで循環する前記低純度水を加熱する加熱部とを含む、請求項1又は2に記載の二酸化炭素回収システム。
【請求項7】
前記二酸化炭素吸収部は、前記加湿部を通過した空気が通過する第2気液接触部と、前記吸収液を循環させ、循環する前記吸収液を前記第2気液接触部に供給する第2循環システムと、第2循環システム内の吸収液の液面レベルを測定する吸収液液面計とを含み、
前記加湿部は、前記吸収液液面計で測定された前記液面レベルに基づいて、前記低純度水を加熱する熱量を調節する、請求項6に記載の二酸化炭素回収システム。
【請求項8】
前記二酸化炭素回収システムは、前記吸収液回収部を通過した空気中の前記吸収液の濃度を測定する濃度測定部を備える、請求項1又は2に記載の二酸化炭素回収システム。
【請求項9】
前記濃度測定部の濃度に応じて前記吸収液回収部から前記二酸化炭素吸収部へ返送される回収液の流量が調節される、請求項8に記載の二酸化炭素回収システム。
【請求項10】
前記高純度水は純水であり、前記低純度水は上水、工業用水又はこれらの混合水である、請求項1又は2に記載の二酸化炭素回収システム。
(【請求項11】以降は省略されています)
発明の詳細な説明
【技術分野】
【0001】
本開示は、二酸化炭素回収システム及び二酸化炭素回収方法に関する。
続きを表示(約 1,800 文字)
【背景技術】
【0002】
二酸化炭素は、地球温暖化の原因として問題視されており、世界的に二酸化炭素濃度の上昇を抑制する動きが広まっている。大気中の二酸化炭素濃度を低減させる方法の一つとして、直接空気回収(DAC)と呼ばれる技術が提案されている。DACは空気中の二酸化炭素を直接回収する技術である。DACで回収された二酸化炭素は、地下などに貯蔵することができるが、様々な化合物の原料として用いることもできる。
【0003】
特許文献1には、吸着剤を用いた循環式吸着/脱着により、空気から二酸化炭素を分離する方法が開示されている。当該方法は、吸着剤に二酸化炭素を吸着させる吸着工程と、吸着剤から二酸化炭素を脱着する脱着工程を含んでいる。
【先行技術文献】
【特許文献】
【0004】
特許第6622302号
【発明の概要】
【発明が解決しようとする課題】
【0005】
従来技術では、固体吸着剤を用いることで空気中の二酸化炭素を吸着しているが、大気中の二酸化炭素濃度は400ppm程度と低い。そのため、一定量の二酸化炭素を回収するには、大量の空気を処理する必要がある。しかしながら、固体吸着剤を用いた二酸化炭素の回収方法は、スケールアップが容易ではない。
【0006】
一方、液体吸収剤を用いて二酸化炭素を吸収する方法を利用することも考えられる。しかしながら、上述のように、一定量の二酸化炭素を回収するには、大量の空気を処理する必要がある。大量の空気を吸収液に接触させた場合、吸収液中の水分が蒸発するため、吸収液に水を補充する必要がある。しかしながら、無機成分を多く含むような低純度水を吸収液に供給した場合、無機成分が濃縮され続け、吸収液の泡立ちが発生したり、無機成分が析出したりするおそれがある。一方、高純度水は低純度水と比較してコストが高いため、高純度水の使用量は少ない方が好ましい。
【0007】
そこで、本開示は、吸収液中の水分の減少を抑制し、高純度水の使用量を低減しても吸収液中の無機成分が蓄積するのを抑制することが可能な二酸化炭素回収システム及び二酸化炭素回収方法を提供することを目的とする。
【課題を解決するための手段】
【0008】
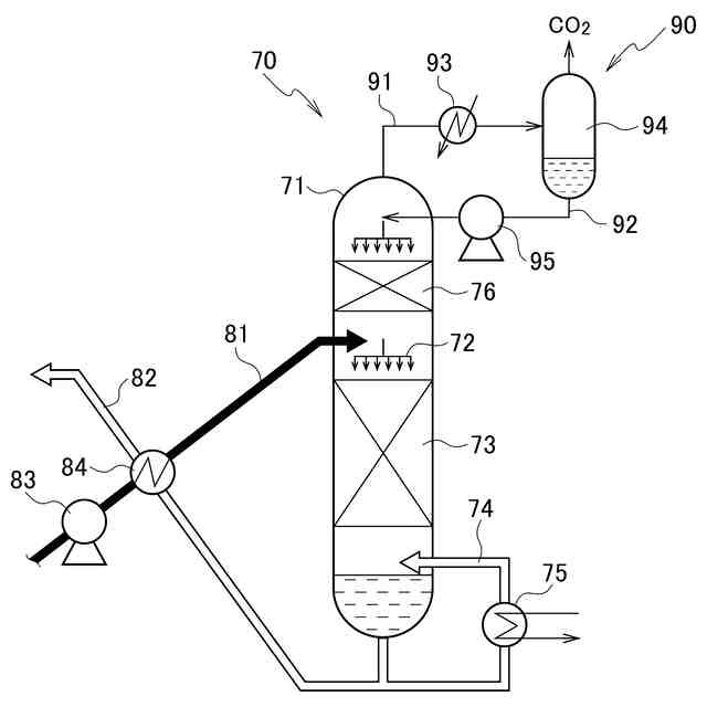
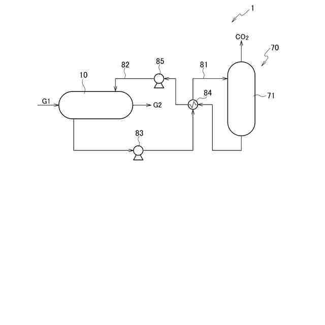
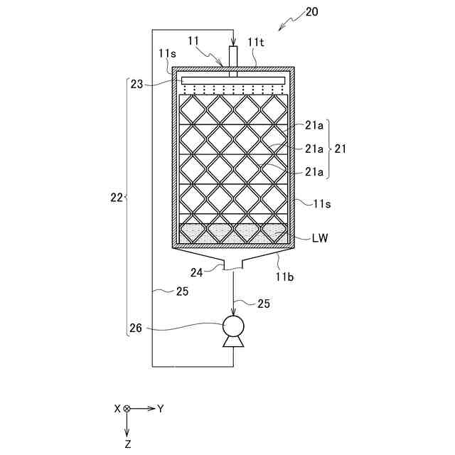
本開示に係る二酸化炭素回収システムは、低純度水から生成された水蒸気を空気に供給する加湿部を備える。二酸化炭素回収システムは、空気と吸収液との気液接触によって空気に含まれる二酸化炭素を吸収液で吸収し、かつ、水蒸気と吸収液とが接触する二酸化炭素吸収部を備える。二酸化炭素回収システムは、二酸化炭素吸収部で揮発した吸収液を回収する吸収液回収部を備える。二酸化炭素回収システムは、吸収液回収部で回収された吸収液に低純度水よりも純度の高い高純度水を、吸収液回収部内の吸収液を含む回収液の液量に応じて補充する高純度水補充部を備える。二酸化炭素回収システムは、高純度水が補充された回収液の一部を、二酸化炭素吸収部に返送する吸収液返送流路を備える。二酸化炭素回収システムは、吸収液返送流路に設けられ、吸収液回収部から二酸化炭素吸収部へ吸収液返送流路を通って返送される回収液の流量を調節する流量調節部を備える。二酸化炭素回収システムは、二酸化炭素吸収部で吸収液に吸収された二酸化炭素を放散する再生装置を備える。
【0009】
加湿部は加湿部内の低純度水の液面レベルを測定する低純度水液面計を含んでいてもよい。二酸化炭素回収システムは、低純度水液面計の液面レベルに応じて加湿部に補充する低純度水の流量を調節して供給する低純度水補充部を備えていてもよい。
【0010】
加湿部は、空気が通過する第1気液接触部と、低純度水を循環させ、循環する低純度水を第1気液接触部に供給する第1循環システムとを含んでいてもよい。二酸化炭素吸収部は、加湿部を通過した空気が通過する第2気液接触部と、吸収液を循環させ、循環する吸収液を第2気液接触部に供給する第2循環システムと、第2循環システム内の吸収液の液面レベルを測定する吸収液液面計とを含んでいてもよい。第1循環システムは、吸収液液面計で測定された液面レベルに基づいて、単位時間当たりに第1循環システム内を流れる低純度水が空気に接触する量を調節する接触量調節部を含んでいてもよい。
(【0011】以降は省略されています)
この特許をJ-PlatPat(特許庁公式サイト)で参照する
関連特許
株式会社IHIアグリテック
農作業機
1か月前
株式会社IHI
判定方法
14日前
株式会社IHIポールワース
炉頂装置
6日前
株式会社IHIアグリテック
トレーラ
1か月前
株式会社IHIアグリテック
農作業機
1か月前
株式会社IHI
無人飛行体
2か月前
株式会社IHI原動機
脈動減衰装置
2か月前
株式会社IHIインフラシステム
塗膜除去方法
1か月前
株式会社IHI
基板固定構造
2か月前
株式会社IHI原動機
エンジン装置
1か月前
株式会社IHI
給電システム
2か月前
株式会社IHI
油圧PWM制御弁
6日前
株式会社IHI
多重構造部の止水方法
1か月前
株式会社IHI建材工業
セグメントの接合構造
1か月前
株式会社IHI回転機械エンジニアリング
サイレンサ及び過給機
7日前
株式会社IHI
ラジアルフォイル軸受
1か月前
株式会社IHI
修復装置および修復方法
2か月前
株式会社IHIインフラ建設
ワイヤロープ油除去装置
1か月前
株式会社IHI
走査装置および走査方法
1か月前
株式会社IHI
クリンチング接合検査装置
27日前
株式会社IHI
探索装置、および、探索方法
6日前
株式会社IHIインフラシステム
吊材取替方法及び吊材取替装置
1か月前
株式会社IHI
ガス除害装置及びガス除害方法
2か月前
株式会社IHI汎用ボイラ
ボイラ及び水素ガスのパージ方法
2か月前
株式会社IHI
ラジアルフォイル軸受及び回転機械
今日
株式会社IHI
乾燥装置、および、含水率の推定方法
2か月前
株式会社IHI
橋梁の管理方法および橋梁の管理装置
2か月前
株式会社IHI
超音波接合方法、および、超音波接合装置
14日前
株式会社IHI
認識装置、認識方法、及び、認識プログラム
2か月前
JFEスチール株式会社
高炉の原料装入方法
6日前
株式会社IHI
鉄または鉄合金を接着する組成物および接着方法
6日前
株式会社IHI建材工業
コンクリート部材及びその打設方法とセグメント
1か月前
株式会社IHI
二酸化炭素回収システム及び二酸化炭素回収方法
1日前
株式会社IHI
塩化物イオン濃度測定装置及び塩化物イオン濃度測定方法
今日
株式会社IHI
画像処理装置、画像処理方法、及び、画像処理プログラム
28日前
株式会社IHI
ガスタービンシステム
1日前
続きを見る
他の特許を見る