TOP
|
特許
|
意匠
|
商標
特許ウォッチ
Twitter
他の特許を見る
10個以上の画像は省略されています。
公開番号
2025175756
公報種別
公開特許公報(A)
公開日
2025-12-03
出願番号
2024081999
出願日
2024-05-20
発明の名称
微生物培養システム
出願人
鹿島建設株式会社
,
Symbiobe株式会社
代理人
個人
主分類
C12M
1/00 20060101AFI20251126BHJP(生化学;ビール;酒精;ぶどう酒;酢;微生物学;酵素学;突然変異または遺伝子工学)
要約
【課題】バイオガス中のCO
2
を溶解させる溶解液の使用量を低減できるとともに安全性を向上できる微生物培養システムを提供すること。
【解決手段】微生物培養システム1は、有機性廃棄物をメタン生成菌群により生分解し、メタンとCO
2
を含むバイオガスを生成するメタン発酵槽11と、メタン発酵槽11により生成したバイオガス中のCO
2
を溶解液に溶解させて相対的な溶解度の差から当該バイオガス中のメタン濃度を上昇させる溶解槽14A~14Cと、CO
2
を溶解させた前記溶解液を用いて酸素非発生型光合成微生物を嫌気状態で培養する培養槽16A~16Cと、溶解槽14A~14CでCO
2
を溶解させた溶解液を、溶解槽14A~14Cから培養槽16A~16Cを経て溶解槽14A~14Cに循環させる循環装置40と、を含む。
【選択図】図1
特許請求の範囲
【請求項1】
有機性廃棄物をメタン生成菌群により生分解し、メタンとCO
2
を含むバイオガスを生成するメタン発酵槽と、
前記メタン発酵槽により生成した前記バイオガス中のCO
2
を溶解液に溶解させることにより、相対的な溶解度の差から当該バイオガス中のメタン濃度を上昇させる溶解槽と、
CO
2
を溶解させた前記溶解液を用いて酸素非発生型光合成微生物を嫌気状態で培養する培養槽と、
前記溶解槽でCO
2
を溶解させた前記溶解液を、前記溶解槽から前記培養槽を経て前記溶解槽に循環させる循環装置と、
を含む、微生物培養システム。
続きを表示(約 740 文字)
【請求項2】
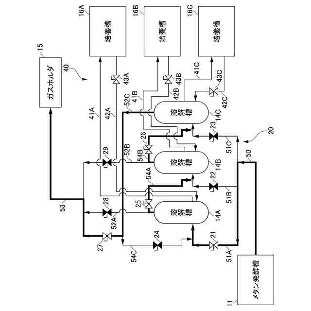
前記溶解槽は、前記メタン発酵槽により生成した前記バイオガスの流路に複数配置され、
前記培養槽は、複数の前記溶解槽にそれぞれ対応して複数配置され、
前記循環装置は、対応する前記溶解槽と前記培養槽の組合せごとに前記循環処理を独立して行う、請求項1に記載の微生物培養システム。
【請求項3】
複数の前記培養槽のそれぞれで前記酸素非発生型光合成微生物の培養が開始されるタイミングが異なる、請求項2に記載の微生物培養システム。
【請求項4】
前記バイオガスが前記複数の溶解槽を通過する順序を変更可能なガス流路制御装置を更に備え、
複数の前記培養槽の中でCO
2
要求量が相対的に大きい培養段階の前記培養槽に対応する前記溶解槽から先に前記バイオガスが通過するように前記ガス流路制御装置により前記溶解槽を通過する順序が変更される、請求項3に記載の微生物培養システム。
【請求項5】
前記溶解液は、0.5質量%以上4.0質量%以下の塩化ナトリウムを含む水である、請求項1から4の何れかに記載の微生物培養システム。
【請求項6】
前記酸素非発生型光合成微生物は、海洋性紅色光合成細菌である、請求項1から4の何れかに記載の微生物培養システム。
【請求項7】
前記培養槽は、気密構造を有する、請求項1から4の何れかに記載の微生物培養システム。
【請求項8】
前記メタン発酵槽により生成した前記バイオガスの流路に配置され、当該バイオガス中に含まれる硫化水素を除去する脱硫装置を更に備える、請求項1から4の何れかに記載の微生物培養システム。
発明の詳細な説明
【技術分野】
【0001】
本発明は、微生物培養システムに関する。
続きを表示(約 1,800 文字)
【背景技術】
【0002】
従来、有機性廃棄物からメタン発酵によりメタンとCO
2
(二酸化炭素)を主成分とするバイオガスが生成されており、生成したメタンはボイラーやガス発電に利用されている一方で、生成したCO
2
は未利用のまま大気へ放出されている。そこで、生成したバイオガス中のCO
2
を利用して光合成微生物等を培養させる技術が知られている。この種の技術に関連するものとして、例えば特許文献1~4がある。
【0003】
特許文献1は、培養槽内に培養液と光合成生物とを入れ、当該培養槽内に光を照射するとともにCO
2
を含むガスを供給し、光合成生物に光合成反応を生じさせてCO
2
を固定する方法に関するものである。特許文献2は、有機性廃棄物からメタンと炭酸ガスを主成分とするバイオガスを発生させる発酵技術に関するものである。
【0004】
特許文献3には、酸水素微生物や酸水素微生物由来の酵素を含有する細胞抽出物を利用した生物化学プロセスを介して、CO
2
を含有するガスからCO
2
を回収固定する方法が記載されている。特許文献4には、有機性廃棄物をメタン発酵させてバイオガスを生成するメタン発酵槽と、メタン発酵槽で生成されたバイオガスを貯留するガス貯留手段と、光合成微生物を培養する培養槽を備えたメタン発酵装置が記載されている。
【先行技術文献】
【特許文献】
【0005】
特開平5-168463号公報
特開2008-207154号公報
特開2018-200号公報
特開2015-3312号公報
【発明の概要】
【発明が解決しようとする課題】
【0006】
有機性廃棄物がメタン生成菌群により生分解される際に発生する、メタンとCO
2
を含むバイオガスを光合成微生物に供給して培養する微生物培養システムにおいては、CO
2
を溶解するための溶解液を外部から溶解槽や培養槽に供給し続けなければならないという課題がある。また、酸素発生型光合成微生物を培養微生物として利用する場合には、可燃性ガスであるメタンと酸素の混合状態が生じる可能性があるという課題がある。
【0007】
しかしながら、従来技術においては上述の課題に対する対策が十分なされていない。特に特許文献4に記載の技術では、アルカリ電解水を外部から供給し続ける必要があるうえ、培養槽では、好適には酸素発生型光合成微生物が利用されるため、メタンと酸素の接触が避けられない。従って、従来技術には、系内に供給される溶解液量の低減及び安全性の向上という点で改善の余地があった。
【0008】
本発明は、バイオガス中のCO
2
を溶解させる溶解液の使用量を低減できるとともに安全性を向上できる微生物培養システムを提供することを目的とする。
【課題を解決するための手段】
【0009】
(1) 本発明は、有機性廃棄物をメタン生成菌群により生分解し、メタンとCO
2
を含むバイオガスを生成するメタン発酵槽と、前記メタン発酵槽により生成した前記バイオガス中のCO
2
を溶解液に溶解させることにより、相対的な溶解度の差から当該バイオガス中のメタン濃度を上昇させる溶解槽と、CO
2
を溶解させた前記溶解液を用いて酸素非発生型光合成微生物を嫌気状態で培養する培養槽と、前記溶解槽でCO
2
を溶解させた前記溶解液を、前記溶解槽から前記培養槽を経て前記溶解槽に循環させる循環装置と、を含む、微生物培養システムを提供する。
【0010】
(2) (1)の微生物培養システムにおいて、前記溶解槽は、前記メタン発酵槽により生成した前記バイオガスの流路に複数配置され、前記培養槽は、複数の前記溶解槽にそれぞれ対応して複数配置され、前記循環装置は、対応する前記溶解槽と前記培養槽の組合せごとに前記循環処理を独立して行ってよい。
(【0011】以降は省略されています)
この特許をJ-PlatPat(特許庁公式サイト)で参照する
関連特許
鹿島建設株式会社
解体方法
1か月前
鹿島建設株式会社
接合構造
1か月前
鹿島建設株式会社
構築方法
29日前
鹿島建設株式会社
接続方法
15日前
鹿島建設株式会社
塔状構造物
14日前
鹿島建設株式会社
床版架設方法
1か月前
鹿島建設株式会社
壁高欄の施工方法
7日前
鹿島建設株式会社
微生物培養システム
1日前
鹿島建設株式会社
基礎構造および構築方法
6日前
鹿島建設株式会社
作業サイクル分析システム
1か月前
鹿島建設株式会社
コンクリートの充填監視方法
6日前
鹿島建設株式会社
コンクリート構造物構築方法
28日前
鹿島建設株式会社
壁体の構築方法およびタンク
1か月前
鹿島建設株式会社
品質評価装置および品質評価方法
1か月前
鹿島建設株式会社
水硬性硬化体の炭酸化養生システム
1か月前
鹿島建設株式会社
盛土評価システムおよび盛土評価方法
1か月前
鹿島建設株式会社
生態系環境改善部材及び生態系環境改善構造
27日前
鹿島建設株式会社
作業計画支援方法及び作業計画支援プログラム
6日前
鹿島建設株式会社
二酸化炭素の回収方法、二酸化炭素回収システム
28日前
鹿島道路株式会社
アスファルト混合物の製造方法
1か月前
鹿島建設株式会社
環境音モニタ装置、環境音モニタ方法及びプログラム
1か月前
ゼネラルヒートポンプ工業株式会社
ヒートポンプシステム
1か月前
株式会社ベルニック
作業台の移動装置および作業台
6日前
鹿島建設株式会社
マット部材、マット部材の製造方法、及びマット部材のひずみ測定システム
7日前
株式会社ベルニック
情報処理装置、作業台、作業システム、情報処理方法およびプログラム
6日前
個人
抗遺伝子劣化装置
3か月前
個人
細胞内探査とその利用
3か月前
雪国アグリ株式会社
単糖類の製造方法
1か月前
三洋化成工業株式会社
細胞培養用担体
6日前
株式会社東洋新薬
経口組成物
3か月前
株式会社タクマ
バイオマス処理装置
3か月前
テルモ株式会社
吐出デバイス
2か月前
株式会社タクマ
バイオマス処理装置
3か月前
東ソー株式会社
pH応答性マイクロキャリア
3か月前
島根県
油吸着材とその製造方法
1か月前
テルモ株式会社
容器蓋デバイス
2か月前
続きを見る
他の特許を見る