TOP
|
特許
|
意匠
|
商標
特許ウォッチ
Twitter
他の特許を見る
10個以上の画像は省略されています。
公開番号
2025170134
公報種別
公開特許公報(A)
公開日
2025-11-14
出願番号
2025152989,2024014442
出願日
2025-09-16,2024-02-01
発明の名称
消化システム
出願人
メタウォーター株式会社
代理人
弁理士法人フィールズ国際特許事務所
主分類
C02F
11/04 20060101AFI20251107BHJP(水,廃水,下水または汚泥の処理)
要約
【課題】槽内の温度を制御する消化システムを提供する。
【解決手段】余剰汚泥を消化する槽と、余剰汚泥を前記槽に供給する第1配管と、第1配管に設けられた第1熱交換器と、第1配管に設けられ、かつ、第1熱交換器の下流に設けられた第2熱交換器と、槽内の消化汚泥を槽外との間において循環する第2配管とを備え、第2配管は、第1熱交換器の上流側と第1熱交換器の下流側であって第2熱交換器の上流側とのうちの少なくともいずれかと、槽とを連通する。
【選択図】図3
特許請求の範囲
【請求項1】
余剰汚泥を消化する槽と、
前記余剰汚泥を前記槽に供給する第1配管と、
前記第1配管に設けられた第1熱交換器と、
前記第1配管に設けられ、かつ、前記第1熱交換器の下流に設けられた第2熱交換器と、
前記槽内の消化汚泥を前記槽外との間において循環する第2配管とを備え、
前記第2配管は、前記第1熱交換器の上流側と前記第1熱交換器の下流側であって前記第2熱交換器の上流側とのうちの少なくともいずれかと、前記槽とを連通する、消化システム。
続きを表示(約 130 文字)
【請求項2】
さらに、前記第1配管及び前記第2配管のそれぞれは、前記第2熱交換器を迂回する配管を有する、請求項1に記載の消化システム。
【請求項3】
さらに、前記第2配管は、前記第1熱交換器を迂回する配管を有する、請求項1に記載の消化システム。
発明の詳細な説明
【技術分野】
【0001】
本開示は、消化システムに関する。
続きを表示(約 1,400 文字)
【背景技術】
【0002】
被処理物(例えば、初沈汚泥や余剰汚泥に含まれる有機物)を消化する槽(以下、消化槽とも呼ぶ)を有する消化システムにおいて、槽内の温度を適温に維持することにより、被処理物の効率的な消化を実現する技術が提案されている(特許文献1を参照)。
【先行技術文献】
【特許文献】
【0003】
特表2011-516246号公報
【発明の概要】
【発明が解決しようとする課題】
【0004】
上記のような消化システムにおいて、例えば、槽内の温度が適温になるように、槽に投入される被処理物の温度を制御することが望まれている。
【課題を解決するための手段】
【0005】
本開示における消化システムは、余剰汚泥を消化する槽と、前記余剰汚泥を前記槽に供給する第1配管と、前記第1配管に設けられた第1熱交換器と、前記第1配管に設けられ、かつ、前記第1熱交換器の下流に設けられた第2熱交換器と、前記槽内の消化汚泥を前記槽外との間において循環する第2配管とを備え、前記第2配管は、前記第1熱交換器の上流側と前記第1熱交換器の下流側であって前記第2熱交換器の上流側とのうちの少なくともいずれかと、前記槽とを連通する。
【発明の効果】
【0006】
本開示における消化システムによれば、槽内の温度を制御することが可能になる。
【図面の簡単な説明】
【0007】
図1は、第1の実施の形態における処理システム1000の構成について説明する図である。
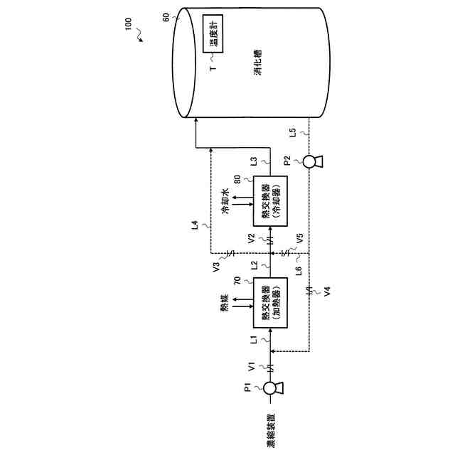
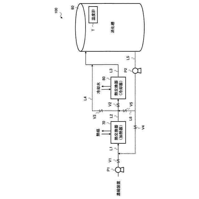
図2は、消化槽60内の消化汚泥の温度調整を行う際の具体例について説明する図である。
図3は、消化槽60内の消化汚泥の温度調整を行う際の具体例について説明する図である。
図4は、消化槽60内の消化汚泥の温度調整を行う際の具体例について説明する図である。
図5は、消化槽60内の消化汚泥の温度調整を行う際の具体例について説明する図である。
図6は、制御装置90のハードウエア構成を説明する図である。
図7は、制御装置90の機能について説明する図である。
図8は、第1の実施の形態における温度制御処理を説明するフローチャート図である。
図9は、第1の実施の形態における温度制御処理を説明するフローチャート図である。
図10は、第1の変形例における温度制御処理を説明する図である。
【発明を実施するための形態】
【0008】
以下、図面を参照して本開示の実施の形態について説明する。しかしながら、かかる説明は限定的な意味に解釈されるべきではなく、特許請求の範囲に記載の主題を限定するものではない。また、本開示の趣旨及び範囲から逸脱することがなく様々な変更や置換や改変をすることができる。また、異なる実施の形態を適宜組み合わせることができる。
【0009】
[第1の実施の形態における処理システム1000]
初めに、第1の実施の形態における処理システム1000について説明を行う。図1は、第1の実施の形態における処理システム1000の構成について説明する図である。
【0010】
本実施の形態における処理システム1000は、例えば、下水等の液体(以下、被処理水とも呼ぶ)の処理を行う水処理システムである。
(【0011】以降は省略されています)
この特許をJ-PlatPat(特許庁公式サイト)で参照する
関連特許
株式会社げんき
液体活性化装置
16日前
三浦工業株式会社
汚泥乾燥加熱釜
29日前
株式会社ライトアース
水循環式水質浄化システム
23日前
名古屋メッキ工業株式会社
溶存金属析出装置
27日前
三浦工業株式会社
精製水供給システム
29日前
スタンレー電気株式会社
流体除菌装置
21日前
栗田工業株式会社
電気イオン濃縮装置
27日前
栗田工業株式会社
逆浸透膜装置の運転方法
16日前
オルガノ株式会社
UV照射装置
15日前
有限会社フリーウェー
浄水装置
15日前
栗田工業株式会社
電気脱イオン装置の運転方法
28日前
WOTA株式会社
液性判定システム及び液性判定方法
27日前
ジヤトコ株式会社
排水回収システム
今日
個人
海水の塩分除去装置と淡水製造方法
1日前
株式会社ヘルスカンパニー
浴用剤の使用方法
27日前
竹鶴油業株式会社
残渣処理プラント及び成形物の製造方法
15日前
株式会社医道メディカル
水素及び水素溶解エクソソーム液発生装置
14日前
三菱化工機株式会社
電界ろ過装置及び電界ろ過装置のろ材の製造方法
8日前
王子ホールディングス株式会社
排水処理方法
24日前
株式会社セルマップ
油吸着用の吸着体、及び油吸着用の吸着体の製造方法
24日前
栗田工業株式会社
水・蒸気サイクル中の有機系溶存物質の除去方法
22日前
キヤノン株式会社
液体中に溶存するガスの回収システム
14日前
荏原実業株式会社
防臭システム、防臭装置及び防臭方法
13日前
ガス・ウォーター株式会社
海水淡水化・塩分製造プラント
28日前
株式会社ササクラ
被処理液の膜処理方法および装置
今日
オルガノ株式会社
水処理システム
今日
メタウォーター株式会社
消化システム及び加熱制御方法
14日前
株式会社東芝
スカム発生抑制システム及びスカム発生抑制方法
13日前
メタウォーター株式会社
消化システム及び配管設置方法
13日前
メタウォーター株式会社
消化システム及び加熱制御方法
13日前
メタウォーター株式会社
消化システム及び加熱制御方法
13日前
メタウォーター株式会社
消化システム及び加熱制御方法
13日前
メタウォーター株式会社
消化システム及び加熱制御方法
13日前
三菱ケミカルアクア・ソリューションズ株式会社
水処理装置および水処理方法
23日前
オルガノ株式会社
水処理装置、溶存ガス測定装置の設置方法、および溶存ガス測定方法
6日前
公立大学法人公立諏訪東京理科大学
微酸性次亜塩素酸水の製造方法及び製造装置
1か月前
続きを見る
他の特許を見る