TOP
|
特許
|
意匠
|
商標
特許ウォッチ
Twitter
他の特許を見る
10個以上の画像は省略されています。
公開番号
2025170104
公報種別
公開特許公報(A)
公開日
2025-11-14
出願番号
2025151529,2024000324
出願日
2025-09-11,2020-02-17
発明の名称
水洗大便器
出願人
TOTO株式会社
代理人
個人
,
個人
,
個人
,
個人
,
個人
,
個人
主分類
E03D
5/01 20060101AFI20251107BHJP(上水;下水)
要約
【課題】タンク装置の設計の自由度を向上させることができると共に、タンク容量を確保することができる水洗大便器を提供する。
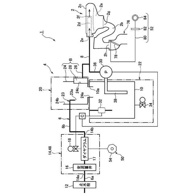
【解決手段】本発明の水洗大便器1は、便器本体2の後方に設けられて便器本体に洗浄水を供給するタンク装置4を有し、このタンク装置4は、給水管6の管路の止水栓12の下流側に設けられて開閉弁17,18を含むバルブユニット14と、貯水タンク10と、タンク給水部20と、を備えており、このタンク給水部は、下流側給水管路6bから供給された洗浄水を貯水タンクに吐水する吐水部23,23aと、貯水タンクの上流側に設けられて吐水部から貯水タンク内に吐水された洗浄水が下流側給水管路へ逆流することを防止する逆流防止部B,24,26,28と、を備えており、バルブユニットは、貯水タンクの外側底面よりも下方に設けられており、逆流防止部は、貯水タンクよりも上方に設けられている。
【選択図】図1
特許請求の範囲
【請求項1】
洗浄水により洗浄されて汚物を排出する水洗大便器であって、
汚物を受けるボウル部と、このボウル部の上縁に形成されたリム部と、上記ボウル部内の汚物を排出する排水トラップ部と、を備えた便器本体と、
上記便器本体の後方に設けられて上記便器本体に洗浄水を供給するタンク装置と、を有し、
上記タンク装置は、給水源から供給された洗浄水が通水する給水路と、
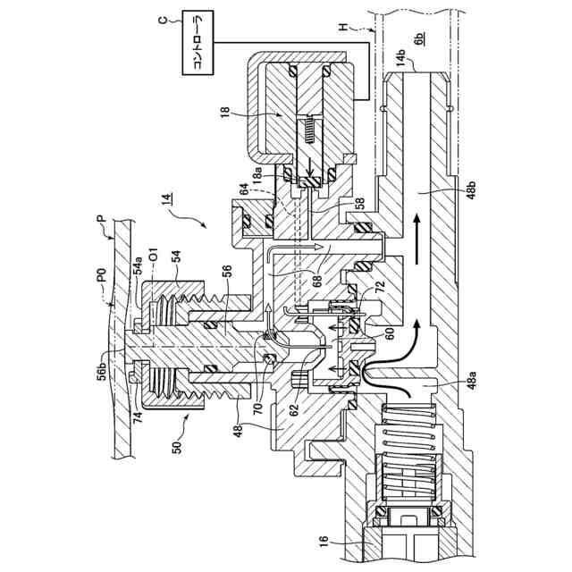
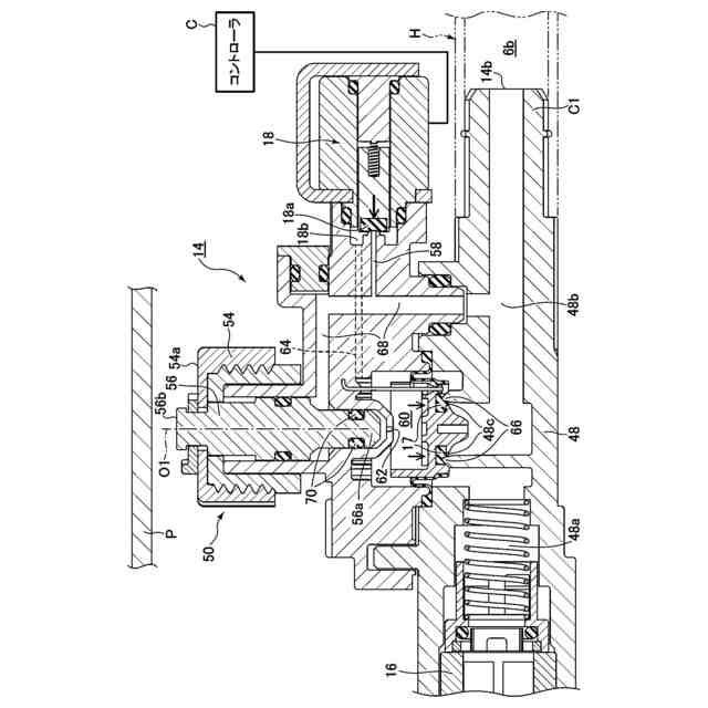
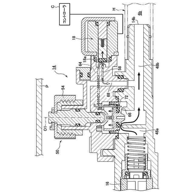
この給水路の止水栓の下流側に設けられて上記給水路を開閉する開閉弁を含むバルブユニットと、
上記便器本体の後方且つ床面よりも上方に設けられて上記給水路から給水された洗浄水を貯水する貯水タンク本体と、
上記給水路内の洗浄水を上記貯水タンク本体に給水するタンク給水部と、を備えており、
上記給水路は、上記止水栓から上記バルブユニットの入口部まで延びる上流側給水管路と、上記バルブユニットの出口部から上記タンク給水部まで延びる下流側給水管路と、を備えており、
上記タンク給水部は、上記下流側給水管路から供給された洗浄水を上記貯水タンク本体に吐水する吐水部と、上記貯水タンク本体の上流側に設けられて上記吐水部から上記貯水タンク本体内に吐水された洗浄水が上記下流側給水管路へ逆流することを防止する逆流防止部と、を備えており、
上記バルブユニットは、上記貯水タンク本体の外側底面又はそれよりも下方に設けられており、上記逆流防止部は、上記貯水タンク本体よりも上方に設けられていることを特徴とする水洗大便器。
続きを表示(約 1,600 文字)
【請求項2】
上記バルブユニットは、上記貯水タンク本体の外側底面よりも下方の上記止水栓側に設けられており、
上記下流側給水管路は、可撓性のホース部材で形成され、上記上流側給水管路は、上記可撓性のホース部材よりも高い剛性の管部材で形成されており、
上記下流側給水管路の長さは、上記上流側給水管路の長さよりも長く設定されている請求項1記載の水洗大便器。
【請求項3】
上記下流側給水管路の出口部と上記タンク給水部との接続部は、上記貯水タンク本体よりも上方に位置し、上記バルブユニットの出口部は、上記貯水タンク本体の外側底面に近接させるように設けられている請求項2記載の水洗大便器。
【請求項4】
上記バルブユニットは、その出口部が上記貯水タンク本体よりも前方側に位置するように設けられている請求項2又は3に記載の水洗大便器。
【請求項5】
上記バルブユニットは、上記下流側給水管路との接続部が前方側に差し向けられている請求項2乃至4の何れか1項に記載の水洗大便器。
【請求項6】
上記逆流防止部は、上記貯水タンク本体の上方に連通可能に設けられて上記吐水部から吐水された洗浄水を上記貯水タンク本体内に流出させる小タンクと、上記小タンクに接続されて上記貯水タンク本体内から上記小タンク内にオーバーフローした洗浄水を上記便器本体側に流出させるオーバーフロー管と、このオーバーフロー管から上記小タンク内への洗浄水の逆流を防止する逆止弁と、を備えている請求項1乃至5の何れか1項に記載の水洗大便器。
【請求項7】
上記バルブユニットは、停電時において上記開閉弁の開閉を手動で操作可能にする手動操作部を備えており、この手動操作部は、上記便器本体の側方側に差し向けられるように設けられている請求項1乃至6の何れか1項に記載の水洗大便器。
【請求項8】
上記排水トラップ部は、平面視において、上記ボウル部に接続される入口部から上記ボウル部よりも後方の出口部に向かって前後方向に延びており、
上記貯水タンク本体は、上記排水トラップ部の上部に対して左右両側及び後方側から取り囲むように配置されている請求項1乃至7の何れか1項に記載の水洗大便器。
【請求項9】
上記貯水タンク本体は、これを左右中央で二分割したときに容積が大きい側である大タンク本体部と、上記貯水タンク本体を左右中央で二分割したときに容積が小さい側である小タンク本体部と、を備えている左右非対称の形状であり、
上記逆流防止部は、上記大タンク本体部の上方に設けられており、上記バルブユニットは、上記小タンク本体部の底面に設けられている請求項1乃至8の何れか1項に記載の水洗大便器。
【請求項10】
上記大タンク本体部は、上記排水トラップ部の後方側に配置される後方側大タンク本体部と、この後方側大タンク本体部から前方に延びて上記排水トラップ部の左右一方側に配置された前方側大タンク本体部と、上記後方側大タンク本体部から下方に延びる下方側大タンク本体部と、を備えており、
上記小タンク本体部は、上記排水トラップ部の後方側に配置される後方側小タンク本体部と、この後方側小タンク本体部から前方に延びて上記排水トラップ部の左右他方側に配置された前方側小タンク本体部と、を備えており、
上記前方側大タンク本体部の前端は、上記前方側小タンク本体部の前端よりも前方に配置されており、
上記後方側小タンク本体部及び上記前方側小タンク本体部のそれぞれの底面は、上記下方側大タンク本体部の底面よりも上方に位置しており、
上記逆流防止部は、上記前方側大タンク本体部の上方に設けられており、上記バルブユニットは、上記前方側小タンク本体部の底面に設けられている請求項9記載の水洗大便器。
発明の詳細な説明
【技術分野】
【0001】
本発明は、水洗大便器に係り、特に、洗浄水により洗浄されて汚物を排出する水洗大便器に関する。
続きを表示(約 4,700 文字)
【背景技術】
【0002】
従来から、洗浄水により洗浄されて汚物を排出する水洗大便器として、例えば、特許文献1に知られているように、便器のリム吐水及びジェット吐水に使用される洗浄水の給水路にバルブユニットを備えているものが知られている。
このバルブユニットは、上流側から下流側に向かって、定流量弁、給水弁(ダイヤフラム式の主弁)、給水路切替弁、及び、逆止弁(バキュームブレーカ)をそれぞれ備えている。給水路内の洗浄水は、バルブユニットにより、便器本体のリム吐水側に直接的に供給されるか、或いは、給水路切替弁により、貯水タンク側に流路が切り換えられて貯水タンクに給水された後、便器本体側のジェット吐水側に供給されるようになっている。
また、逆止弁(バキュームブレーカ)は、給水路内の洗浄水による上流側への逆流を抑制するために、通常、逆止弁(バキュームブレーカ)を含むバルブユニット全体がタンク装置の貯水タンクよりも上方に設けられている。
【先行技術文献】
【特許文献】
【0003】
特開2018-80455号公報
【発明の概要】
【発明が解決しようとする課題】
【0004】
しかしながら、上述した特許文献1に記載されている従来の水洗大便器においては、1つのバルブユニット内に、給水路の給止水を行う給水弁と給水路の逆流を防止する逆止弁とが一体的に設けられているため、バルブユニット内の流路が複雑化したり、バルブユニットの部品点数が増大したりする等により、バルブユニット全体が大型化してしまうという問題がある。
また、水道等の給水源に接続された給水管を止水する止水栓は、水洗大便器の下方部分に設けられている場合も多く、止水栓から貯水タンクの上方のバルブユニットまでの一次側の給水路についても長くなるため、一次側の給水路を形成する給水ホースの取り回しや配置を工夫する必要がある。
しかしながら、一次側の給水路を形成する給水ホースは比較的高い一次給水圧にも耐え得る強度を要するため、給水ホースの配置や取り回し等の設計の自由度も制約される。
そこで、給水ホースが貯水タンクと干渉しないようにするためには、貯水タンクのタンク容量を削減する等の対処も必要となる場合がある。
一方、近年、水洗大便器のデザイン性の向上と多様化に向けて、水洗大便器全体の上端高さを可能な限り低く設計する、いわゆる、「ローシルエット化」が課題となっており、いかに便器のローシルエット化を実現しつつ、便器洗浄を可能にするタンク装置の適切なタンク容量を確保するかについても重要な課題の1つとなっている。
【0005】
そこで、本発明は、上述した従来技術の課題を解決するためになされたものであり、タンク装置の設計の自由度を向上させることができると共に、タンク容量を確保することができる水洗大便器を提供すること目的としている。
【課題を解決するための手段】
【0006】
上述した課題を解決するために、本発明は、洗浄水により洗浄されて汚物を排出する水洗大便器であって、汚物を受けるボウル部と、このボウル部の上縁に形成されたリム部と、上記ボウル部内の汚物を排出する排水トラップ部と、を備えた便器本体と、上記便器本体の後方に設けられて上記便器本体に洗浄水を供給するタンク装置と、を有し、上記タンク装置は、給水源から供給された洗浄水が通水する給水路と、この給水路の止水栓の下流側に設けられて上記給水路を開閉する開閉弁を含むバルブユニットと、上記便器本体の後方且つ床面よりも上方に設けられて上記給水路から給水された洗浄水を貯水する貯水タンク本体と、上記給水路内の洗浄水を上記貯水タンク本体に給水するタンク給水部と、を備えており、上記給水路は、上記止水栓から上記バルブユニットの入口部まで延びる上流側給水管路と、上記バルブユニットの出口部から上記タンク給水部まで延びる下流側給水管路と、を備えており、上記タンク給水部は、上記下流側給水管路から供給された洗浄水を上記貯水タンク本体に吐水する吐水部と、上記貯水タンク本体の上流側に設けられて上記吐水部から上記貯水タンク本体内に吐水された洗浄水が上記下流側給水管路へ逆流することを防止する逆流防止部と、を備えており、上記バルブユニットは、上記貯水タンク本体の外側底面又はそれよりも下方に設けられており、上記逆流防止部は、上記貯水タンク本体よりも上方に設けられていることを特徴としている。
このように構成された本発明においては、仮に、一次側(上流側)の比較的高い給水圧に耐え得る強度が要求される止水栓からタンク給水部までの給水路を単一の給水管路にした場合には、その管路長さも長くなり、給水管路の配置や取り回し等の設計上の制約も多くなる。
これに対し、本発明によれば、止水栓からタンク給水部までの給水路について、止水栓からバルブユニットの入口部まで延びる上流側給水管路と、バルブユニットの出口部からタンク給水部まで延びる下流側給水管路との2つの給水管路に分割することができたため、それぞれの給水管路の配置や取り回し等の設計の自由度を向上させることができる。
これにより、タンク装置の設計の自由度も向上させることができると共に、貯水タンク本体のタンク容量を確保することができる。
また、バルブユニットが貯水タンク本体の外側底面又はそれよりも下方に設けられている一方、逆流防止部が貯水タンク本体よりも上方に設けられているため、バルブユニットと逆流防止部とを互いに別体に設けることができる。
したがって、バルブユニットの内部流路を簡易化することができると共に、バルブユニット全体を小型化することができる。
また、バルブユニットと逆流防止部とを互いに別体に設けることにより、バルブユニットからタンク給水部までの給水経路の配置等の設計の自由度を向上させることもできる。
さらに、バルブユニットが貯水タンク本体の外側底面又はそれよりも下方に設けられているため、便器本体の後方かつ貯水タンク本体の下方の限られたスペースを有効活用して、バルブユニットを設けることができると共に、貯水タンク本体のタンク容量をより大きく確保することができる。
また、バルブユニットが貯水タンク本体の上方に設けられている場合に比べて、タンク装置全体や水洗大便器全体のローシルエット化及び小型化を実現することができる。
さらに、逆流防止部が貯水タンク本体よりも上方に設けられているため、貯水タンク本体内の洗浄水が下流側給水管路に逆流することを抑制することができる。
【0007】
本発明において、好ましくは、上記バルブユニットは、上記貯水タンク本体の外側底面よりも下方の上記止水栓側に設けられており、上記下流側給水管路は、可撓性のホース部材で形成され、上記上流側給水管路は、上記可撓性のホース部材よりも高い剛性の管部材で形成されており、上記下流側給水管路の長さは、上記上流側給水管路の長さよりも長く設定されている。
このように構成された本発明においては、バルブユニットを貯水タンク本体の外側底面よりも下方の止水栓側に設けることができた。さらに、止水栓からバルブユニットの入口部まで延びる上流側給水管路を可撓性のホース部材よりも高い剛性の管部材で形成することができたことに加えて、バルブユニットの出口部からタンク給水部まで延びる下流側給水管路を可撓性のホース部材で形成することができた。
したがって、止水栓からバルブユニットの入口部まで延びる上流側給水管路については、比較的高い一次側(上流側)の給水圧に耐え得るように可撓性のホース部材よりも高い剛性の管部材を採用して下流側給水管路の長さよりも短く設定することにより、上流側給水管路の強度を確保することができる。
一方、バルブユニットの出口部からタンク給水部まで延びる下流側給水管路においては、可撓性のホース部材を採用して上流側給水管路の長さよりも長く設定することにより、下流側給水管路の配置や取り回し等、設計の自由度を向上させることができる。
これらの結果、貯水タンク本体のタンク容量や周辺スペースを確保することもできるため、タンク装置全体や水洗大便器全体の設計の自由度を向上させることができる。
【0008】
本発明において、好ましくは、上記下流側給水管路の出口部と上記タンク給水部との接続部は、上記貯水タンク本体よりも上方に位置し、上記バルブユニットの出口部は、上記貯水タンク本体の外側底面に近接させるように設けられている。
このように構成された本発明においては、下流側給水管路の出口部とタンク給水部との接続部が貯水タンク本体よりも上方に位置しているため、バルブユニットの出口部を貯水タンク本体の外側底面に近接させるように設けることにより、下流側給水管路の長さが不必要に長くなることを抑制することができる。
したがって、便器本体の後方の貯水タンクの収容領域に対する下流側給水管路の不必要な占有を抑制することができる。
よって、便器本体の後方の領域を広く活用することができ、タンク装置の設計の自由度を向上させることができる。
また、バルブユニットの出口部からタンク給水部までの下流側給水管路の上下方向の長さを抑制することができるため、タンク装置全体の上下方向の大きさを小型化することができると共に、水洗大便器全体の上下方向の大きさについても小型化することができる。
【0009】
本発明において、好ましくは、上記バルブユニットは、その出口部が上記貯水タンク本体よりも前方側に位置するように設けられている。
このように構成された本発明においては、バルブユニットの流路の出口部が貯水タンク本体よりも前方側に位置しているため、バルブユニットと便器本体との前後方向の距離を短くすることができる。
これにより、バブルユニットの出口部からタンク給水部までの下流側給水管路を貯水タンク本体の前方から迂回させる際に、下流側給水管路の前後方向の距離も短くすることができる。
したがって、下流側給水管路の経路長さが不必要に長くなることを抑制することができるため、便器本体の後方の領域を広く活用することができると共に、タンク装置の設計の自由度をさらに向上させることができる。
【0010】
本発明において、好ましくは、上記バルブユニットは、上記下流側給水管路との接続部が前方側に差し向けられている。
このように構成された本発明においては、バルブユニットにおける下流側給水管路との接続部が前方側に差し向けられていることにより、下流側給水管路を貯水タンク本体の前方から迂回させる際に、バブルユニットと下流側給水管路との接続部からタンク給水部までの下流側給水管路の前後方向の距離も短くすることができる。
したがって、下流側給水管路の経路長さが不必要に長くなることを抑制することができるため、便器本体の後方の領域を広く活用することができると共に、タンク装置の設計の自由度をさらに向上させることができる。
(【0011】以降は省略されています)
この特許をJ-PlatPat(特許庁公式サイト)で参照する
関連特許
TOTO株式会社
構造部材
1か月前
TOTO株式会社
構造部材
1か月前
TOTO株式会社
水洗大便器
1か月前
TOTO株式会社
水洗大便器
1か月前
TOTO株式会社
水洗大便器
1か月前
TOTO株式会社
水洗大便器
1か月前
TOTO株式会社
浴室システム
14日前
TOTO株式会社
浴室システム
14日前
TOTO株式会社
浴室システム
21日前
TOTO株式会社
水洗大便器装置
1か月前
TOTO株式会社
トイレシステム
1か月前
TOTO株式会社
水洗大便器装置
1か月前
TOTO株式会社
健康管理システム
1か月前
TOTO株式会社
トイレ管理システム
今日
TOTO株式会社
ヘアキャッチャーおよび排水ユニット
5日前
TOTO株式会社
衛生陶器
1か月前
TOTO株式会社
水洗大便器
5日前
TOTO株式会社
静電チャック
28日前
TOTO株式会社
異常検知システム
14日前
TOTO株式会社
生体情報測定システム及び便座装置
22日前
丸一株式会社
排水配管部材
今日
個人
ドクター中まミズつクル
2か月前
TOTO株式会社
トイレ装置
1か月前
株式会社田中設備
蓋体
1か月前
一文機工株式会社
トイレ装置
5日前
TOTO株式会社
排水システム
1か月前
TOTO株式会社
排水システム
1か月前
株式会社KVK
水栓
2か月前
株式会社KVK
水栓
2か月前
ミサワホーム株式会社
外構
1か月前
株式会社KVK
水栓
2か月前
TOTO株式会社
便座装置
2か月前
タイガースポリマー株式会社
側溝
2か月前
株式会社KVK
水栓
29日前
TOTO株式会社
トイレ装置
2か月前
TOTO株式会社
トイレ装置
2か月前
続きを見る
他の特許を見る