TOP
|
特許
|
意匠
|
商標
特許ウォッチ
Twitter
他の特許を見る
公開番号
2025169038
公報種別
公開特許公報(A)
公開日
2025-11-12
出願番号
2024073996
出願日
2024-04-30
発明の名称
熱分解装置
出願人
住友化学株式会社
代理人
個人
,
個人
,
個人
,
個人
主分類
C08J
11/12 20060101AFI20251105BHJP(有機高分子化合物;その製造または化学的加工;それに基づく組成物)
要約
【課題】熱分解装置を安定して稼働させつつ、不純物の濃度に応じて凝縮液を適切な工程へと送ることができる熱分解装置を提供する。
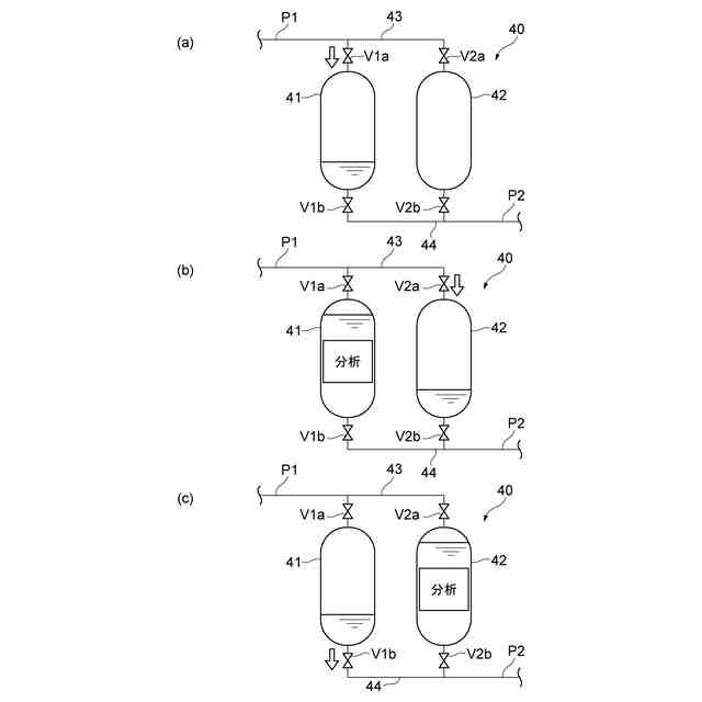
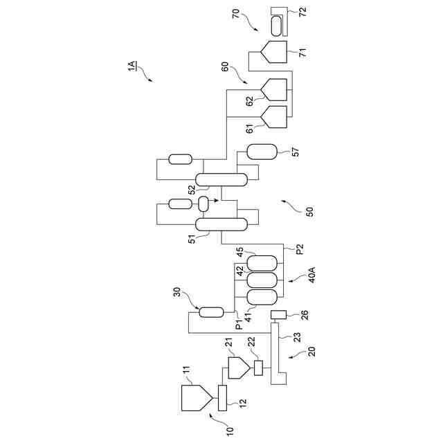
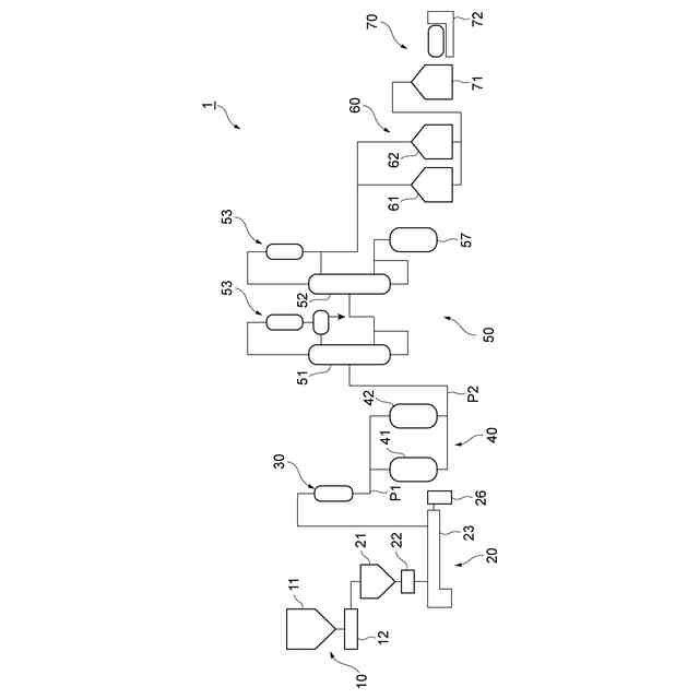
【解決手段】熱分解装置1は、原料樹脂を熱分解する熱分解部20と、熱分解ガスを液化する凝縮部30と、凝縮液を貯蔵する貯蔵部40と、を備える。貯蔵部40は、並列に又は直列に接続された2つ以上のタンク41,42を有する。タンク41,42の排出側には次工程に係る少なくとも一種類の処理部が接続されている。貯蔵部40、又は貯蔵部40から処理部までの間の二次配管P2のうちの少なくとも何れかに、凝縮液の取り出し口Sが設けられている。
【選択図】図1
特許請求の範囲
【請求項1】
原料樹脂を受け入れて熱分解する熱分解部と、
前記熱分解部から排出された熱分解ガスを液化する凝縮部と、
前記凝縮部において凝縮された凝縮液を貯蔵する貯蔵部と、を備え、
前記貯蔵部は、並列に又は直列に接続された2つ以上のタンクを有し、前記タンクの排出側には次工程に係る少なくとも一種類の処理部が接続されており、
前記貯蔵部、又は前記貯蔵部から前記処理部までの間の二次配管のうちの少なくとも何れかに、前記凝縮液の取り出し口が設けられている、熱分解装置。
続きを表示(約 660 文字)
【請求項2】
前記処理部は、前記凝縮液を精製する精製部、又は前記凝縮液を出荷用に充填する充填部の少なくとも何れかを有する、請求項1に記載の熱分解装置。
【請求項3】
前記処理部は、前記凝縮液を精製する精製部、及び前記凝縮液を出荷用に充填する充填部の両方を有し、前記二次配管には、前記貯蔵部からの前記凝縮液の排出先を前記精製部又は前記充填部に切り替える次処理切替手段が設けられている、請求項2に記載の熱分解装置。
【請求項4】
前記貯蔵部から前記処理部までの間には、脱水部、吸着部、又は吸収部の何れかが設けられている、請求項1~3の何れか一項に記載の熱分解装置。
【請求項5】
前記熱分解部には、残渣貯蔵部が接続されている、請求項1~3の何れか一項に記載の熱分解装置。
【請求項6】
前記熱分解部と前記凝縮部との間には分縮器が設けられている、請求項1~3の何れか一項に記載の熱分解装置。
【請求項7】
前記貯蔵部は、並列に接続された2つ以上のタンクを有し、
前記貯蔵部には、前記凝縮液を前記タンクの何れか一つに導入するためのタンク切替手段が設けられている、請求項1~3の何れか一項に記載の熱分解装置。
【請求項8】
前記貯蔵部は、直列に接続された2つ以上のタンクを有し、
前記貯蔵部には、前記凝縮液を下流側のタンクに送液するための送液手段が設けられている、請求項1~3の何れか一項に記載の熱分解装置。
発明の詳細な説明
【技術分野】
【0001】
本開示は、樹脂の熱分解装置に関する。
続きを表示(約 1,600 文字)
【背景技術】
【0002】
近年、資源価格の高騰、及び環境問題に対する意識の高まりに伴って、ポリ(メタ)アクリル酸エステル等の樹脂成形体を回収してリサイクル(再資源化)する動きが広まっている。一例として、ポリ(メタ)アクリル酸エステルを熱分解(解重合)して得られるモノマーを回収し、このモノマーを用いて新たな成形体を製造する方法が知られている。このような樹脂のリサイクル方法は、ケミカルリサイクルとも呼ばれる。
【0003】
ポリ(メタ)アクリル酸エステルの再生処理においては、300℃から500℃程度の比較的低い温度で加熱がなされることにより、熱分解物であるモノマーが高収率で回収される。この点、ポリ(メタ)アクリル酸エステルは、ケミカルリサイクルによる再生処理に適している。
【0004】
例えば、特許文献1には、ポリ(メタ)アクリル酸エステルを含む樹脂製品を加熱窯内で加熱して得られたガス状の熱分解物を冷却して液化し、次いで液化した熱分解物を蒸留により精製して(メタ)アクリル酸エステルを回収する方法が記載されている。
【先行技術文献】
【特許文献】
【0005】
特開2003-321571号公報
【発明の概要】
【発明が解決しようとする課題】
【0006】
ところで、樹脂の熱分解後、液化した熱分解物(凝縮液、又は回収液)には不純物が含まれ得る。再生処理においては不純物の濃度は低い方が望ましいが、投入される原料によっては不純物の濃度が高くなる可能性もある。そこで、熱分解装置を安定して稼働させつつ、不純物の濃度に応じて凝縮液を適切な工程へと送ることが望まれる。
【0007】
本開示は、熱分解装置を安定して稼働させつつ、不純物の濃度に応じて凝縮液を適切な工程へと送ることができる熱分解装置を提供することを目的とする。
【課題を解決するための手段】
【0008】
本開示は、以下のいくつかの態様を提供する。
[1]原料樹脂を受け入れて熱分解する熱分解部と、
前記熱分解部から排出された熱分解ガスを液化する凝縮部と、
前記凝縮部において凝縮された凝縮液を貯蔵する貯蔵部と、を備え、
前記貯蔵部は、並列に又は直列に接続された2つ以上のタンクを有し、前記タンクの排出側には次工程に係る少なくとも一種類の処理部が接続されており、
前記貯蔵部、又は前記貯蔵部から前記処理部までの間の二次配管のうちの少なくとも何れかに、前記凝縮液の取り出し口が設けられている、熱分解装置。
【0009】
[1]の熱分解装置によれば、貯蔵部が2つ以上のタンクを有するので、これらのタンクを使い分けることができる。例えば、1つのタンクに凝縮液が貯留され、その後不純物に関する分析が行われ、分析の結果を待つ間に、別の1つのタンクに凝縮液を貯留できる。分析の際には、取り出し口から凝縮液を取り出すことができるので、不純物の濃度を正確に測定することができる。タンクの使い分けにより、熱分解部を停止させる停止時間は、無いか(無い場合には連続運転が可能となる)、又は短くて済む。よって、熱分解装置を安定して稼働させつつ、分析の結果に示される不純物の濃度に応じて、凝縮液を適切な工程へと送ることができる。
【0010】
[2]前記処理部は、前記凝縮液を精製する精製部、又は前記凝縮液を出荷用に充填する充填部の少なくとも何れかを有する、[1]に記載の熱分解装置。この場合、不純物の濃度に応じて、凝縮液を精製するか、又は凝縮液を出荷用に充填する等といった適切な工程へと送ることができる。
(【0011】以降は省略されています)
この特許をJ-PlatPat(特許庁公式サイト)で参照する
関連特許
住友化学株式会社
化合物
2か月前
住友化学株式会社
積層体
1か月前
住友化学株式会社
偏光板
1か月前
住友化学株式会社
偏光板
1か月前
住友化学株式会社
偏光板
1か月前
住友化学株式会社
発光素子
1か月前
住友化学株式会社
発光素子
1か月前
住友化学株式会社
発光素子
1か月前
住友化学株式会社
熱分解装置
7日前
住友化学株式会社
樹脂組成物
2か月前
住友化学株式会社
フィルター
1か月前
住友化学株式会社
フィルター
1か月前
住友化学株式会社
偏光積層体
1か月前
住友化学株式会社
フィルター
1か月前
住友化学株式会社
垂直偏光板
1か月前
住友化学株式会社
熱分解装置
21日前
住友化学株式会社
光学積層体
1か月前
住友化学株式会社
電気化学センサ
1か月前
住友化学株式会社
金属有機構造体
1か月前
住友化学株式会社
組成物及び発光素子
19日前
住友化学株式会社
芳香族ポリスルホン
2か月前
住友化学株式会社
体液に由来する試料
2か月前
住友化学株式会社
プロピレンの製造方法
29日前
住友化学株式会社
積層体および表示装置
1か月前
住友化学株式会社
膜エレメントの製造方法
1か月前
住友化学株式会社
偏光板及び画像表示装置
1か月前
住友化学株式会社
光学積層体及び偏光積層体
1か月前
住友化学株式会社
装置、方法及びプログラム
1か月前
住友化学株式会社
ポリオレフィン樹脂組成物
21日前
住友化学株式会社
無機アルミニウム化合物粉末
1か月前
住友化学株式会社
複合偏光板及び画像表示装置
2か月前
住友化学株式会社
粘着剤組成物および粘着剤層
1か月前
住友化学株式会社
組成物、硬化物および成形体
13日前
住友化学株式会社
組成物、硬化物、および成形体
13日前
株式会社ユタックス
冷感生地
5日前
住友化学株式会社
複合成形体、及びその製造方法
26日前
続きを見る
他の特許を見る