TOP
|
特許
|
意匠
|
商標
特許ウォッチ
Twitter
他の特許を見る
公開番号
2025167241
公報種別
公開特許公報(A)
公開日
2025-11-07
出願番号
2024071666
出願日
2024-04-25
発明の名称
地盤計測システム
出願人
大成建設株式会社
代理人
弁理士法人磯野国際特許商標事務所
主分類
E02D
1/00 20060101AFI20251030BHJP(水工;基礎;土砂の移送)
要約
【課題】RI計測器を移動させながら、地盤の状態を的確に把握できる地盤計測システムを提供する。
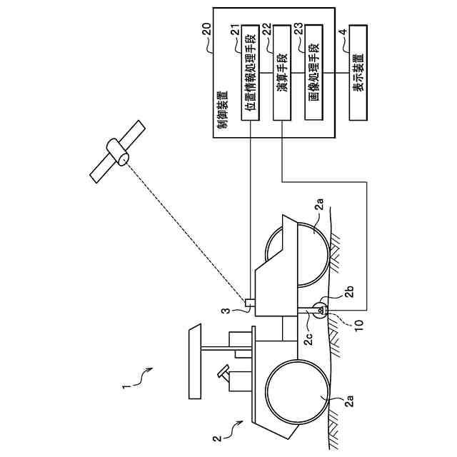
【解決手段】地盤計測システム1であって、振動ローラー2(走行装置)と、振動ローラー2に搭載された散乱型のRI計測器10と、RI計測器10の位置情報を受信する位置情報受信機3と、RI計測器10が計測した放射線データに基づいて、地盤の締固め度または含水比の計測結果を作成する制御装置20と、RI計測器10の位置情報および計測結果を表示する表示装置4と、を備えている。制御装置20は、RI計測器10の移動距離が所定の距離に達するごとに、計測結果を作成して表示装置4に表示させる。
【選択図】図1
特許請求の範囲
【請求項1】
地面を走行可能な走行装置と、
前記走行装置に搭載された散乱型のRI計測器と、
前記RI計測器の位置情報を受信する位置情報受信機と、
前記RI計測器が計測した放射線データに基づいて、地盤の締固め度または含水比の計測結果を作成する制御装置と、
前記RI計測器の位置情報および前記計測結果を表示する表示装置と、を備え、
前記制御装置は、
前記RI計測器の移動距離が所定の距離に達するごとに、前記計測結果を作成して前記表示装置に表示させることを特徴とする地盤計測システム。
続きを表示(約 320 文字)
【請求項2】
前記走行装置は、前記地面を転動可能な回転筒体を有し、
前記RI計測器は、前記回転筒体の内部に収容されていることを特徴とする請求項1に記載の地盤計測システム。
【請求項3】
前記距離は、以下の式1の条件を満たしていることを特徴とする請求項1に記載の地盤計測システム。
L≧T×V (式1)
(式中、Lは、距離、Tは、所定の地盤における透過型のRI計測器の計測結果に対する散乱型のRI計測器の計測結果の差が概ね10%以下となる計測時間、Vは、所定の地盤における透過型のRI計測器1の計測結果に対する散乱型のRI計測器の計測結果の差が概ね10%以下となる移動速度である。)
発明の詳細な説明
【技術分野】
【0001】
本発明は、地盤計測システムに関する。
続きを表示(約 1,800 文字)
【背景技術】
【0002】
道路工事や盛土工事において地盤の締固めを管理する際には、地盤の湿潤密度または水分量から地盤の締固め度や含水比を算出している。
地盤計測システムとしては、地面を転動可能な回転筒体を振動ローラーに装着し、回転筒体の内部に散乱型のRI(radioisotope)計測器を収容しているものがある(例えば、特許文献1参照)。このような地盤計測システムでは、振動ローラーを走行させながらRI計測器によって地盤の湿潤密度または水分量を計測している。
【先行技術文献】
【特許文献】
【0003】
特許第7246039号公報
【発明の概要】
【発明が解決しようとする課題】
【0004】
前記した従来の地盤計測システムでは、振動ローラーを操作しながら、RI計測器による計測を適切な位置で開始および終了させるとともに、その開始位置および終了位置の位置情報を記録し、さらに、計測後に計測結果をコンピュータに入力して画像化している。この構成では、人為的な計測ミスが生じ易いとともに、リアルタイムに計測結果を把握できないため、締固め不足が判明すると、大きく手戻りが生じるという問題がある。
【0005】
本発明は、前記した問題を解決し、RI計測器を移動させながら、地盤の状態を的確に把握できる地盤計測システムを提供することを課題とする。
【課題を解決するための手段】
【0006】
前記課題を解決するため、本発明は、地盤計測システムであって、地面を走行可能な走行装置と、前記走行装置に搭載された散乱型のRI計測器と、前記RI計測器の位置情報を受信する位置情報受信機と、前記RI計測器が計測した放射線データに基づいて、地盤の締固め度または含水比の計測結果を作成する制御装置と、前記RI計測器の位置情報および前記計測結果を表示する表示装置と、を備えている。前記制御装置は、前記RI計測器の移動距離が所定の距離に達するごとに、前記計測結果を作成して前記表示装置に表示させる。
【0007】
本発明の地盤計測システムでは、RI計測器の位置情報に基づいて、RI計測器が所定の距離を移動するごとに、表示装置に計測結果が表示される。このように、本発明の地盤計測システムでは、所定の距離ごとに計測結果が自動的に作成されるため、計測ミスを防ぐことができる。また、本発明の地盤計測システムでは、RI計測器を移動させながら、計測結果をリアルタイムに表示装置で表示できるため、RI計測器の位置に合わせて地盤の状態を的確に把握できる。
【0008】
前記した地盤計測システムにおいて、前記走行装置には、前記地面を転動可能な回転筒体を設け、前記RI計測器を前記回転筒体の内部に収容することが好ましい。
この構成では、RI計測器と地面との距離を一定に保ちながらRI計測器を移動させることができ、地面の凹凸による計測誤差が生じ難くなるため、計測結果の精度を高めることができる。
【0009】
前記した地盤計測システムにおいて、前記距離は、以下の式1の条件を満たしていることが好ましい。
L≧T×V (式1)
(式中、Lは、距離、Tは、所定の地盤における透過型のRI計測器の計測結果に対する散乱型のRI計測器の計測結果の差が概ね10%以下となる計測時間、Vは、所定の地盤における透過型のRI計測器の計測結果に対する散乱型のRI計測器の計測結果の差が概ね10%以下となる移動速度である。)
【0010】
この構成では、透過型のRI計測器との計測結果の差が小さくなるように、散乱型のRI計測器の計測時間Tおよび移動速度Vを設定し、その計測時間Tおよび移動速度Vから、RI計測器が地盤を精度良く計測するために必要な距離Lを算出している。このようにして、RI計測器の計測精度を高めることで、地盤の状態を的確に把握できる。
なお、距離Lの最大値は限定されるものではないが、距離Lが小さい程、一回の計測結果が示す領域が小さくなるため、計測対象の地盤の状態を詳細に把握できる。
【発明の効果】
(【0011】以降は省略されています)
この特許をJ-PlatPat(特許庁公式サイト)で参照する
関連特許
大成建設株式会社
推定方法
1か月前
大成建設株式会社
送電装置
2日前
大成建設株式会社
防振床構造
2日前
大成建設株式会社
木質複合構造
2か月前
大成建設株式会社
風洞実験装置
20日前
大成建設株式会社
地盤計測システム
23日前
大成建設株式会社
ペレット製造装置
1か月前
大成建設株式会社
気体貯蔵放出材料
2日前
大成建設株式会社
摩擦制振ダンパー
2か月前
大成建設株式会社
既存建物の解体方法
1か月前
大成建設株式会社
杭の施工方法および杭
2か月前
大成建設株式会社
床版接合部の設計方法
2か月前
大成建設株式会社
木材性状推定システム
1か月前
大成建設株式会社
炭酸カルシウムの製造装置
2日前
大成建設株式会社
浚渫用施設および浚渫方法
2か月前
大成建設株式会社
足場装置および足場構築方法
1か月前
大成建設株式会社
木材縦弾性係数推定システム
1か月前
大成建設株式会社
土壌改良剤、及び土壌改良方法
1か月前
大成建設株式会社
仮設鋼床版および床版取替工法
26日前
大成建設株式会社
電力供給装置及び電力供給方法
23日前
大成建設株式会社
免震基礎構造およびその構築方法
1か月前
大成建設株式会社
地下水排水構造と地下水排水方法
1か月前
大成建設株式会社
中和処理システムと中和処理方法
2日前
大成建設株式会社
到達立坑における掘進機の回収方法
2か月前
大成建設株式会社
建物の健全性モニタリングシステム
3日前
大成建設株式会社
単杭の極限先端支持力度の評価方法
1か月前
大成建設株式会社
異種コンクリートの切替り特定方法
1か月前
大成建設株式会社
風力発電方法および風力発電システム
10日前
大成建設株式会社
凍結地盤の掘削土の排土装置と排土方法
1か月前
大成建設株式会社
水槽構造物および水槽構造物の施工方法
2か月前
大成建設株式会社
シールド到達構造およびシールド到達方法
2か月前
大成建設株式会社
内空変位計測システム及び内空変位計測方法
1か月前
大成建設株式会社
既設トンネルの坑口補強構造と坑口補強方法
1か月前
大成建設株式会社
消音設計支援システム、防振設計支援システム
1か月前
大成建設株式会社
吊荷向き制御システムおよびブレード設置方法
2か月前
大成建設株式会社
水中不分離性モルタル組成物、及び、その部材
2か月前
続きを見る
他の特許を見る