TOP
|
特許
|
意匠
|
商標
特許ウォッチ
Twitter
他の特許を見る
公開番号
2025174263
公報種別
公開特許公報(A)
公開日
2025-11-28
出願番号
2024080424
出願日
2024-05-16
発明の名称
炭酸カルシウムの製造装置
出願人
大成建設株式会社
,
株式会社奈良機械製作所
代理人
弁理士法人磯野国際特許商標事務所
主分類
C01F
11/18 20060101AFI20251120BHJP(無機化学)
要約
【課題】適切に炭酸カルシウムを製造することが可能な新たな炭酸カルシウムの製造装置を提供することを課題とする。
【解決手段】本発明に係る炭酸カルシウムの製造装置は、水酸化カルシウムを含有する原料と二酸化炭素を含有するガスとを反応させて炭酸カルシウムを製造する製造装置Eであって、前記原料を攪拌する攪拌手段20と、前記攪拌手段20を内部に設けた密閉可能な反応槽10と、前記反応槽10の内部に前記ガスを供給するガス供給手段30と、を備える。
【選択図】図1
特許請求の範囲
【請求項1】
水酸化カルシウムを含有する原料と二酸化炭素を含有するガスとを反応させて炭酸カルシウムを製造する製造装置であって、
前記原料を攪拌する攪拌手段と、
前記攪拌手段を内部に設けた密閉可能な反応槽と、
前記反応槽の内部に前記ガスを供給するガス供給手段と、を備える炭酸カルシウムの製造装置。
続きを表示(約 520 文字)
【請求項2】
前記ガス供給手段は、前記反応槽の下側から前記ガスを供給する請求項1に記載の炭酸カルシウムの製造装置。
【請求項3】
前記反応槽の内部の温度を制御する温度制御手段を備える請求項1又は請求項2に記載の炭酸カルシウムの製造装置。
【請求項4】
前記温度制御手段は、前記反応槽の周囲において液体を循環させる、又は、高温蒸気を供給することによって、前記反応槽の内部の温度を制御する請求項3に記載の炭酸カルシウムの製造装置。
【請求項5】
前記反応槽の内部に水を供給する水供給手段を備える請求項1又は請求項2に記載の炭酸カルシウムの製造装置。
【請求項6】
前記反応槽から排出されたガスの二酸化炭素濃度を計測する計測手段を備える請求項1又は請求項2に記載の炭酸カルシウムの製造装置。
【請求項7】
前記反応槽から排出されたガスを回収する回収手段を備える請求項1又は請求項2に記載の炭酸カルシウムの製造装置。
【請求項8】
前記回収手段によって回収したガスを前記反応槽に供給する循環手段を備える請求項7に記載の炭酸カルシウムの製造装置。
発明の詳細な説明
【技術分野】
【0001】
本発明は、炭酸カルシウムの製造装置に関する。
続きを表示(約 3,100 文字)
【背景技術】
【0002】
近年、カーボンニュートラルを実現するため、CO
2
(二酸化炭素)を資源として回収し有効利用することによって、CO
2
排出量を抑制する「カーボンリサイクル」への取り組みが進んでいる。
本願の出願人は、特許文献1に開示するように、炭酸カルシウムを所定量含有した水硬性組成物を提案している。この水硬性組成物によると、強度などの材料特性を保持しながら、セメントの使用量の削減などに伴うCO
2
排出量の低減化を図れるだけでなく、炭酸カルシウムとしてCO
2
をコンクリート内部に固定化することもできる。
【0003】
特許文献1で使用する炭酸カルシウムの製造方法に関して、これまでにも様々な技術が提案されている。
例えば、特許文献2では、水酸化カルシウム水性懸濁液及び一部炭酸化された水酸化カルシウム水性懸濁液の一方又は両方と種晶を混合したのち、得られた水性懸濁液に二酸化炭素又は二酸化炭素含有ガスを吹き込み炭酸化することによって軽質炭酸カルシウムを製造するに当り、混合を撹拌周速7m/s以上の剪断撹拌処理により行う方法が提案されている。
また、特許文献3では、海水から水酸化マグネシウムを製造した後の廃海水に対して、アルカリ剤を加えてpHを11より大きく13以下に調整し、二酸化炭素を含むガスを、アルカリ剤を加えた前記廃海水のpHが大きいほど長くなるように予め設定された時間、廃海水のカルシウム成分に反応させる方法が提案されている。
【先行技術文献】
【特許文献】
【0004】
国際公開第2021/256484号公報
特開平11-11941号公報
特許第7138256号公報
【発明の概要】
【発明が解決しようとする課題】
【0005】
特許文献2、3の炭酸カルシウムの製造方法は、いずれも、カルシウムイオンを含む溶液に二酸化炭素を含むガスを吹き込む方法(いわゆる液相法)である。
そのため、特許文献2、3の炭酸カルシウムの製造方法は、原料を分散させるための大量の水が必要になるとともに、原料に対する事前の処理(特許文献2の剪断攪拌処理)や、液相でのpH制御(特許文献3の調整処理)が必要となってしまう場合もある。
そこで、本発明者らは、特許文献2、3の液相法とは全く異なる方法で炭酸カルシウムを製造したいと考えた。詳細には、水酸化カルシウムを含有する原料と二酸化炭素を含有するガスとを反応(固相反応:厳密には固体-気体間での反応)させて炭酸カルシウムを製造する製造方法である。
そして、この製造方法を実用化するために、この製造方法に適した製造装置を創出したいと本発明者らは考えた。
【0006】
このような観点から、本発明は、適切に炭酸カルシウムを製造することが可能な新たな炭酸カルシウムの製造装置を提供することを課題とする。
【課題を解決するための手段】
【0007】
前記課題は、以下の手段により解決することができる。
本発明に係る炭酸カルシウムの製造装置は、水酸化カルシウムを含有する原料と二酸化炭素を含有するガスとを反応させて炭酸カルシウムを製造する製造装置であって、前記原料を攪拌する攪拌手段と、前記攪拌手段を内部に設けた密閉可能な反応槽と、前記反応槽の内部に前記ガスを供給するガス供給手段と、を備える。
本発明によれば、攪拌手段によって原料を攪拌しつつ、ガス供給手段によってガスを供給することで、粒子径の大きな粉体が原料に含まれていようとも解砕することができるとともに、原料とガスとを適切に混ざり合わせることができる。その結果、反応槽において「Ca(OH)
2
+CO
2
→CaCO
3
+H
2
O」の反応が起こり、炭酸カルシウムを適切に製造することができる。
本発明に係る炭酸カルシウムの製造装置の前記ガス供給手段は、前記反応槽の下側から前記ガスを供給する。
本発明によれば、反応槽の内部全体をガスで満たすことができるため、前記の反応がより適切に起こる。
本発明に係る炭酸カルシウムの製造装置は、前記反応槽の内部の温度を制御する温度制御手段を備える。また、本発明に係る炭酸カルシウムの製造装置は、前記温度制御手段が、前記反応槽の周囲において液体を循環させる、又は、高温蒸気を供給することによって、前記反応槽の内部の温度を制御する。
本発明によれば、温度制御手段によって原料を乾燥させて、原料の含水率を所定範囲内(詳細には、所定値以下)にすることができるため、炭酸カルシウムの生成量を多くすることができる。
本発明に係る炭酸カルシウムの製造装置は、前記反応槽の内部に水を供給する水供給手段を備える。
本発明によれば、水供給手段によって原料に加水して、原料の含水率を所定範囲内(詳細には、所定値以上)にすることができるため、炭酸カルシウムの生成量を多くすることができる。
本発明に係る炭酸カルシウムの製造装置は、前記反応槽から排出されたガスの二酸化炭素濃度を計測する計測手段を備える。
本発明によれば、排出されたガスにおける二酸化炭素濃度の上昇を計測手段によって確認できるため、適切な作業停止のタイミングを判断できる。
本発明に係る炭酸カルシウムの製造装置は、前記反応槽から排出されたガスを回収する回収手段を備える。また、本発明に係る炭酸カルシウムの製造装置は、前記回収手段によって回収したガスを前記反応槽に供給する循環手段を備える。
本発明によれば、回収手段によって回収したガスを循環手段によって反応槽に供給できるため、使用するガスの量を減らすことができ、製造コストの削減や効率化を図ることができる。
【発明の効果】
【0008】
本発明に係る炭酸カルシウムの製造装置によれば、適切に炭酸カルシウムを製造することができる。
【図面の簡単な説明】
【0009】
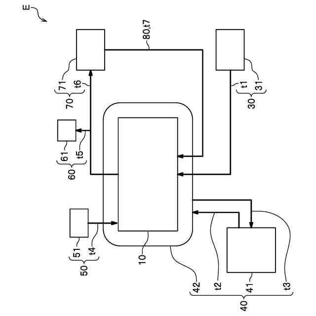
本実施形態に係る炭酸カルシウムの製造装置の全体の模式図である。
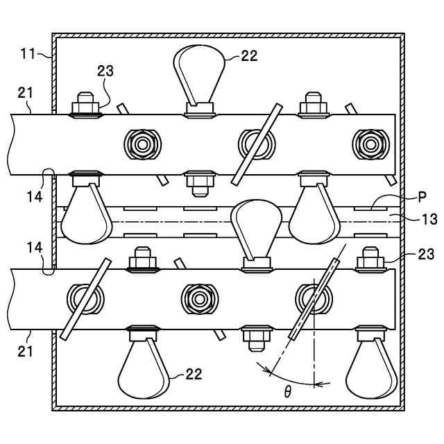
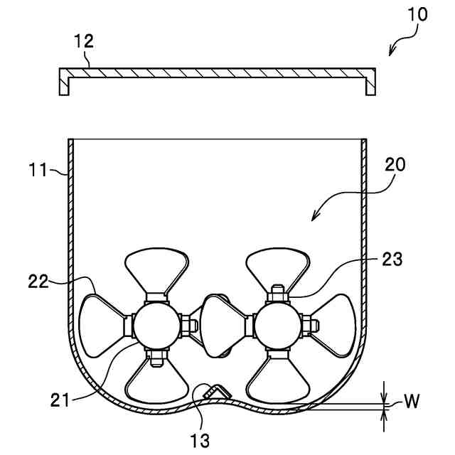
本実施形態に係る炭酸カルシウムの製造装置の反応槽の内部を横から見た側面図である。
本実施形態に係る炭酸カルシウムの製造装置の反応槽の内部を上から見た上面図である。
【発明を実施するための形態】
【0010】
以下、本発明に係る炭酸カルシウムの製造装置を実施するための形態について、図面を参照して説明する。
[炭酸カルシウムの製造装置]
図1は、本実施形態に係る炭酸カルシウムの製造装置の全体の模式図である。図2は、反応槽の内部を横から見た側面図である。図3は、反応槽の内部を上から見た上面図である。
図1に示すように、本実施形態に係る炭酸カルシウムの製造装置Eは、反応槽10と、ガス供給手段30と、温度制御手段40と、水供給手段50と、計測手段60と、回収手段70と、循環手段80と、を備える。そして、図2、3に示すように、反応槽10の内部には、攪拌手段20が設けられている。
以下、本実施形態に係る炭酸カルシウムの製造装置Eの各構成について詳細に説明する。
(【0011】以降は省略されています)
この特許をJ-PlatPat(特許庁公式サイト)で参照する
関連特許
大成建設株式会社
推定方法
1か月前
大成建設株式会社
送電装置
1日前
大成建設株式会社
防振床構造
1日前
大成建設株式会社
木質複合構造
2か月前
大成建設株式会社
風洞実験装置
19日前
大成建設株式会社
地盤計測システム
22日前
大成建設株式会社
気体貯蔵放出材料
1日前
大成建設株式会社
ペレット製造装置
1か月前
大成建設株式会社
摩擦制振ダンパー
2か月前
大成建設株式会社
既存建物の解体方法
1か月前
大成建設株式会社
杭の施工方法および杭
2か月前
大成建設株式会社
木材性状推定システム
1か月前
大成建設株式会社
床版接合部の設計方法
2か月前
大成建設株式会社
炭酸カルシウムの製造装置
1日前
大成建設株式会社
足場装置および足場構築方法
1か月前
大成建設株式会社
木材縦弾性係数推定システム
1か月前
大成建設株式会社
土壌改良剤、及び土壌改良方法
1か月前
大成建設株式会社
仮設鋼床版および床版取替工法
25日前
大成建設株式会社
電力供給装置及び電力供給方法
22日前
大成建設株式会社
免震基礎構造およびその構築方法
1か月前
大成建設株式会社
地下水排水構造と地下水排水方法
1か月前
大成建設株式会社
中和処理システムと中和処理方法
1日前
大成建設株式会社
到達立坑における掘進機の回収方法
2か月前
大成建設株式会社
異種コンクリートの切替り特定方法
1か月前
大成建設株式会社
単杭の極限先端支持力度の評価方法
1か月前
大成建設株式会社
建物の健全性モニタリングシステム
2日前
大成建設株式会社
風力発電方法および風力発電システム
9日前
大成建設株式会社
凍結地盤の掘削土の排土装置と排土方法
1か月前
大成建設株式会社
既設トンネルの坑口補強構造と坑口補強方法
1か月前
大成建設株式会社
内空変位計測システム及び内空変位計測方法
1か月前
大成建設株式会社
吊荷向き制御システムおよびブレード設置方法
2か月前
大成建設株式会社
消音設計支援システム、防振設計支援システム
1か月前
大成建設株式会社
既設トンネルと分岐トンネルの接合構造と接合方法
1か月前
大成建設株式会社
上下の既設トンネルを繋ぐ接合トンネルとその施工方法
1か月前
大成建設株式会社
上面増厚床版の非破壊評価方法及び非破壊評価システム
1か月前
大成建設株式会社
木質構造部材の補強構造、及び木質構造部材の補強方法
24日前
続きを見る
他の特許を見る