TOP
|
特許
|
意匠
|
商標
特許ウォッチ
Twitter
他の特許を見る
公開番号
2025165670
公報種別
公開特許公報(A)
公開日
2025-11-05
出願番号
2024069887
出願日
2024-04-23
発明の名称
エンジン駆動式発電装置およびエンジン駆動式発電システム
出願人
西芝電機株式会社
代理人
弁理士法人鈴榮特許綜合事務所
主分類
H02J
9/08 20060101AFI20251028BHJP(電力の発電,変換,配電)
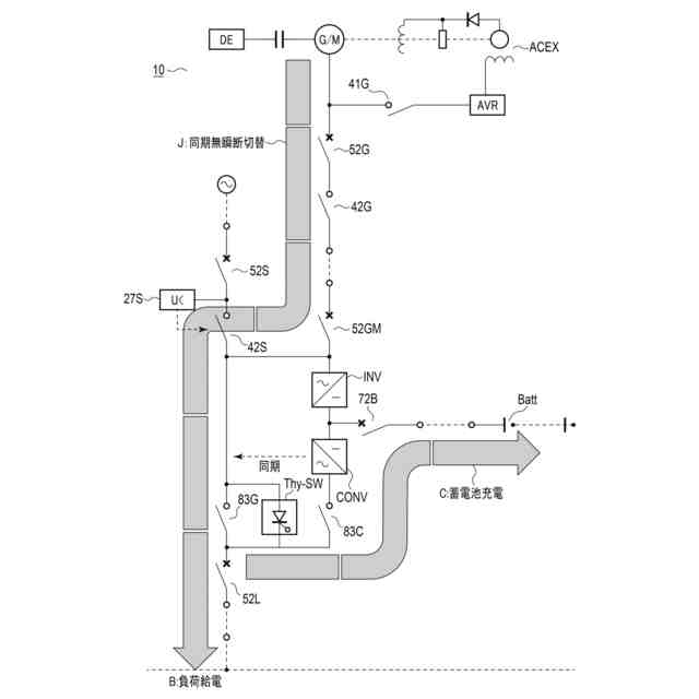
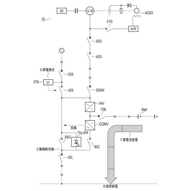
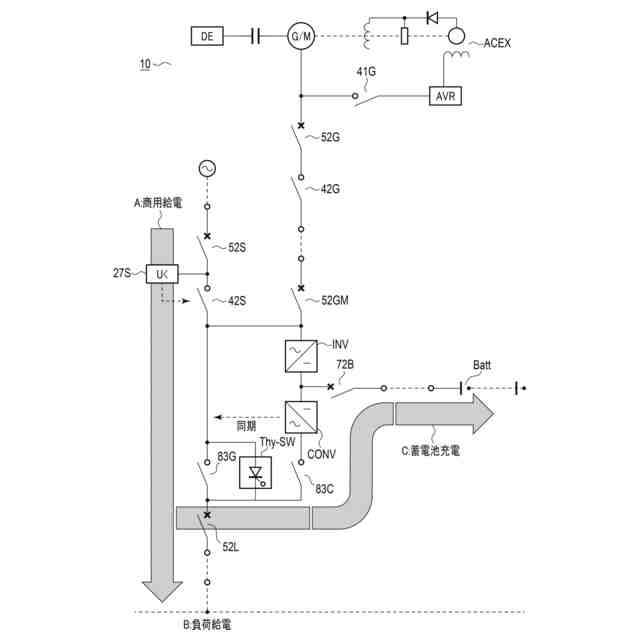
要約
【課題】 エンジン始動用蓄電池と、始動用電動機の省略を可能とし、コスト削減と、省スペース化とを実現するエンジン駆動式発電装置を提供すること。
【解決手段】 本発明のエンジン駆動式発電装置は、電源を供給する交流発電機、およびエンジン始動用の同期電動機として兼用される同期機と、同期機を、エンジン始動用の同期電動機として、低周波始動法により始動させる逆電力変換装置と、始動時および無停電時の電源装置として兼用される、エネルギー貯蔵体からなる蓄電池と、蓄電池の充放電制御を行う、双方向電力変換装置と、双方向電力変換装置の交流側と系統側とを切り替える双投式切換スイッチとを備えている。
【選択図】図1
特許請求の範囲
【請求項1】
電源を供給する交流発電機、およびエンジン始動用の同期電動機として兼用される同期機と、
前記同期機を、前記エンジン始動用の同期電動機として、低周波始動法により始動させる逆電力変換装置と、
始動時および無停電時の電源装置として兼用される、エネルギー貯蔵体からなる蓄電池と、
前記蓄電池の充放電制御を行う、双方向電力変換装置と、
前記双方向電力変換装置の交流側と系統側とを切り替える双投式切換スイッチと
を備えた、エンジン駆動式発電装置。
続きを表示(約 750 文字)
【請求項2】
前記交流発電機の駆動源は、ディーゼルエンジンとして、ガスタービンエンジンおよびガスレシプロエンジンのうちの少なくとも何れかを含み、
前記同期機は、前記同期電動機として、エンジン始動に使用することによって、無停電切換機能を実現しながら、前記交流発電機および前記同期電動機として兼用される、請求項1に記載のエンジン駆動式発電装置。
【請求項3】
前記エネルギー貯蔵体は、鉛蓄電池、リチウムイオン電池、および全個体電池のうちの何れかからなる二次電池を含んでなるか、または、電気エネルギーの充放電が可能な、電気二重層コンデンサの任意の組合せを含んでなる、請求項1に記載のエンジン駆動式発電装置。
【請求項4】
前記同期機は、前記交流発電機、およびエンジン始動用の同期電動機として兼用される回転機であり、
前記逆電力変換装置は、サイリスタ式インバータ、サイクロンコンバータ、またはサイリスタ式インバータとサイクロンコンバータとの組合せ、のうちの何れかである、請求項1に記載のエンジン駆動式発電装置。
【請求項5】
前記エネルギー貯蔵体のための双方電力変換装置は、充放電制御装置として、充電制御用の電力変換装置と、放電制御用の電力変換装置とを備えた、請求項1に記載のエンジン駆動式発電装置。
【請求項6】
前記充電制御用の電力変換装置は、整流器であり、
前記放電制御用の電力変換装置は、前記逆電力変換装置である、請求項5に記載のエンジン駆動式発電装置。
【請求項7】
請求項1乃至6のうち何れか1項に記載のエンジン駆動式発電装置を、複数備えてなる、エンジン駆動式発電システム。
発明の詳細な説明
【技術分野】
【0001】
本発明は、発電装置に関し、特に、発電機を始動電動機として兼用する無停電切換機能付きのエンジン駆動式発電装置およびエンジン駆動式発電システムに関する。
続きを表示(約 940 文字)
【背景技術】
【0002】
従来、非常用のエンジン駆動式発電装置は、社会生活や産業活動において、不用意な停電や系統の電圧・周波数の変動等に備え、予備電源として使用されている。
【0003】
この種のエンジン駆動式発電装置は、系統等の停電での始動が必要なため、圧縮空気や始動用直流電動機(セルモータ)等により始動されている。圧縮空気による始動は、タンクに蓄えられた圧縮空気により始動用エアモータを回転させる、あるいは機関のピストンを直接押下げ、エンジンを始動させる方法等がある。
【0004】
しかし、圧縮空気を発生させるコンプレッサや圧縮空気を蓄えるタンクは、関連する法規の適用があり、その届出や保守等が必要となる。
【0005】
このため、非常用のエンジン駆動式発電装置の多くは、ガスタービン機関やディーゼルレシプロ機関等、その種類を問わず、取扱いが容易な始動電動機による電気始動方法が広く採用されている。
【0006】
一般的に始動電動機は、停止しているエンジンを起動させるため、大きなトルクが必要であり、蓄電池に接続された直流電動機(セルモータ)やインバータ駆動のかご形誘導電動機が採用される。
【0007】
また、その始動するための電源として、外部電源や蓄電池等の別電源が必要で、蓄電池の充電を行う整流器(RF)、あるいは順方向の電力変換装置(CONV)等の変換装置が必要である。
【0008】
特にガスタービンエンジン(GT)や大型のディーゼルエンジン(DE)においては、起動に必要なトルクも大きく、大容量の始動電動機や始動用蓄電池が必要である。
【0009】
エンジン駆動式発電装置は、大きな慣性力があり、その始動から起動完了、発電機による送電まで数十秒の時間を要する。さらには、ガスレシプロエンジンにおいては、その始動時間が数分となる場合もある。
【0010】
これらエンジン駆動式発電装置で接続された電力系統は、発電機により送電するまでの間、負荷への給電はできず、停電となる。
(【0011】以降は省略されています)
この特許をJ-PlatPat(特許庁公式サイト)で参照する
関連特許
西芝電機株式会社
船舶用電気推進システム
3か月前
西芝電機株式会社
緊急切断方法及び軸発電機
2日前
西芝電機株式会社
エンジン駆動式発電装置およびエンジン駆動式発電システム
1か月前
個人
高圧電気機器の開閉器
22日前
個人
電気を重力で発電装置
1か月前
キヤノン電子株式会社
モータ
1か月前
キヤノン電子株式会社
モータ
1か月前
カヤバ株式会社
制御装置
今日
株式会社東光高岳
充電器
2日前
東洋アルミニウム株式会社
発電体
1日前
株式会社アイドゥス企画
減反モータ
22日前
トヨタ自動車株式会社
モータ
1か月前
株式会社デンソー
端子台
15日前
株式会社デンソー
回転電機
6日前
株式会社ダイヘン
充電装置
1日前
株式会社ダイヘン
送配電装置
6日前
株式会社不二越
空冷式油圧装置
6日前
ローム株式会社
半導体集積回路
13日前
本田技研工業株式会社
回転電機
8日前
富士電機株式会社
電力変換装置
6日前
富士電機株式会社
電力変換装置
6日前
株式会社TMEIC
制御装置
14日前
矢崎総業株式会社
電源回路
21日前
株式会社日立製作所
回転電機
13日前
矢崎総業株式会社
給電装置
14日前
株式会社東光高岳
充電対象切換システム
2日前
株式会社イノコンバンク
無線給電システム
6日前
日産自動車株式会社
ロータシャフト
29日前
アズビル株式会社
タービン式流量制御装置
1日前
大和ハウス工業株式会社
敷設用機器
14日前
個人
非対称鏡像力を有する4層PWB電荷搬送体
29日前
ローム株式会社
モータドライバ回路
29日前
トヨタ自動車株式会社
ステータの製造装置
1か月前
株式会社大林組
電力管理用制御装置
今日
日産自動車株式会社
ロータシャフト
29日前
株式会社デンソー
電子制御装置
今日
続きを見る
他の特許を見る