TOP
|
特許
|
意匠
|
商標
特許ウォッチ
Twitter
他の特許を見る
公開番号
2025165050
公報種別
公開特許公報(A)
公開日
2025-11-04
出願番号
2024068898
出願日
2024-04-22
発明の名称
空調装置及び空調システム
出願人
荏原実業株式会社
,
個人
代理人
個人
主分類
F24F
3/00 20060101AFI20251027BHJP(加熱;レンジ;換気)
要約
【課題】 低価格でありながら、省エネルギーを確保しつつ、室内温湿度条件を快適に保持することが可能な空調装置及び空調システムを提供する。
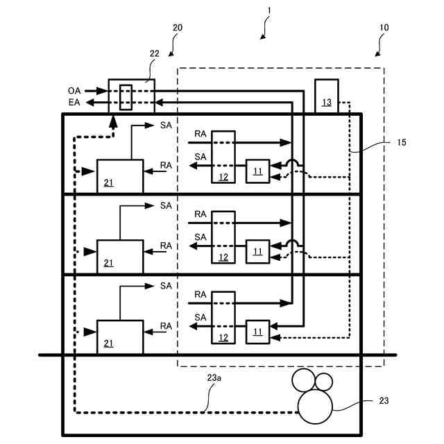
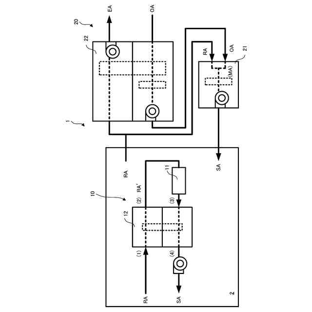
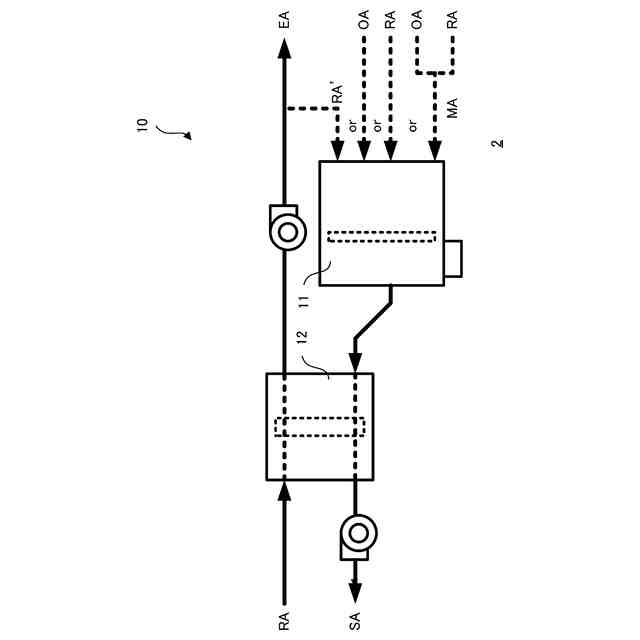
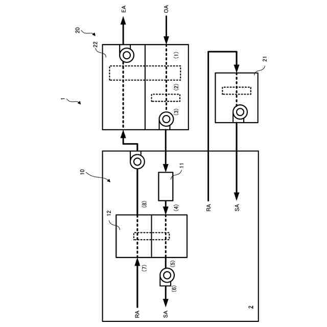
【解決手段】 取り入れた空気の冷却又は冷却除湿を行う第1空調機11及び取り入れた空気のさらなる除湿を行うデシカント装置12を有し、空調設備20に組み合わせて使用する空調装置10であって、第1空調機11は、空調設備20で取り入れられた外気OA、デシカント装置12を再生した還気RA、又は、空調設備20で取り入れられた外気OA及び室2の還気RAを混合した混合空気MA、の少なくとも1つを取り入れ、デシカント装置12は、第1空調機11で冷却又は冷却除湿された空気をさらに除湿して室2に給気SAする。
【選択図】図1
特許請求の範囲
【請求項1】
取り入れた空気を冷却又は冷却除湿する第1空調機及び取り入れた空気のさらなる除湿を行うデシカント装置を有し、空調設備に組み合わせて使用する空調装置であって、
前記第1空調機は、前記空調設備で取り入れられた外気、前記デシカント装置を再生した還気、又は、前記空調設備で取り入れられた外気及び室の還気を混合した混合空気、の少なくとも1つを取り入れ、
前記デシカント装置は、前記第1空調機で冷却又は冷却除湿された空気をさらに除湿して前記室に給気する
ことを特徴とする空調装置。
続きを表示(約 1,000 文字)
【請求項2】
前記第1空調機に冷媒を送ると共に、冷媒を循環して熱交換する屋外機を有する
ことを特徴とする請求項1に記載の空調装置。
【請求項3】
請求項1又は2に記載の前記空調装置と、
一般的に空調に用いられる5度以上7度以下の冷水より高温で冷凍機効率の高い10度以上20度以下の中温水を利用し取り入れた空気を冷却する第2空調機、並びに、前記外気を熱交換する外調機、又は、前記中温水を使用したコイルを有し前記外気を熱交換する外調機、を有する前記空調設備と、
を備える
ことを特徴とする空調システム。
【請求項4】
前記外気は、前記外調機で熱交換され、前記第1空調機で冷却又は冷却除湿され、前記デシカント装置でさらに除湿されて、前記室に給気として供給され、
前記室の還気は、一部が前記第2空調機で冷却されて前記室に給気として供給され、残りが前記デシカント装置を再生し、前記外調機で熱交換されて、排気として排出される
ことを特徴とする請求項3に記載の空調システム。
【請求項5】
前記外気は、前記外調機で熱交換され、前記第2空調機で冷却され、前記室に給気として供給され、
前記室の還気は、一部が前記デシカント装置を再生した後、前記第1空調機で冷却又は冷却除湿され、前記デシカント装置でさらに除湿されて、前記室に給気として供給され、残りの一部が前記外気と混合されて前記混合空気として前記第2空調機で冷却され、残りの他部が前記外調機で熱交換されて排気として排出される
ことを特徴とする請求項3に記載の空調システム。
【請求項6】
前記外気は、前記外調機で熱交換され、前記第2空調機で冷却され、一部が前記室に給気として供給され、残りが前記第1空調機で冷却又は冷却除湿され、前記デシカント装置でさらに除湿されて、前記室に給気として供給され、
前記室の還気は、一部が前記外気と混合されて前記混合空気として前記第2空調機で冷却され、
残りは、前記デシカント装置を再生した後、前記外調機で熱交換されて、排気として排出される
ことを特徴とする請求項3に記載の空調システム。
【請求項7】
前記空調設備は、前記第2空調機及び前記外調機に前記中温水を送ると共に、前記中温水を循環して熱交換する熱源機を有する
ことを特徴とする請求項3に記載の空調システム。
発明の詳細な説明
【技術分野】
【0001】
本発明は、既設又は新設の空調設備を用いて空調を行う空調装置及び空調システムに関する。
続きを表示(約 1,700 文字)
【背景技術】
【0002】
近年、既設のセントラル空調システムにおいて、全熱交換器又は可変風量制御装置等の省エネルギーのための技術がある。これらの技術に対して、さらに省エネルギー化を図るためには、効率の高い機器への交換、又は、制御単位を小さくしたきめ細かい制御等を実行する必要がある。このような既存の建物の熱源と空調機の改修は、高額の費用が必要であり、省エネルギーのための改修はあまり進んでいない。このような技術として、従来、セントラル空調をビル用マルチエアコンに移行する技術が開示されている(特許文献1参照)。
【0003】
また、従来、潜熱処理と顕熱処理を分離して行う潜熱顕熱分離空調システムがある。潜熱顕熱分離空調システムは、室内潜熱負荷をデシカント空調機などにより除去し、顕熱負荷は従来の値より高い温度の冷水(中温水)を用いて除去することで、当該冷凍機の効率を高くする方法である。チラー又は冷凍機等の熱源機を利用するセントラル空調システムの場合、従来の冷水を温度の高い中温水とするだけで熱源機効率は向上する。したがって、潜熱負荷を別途除去できれば、何ら新しい機構としなくても一般の熱源機の効率を向上させることが可能である。
【0004】
従来のデシカント除湿では、吸着した水分をローターから脱湿するために排気を加熱し相対湿度を下げることで脱湿しやすくしていた。しかしながら、冷房時に加熱の為の温熱源を用意することはイニシャルコストの増加と温熱を発生させるエネルギーが必要となり、システム全体のエネルギー効率を低下させる。このため太陽熱やコジェネ排熱を利用する場合もあるが、全ての建物に適用するには熱回収型ヒートポンプを利用するなどのイニシャルコストを増加させる方法が必要となる。
【先行技術文献】
【特許文献】
【0005】
特開2017-110850号公報
【発明の概要】
【発明が解決しようとする課題】
【0006】
例えば、セントラル空調システム100に対して、省エネルギー性能を向上させる改修をする場合、従来は、図11に示すように、空調機を冷温水により冷暖房を行うエアハンドリングユニット(AHU)空調機101に更新し、外調機をデシカント外調機102へ更新し、熱源機を高効率型熱源機103に更新し、再生用ヒートポンプ104を増設することが必要になり、高額の導入コストが必要となる。
【0007】
本発明は、低価格でありながら、省エネルギーを確保しつつ、居室内温湿度条件を快適に保持する空調装置及び空調システムを提供することを目的とする。
【課題を解決するための手段】
【0008】
本発明にかかる空調装置は、
取り入れた空気を冷却又は冷却除湿する第1空調機及び取り入れた空気のさらなる除湿を行うデシカント装置を有し、空調設備に組み合わせて使用する空調装置であって、
前記第1空調機は、前記空調設備で取り入れられた外気、前記デシカント装置を再生した還気、又は、前記空調設備で取り入れられた外気及び室の還気を混合した混合空気、の少なくとも1つを取り入れ、
前記デシカント装置は、前記第1空調機で冷却又は冷却除湿された空気をさらに除湿して前記室に給気する
ことを特徴とする。
【0009】
また、本発明にかかる空調システムは、
前記空調装置と、
一般的に空調に用いられる5度以上7度以下の冷水より高温の中温水を利用し取り入れた空気を冷却する第2空調機、並びに、前記外気を熱交換する外調機、又は、前記中温水を使用したコイルを有し前記外気を熱交換する外調機、を有する前記空調設備と、
を備える
ことを特徴とする。
【発明の効果】
【0010】
本発明にかかる空調装置及び空調システムによれば、低価格でありながら、省エネルギーを確保しつつ、室内温湿度条件を快適に保持することができる。
【図面の簡単な説明】
(【0011】以降は省略されています)
この特許をJ-PlatPat(特許庁公式サイト)で参照する
関連特許
荏原実業株式会社
着色度計測器
2か月前
荏原実業株式会社
空調装置及び空調システム
13日前
荏原実業株式会社
防臭システム、防臭装置及び防臭方法
10日前
個人
集熱器具
10日前
株式会社トヨトミ
五徳
24日前
株式会社コロナ
空調装置
1か月前
株式会社コロナ
空調装置
1か月前
株式会社コロナ
空調装置
24日前
株式会社コロナ
空調装置
24日前
株式会社コロナ
空調装置
2か月前
個人
油ハネ防止カーテン
13日前
株式会社コロナ
空調装置
3か月前
株式会社コロナ
給湯装置
3か月前
株式会社コロナ
加湿装置
1か月前
株式会社コロナ
空気調和機
2か月前
株式会社コロナ
風呂給湯機
2か月前
株式会社コロナ
空気調和機
3か月前
個人
住宅換気空調システム
2か月前
個人
太陽光パネル傾斜装置
1か月前
個人
シンプルクーラー
1か月前
株式会社パロマ
給湯器
4か月前
ホーコス株式会社
排気フード
3か月前
株式会社コロナ
温水暖房装置
24日前
株式会社コロナ
貯湯式給湯機
1か月前
株式会社コロナ
直圧式給湯機
2か月前
株式会社コロナ
暖房システム
1か月前
株式会社コロナ
貯湯式給湯機
1か月前
株式会社コロナ
直圧式給湯機
4か月前
三菱電機株式会社
換気扇
1か月前
三菱電機株式会社
換気扇
1か月前
三菱電機株式会社
換気扇
1か月前
ホーコス株式会社
換気扇取付枠
2か月前
株式会社コロナ
輻射式冷房装置
2か月前
株式会社コロナ
貯湯式給湯装置
4か月前
株式会社パロマ
ガスコンロ
17日前
株式会社パロマ
給湯暖房機
4か月前
続きを見る
他の特許を見る