TOP
|
特許
|
意匠
|
商標
特許ウォッチ
Twitter
他の特許を見る
公開番号
2025162708
公報種別
公開特許公報(A)
公開日
2025-10-28
出願番号
2024066083
出願日
2024-04-16
発明の名称
アンモニアの合成システム
出願人
日本特殊陶業株式会社
代理人
弁理士法人真明センチュリー
主分類
C01C
1/04 20060101AFI20251021BHJP(無機化学)
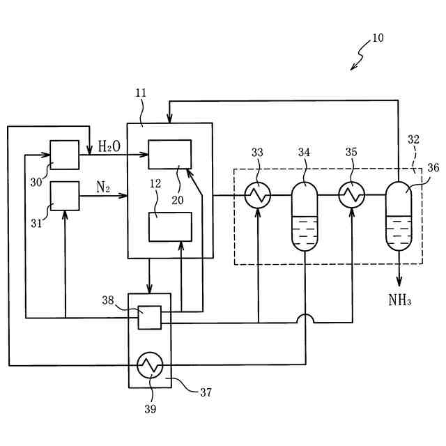
要約
【課題】エネルギー効率を向上できるアンモニアの合成システムを提供する。
【解決手段】合成システムは、水と窒素とを原料としてアンモニアを生成する合成装置を含み、合成装置は、水蒸気から水素を生成する電気化学セルを含む。合成システムは、電気化学セルに水蒸気を供給する第1の供給装置と、合成装置に窒素を供給する第2の供給装置と、合成装置が生成するアンモニアを含む生成物を精製する精製装置と、合成装置に供給されたエネルギーのうちアンモニアの生成に使用した残りの廃エネルギーを回収する回収装置と、を備え、回収装置は、第1の供給装置、第2の供給装置、合成装置、及び、精製装置のいずれか1つ以上に廃エネルギーを供給する。
【選択図】図1
特許請求の範囲
【請求項1】
水と窒素とを原料としてアンモニアを生成する合成装置を含む合成システムであって、
前記合成装置は、水蒸気から水素を生成する電気化学セルを含み、
前記電気化学セルに水蒸気を供給する第1の供給装置と、
前記合成装置に窒素を供給する第2の供給装置と、
前記合成装置が生成するアンモニアを含む生成物を精製する精製装置と、
前記合成装置に供給されたエネルギーのうちアンモニアの生成に使用した残りの廃エネルギーを回収する回収装置と、を備え、
前記回収装置は、前記第1の供給装置、前記第2の供給装置、前記合成装置、及び、前記精製装置のいずれか1つ以上に前記廃エネルギーを供給する合成システム。
続きを表示(約 550 文字)
【請求項2】
前記廃エネルギーが供給された前記第1の供給装置、前記合成装置、及び、前記精製装置のいずれか1つ以上は、前記廃エネルギーを熱利用する請求項1記載の合成システム。
【請求項3】
前記廃エネルギーが供給された前記第1の供給装置、前記第2の供給装置、前記合成装置、及び、前記精製装置のいずれか1つ以上は、前記廃エネルギーを電力利用する請求項1記載の合成システム。
【請求項4】
前記廃エネルギーが供給された前記精製装置は、電力利用により前記生成物から特定の成分を分離する請求項3記載の合成システム。
【請求項5】
前記廃エネルギーが供給された前記第2の供給装置は、電力利用によりガスから窒素を分離する請求項3記載の合成システム。
【請求項6】
前記合成装置はプラズマを発生するプラズマ発生装置を含み、
前記廃エネルギーが供給された前記プラズマ発生装置は、電力利用により窒素と水素との反応場にプラズマを発生する請求項3記載の合成システム。
【請求項7】
前記精製装置は、前記生成物からアンモニアを分離した残りの少なくとも一部を前記合成装置に供給する請求項1から6のいずれかに記載の合成システム。
発明の詳細な説明
【技術分野】
【0001】
本発明は水と窒素とを原料とするアンモニアの合成システムに関する。
続きを表示(約 1,000 文字)
【背景技術】
【0002】
水の電気分解で発生した水素と窒素との反応によってアンモニアを合成する先行技術は特許文献1に開示されている。特許文献2や非特許文献1にはプロトン伝導性の電解質を含む電気化学セルを利用したアンモニア合成に関する先行技術が開示されている。
【先行技術文献】
【特許文献】
【0003】
特開2017-164736号公報
中国実用新案第217148587号明細書
【非特許文献】
【0004】
ACS Energy Lett. 2021, 6, 2, 313-319
【発明の概要】
【発明が解決しようとする課題】
【0005】
先行技術においてエネルギー効率の向上が求められている。
【0006】
本発明はこの要求に応えるためになされたものであり、エネルギー効率を向上できるアンモニアの合成システムの提供を目的とする。
【課題を解決するための手段】
【0007】
この目的を達成するための第1の態様は、水と窒素とを原料としてアンモニアを生成する合成装置を含み、合成装置は、水蒸気から水素を生成する電気化学セルを含む。合成システムは、電気化学セルに水蒸気を供給する第1の供給装置と、合成装置に窒素を供給する第2の供給装置と、合成装置が生成するアンモニアを含む生成物を精製する精製装置と、合成装置に供給されたエネルギーのうちアンモニアの生成に使用した残りの廃エネルギーを回収する回収装置と、を備える。回収装置は、第1の供給装置、第2の供給装置、合成装置、及び、精製装置のいずれか1つ以上に廃エネルギーを供給する。
【0008】
第2の態様は、第1の態様において、廃エネルギーが供給された第1の供給装置、合成装置、及び、精製装置のいずれか1以上は廃エネルギーを熱利用する。
【0009】
第3の態様は、第1又は第2の態様において、廃エネルギーが供給された第1の供給装置、第2の供給装置、合成装置、及び、精製装置のいずれか1つ以上は、廃エネルギーを電力利用する。
【0010】
第4の態様は、第3の態様において、廃エネルギーが供給された精製装置は、電力利用により生成物から特定の成分を分離する。
(【0011】以降は省略されています)
この特許をJ-PlatPat(特許庁公式サイト)で参照する
関連特許
個人
一酸化炭素の製造方法
1か月前
株式会社タクマ
固体炭素化設備
1か月前
東洋アルミニウム株式会社
水素発生材料
18日前
東洋アルミニウム株式会社
水素発生材料
18日前
三菱重工業株式会社
加熱装置
1か月前
株式会社信日康
2次元構造を有する酸化ケイ素
10日前
株式会社トクヤマ
酸性次亜塩素酸水の製造方法
1か月前
株式会社フクハラ
高純度窒素ガス生成システム
3日前
日揮触媒化成株式会社
珪酸液およびその製造方法
1か月前
デンカ株式会社
窒化ケイ素粉末
1か月前
デンカ株式会社
窒化ケイ素粉末
1か月前
住友化学株式会社
無機アルミニウム化合物粉末
1か月前
デンカ株式会社
窒化ケイ素粉末の製造方法
1か月前
浅田化学工業株式会社
アルミナ水分散液の製造方法
1か月前
デンカ株式会社
アルミナ粉末、無機粉末および樹脂組成物
26日前
デンカ株式会社
アルミナ粉末、無機粉末および樹脂組成物
26日前
デンカ株式会社
アルミナ粉末、無機粉末および樹脂組成物
26日前
JFEエンジニアリング株式会社
ドライアイス製造システム
1か月前
DOWAエコシステム株式会社
水酸化亜鉛の製造方法
3日前
トヨタ自動車株式会社
光触媒を用いた水素ガス製造装置
1か月前
トヨタ自動車株式会社
光触媒を用いた水素ガス製造装置
1か月前
日本電気株式会社
繊維状カーボンナノホーン集合体の接着分離方法
1か月前
マイクロ波化学株式会社
水素の製造方法
24日前
デンカ株式会社
窒化ホウ素粉末、及び樹脂成形体
1か月前
デンカ株式会社
窒化ホウ素粉末、及び樹脂成形体
1か月前
株式会社豊田自動織機
多孔質クラスレートシリコンの製造方法
10日前
エヌ・イーケムキャット株式会社
ゼオライトの製造方法
1か月前
日揮触媒化成株式会社
多孔質の三次粒子を含む粉体、及びその製造方法
1か月前
デンカ株式会社
無機粉末及びそれを用いた樹脂組成物
1か月前
JX金属株式会社
低α線酸化ビスマス
3日前
デンカ株式会社
窒化ケイ素粉末、及びその製造方法
1か月前
デンカ株式会社
窒化ケイ素粉末、及びその製造方法
1か月前
日本特殊陶業株式会社
アンモニアの合成システム
1か月前
本田技研工業株式会社
金属シリコンの製造方法
19日前
信越化学工業株式会社
第四級アンモニウム修飾シリカ分散液の製造方法
3日前
パナソニックIPマネジメント株式会社
水素生成装置
1か月前
続きを見る
他の特許を見る