TOP
|
特許
|
意匠
|
商標
特許ウォッチ
Twitter
他の特許を見る
公開番号
2025162706
公報種別
公開特許公報(A)
公開日
2025-10-28
出願番号
2024066079
出願日
2024-04-16
発明の名称
アンモニアの合成装置
出願人
日本特殊陶業株式会社
代理人
弁理士法人真明センチュリー
主分類
H05H
1/24 20060101AFI20251021BHJP(他に分類されない電気技術)
要約
【課題】アンモニアの合成効率を上げることができる合成装置を提供する。
【解決手段】合成装置は、窒素を含む原料ガスが供給される反応場にプラズマを発生するプラズマ発生装置と、水蒸気を分解して反応場に水素を発生する電気化学セルと、電気化学セルを作動した後、プラズマ発生装置を作動する制御装置と、を備える。制御装置は、反応場が条件を満たしたと判断される場合にプラズマ発生装置を作動しても良い。制御装置は、水素センサ、水蒸気センサ、計時装置または計測装置の電気信号に基づいてプラズマ発生装置を作動しても良い。
【選択図】図1
特許請求の範囲
【請求項1】
窒素を含む原料ガスを励起してアンモニアを合成する合成装置であって、
前記原料ガスが供給される反応場にプラズマを発生するプラズマ発生装置と、
水蒸気を分解して前記反応場に水素を発生する電気化学セルと、
前記電気化学セルを作動した後、前記プラズマ発生装置を作動する制御装置と、を備える合成装置。
続きを表示(約 850 文字)
【請求項2】
前記制御装置は、前記反応場が条件を満たしたと判断される場合に前記プラズマ発生装置を作動する請求項1記載の合成装置。
【請求項3】
前記反応場の水素の濃度を検知する水素センサを備え、
前記制御装置は、前記水素センサが検知した水素の濃度が閾値以上のときに前記反応場が条件を満たしたと判断する請求項2記載の合成装置。
【請求項4】
前記電気化学セルに供給された水蒸気の濃度を検知する水蒸気センサを備え、
前記制御装置は、前記水蒸気センサが検知した水蒸気の濃度が閾値以下のときに前記反応場が条件を満たしたと判断する請求項2記載の合成装置。
【請求項5】
前記電気化学セルが作動した時間を計る計時装置を備え、
前記制御装置は、前記計時装置が計った時間または前記時間に基づく値が閾値以上のときに前記反応場が条件を満たしたと判断する請求項2記載の合成装置。
【請求項6】
前記電気化学セルの作動時に流れる電流の積算値である積算電流値の計測装置を備え、
前記制御装置は、前記計測装置が計った積算電流値または前記積算電流値に基づく値が閾値以上のときに前記反応場が条件を満たしたと判断する請求項2記載の合成装置。
【請求項7】
前記電気化学セルは、筒状の電解質と、前記電解質の内側に配置されたカソードと、前記電解質の外側に配置されたアノードと、を備え、
前記プラズマ発生装置は、前記カソードと間隔をあけて前記電気化学セルの内側に配置された電極を含む筒状の電極部材を備え、
前記反応場は前記電極部材と前記カソードとの間に設けられ、
前記原料ガスは前記電極部材の内側の空間に供給され、
前記電極部材に前記空間と前記反応場とをつなぐ孔が複数設けられ、
前記カソードは前記プラズマ発生装置のアース電極を兼ねる請求項1から6のいずれかに記載の合成装置。
発明の詳細な説明
【技術分野】
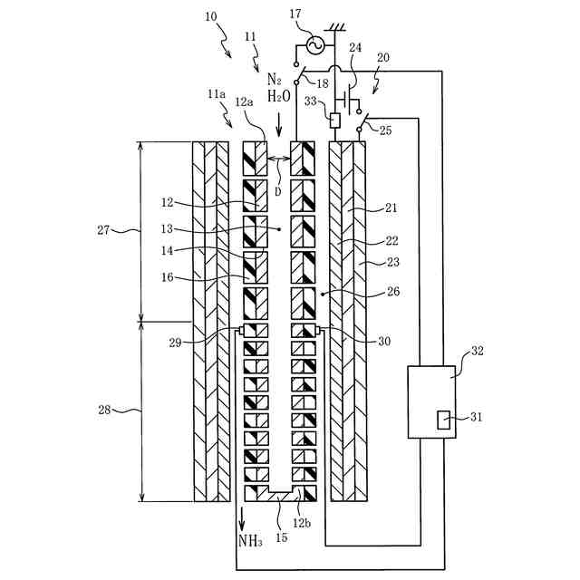
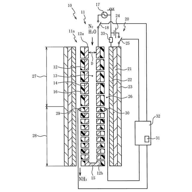
【0001】
本発明は窒素と水素との反応によりアンモニアを合成する合成装置に関する。
続きを表示(約 950 文字)
【背景技術】
【0002】
プラズマ発生装置を用いて励起した窒素と水の電気分解で発生した水素との反応によってアンモニアを合成する先行技術は特許文献1に開示されている。特許文献2や非特許文献1にはプロトン伝導性の電解質を含む電気化学セルとプラズマとを併用したアンモニア合成に関する先行技術が開示されている。
【先行技術文献】
【特許文献】
【0003】
特開2017-164736号公報
中国実用新案第217148587号明細書
【非特許文献】
【0004】
ACS Energy Lett. 2021, 6, 2, 313-319
【発明の概要】
【発明が解決しようとする課題】
【0005】
先行技術においてアンモニアの合成効率は高い方が好ましい。
【0006】
本発明はこの要求に応えるためになされたものであり、アンモニアの合成効率を上げることができる合成装置の提供を目的とする。
【課題を解決するための手段】
【0007】
この目的を達成するための第1の態様は、窒素を含む原料ガスを励起してアンモニアを合成する合成装置であって、原料ガスが供給される反応場にプラズマを発生するプラズマ発生装置と、水蒸気を分解して反応場に水素を発生する電気化学セルと、電気化学セルを作動した後、プラズマ発生装置を作動する制御装置と、を備える。
【0008】
第2の態様は、第1の態様において、制御装置は、反応場が条件を満たしたと判断される場合にプラズマ発生装置を作動する。
【0009】
第3の態様は、第2の態様において、反応場の水素の濃度を検知する水素センサを備え、制御装置は、水素センサが検知した水素の濃度が閾値以上のときに反応場が条件を満たしたと判断する。
【0010】
第4の態様は、第2又は第3の態様において、電気化学セルに供給された水蒸気の濃度を検知する水蒸気センサを備え、制御装置は、水蒸気センサが検知した水蒸気の濃度が閾値以下のときに反応場が条件を満たしたと判断する。
(【0011】以降は省略されています)
この特許をJ-PlatPat(特許庁公式サイト)で参照する
関連特許
日本特殊陶業株式会社
賦形体
19日前
日本特殊陶業株式会社
センサ
12日前
日本特殊陶業株式会社
加熱装置
3日前
日本特殊陶業株式会社
保持装置
24日前
日本特殊陶業株式会社
保持装置
1か月前
日本特殊陶業株式会社
反応装置
5日前
日本特殊陶業株式会社
化学センサ
1か月前
日本特殊陶業株式会社
ガスセンサ
10日前
日本特殊陶業株式会社
ガスセンサ
4日前
日本特殊陶業株式会社
ガスセンサ
26日前
日本特殊陶業株式会社
ガスセンサ
3日前
日本特殊陶業株式会社
アンテナ装置
5日前
日本特殊陶業株式会社
電極埋設部材
1か月前
日本特殊陶業株式会社
FETセンサ
3日前
日本特殊陶業株式会社
アンテナ装置
5日前
日本特殊陶業株式会社
アンテナ装置
5日前
日本特殊陶業株式会社
スパークプラグ
1か月前
日本特殊陶業株式会社
積層磁石及びモーター
3日前
日本特殊陶業株式会社
積層磁石及びモーター
3日前
日本特殊陶業株式会社
積層磁石及びモーター
3日前
日本特殊陶業株式会社
積層磁石及びモーター
3日前
日本特殊陶業株式会社
積層磁石及びモーター
3日前
日本特殊陶業株式会社
セルスタックシステム
1か月前
日本特殊陶業株式会社
積層磁石及びモーター
3日前
日本特殊陶業株式会社
コンデンサモジュール
3日前
日本特殊陶業株式会社
電極および蓄電デバイス
1か月前
日本特殊陶業株式会社
電極および蓄電デバイス
1か月前
日本特殊陶業株式会社
検知装置および検知方法
1か月前
日本特殊陶業株式会社
超音波トランスデューサ
10日前
日本特殊陶業株式会社
超音波トランスデューサ
10日前
日本特殊陶業株式会社
非接触給電用のコイルユニット
4日前
日本特殊陶業株式会社
貯蔵装置および水素の製造方法
3日前
日本特殊陶業株式会社
磁性コイル、および無線給電用デバイス
1か月前
日本特殊陶業株式会社
無線給電用コイル、および無線給電用デバイス
18日前
日本特殊陶業株式会社
多孔性担体、触媒体、および多孔性担体の製造方法
12日前
日本特殊陶業株式会社
酸素発生反応用触媒、電極、および電気化学デバイス
24日前
続きを見る
他の特許を見る