TOP
|
特許
|
意匠
|
商標
特許ウォッチ
Twitter
他の特許を見る
公開番号
2025161723
公報種別
公開特許公報(A)
公開日
2025-10-24
出願番号
2024217490
出願日
2024-12-12
発明の名称
回分式の有機性排水処理方法および回分式の有機性排水処理装置
出願人
クボタ環境エンジニアリング株式会社
代理人
個人
,
個人
主分類
C02F
3/34 20230101AFI20251017BHJP(水,廃水,下水または汚泥の処理)
要約
【課題】硝化状態を適正に検出して、適切な曝気量に制御することで、無駄な維持コストを削減可能な回分式の有機性排水処理方法を提供する。
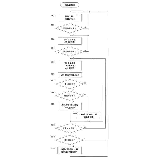
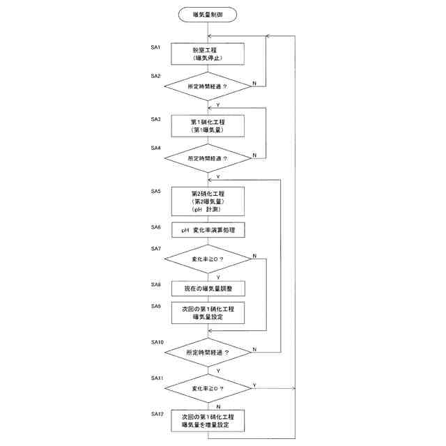
【解決手段】生物処理槽において曝気による硝化工程と無曝気または弱曝気による脱窒工程を繰り返す回分式の有機性排水処理方法であって、前記生物処理槽に貯留される活性汚泥のpHを計測し、前記硝化工程において曝気開始からpHの変化率が負の値から0または正の値に切り替わるまでに要した曝気量または時間に基づいて、前記硝化工程における現在の曝気量、次回の曝気量、曝気時間、前記脱窒工程における次回の有機性排水の供給量、脱窒時間、水素供与体の添加量のうち少なくとも何れか一つを調整する。
【選択図】図1
特許請求の範囲
【請求項1】
生物処理槽において曝気による硝化工程と無曝気または弱曝気による脱窒工程を繰り返す回分式の有機性排水処理方法であって、
前記生物処理槽に貯留される活性汚泥のpHを計測し、前記硝化工程において曝気開始からpHの変化率が負の値から0または正の値に切り替わるまでに要した曝気量または時間に基づいて、前記硝化工程における現在の曝気量、次回の曝気量、曝気時間、前記脱窒工程における次回の有機性排水の供給量、脱窒時間、水素供与体の添加量のうち少なくとも何れか一つを調整する回分式の有機性排水処理方法。
続きを表示(約 870 文字)
【請求項2】
前記硝化工程と前記脱窒工程は其々処理時間を一定に設定し、前記脱窒工程において処理すべき有機性排水を一定量供給する請求項1記載の回分式の有機性排水処理方法。
【請求項3】
前記硝化工程は、曝気量可変の第1硝化工程と曝気量一定の第2硝化工程、または曝気量一定の第1硝化工程と曝気量可変の第2硝化工程の何れかをこの順序で実行するように構成され、
前記第2硝化工程におけるpHの変化率に基づいて、前記第1硝化工程の曝気量または前記第2硝化工程の曝気量の何れかを調整する請求項1記載の回分式の有機性排水処理方法。
【請求項4】
前記第1硝化工程と前記第2硝化工程と前記脱窒工程は其々処理時間が一定に設定され、前記脱窒工程において処理すべき有機性排水を一定量供給する請求項3記載の回分式の有機性排水処理方法。
【請求項5】
前記生物処理槽の後段に、二次脱窒素槽と固液分離槽とをこの順序で備え、前記二次脱窒素槽で残存する硝酸性窒素を脱窒処理し、前記固液分離槽で固液分離し、前記固液分離槽内の活性汚泥を前記生物処理槽に返送する請求項1から4の何れかに記載の回分式の有機性排水処理方法。
【請求項6】
前記固液分離槽は、膜分離装置により活性汚泥を処理水と濃縮された活性汚泥とに固液分離する請求項5記載の回分式の有機性排水処理方法。
【請求項7】
曝気による硝化工程と無曝気または弱曝気による脱窒工程を繰り返す生物処理槽を備えた回分式の有機性排水処理装置であって、
前記生物処理槽に貯留される活性汚泥のpHを計測し、前記硝化工程において曝気開始からpHの変化率が負の値から0または正の値に切り替わるまでに要した曝気量または時間に基づいて、前記硝化工程における現在の曝気量、次回の曝気量、曝気時間、前記脱窒工程における次回の有機性排水の供給量、脱窒時間、水素供与体の添加量のうち少なくとも何れか一つを調整する制御装置を備えた回分式の有機性排水処理装置。
発明の詳細な説明
【技術分野】
【0001】
本発明は、生物処理槽において曝気による硝化工程と無曝気による脱窒工程を繰り返す回分式の有機性排水処理方法および回分式の有機性排水処理装置に関する。
続きを表示(約 1,800 文字)
【背景技術】
【0002】
特許文献1に開示されているように、従来からし尿や浄化槽汚泥などの有機性排水を浄化処理するために、生物処理槽で曝気による硝化工程と無曝気による脱窒工程を繰り返す回分式の有機性排水処理方法が採用されている。
【0003】
当該有機性排水処理方法は、完全混合型曝気槽を用いて有機性汚水の硝化・脱窒を行なうにあたり、硝化完了段階のDOを検出し、該検出DOと標準DOとの関係より次の硝化・脱窒サイクルに必要な総吹込み空気量を求め、該総吹込み空気量を経時的に2段階以上に分配して後半期が多くなる様に槽内へ供給するように処理される。
【0004】
特許文献2には、単一の反応槽内において、汚水を連続的に撹拌しながら間欠的に曝気し、該槽内を嫌気状態と好気状態とに交互に切換えることにより汚水を処理する方法において、間欠曝気サイクルにおける、空気を供給しない嫌気時間帯と空気を供給する好気時間帯とを所定の割合に定めて運転するとともに、好気時間帯において、空気供給の開始から槽内DOが所定値に達するまでの間においては、空気の供給量及び/又は撹拌機の回転数を増大して運転する汚水処理方法が提案されている。
【0005】
図5には、このようなDOを指標に用いた回分式の有機性排水処理方法を採用した有機性排水処理装置が例示されている。有機性排水処理装置は、回分式の生物処理槽である単槽バッチ式硝化脱窒素槽、二次硝化槽、二次脱窒素槽、固液分離槽をこの順に備え、回分式の生物処理槽で浄化処理された有機性排水が活性汚泥とともに二次硝化槽に導かれて残留アンモニア成分が二次硝化処理される。さらに、二次脱窒素槽で脱窒素処理され、沈殿槽を備えた固液分離槽で固液分離される。固液分離された液分は処理水として消毒処理された後に河川に放流され、固液分離された固形分である汚泥は余剰汚泥として廃棄され、一部は返送汚泥として回分式の生物処理槽に循環供給される。
【0006】
図6(a),(b)に示すように、回分式の生物処理槽では、例えば、3時間を1サイクルとして、第1パートから第3パートの各1時間の生物処理が繰り返される。第1パートではし尿などの有機性排水が供給され、ブロワーBが停止された嫌気状態で攪拌装置による緩やかな撹拌処理が行われて脱窒素処理が行われる。
【0007】
第2パートでは、有機性排水の供給量に対して予め設定された第1の曝気量となるようにブロワーBが運転されて、槽内に設置された曝気装置から空気が供給される好気状態で硝化処理が行われる。さらに、第3パートでは、第1の曝気量より多い所定の曝気量で硝化処理が行われる。上述した処理時間は例示であり、この値に限るものではない。
【0008】
回分式の生物処理槽には酸化還元電位ORPや溶存酸素濃度DOを測定するセンサが設置され、第3パートにおけるセンサ値を指標に硝化処理の程度が判断され、その結果に基づいて曝気量が制御される。第3パートでORPやDOが予め設定された適正範囲から上方に逸脱すると、曝気量が過剰と判断して、現在のサイクルの第3パートの曝気量を減量するとともに、次サイクルの第2パートで曝気量が減量され、第3パートでORPやDOが予め設定された適正範囲から下方に逸脱すると、次サイクルの第2パートで曝気量が増量される。
【0009】
図6(b)の例では、Nサイクル目の第3パートにおけるORPが上限値と下限値の範囲内にあるため、N+1サイクル目の第2パートにおける第1の曝気量が維持され(上段参照。)、Nサイクル目の第3パートにおけるORPが上限値を上方に逸脱すると、Nサイクル目の第3パート曝気量が減量調整され、N+1サイクル目の第2パートにおける第1の曝気量が減量調整され(中段参照。)、Nサイクル目の第3パートにおけるORPが下限値を下方に逸脱すると、N+1サイクル目の第2パートにおける第1の曝気量が増量調整される(下段参照。)。
【先行技術文献】
【特許文献】
【0010】
特公平2-7720号公報
特開平5-237495号公報
【発明の概要】
【発明が解決しようとする課題】
(【0011】以降は省略されています)
この特許をJ-PlatPat(特許庁公式サイト)で参照する
関連特許
株式会社げんき
液体活性化装置
19日前
株式会社ウィズアクア
水質浄化装置
1か月前
三浦工業株式会社
汚泥乾燥加熱釜
1か月前
株式会社ライトアース
水循環式水質浄化システム
26日前
名古屋メッキ工業株式会社
溶存金属析出装置
1か月前
スタンレー電気株式会社
流体除菌装置
24日前
三浦工業株式会社
精製水供給システム
1か月前
栗田工業株式会社
電気イオン濃縮装置
1か月前
栗田工業株式会社
逆浸透膜装置の運転方法
19日前
オルガノ株式会社
UV照射装置
18日前
栗田工業株式会社
超純水製造装置の制御方法
1か月前
有限会社フリーウェー
浄水装置
18日前
株式会社神鋼環境ソリューション
貯留槽
1か月前
WOTA株式会社
液性判定システム及び液性判定方法
1か月前
栗田工業株式会社
電気脱イオン装置の運転方法
1か月前
ジヤトコ株式会社
排水回収システム
3日前
パナソニックIPマネジメント株式会社
軟水化装置
1か月前
個人
海水の塩分除去装置と淡水製造方法
4日前
パナソニックIPマネジメント株式会社
電解水生成装置
1か月前
三浦工業株式会社
汚泥減容システム
1か月前
竹鶴油業株式会社
残渣処理プラント及び成形物の製造方法
18日前
株式会社ヘルスカンパニー
浴用剤の使用方法
1か月前
有限会社エコルネサンス・エンテック
環境負荷の低減化を図る方法
1か月前
株式会社医道メディカル
水素及び水素溶解エクソソーム液発生装置
17日前
三菱化工機株式会社
電界ろ過装置及び電界ろ過装置のろ材の製造方法
11日前
王子ホールディングス株式会社
排水処理方法
27日前
株式会社セルマップ
油吸着用の吸着体、及び油吸着用の吸着体の製造方法
27日前
Daigasエナジー株式会社
廃液処理装置および運転方法
1か月前
栗田工業株式会社
水・蒸気サイクル中の有機系溶存物質の除去方法
25日前
キヤノン株式会社
液体中に溶存するガスの回収システム
17日前
公立大学法人 富山県立大学
アンモニア含有水の処理装置
1か月前
荏原実業株式会社
防臭システム、防臭装置及び防臭方法
16日前
ガス・ウォーター株式会社
海水淡水化・塩分製造プラント
1か月前
国立大学法人北海道国立大学機構
液状物の処理方法
1か月前
株式会社ササクラ
被処理液の膜処理方法および装置
3日前
メタウォーター株式会社
消化システム及び加熱制御方法
16日前
続きを見る
他の特許を見る