TOP
|
特許
|
意匠
|
商標
特許ウォッチ
Twitter
他の特許を見る
公開番号
2025161228
公報種別
公開特許公報(A)
公開日
2025-10-24
出願番号
2024064242
出願日
2024-04-11
発明の名称
制御装置、混合装置ユニット、水回り装置、コンピュータプログラム、及び制御方法
出願人
株式会社LIXIL
代理人
弁理士法人 快友国際特許事務所
主分類
F16K
31/04 20060101AFI20251017BHJP(機械要素または単位;機械または装置の効果的機能を生じ維持するための一般的手段)
要約
【課題】混合装置において脈動が発生し得る事態を事前に回避するための技術を提供する。
【解決手段】第1弁が配置されている第1経路から第1の水が流入し、第2弁が配置されている第2経路から第2の水が流入する混合室を有してもよい。前記制御装置は、所定期間における前記第1弁の第1開度の第1修正量と、前記所定期間における前記第2弁の第2開度の第2修正量と、のいずれか一方を減少させる調整処理を実行してもよい。
【選択図】図8
特許請求の範囲
【請求項1】
混合装置を制御する制御装置であって、
前記混合装置は、第1弁が配置されている第1経路から第1の水が流入し、第2弁が配置されている第2経路から第2の水が流入する混合室を有し、
前記制御装置は、
所定期間における前記第1弁の第1開度の第1修正量と、前記所定期間における前記第2弁の第2開度の第2修正量と、のいずれか一方を減少させる調整処理を実行する、制御装置。
続きを表示(約 1,200 文字)
【請求項2】
前記調整処理では、前記第1経路における前記第1の水の流れに関する第1指標と、前記第2経路における前記第2の水の流れに関する第2指標と、を用いて、前記第1修正量と、前記第2修正量と、のいずれか一方を減少させる、請求項1に記載の制御装置。
【請求項3】
前記第1指標は、前記第1経路に流れている前記第1の水の第1実際流量と、前記第1開度と、の少なくとも一つを用いており、
前記第2指標は、前記第2経路に流れている前記第2の水の第2実際流量と、前記第2開度と、の少なくとも一つを用いる、請求項2に記載の制御装置。
【請求項4】
前記調整処理では、前記第1経路に流れている前記第1の水の第1実際流量と、前記第1開度と、前記第2経路に流れている前記第2の水の第2実際流量と、前記第2開度と、を用いて、前記第1修正量と前記第2修正量とのいずれか一方を減少させる、請求項1から3のいずれか一項に記載の制御装置。
【請求項5】
前記調整処理では、前記第1実際流量と前記第1開度に基づく前記第1経路の第1開口面積とから算出される第1流速と、前記第2実際流量と前記第2開度に基づく前記第2経路の第2開口面積とから算出される第2流速と、のいずれか一方に対する前記第1流速と、前記第2流速と、のうちの他方の比率に応じて、前記第1修正量と前記第2修正量とのいずれか一方を減少させる、請求項4に記載の制御装置。
【請求項6】
前記調整処理では、前記第1経路に流れるべき前記第1の水の第1目標流量と、前記第2経路に流れるべき前記第2の水の第2目標流量と、を用いて、前記第1修正量と前記第2修正量とのいずれか一方を減少させる、請求項1から3のいずれか一項に記載の制御装置。
【請求項7】
前記調整処理では、前記第1目標流量及び前記第2目標流量の和に対する前記第1目標流量及び前記第2目標流量の一方の比率に応じて、前記第1修正量と前記第2修正量のいずれか一方を減少させる、請求項6に記載の制御装置。
【請求項8】
前記調整処理では、前記第1経路に流れている前記第1の水の第1実際流量と、前記第2経路に流れている前記第2の水の第2実際流量と、を用いて、前記第1修正量と前記第2修正量のいずれか一方を減少させる、請求項1から3のいずれか一項に記載の制御装置。
【請求項9】
前記調整処理では、前記第1実際流量及び前記第2実際流量の和に対する前記第1実際流量及び前記第2実際流量の一方の比率に応じて、前記第1修正量と前記第2修正量のいずれか一方を減少させる、請求項8に記載の制御装置。
【請求項10】
前記調整処理では、さらに、
前記第1修正量と前記第2修正量とのうちの他方を増加させる、請求項1から3のいずれか一項に記載の制御装置。
(【請求項11】以降は省略されています)
発明の詳細な説明
【技術分野】
【0001】
本明細書が開示する技術は、複数の経路から流入する水を混合する混合装置に用いられる制御装置、それを備える混合装置ユニット、水回り装置と、制御装置のコンピュータプログラム及び制御方法に関する。
続きを表示(約 1,900 文字)
【背景技術】
【0002】
特許文献1には、湯と水とを混合させる混合装置が記載されている。混合装置は、給水路と、給油路と、各経路から流れる湯水を混合する混合管とを備える。各経路には、各経路の開度を調整する流量調節弁が配置されている。
【先行技術文献】
【特許文献】
【0003】
特開2022-148985号公報
【発明の概要】
【発明が解決しようとする課題】
【0004】
上記した複数の経路から流入する水を混合する混合装置では、各経路に配置される弁装置の開度によって、各径路を流れる水の流量が調整される。これにより、各径路の水の流量が目標流量に調整される。この構成では、径路の水の流量が目標流量に定まらずに、弁装置の開度の制御が不安定になり得る。その結果、流量変動及びそれに伴う圧力変動が生じ、混合装置から流れる水に脈動が発生する場合がある。
【0005】
本明細書では、このような混合装置において脈動が発生し得る事態を事前に回避するための技術を提供する。
【課題を解決するための手段】
【0006】
本明細書で開示の技術は、混合装置を制御する制御装置に関する。前記混合装置は、第1弁が配置されている第1経路から第1の水が流入し、第2弁が配置されている第2経路から第2の水が流入する混合室を有してもよい。前記制御装置は、所定期間における前記第1弁の第1開度の第1修正量と、前記所定期間における前記第2弁の第2開度の第2修正量と、のいずれか一方を減少させる調整処理を実行してもよい。
【0007】
本明細書で開示の他の技術は、混合装置を制御する制御装置のためのコンピュータプログラムに関する。前記混合装置は、第1弁が配置されている第1経路から第1の水が流入し、第2弁が配置されている第2経路から第2の水が流入する混合室を有してもよい。前記コンピュータプログラムは、前記制御装置を、所定期間における前記第1弁の第1開度の第1修正量と、前記所定期間における前記第2弁の第2開度の第2修正量と、のいずれか一方を減少させるように機能させてもよい。
【0008】
本明細書で開示の他の技術は、混合装置を制御する制御装置によって実行される方法である。前記混合装置は、第1弁が配置されている第1経路から第1の水が流入し、第2弁が配置されている第2経路から第2の水が流入する混合室を有してもよい。前記方法は、所定期間における前記第1弁の第1開度の第1修正量と、前記所定期間における前記第2弁の第2開度の第2修正量と、のいずれか一方を減少させてもよい。
【図面の簡単な説明】
【0009】
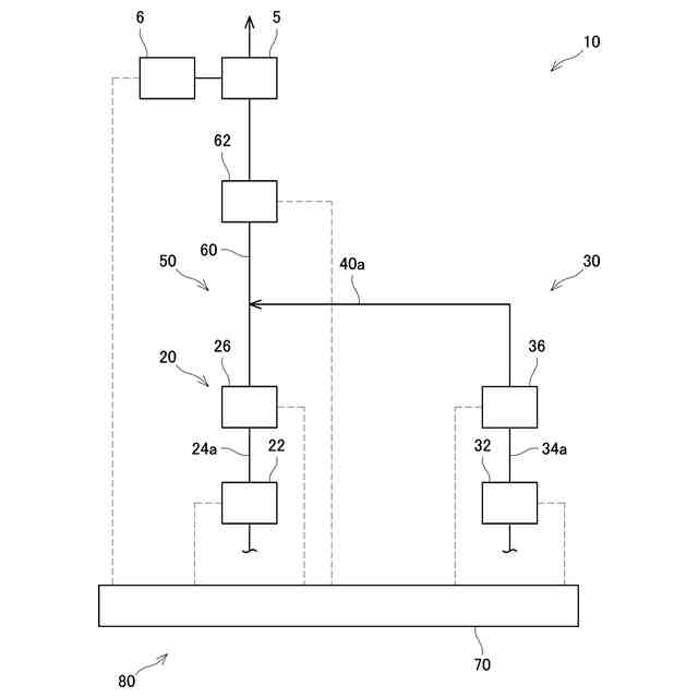
本実施形態の水回り装置の概要正面図を示す。
本実施形態の混合装置の概要正面図を示す。
本実施形態の混合装置ユニットのブロック図を示す。
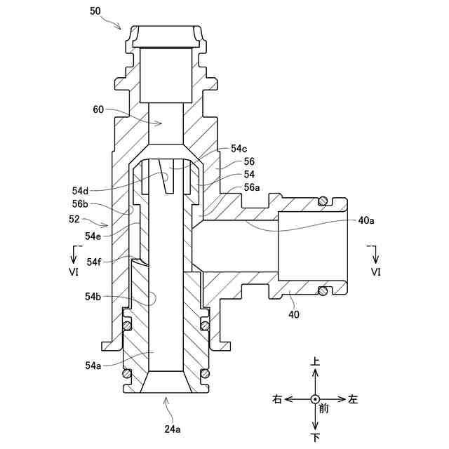
図2の領域IVの縦断面図を示す。
画定部の上端部の平面図を示す。
図4のVI-VI断面の断面図を示す。
制御装置が実行する脈動予防処理のフローチャートを示す。
制御装置が実行する調整処理のフローチャートを示す。
【発明を実施するための形態】
【0010】
(水回り装置の構成)
図1に示すように、水回り装置2は、水栓金具4と、水栓金具4から吐出される水を受け入れて、排水経路に流すボウル8と、混合装置ユニット80と、を備える。図1では、水栓金具4及びボウル8を斜視図で示す。図1では、水栓金具4と混合装置10を含む上流側との接続関係を表しており、混合装置10を含む上流側はブロック図で示される。水栓金具4は、混合装置10から流れる水をボウル8に吐水する蛇口5と、蛇口5から吐水される水の温度をユーザが調整するための操作装置6と、を備える。操作装置6は、ユーザに操作される1個以上のボタンを有する。ユーザは、操作装置6を操作することによって、蛇口5から吐出される水の流量及び温度を設定することができる。操作装置6は、ユーザによって設定された流量及び温度を表す信号を混合装置10に送信する。水回り装置2は、洗面台、キッチンユニット、浴槽ユニット等に用いられる家庭用の水回り装置である。図3に示すように、混合装置ユニット80は、混合装置10と、混合装置10を制御する制御装置70とを備える。
(【0011】以降は省略されています)
この特許をJ-PlatPat(特許庁公式サイト)で参照する
関連特許
株式会社LIXIL
トレーラー
16日前
株式会社LIXIL
湯水混合装置
14日前
株式会社LIXIL
シャワー装置
1日前
株式会社LIXIL
二重窓の改装方法
7日前
株式会社LIXIL
カーテンウォール
1か月前
株式会社LIXIL
カーテンウォール
1か月前
株式会社LIXIL
カバー材及び改装建具
22日前
株式会社LIXIL
カバー材及び改装建具
22日前
株式会社LIXIL
カバー材及び改装建具
22日前
株式会社LIXIL
ドア開閉装置及びドア
1日前
株式会社LIXIL
混合装置及び水回り装置
28日前
株式会社LIXIL
ソファベッド、及び、トレーラー
16日前
株式会社LIXIL
支援装置、支援プログラム、及び方法
1か月前
株式会社LIXIL
床モジュール、床構造体及び床構造体の施工方法
1か月前
株式会社LIXIL
管理装置、管理方法、及びコンピュータプログラム
22日前
株式会社LIXIL
管理装置、管理方法、及びコンピュータプログラム
22日前
株式会社LIXIL
管理装置、管理方法、及びコンピュータプログラム
22日前
株式会社LIXIL
液膜装置、液膜形成方法、制御装置、及び水回り装置
16日前
株式会社LIXIL
開き窓
1日前
株式会社LIXIL
屋根構造体
1か月前
株式会社LIXIL
吐水システム、浴室ユニット、コンピュータプログラム及び制御方法
1か月前
株式会社LIXIL
制御装置、コンピュータプログラム、調整方法、及び、制御システム
28日前
大和ハウス工業株式会社
外壁の断熱改修構造および外壁の断熱改修方法
28日前
株式会社LIXIL
樹脂組成物成形体の製造方法
1日前
株式会社LIXIL
制御装置、混合装置ユニット、水回り装置、コンピュータプログラム、及び制御方法
28日前
株式会社LIXIL
制御装置、混合装置ユニット、水回り装置、コンピュータプログラム、及び制御方法
28日前
株式会社LIXIL
便器装置及び便器装置のカバー構造
14日前
株式会社セブン-イレブン・ジャパン
店舗営業支援システム
9日前
株式会社LIXIL
情報処理装置、サーバ、情報処理システム、情報処理方法および情報処理プログラム
1日前
株式会社LIXIL
ホームシステム、トリガー発生装置、トリガー発生方法およびトリガー発生プログラム
9日前
株式会社LIXILトータルサービス
コンピュータープログラム、情報管理装置、端末装置、情報管理システム及び制御方法
1か月前
個人
留め具
1か月前
個人
鍋虫ねじ
2か月前
個人
紛体用仕切弁
2か月前
個人
ホース保持具
7か月前
個人
回転伝達機構
3か月前
続きを見る
他の特許を見る