TOP
|
特許
|
意匠
|
商標
特許ウォッチ
Twitter
他の特許を見る
公開番号
2025161219
公報種別
公開特許公報(A)
公開日
2025-10-24
出願番号
2024064223
出願日
2024-04-11
発明の名称
制御装置、混合装置ユニット、水回り装置、コンピュータプログラム、及び制御方法
出願人
株式会社LIXIL
代理人
弁理士法人 快友国際特許事務所
主分類
F16K
31/04 20060101AFI20251017BHJP(機械要素または単位;機械または装置の効果的機能を生じ維持するための一般的手段)
要約
【課題】脈動が発生し得る状態を事前に回避するための技術を提供する。
【解決手段】制御装置は、前記第1経路に流れるべき前記第1の水の第1目標流量、前記第2経路に流れるべき前記第2の水の第2目標流量、前記第1経路に流れている前記第1の水の第1実際流量、前記第2経路に流れている前記第2の水の第2実際流量、前記第1弁の第1開度、及び前記第2弁の第2開度のうちの少なくとも二つを用いて、所定の脈動発生条件を満たしていることを特定する特定処理を実行してもよい。
【選択図】図7
特許請求の範囲
【請求項1】
混合装置を制御する制御装置であって、
前記混合装置は、第1弁が配置されている第1経路から第1の水が流入し、第2弁が配置されている第2経路から第2の水が流入する混合室を有し、
前記第1経路に流れるべき前記第1の水の第1目標流量、前記第2経路に流れるべき前記第2の水の第2目標流量、前記第1経路に流れている前記第1の水の第1実際流量、前記第2経路に流れている前記第2の水の第2実際流量、前記第1弁の第1開度、及び前記第2弁の第2開度のうちの少なくとも二つを用いて、所定の脈動発生条件を満たしていることを特定する特定処理を実行する、制御装置。
続きを表示(約 940 文字)
【請求項2】
前記第1の水の温度は、前記第2の水の温度と異なる、請求項1に記載の制御装置。
【請求項3】
前記所定の脈動発生条件は、前記第1目標流量と前記第2目標流量とを比較した比較結果が所定の条件を満たしていることを含む、請求項1から2のいずれか一項に記載の制御装置。
【請求項4】
前記所定の脈動発生条件は、前記第1目標流量及び前記第2目標流量の和に対する前記第1目標流量の比率が、第1所定値以下であることを含む、請求項3に記載の制御装置。
【請求項5】
前記所定の脈動発生条件は、前記第1実際流量と前記第2実際流量とを比較した比較結果が所定の条件を満たしていることを含む、請求項1から2のいずれか一項に記載の制御装置。
【請求項6】
前記所定の脈動発生条件は、前記第1実際流量及び前記第2実際流量の和に対する前記第1実際流量の比率が、第2所定値以下であることを含む、請求項4に記載の制御装置。
【請求項7】
前記所定の脈動発生条件は、前記第1実際流量と前記第1開度に基づく前記第1経路の第1開口面積とから算出される前記第1の水の第1流速と、前記第2開度に基づく前記第2経路の第2開口面積と前記第2実際流量とから算出される前記第2の水の第2流速と、を比較した比較結果が所定の条件を満たしていることを含む、請求項1から2のいずれか一項に記載の制御装置。
【請求項8】
前記所定の脈動発生条件は、前記第2流速に対する前記第1流速の比率が第3所定値以下であることを含む、請求項7に記載の制御装置。
【請求項9】
前記所定の脈動発生条件は、前記第1実際流量及び前記第1開度から算出される第1指標と、前記第2実際流量及び前記第2開度から算出される第2指標と、を比較した比較結果が所定の条件を満たしていることを含む、請求項1から2のいずれか一項に記載の制御装置。
【請求項10】
前記所定の脈動発生条件は、前記第2指標に対する前記第1指標の比率が、第4所定値以下であることを含む、請求項9に記載の制御装置。
(【請求項11】以降は省略されています)
発明の詳細な説明
【技術分野】
【0001】
本明細書が開示する技術は、制御装置、混合装置ユニット、水回り装置、コンピュータプログラム及び制御方法に関する。
続きを表示(約 2,100 文字)
【背景技術】
【0002】
特許文献1には、湯と水とを混合させる混合装置が記載されている。混合装置は、給水路と、給湯路と、各経路から流れる湯水を混合する混合管とを備える。各経路には、各経路の開度を調整する流量調節弁が配置されている。
【先行技術文献】
【特許文献】
【0003】
特開2022-148985号公報
【発明の概要】
【発明が解決しようとする課題】
【0004】
上記した複数の経路から流入する水を混合する混合装置では、各経路に配置される弁装置の開度によって、各径路を流れる水の流量が調整される。これにより、各経路の水の流量が目標流量に調整される。この構成では、経路の水の流量が目標流量に定まらずに、弁装置の開度の制御が不安定になり得る。その結果、流量変動及びそれに伴う圧力変動が生じ、混合装置から流れる水に脈動が発生する場合がある。
【0005】
本明細書では、このような混合装置において脈動が発生し得る事態を事前に回避するための技術を提供する。
【課題を解決するための手段】
【0006】
本明細書で開示の技術は、混合装置を制御する制御装置に関する。前記混合装置は、第1弁が配置されている第1経路から第1の水が流入し、第2弁が配置されている第2経路から第2の水が流入する混合室を有してもよい。制御装置は、前記第1経路に流れるべき前記第1の水の第1目標流量、前記第2経路に流れるべき前記第2の水の第2目標流量、前記第1経路に流れている前記第1の水の第1実際流量、前記第2経路に流れている前記第2の水の第2実際流量、前記第1弁の第1開度、及び前記第2弁の第2開度のうちの少なくとも二つを用いて、所定の脈動発生条件を満たしていることを特定する特定処理を実行してもよい。
【0007】
本明細書で開示の他の技術は、混合装置を制御する制御装置のためのコンピュータプログラムに関する。前記混合装置は、第1弁が配置されている第1経路から第1の水が流入し、第2弁が配置されている第2経路から第2の水が流入する混合室を有してもよい。前記コンピュータプログラムは、前記制御装置を、前記第1経路に流れるべき前記第1の水の第1目標流量、前記第2経路に流れるべき前記第2の水の第2目標流量、前記第1経路に流れている前記第1の水の第1実際流量、前記第2経路に流れている前記第2の水の第2実際流量、前記第1弁の第1開度、及び前記第2弁の第2開度のうちの少なくとも二つを用いて、所定の脈動発生条件を満たしていることを特定するように機能してもよい。
【0008】
本明細書で開示の他の技術は、混合装置を制御する制御装置によって実行される方法に関する。前記混合装置は、第1弁が配置されている第1経路から第1の水が流入し、第2弁が配置されている第2経路から第2の水が流入する混合室を有してもよい。前記方法は、前記第1経路に流れるべき前記第1の水の第1目標流量、前記第2経路に流れるべき前記第2の水の第2目標流量、前記第1経路に流れている前記第1の水の第1実際流量、前記第2経路に流れている前記第2の水の第2実際流量、前記第1弁の第1開度、及び前記第2弁の第2開度のうちの少なくとも二つを用いて、所定の脈動発生条件を満たしていることを特定してもよい。
【図面の簡単な説明】
【0009】
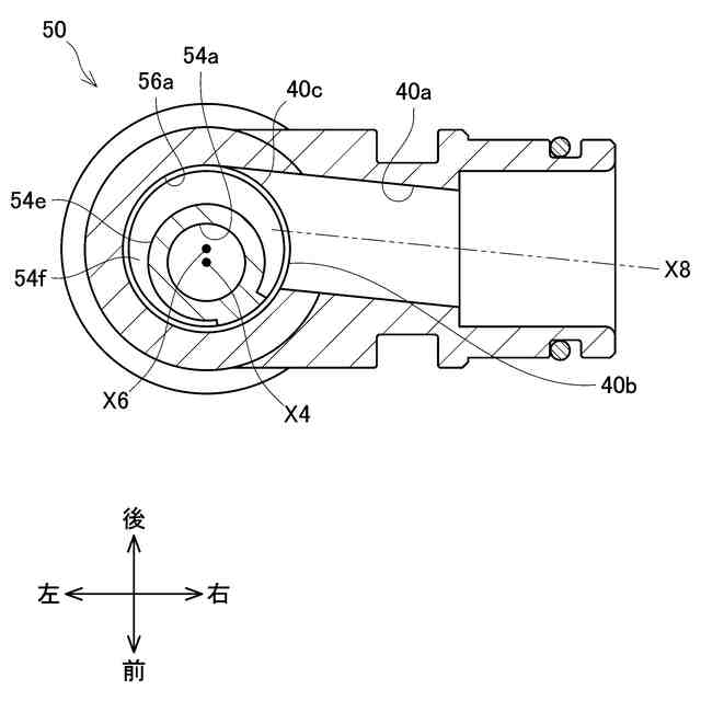
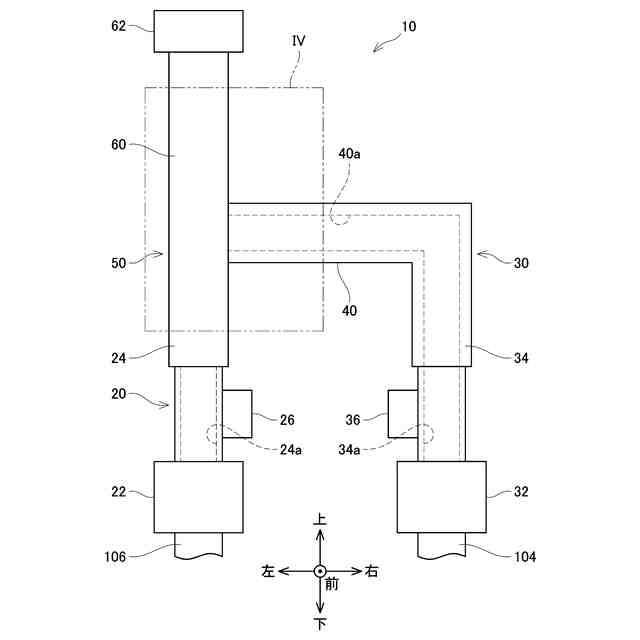
本実施形態の水回り装置の概要正面図を示す。
本実施形態の混合装置の概要正面図を示す。
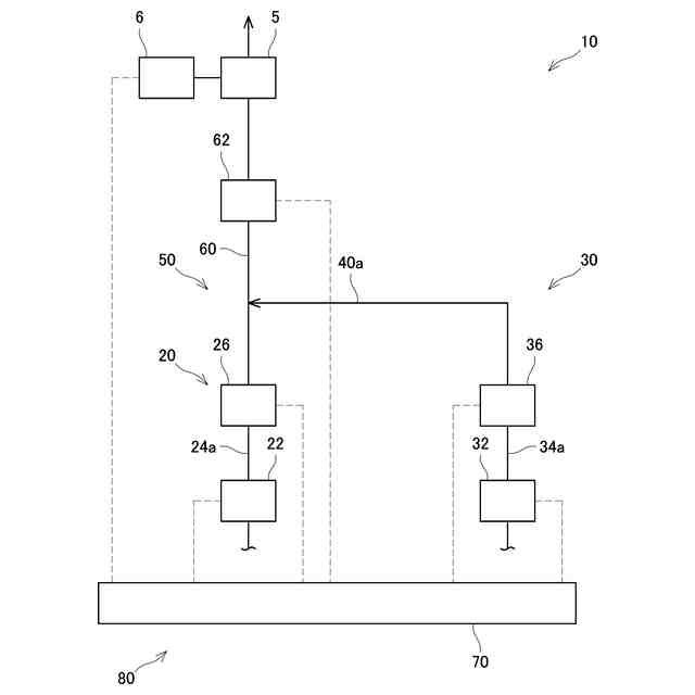
本実施形態の混合装置ユニットのブロック図を示す。
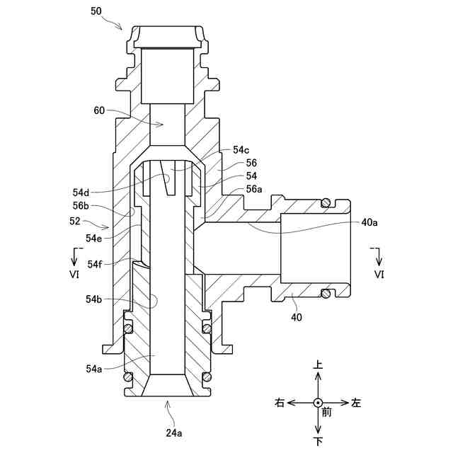
図2の領域IVの縦断面図を示す。
画定部の上端部の平面図を示す。
図4のVI-VI断面の断面図を示す。
制御装置が実行する脈動予防処理のフローチャートを示す。
制御装置が実行する調整処理のフローチャートを示す。
【発明を実施するための形態】
【0010】
(水回り装置の構成)
図1に示すように、水回り装置2は、水栓金具4と、水栓金具4から吐出される水を受け入れて、排水経路に流すボウル8と、混合装置ユニット80と、を備える。図1では、水栓金具4及びボウル8を斜視図で示す。図1では、水栓金具4と混合装置10を含む上流側との接続関係を表しており、混合装置10を含む上流側はブロック図で示される。水栓金具4は、混合装置10から流れる水をボウル8に吐水する蛇口5と、蛇口5から吐水される水の温度をユーザが調整するための操作装置6と、を備える。操作装置6は、ユーザに操作される1個以上のボタンを有する。ユーザは、操作装置6を操作することによって、蛇口5から吐出される水の流量及び温度を設定することができる。操作装置6は、ユーザによって設定された流量及び温度を表す信号を混合装置10に送信する。水回り装置2は、洗面台、キッチンユニット、浴槽ユニット等に用いられる家庭用の水回り装置である。図3に示すように、混合装置ユニット80は、混合装置10と、混合装置10を制御する制御装置70とを備える。
(【0011】以降は省略されています)
この特許をJ-PlatPat(特許庁公式サイト)で参照する
関連特許
株式会社LIXIL
混合装置及び水回り装置
1日前
株式会社LIXIL
床モジュール、床構造体及び床構造体の施工方法
4日前
株式会社LIXIL
制御装置、コンピュータプログラム、調整方法、及び、制御システム
1日前
大和ハウス工業株式会社
外壁の断熱改修構造および外壁の断熱改修方法
1日前
株式会社LIXIL
制御装置、混合装置ユニット、水回り装置、コンピュータプログラム、及び制御方法
1日前
株式会社LIXIL
制御装置、混合装置ユニット、水回り装置、コンピュータプログラム、及び制御方法
1日前
個人
留め具
11日前
個人
鍋虫ねじ
2か月前
個人
紛体用仕切弁
2か月前
個人
回転伝達機構
2か月前
個人
ホース保持具
6か月前
個人
トーションバー
6か月前
個人
差動歯車用歯形
4か月前
個人
給排気装置
18日前
個人
ジョイント
1か月前
個人
ボルトナットセット
7か月前
個人
回転式配管用支持具
8か月前
個人
ナット
1か月前
株式会社不二工機
電磁弁
5か月前
株式会社不二工機
電磁弁
3か月前
個人
地震の揺れ回避装置
3か月前
個人
吐出量監視装置
1か月前
カヤバ株式会社
緩衝器
7か月前
柿沼金属精機株式会社
分岐管
2か月前
カヤバ株式会社
ダンパ
4か月前
個人
ベルトテンショナ
7か月前
株式会社三協丸筒
枠体
7か月前
カヤバ株式会社
緩衝器
17日前
カヤバ株式会社
緩衝器
3か月前
カヤバ株式会社
ダンパ
4か月前
カヤバ株式会社
緩衝器
3か月前
株式会社ニフコ
クリップ
22日前
アズビル株式会社
回転弁
1か月前
株式会社ノーリツ
分配弁
5か月前
株式会社ノーリツ
分配弁
5か月前
日東精工株式会社
樹脂被覆ねじ
7か月前
続きを見る
他の特許を見る