TOP
|
特許
|
意匠
|
商標
特許ウォッチ
Twitter
他の特許を見る
10個以上の画像は省略されています。
公開番号
2025159540
公報種別
公開特許公報(A)
公開日
2025-10-21
出願番号
2024062185
出願日
2024-04-08
発明の名称
エッジライン生成装置
出願人
株式会社和井田製作所
代理人
個人
,
個人
主分類
B24B
17/10 20060101AFI20251014BHJP(研削;研磨)
要約
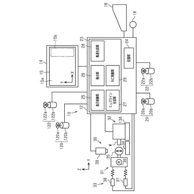
【課題】研削軌道の作成に資することができるエッジラインを、画像のエッジ検出データに基づいて、容易に取得できるエッジライン生成装置を提供する。
【解決手段】エッジライン生成装置12は、砥石を移動操作するX軸操作装置20、Y軸操作装置22と、ディスプレイ14に表示されたワーク画像の輪郭またはその近傍を、指定点として複数箇所を指定するボタンを含む手動指定部を備える。エッジライン生成装置は、指定された複数の指定点の表示位置間に存在するエッジ検出データに基づいて、ディスプレイ14に表示されるエッジラインを生成するエッジライン生成部27を備える。
【選択図】図1
特許請求の範囲
【請求項1】
砥石を移動操作する手動操作部と、
ディスプレイに表示されたワーク画像の輪郭またはその近傍を、指定点として複数箇所を指定する手動指定部と、
前記ワーク画像の輪郭のエッジ検出データを記憶する記憶部と、
指定された複数の指定点の表示位置間に存在する前記エッジ検出データに基づいて、前記ディスプレイに表示されるエッジラインを生成するエッジライン生成部を含むエッジライン生成装置。
続きを表示(約 260 文字)
【請求項2】
前記手動指定部が、前記ディスプレイに表示された前記ワーク画像の輪郭またはその近傍を、指定点として複数箇所を指定する場合、
前記エッジラインは、ドレス砥石のエッジラインを含む請求項1に記載のエッジライン生成装置。
【請求項3】
前記手動指定部が、前記ディスプレイに表示された前記ワーク画像の輪郭を、指定点として複数箇所を指定する場合、
前記エッジラインは、雄型の金型、及び雌型の金型のうち、一方の金型のエッジラインを含む請求項1に記載のエッジライン生成装置。
発明の詳細な説明
【技術分野】
【0001】
本発明は、エッジライン生成装置に関する。
続きを表示(約 1,300 文字)
【背景技術】
【0002】
従来、砥石の先端が摩耗した際、ドレス装置にて砥石(ドレス砥石)を円形状になるように成形を行うようにしている(特許文献1参照)。従来は、ドレス砥石に対して砥石先端を円弧状に移動させて行うようにしている。
【0003】
特許文献1では、ドレス砥石に対して砥石を制御する制御手段を有している。また、特許文献1は、成形されたドレス砥石の形状を計測手段にて計測結果と、予め設定された目標成形砥石形状との差分に基づいて、制御手段にて砥石を制御するようにしている。
【0004】
従来の他の方法として、砥石の研削軌道を形成するために、砥石をドレス砥石に数カ所接触させて、接触点に基づいて、研削軌道を作成することも提案されている。
この場合、砥石がドレス砥石に接触したかどうかは、目視でわからないため、研削音検出器を用いて操作者が判断するようにしている(従来技術1)。
【0005】
他の従来技術として、図7に示すように、雌型の金型100と雄型の金型110は、部品単品の図面精度では、厳しくても±1μm程度の公差がある。このため、図7に示すように公差内であっても、実際には、雌型の金型100と雄型の金型110間には、最大2μmのクリアランスhができることになる(従来技術2)。
【先行技術文献】
【特許文献】
【0006】
特開2013-841号公報
【発明の概要】
【発明が解決しようとする課題】
【0007】
従来技術1では、使用により摩耗したドレス砥石を研削する場合、前記研削軌道をその都度作成する必要がある。従来技術1では手間がかかることから、ドレス砥石の画像に基づいてドレス砥石の研削軌道の作成に資することができるエッジライン生成装置が求められている。
【0008】
従来技術2では、研削を行う操作者は、前記クリアランスhを0に近づけるために、各々の金型を測定し、残り代を徐々に追い込んでいく必要がある。この結果、従来技術2では、熟練者の技能と手間、及び作業時間が必要となる。このため、ワーク画像に基づいて金型の研削軌道の作成に資することができるエッジライン生成装置が求められている。
【0009】
本発明の目的は、研削軌道の作成に資することができるエッジラインを、画像のエッジ検出データに基づいて、容易に取得できるエッジライン生成装置を提供することにある。
【課題を解決するための手段】
【0010】
上記問題点を解決するために、本発明のエッジライン生成装置は、砥石を移動操作する手動操作部と、ディスプレイに表示されたワーク画像の輪郭またはその近傍を、指定点として複数箇所を指定する手動指定部と、前記ワーク画像の輪郭のエッジ検出データを記憶する記憶部と、指定された複数の指定点の表示位置間に存在する前記エッジ検出データに基づいて、前記ディスプレイに表示されるエッジラインを生成するエッジライン生成部を含む。
(【0011】以降は省略されています)
この特許をJ-PlatPat(特許庁公式サイト)で参照する
関連特許
株式会社和井田製作所
除去加工表示装置
10日前
個人
包丁研ぎ器具
3か月前
株式会社松風
研磨用ゴム砥石
21日前
株式会社東京精密
研削装置
17日前
株式会社タカトリ
ウエハの研削装置
4日前
株式会社ディスコ
被加工物の加工方法
1か月前
株式会社東京精密
加工装置
21日前
ノリタケ株式会社
超砥粒ホイール
21日前
株式会社東京精密
加工装置
23日前
株式会社東京精密
加工方法
23日前
トヨタ自動車株式会社
回転砥石の製造方法
2か月前
秀和工業株式会社
処理装置および処理方法
1か月前
ノリタケ株式会社
研磨パッド
21日前
株式会社東京精密
研削装置
1か月前
富士紡ホールディングス株式会社
研磨パッド
17日前
富士紡ホールディングス株式会社
研磨パッド
17日前
株式会社アイドゥス企画
受動変形内面研磨ホイール
2か月前
富士紡ホールディングス株式会社
研磨パッド
17日前
富士紡ホールディングス株式会社
研磨パッド
17日前
株式会社東京精密
ダイシング装置
21日前
旭化成株式会社
研磨パッド
2か月前
Mipox株式会社
研磨部材の製造方法
2か月前
Mipox株式会社
研磨部材の製造方法
2か月前
株式会社東京精密
ダイシング装置
17日前
Mipox株式会社
研磨部材の製造方法
2か月前
株式会社ディスコ
加工装置
1か月前
株式会社ディスコ
切削装置
2日前
株式会社ディスコ
研削装置
3か月前
株式会社クラッチ
ブラスト加工用ボックス
14日前
株式会社東京精密
ハブレスブレード
23日前
株式会社ディスコ
貼り合わせウェーハの加工方法
7日前
株式会社和井田製作所
エッジライン生成装置
10日前
株式会社ディスコ
切削装置
1か月前
株式会社東京精密
研削装置
21日前
株式会社ディスコ
研削装置
1か月前
株式会社ディスコ
加工装置
1か月前
続きを見る
他の特許を見る