TOP
|
特許
|
意匠
|
商標
特許ウォッチ
Twitter
他の特許を見る
10個以上の画像は省略されています。
公開番号
2025158549
公報種別
公開特許公報(A)
公開日
2025-10-17
出願番号
2024061200
出願日
2024-04-05
発明の名称
モータ駆動装置
出願人
三星電子株式会社
,
Samsung Electronics Co.,Ltd.
代理人
個人
主分類
H02M
7/48 20070101AFI20251009BHJP(電力の発電,変換,配電)
要約
【課題】電気効率を高めることができるモータ駆動装置を提供する。
【解決手段】入力交流電圧を第1直流電圧に変換するコンバータと、コンバータに並列接続されて第1直流電圧を平滑するコンデンサと、コンデンサに並列接続された半導体スイッチング素子のスイッチング動作により第1直流電圧を交流電圧に変換し、モータの各相に電圧供給する3相インバータ回路と、3相インバータ回路の各相出力端それぞれに接続された、第2直流電圧の単相インバータと、を備え、3相インバータ回路の出力電圧に単相インバータの出力電圧を重畳して、回転速度とともに誘起電圧ピーク値の各相電圧が変動するモータに電力供給するモータ駆動装置であって、第2直流電圧は、モータの所定回転速度における誘起電圧ピーク値の各相電圧に対して、1/2×第1直流電圧<各相電圧<(1/2×第1直流電圧+第2直流電圧)となるように設定されている、モータ駆動装置。
【選択図】図6
特許請求の範囲
【請求項1】
入力交流電圧を第1直流電圧に変換するコンバータと、
前記コンバータに並列接続されて前記第1直流電圧を平滑するコンデンサと、
前記コンデンサに並列接続された半導体スイッチング素子のスイッチング動作により前記第1直流電圧を交流電圧に変換し、モータの各相に電圧供給する3相インバータ回路と、
前記3相インバータ回路の各相出力端それぞれに接続された、第2直流電圧の単相インバータと、
を備え、
前記3相インバータ回路の出力電圧に前記単相インバータの出力電圧を重畳して、回転速度とともに誘起電圧ピーク値の各相電圧が変動する前記モータに電力供給するモータ駆動装置であって、
前記第2直流電圧は、前記モータの所定回転速度における誘起電圧ピーク値の各相電圧に対して、
1/2×第1直流電圧<各相電圧<(1/2×第1直流電圧+第2直流電圧)となるように設定されている、
モータ駆動装置。
続きを表示(約 890 文字)
【請求項2】
前記第2直流電圧は、前記モータの誘起電圧ピーク値の各相電圧が前記第1直流電圧以下である回転速度領域において、1/2×第1直流電圧≦第2直流電圧≦第1直流電圧を満たす固定値であり、前記第1直流電圧を超える回転速度領域においては回転速度に応じて変化する、
請求項1に記載のモータ駆動装置。
【請求項3】
前記第2直流電圧は、前記第1直流電圧以上である、
請求項1に記載のモータ駆動装置。
【請求項4】
前記第2直流電圧は、初期充電時に前記モータの巻線インダクタンスを利用した昇圧充電により前記第1直流電圧以上とされる、
請求項3に記載のモータ駆動装置。
【請求項5】
前記3相インバータ回路は、前記モータの誘起電圧ピーク値の各相電圧が1/2×第1直流電圧以上となる回転速度時に、前記モータの回転に起因する出力交流周期の1周期に対して、両極の電圧が半周期毎に1パルスとなるように前記スイッチング動作する、
請求項1に記載のモータ駆動装置。
【請求項6】
前記3相インバータ回路は、前記モータの誘起電圧ピーク値の各相電圧が1/2×第1直流電圧未満となる回転速度時に、前記モータの回転に起因する出力交流周期の1周期に対して、両極の電圧が半周期毎に複数パルスとなるように前記スイッチング動作する、
請求項1に記載のモータ駆動装置。
【請求項7】
前記単相インバータは、4つの半導体のスイッチング素子を有し、
前記4つの半導体のスイッチング素子は、高周波スイッチングされるスイッチング素子と低周波スイッチングされるスイッチング素子とに分けられるとともに、前記高周波スイッチングされるスイッチング素子と前記低周波スイッチングされるスイッチング素子とは切り替えられる、
請求項1に記載のモータ駆動装置。
【請求項8】
前記第1直流電圧と前記第2直流電圧との間に補助変換器が設けられている、
請求項1に記載のモータ駆動装置。
発明の詳細な説明
【技術分野】
【0001】
本発明は、モータ駆動装置に関する。
続きを表示(約 3,000 文字)
【背景技術】
【0002】
従来、直流電源電圧による制限を緩和して大きな交流出力電圧を負荷に供給する電力変換装置が提案されている。例えば、特許文献1に記載された電力変換装置は、共通の直流電源に接続され、かつ1相当たりの出力電圧として3つのレベルを出力可能なスイッチング部を3相分有する3レベルインバータと、個別の直流電源に接続され、かつ3レベルインバータの各相に対応して設けられた単相インバータとを備える。そして、3レベルインバータの各相スイッチング部の出力端子を、対応する単相インバータの一方の交流出力端子に接続すると共に、これらの単相インバータの各他方の交流出力端子を交流電動機に接続する。
【先行技術文献】
【特許文献】
【0003】
特開2000-166251号公報
【発明の概要】
【発明が解決しようとする課題】
【0004】
インバータの出力に接続されるモータとして近年多く用いられている永久磁石同期モータにおいては、回転子の回転に伴って誘起電圧が発生する。そして、モータの誘起電圧が直流電圧以上とならないように制御すると、インバータおよびモータの損失が増加してしまい、電気効率が低下するおそれがある。
本発明は、電気効率を高めることができるモータ駆動装置を提供することを目的とする。
【課題を解決するための手段】
【0005】
かかる目的のもと完成させた本発明は、入力交流電圧を第1直流電圧に変換するコンバータと、前記コンバータに並列接続されて前記第1直流電圧を平滑するコンデンサと、前記コンデンサに並列接続された半導体スイッチング素子のスイッチング動作により前記第1直流電圧を交流電圧に変換し、モータの各相に電圧供給する3相インバータ回路と、前記3相インバータ回路の各相出力端それぞれに接続された、第2直流電圧の単相インバータと、を備え、前記3相インバータ回路の出力電圧に前記単相インバータの出力電圧を重畳して、回転速度とともに誘起電圧ピーク値の各相電圧が変動する前記モータに電力供給するモータ駆動装置であって、前記第2直流電圧は、前記モータの所定回転速度における誘起電圧ピーク値の各相電圧に対して、1/2×第1直流電圧<各相電圧<(1/2×第1直流電圧+第2直流電圧)となるように設定されている、モータ駆動装置である。
ここで、前記第2直流電圧は、前記モータの誘起電圧ピーク値の各相電圧が前記第1直流電圧以下である回転速度領域において、1/2×第1直流電圧≦第2直流電圧≦第1直流電圧を満たす固定値であり、前記第1直流電圧を超える回転速度領域においては回転速度に応じて変化しても良い。
また、前記第2直流電圧は、前記第1直流電圧以上であっても良い。
また、前記第2直流電圧は、初期充電時に前記モータの巻線インダクタンスを利用した昇圧充電により前記第1直流電圧以上とされても良い。
また、前記3相インバータ回路は、前記モータの誘起電圧ピーク値の各相電圧が1/2×第1直流電圧以上となる回転速度時に、前記モータの回転に起因する出力交流周期の1周期に対して、両極の電圧が半周期毎に1パルスとなるように前記スイッチング動作しても良い。
また、前記3相インバータ回路は、前記モータの誘起電圧ピーク値の各相電圧が1/2×第1直流電圧未満となる回転速度時に、前記モータの回転に起因する出力交流周期の1周期に対して、両極の電圧が半周期毎に複数パルスとなるように前記スイッチング動作しても良い。
また、前記単相インバータは、4つの半導体のスイッチング素子を有し、前記4つの半導体のスイッチング素子は、高周波スイッチングされるスイッチング素子と低周波スイッチングされるスイッチング素子とに分けられるとともに、前記高周波スイッチングされるスイッチング素子と前記低周波スイッチングされるスイッチング素子とは切り替えられても良い。
また、前記第1直流電圧と前記第2直流電圧との間に補助変換器が設けられていても良い。
【発明の効果】
【0006】
本発明によれば、電気効率を高めることができるモータ駆動装置を提供することができる。
【図面の簡単な説明】
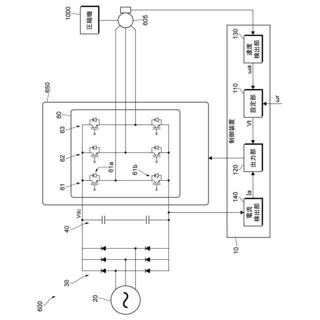
【0007】
本発明の実施形態に係るモータ駆動装置の概略構成の一例を示す図である。
(a)は、各ハーフブリッジインバータの電圧波形の一例を示す図である。(b)は、単相インバータの電圧波形の一例を示す図である。(c)は、インバータ部の電圧波形の一例を示す図である。
単相インバータのコンデンサの充電区間と放電区間の一例を示す図である。
ハーフブリッジインバータおよび単相インバータを構成するスイッチング素子の動作波形の一例を示す図である。
比較例に係るモータ駆動装置の概略構成の一例を示す図である。
モータの回転速度と誘起電圧ピーク値の各相電圧との関係の一例を示す図である。
モータの誘起電圧ピーク値の各相電圧と3相インバータ回路のスイッチング動作との関係の一例を示す図である。
モータの回転速度と単相インバータの直流電圧との関係の一例を示す図である。
単相インバータのコンデンサの充電区間と放電区間の変形例の一例を示す図である。
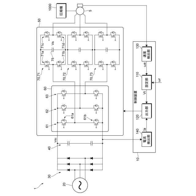
第2実施形態に係るモータ駆動装置の概略構成の一例を示す図である。
【発明を実施するための形態】
【0008】
以下、添付図面を参照して、本発明の実施形態について詳細に説明する。
<第1実施形態>
図1は、第1実施形態に係るモータ駆動装置1の概略構成の一例を示す図である。
モータ駆動装置1は、例えば冷蔵庫(不図示)や空調機器(不図示)に用いられる圧縮機1000用のモータ5と、モータ5の駆動を制御する制御装置10とを備える。また、モータ駆動装置1は、交流電源20と、コンバータ30と、平滑コンデンサ40と、直流電圧を交流電圧に変換してモータ5に供給するインバータ部50とを備える。
【0009】
圧縮機1000は、シリンダ内に冷媒を満たす吸入行程、シリンダ内の冷媒を圧縮する圧縮行程、および、圧縮した冷媒を圧縮機1000の外部に放出する吐出行程を行う装置であることを例示することができる。圧縮機1000の圧縮機構は特に限定されず、例えば、ロータリ方式、レシプロ方式、スクロール方式であることを例示することができる。
モータ5は、永久磁石同期モータ(PMSM(Permanent Magnet Synchronous Motor))であることを例示することができる。ただし、モータ5の種類は、特に限定されない。
【0010】
コンバータ30は、交流電源20に接続され、交流電源20からの交流電圧を直流電圧に変換する。
平滑コンデンサ40は、コンバータ30の直流出力端子に接続され、コンバータ30の出力である直流電圧Vdcを平滑する。平滑コンデンサ40は、コンバータ30の出力端子間に直列に接続された2つのコンデンサを有する。
(【0011】以降は省略されています)
この特許をJ-PlatPat(特許庁公式サイト)で参照する
関連特許
三星電子株式会社
冷蔵庫
29日前
三星電子株式会社
冷蔵庫
21日前
三星電子株式会社
保持装置
1か月前
三星電子株式会社
実装装置
1か月前
三星電子株式会社
半導体素子
1か月前
三星電子株式会社
半導体装置
今日
三星電子株式会社
半導体装置
1か月前
三星電子株式会社
半導体装置
14日前
三星電子株式会社
固体撮像装置
26日前
三星電子株式会社
固体二次電池
1か月前
三星電子株式会社
イメージセンサ
13日前
三星電子株式会社
半導体接合装置
1か月前
三星電子株式会社
モータ駆動装置
1か月前
三星電子株式会社
半導体パッケージ
13日前
三星電子株式会社
半導体パッケージ
1か月前
三星電子株式会社
半導体パッケージ
1か月前
三星電子株式会社
イメージセンサー
1か月前
三星電子株式会社
半導体パッケージ
12日前
三星電子株式会社
半導体パッケージ
5日前
三星電子株式会社
集積回路パッケージ
28日前
三星電子株式会社
集積回路装置の製造方法
7日前
三星電子株式会社
トランスフォーマー加速装置
今日
三星電子株式会社
周辺回路領域を含む半導体素子
1か月前
三星電子株式会社
イメージセンサ及びその動作方法
20日前
三星電子株式会社
イメージセンサ及びその動作方法
13日前
三星電子株式会社
半導体装置及びこれを含むデータ記憶システム
20日前
三星電子株式会社
半導体装置およびこれを含む電力半導体システム
1か月前
三星電子株式会社
レジスト組成物及びそれを用いたパターン形成方法
12日前
三星電子株式会社
半導体パッケージング用フィルム及びその製造方法
12日前
三星電子株式会社
プラズマエッチング工程を含む半導体素子の製造方法
26日前
三星電子株式会社
後面構造物を含む半導体チップを含む半導体パッケージ
20日前
三星電子株式会社
複数の波長を使用するライダーシステム及びその動作方法
1か月前
三星電子株式会社
キャパシタ構造物を含む半導体装置及びこれを含むデータ記憶システム
1か月前
三星電子株式会社
ポリマー、それを含むレジスト組成物、及びそれを用いたパターン形成方法
13日前
三星電子株式会社
サブバンド全二重動作における複数の物理ランダム・アクセス・チャネル送信
1か月前
三星電子株式会社
半導体装置及びその製造方法
20日前
続きを見る
他の特許を見る