TOP
|
特許
|
意匠
|
商標
特許ウォッチ
Twitter
他の特許を見る
公開番号
2025158353
公報種別
公開特許公報(A)
公開日
2025-10-17
出願番号
2024060828
出願日
2024-04-04
発明の名称
充電装置、および、電力システム
出願人
株式会社ダイヘン
代理人
個人
,
個人
主分類
H02J
7/00 20060101AFI20251009BHJP(電力の発電,変換,配電)
要約
【課題】ダイナミックコントロールに対応していない電気自動車が接続された場合でも、エネルギーマネジメントを実施できる充電装置を提供する。
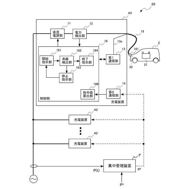
【解決手段】蓄電池21の電力で電動機を駆動して移動する電気自動車2の蓄電池21を充電する充電装置A1において、直流電力を出力する直流電源部11と、直流電源部11を制御する制御部16と、を備えた。制御部16は、直流電源部11の出力電力を検出した電力検出値Poutが設定された電力指令値Prefから乖離している乖離状態を検出する乖離検出部162と、乖離検出部162が乖離状態を検出した場合に、直流電源部11に出力を停止させる停止指示部163と、停止指示部163による出力停止から停止時間経過後に、直流電源部11に出力を開始させる開始指示部161と、を備えている。
【選択図】図1
特許請求の範囲
【請求項1】
蓄電池の電力で電動機を駆動して移動する電気移動体の前記蓄電池を充電する充電装置であって、
直流電力を出力する直流電源部と、
前記直流電源部を制御する制御部と、
を備え、
前記制御部は、
前記直流電源部の出力電力を検出した電力検出値が設定された電力指令値から乖離している乖離状態を検出する乖離検出部と、
前記乖離検出部が前記乖離状態を検出した場合に、前記直流電源部に出力を停止させる停止指示部と、
前記停止指示部による出力停止から停止時間経過後に、前記直流電源部に出力を開始させる開始指示部と、
を備えている、
充電装置。
続きを表示(約 550 文字)
【請求項2】
前記乖離検出部は、前記電力検出値と前記電力指令値との電力差が第1閾値以上である状態が判別時間以上経過した場合に、前記乖離状態を検出する、
請求項1に記載の充電装置。
【請求項3】
前記乖離検出部は、前記電力検出値と前記電力指令値との電力差が第2閾値以上になった場合に、前記乖離状態を検出する、
請求項1または2に記載の充電装置。
【請求項4】
前記制御部は、前記停止指示部が前記直流電源部の出力を停止させたときの電力指令値を記憶し、前記停止時間経過後の前記開始指示部による前記直流電源部の出力開始時に、記憶された電力指令値を用いる、
請求項1に記載の充電装置。
【請求項5】
請求項1に記載の充電装置と、
前記充電装置を含む複数の電力装置を管理する集中管理装置と、を備える電力システムであって、
前記集中管理装置は、前記電力システム全体の現在の入出力電力である全体電力を全体目標値に制御するための誘導指標を算出し、前記複数の電力装置に共通の前記誘導指標を送信し、
前記充電装置の前記制御部は、受信した前記誘導指標を用いて最適化問題に基づいて前記電力指令値を算出する、
電力システム。
発明の詳細な説明
【技術分野】
【0001】
本発明は、電気自動車などを充電する充電装置、および、当該充電装置を備えている電力システムに関する。
続きを表示(約 1,400 文字)
【背景技術】
【0002】
近年、電気自動車の普及に伴い、電気自動車に直流電力を供給して、蓄電池の充電を行う急速充電装置の整備が進んでいる。また、急速充電装置をエネルギーマネジメントに利用するための手法も開発されている。特許文献1には、分散型電源と、二次電池と、分散型電源と二次電池の電力の入出力を制御する電力調整装置と、電力調整装置に対して制御を行う電力管理装置と、急速充電装置と、を備える充電用の電力管理システムが開示されている。電力調整装置は、連系点における電力が規定範囲を逸脱しないように電力調整装置に対して制御を行うことで、エネルギーマネジメントを行っている。当該電力管理システムにおいて、急速充電装置をエネルギーマネジメントに利用することも可能である。
【0003】
急速充電装置をエネルギーマネジメントに利用する場合、接続された電気自動車への充電電力が変更可能である必要がある。CHAdeMO(登録商標)規格におけるダイナミックコントロール機能は、急速充電装置から電気自動車に対してリアルタイムに充電電力の変更を要求する機能である。したがって、ダイナミックコントロール機能を利用して、充電電力を変更することで、急速充電装置は、エネルギーマネジメントを実施できる。
【先行技術文献】
【特許文献】
【0004】
特開2013-31243号公報
【発明の概要】
【発明が解決しようとする課題】
【0005】
しかしながら、急速充電装置にダイナミックコントロールに対応していない電気自動車が接続された場合、急速充電装置は、当該電気自動車への充電電力を変更できない。この場合、急速充電装置は、エネルギーマネジメントを実施できなくなる。
【0006】
本発明は上記した事情のもとで考え出されたものであって、ダイナミックコントロールに対応していない電気自動車が接続された場合でも、エネルギーマネジメントを実施できる充電装置を提供することをその目的としている。
【課題を解決するための手段】
【0007】
上記課題を解決するため、本発明では、次の技術的手段を講じている。
【0008】
本発明の第1の側面によって提供される充電装置は、蓄電池の電力で電動機を駆動して移動する電気移動体の前記蓄電池を充電する充電装置であって、直流電力を出力する直流電源部と、前記直流電源部を制御する制御部と、を備え、前記制御部は、前記直流電源部の出力電力を検出した電力検出値が設定された電力指令値から乖離している乖離状態を検出する乖離検出部と、前記乖離検出部が前記乖離状態を検出した場合に、前記直流電源部に出力を停止させる停止指示部と、前記停止指示部による出力停止から停止時間経過後に、前記直流電源部に出力を開始させる開始指示部と、を備えている。
【0009】
本発明の好ましい実施の形態においては、前記乖離検出部は、前記電力検出値と前記電力指令値との電力差が第1閾値以上である状態が判別時間以上経過した場合に、前記乖離状態を検出する。
【0010】
本発明の好ましい実施の形態においては、前記乖離検出部は、前記電力検出値と前記電力指令値との電力差が第2閾値以上になった場合に、前記乖離状態を検出する。
(【0011】以降は省略されています)
この特許をJ-PlatPat(特許庁公式サイト)で参照する
関連特許
株式会社ダイヘン
充電装置
1か月前
株式会社ダイヘン
充電装置
1か月前
株式会社ダイヘン
充電装置
1か月前
株式会社ダイヘン
搬送装置
1か月前
株式会社ダイヘン
充電装置
1か月前
株式会社ダイヘン
制御装置
1か月前
株式会社ダイヘン
溶接トーチ
14日前
株式会社ダイヘン
回生ユニット
1か月前
株式会社ダイヘン
電力システム
1か月前
株式会社ダイヘン
電力変換装置
1か月前
株式会社ダイヘン
溶接電源装置
1か月前
株式会社ダイヘン
固相接合装置
2か月前
株式会社ダイヘン
電極交換装置
14日前
株式会社ダイヘン
研削システム
14日前
株式会社ダイヘン
固相接合装置
2か月前
株式会社ダイヘン
固相接合装置
2か月前
株式会社ダイヘン
固相接合装置
2か月前
株式会社ダイヘン
インバータ装置
1か月前
株式会社ダイヘン
プラズマ発生器
1か月前
株式会社ダイヘン
レーザ接合装置
14日前
株式会社ダイヘン
パルス電源装置
1か月前
株式会社ダイヘン
インバータ装置
1か月前
株式会社ダイヘン
変圧器組立装置
1か月前
株式会社ダイヘン
絶縁紙巻回装置
1か月前
株式会社ダイヘン
パワーモジュール
1か月前
株式会社ダイヘン
積層造形システム
19日前
株式会社ダイヘン
積層造形システム
19日前
株式会社ダイヘン
パワーモジュール
1か月前
株式会社ダイヘン
ロボットシステム
1か月前
株式会社ダイヘン
ロボットシステム
1か月前
株式会社ダイヘン
熱加工用電源装置
26日前
株式会社ダイヘン
熱加工用電源装置
20日前
株式会社ダイヘン
積層造形システム
19日前
株式会社ダイヘン
パワーモジュール
1か月前
株式会社ダイヘン
溶接ワイヤ送給機構
14日前
株式会社ダイヘン
溶接ワイヤ送給機構
14日前
続きを見る
他の特許を見る