TOP
|
特許
|
意匠
|
商標
特許ウォッチ
Twitter
他の特許を見る
10個以上の画像は省略されています。
公開番号
2025156442
公報種別
公開特許公報(A)
公開日
2025-10-14
出願番号
2025127862,2021111477
出願日
2025-07-31,2021-07-05
発明の名称
蓄電装置、組電池の異常検出方法
出願人
株式会社GSユアサ
代理人
弁理士法人暁合同特許事務所
主分類
H02J
7/00 20060101AFI20251002BHJP(電力の発電,変換,配電)
要約
【課題】セルの異常劣化を検出する。
【解決手段】
蓄電装置50は、直列に接続された複数セル62A~62Dと、前記複数セルのセル電圧を放電により均等化するバランサ65と、制御装置130と、を備える。
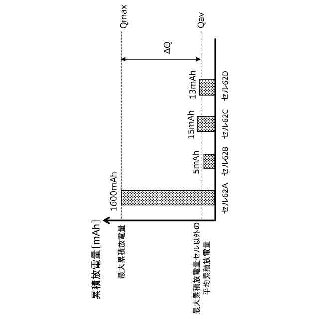
前記制御装置130は、充電中に発生するセル間の電圧差を解消するために実行された前記バランサ65のバランス放電量をセル62A~62Dごとに蓄積し、所定期間のバランス放電量の累積値である累積放電量が、他セル62よりも所定値以上大きいセル62を、異常劣化していると判断する。
【選択図】図12
特許請求の範囲
【請求項1】
蓄電装置であって、
直列に接続された複数セルと、
前記複数セルのセル電圧を放電により均等化するバランサと、
制御装置と、を備え、
前記制御装置は、
充電中に発生するセル間の電圧差を解消するために実行された前記バランサのバランス放電量をセルごとに蓄積し、
所定期間のバランス放電量の累積値である累積放電量が、他セルよりも所定値以上大きいセルを、異常劣化していると判断する、蓄電装置。
続きを表示(約 460 文字)
【請求項2】
請求項1に記載の蓄電装置であって、
前記制御装置は、所定期間の最大累積放電量を示すセルについて平均累積放電量に対する差分を算出し、累積放電量の差分が閾値より大きい場合、最大累積放電量を示すセルを異常劣化していると判断する、蓄電装置。
【請求項3】
請求項1又は請求項2に記載の蓄電装置であって、
前記セルは充電中のセル電圧が、劣化により、劣化前よりも低い容量で上昇する、特性である、蓄電装置。
【請求項4】
請求項1~請求項3のいずれか一項に記載の車載用の蓄電装置。
【請求項5】
組電池の異常検出方法であって、
前記組電池は直列に接続された複数のセルを含み、
充電中に発生するセル間の電圧差を解消するために実行されたバランサのバランス放電量をセルごとに蓄積し、
所定期間のバランス放電量の累積値である累積放電量が、他セルよりも所定値以上大きいセルを、異常劣化していると判断する、組電池の異常検出方法。
発明の詳細な説明
【技術分野】
【0001】
本発明は、セルの異常劣化を検出する技術に関する。
続きを表示(約 1,200 文字)
【背景技術】
【0002】
自動車等に搭載される蓄電装置において、充電に伴う金属の析出等の要因によってセルが異常劣化した場合、入出力特性や充電容量の低下など電池性能の低下を引き起こす。そのため、異常劣化セルの検出を行う必要がある。
【0003】
特許文献1は、短絡バッテリセルでは内部短絡によって持続的な放電が行われて、セルバランシングが行われないことに着目して、セルバランシング放電容量が小さいセルを短絡バッテリセルと判断している。具体的には、各バッテリセルについて、以下の条件を判断し、条件を満たす場合、短絡バッテリセルと判断している(段落49~52)。
【0004】
CB_max-CB_n>REF
CB_maxはセルバランシング放電容量の最大値、CB_nは各セルのセルバランシング放電容量、REFは基準値である。
【先行技術文献】
【特許文献】
【0005】
特開2011-155825号公報
【発明の概要】
【発明が解決しようとする課題】
【0006】
充電中のセル電圧が、セルの劣化により、充電状態(SOC)低い領域で上昇する場合がある。
本発明の一態様は、セルの異常劣化を検出する、ことを課題とする。
【課題を解決するための手段】
【0007】
蓄電装置は、直列に接続された複数セルと、前記複数セルのセル電圧を放電により均等化するバランサと、制御装置と、を備える。
前記制御装置は、充電中に発生するセル間の電圧差を解消するために実行された前記バランサのバランス放電量をセルごとに蓄積し、所定期間のバランス放電量の累積値である累積放電量が、他セルよりも所定値以上大きいセルを、異常劣化していると判断する。
【0008】
本技術は、組電池の異常検出方法や、組電池の異常検出プログラムにも適用することが出来る。
【発明の効果】
【0009】
本技術は、セルの異常劣化により電池性能の低下した蓄電装置の使用を抑制することができる。
【図面の簡単な説明】
【0010】
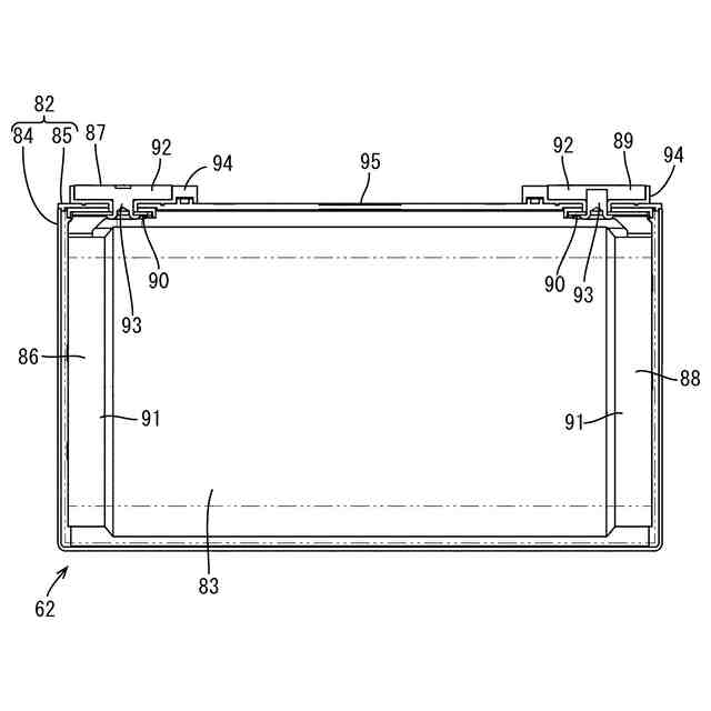
車両の側面図
バッテリの分解斜視図
セルの平面図
図3のA-A線断面図
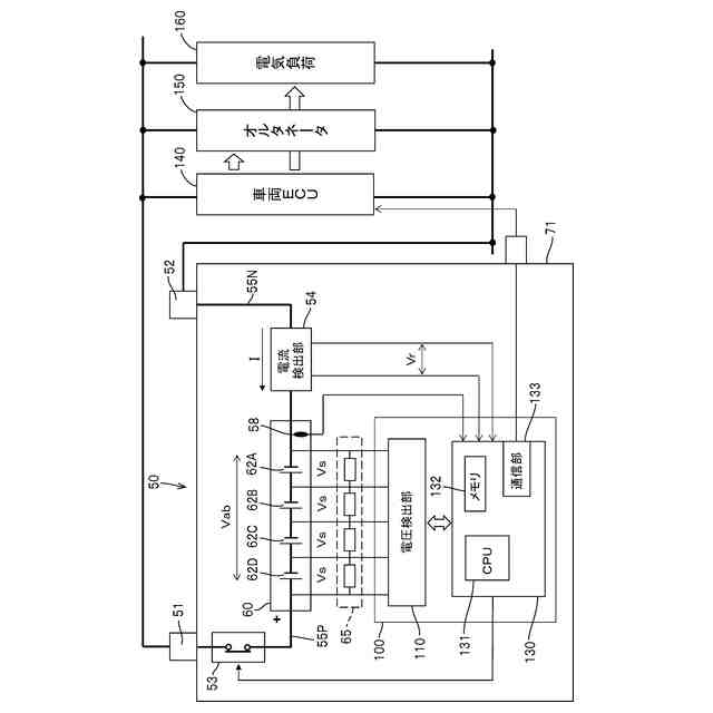
バッテリの電気的構成を示すブロック図
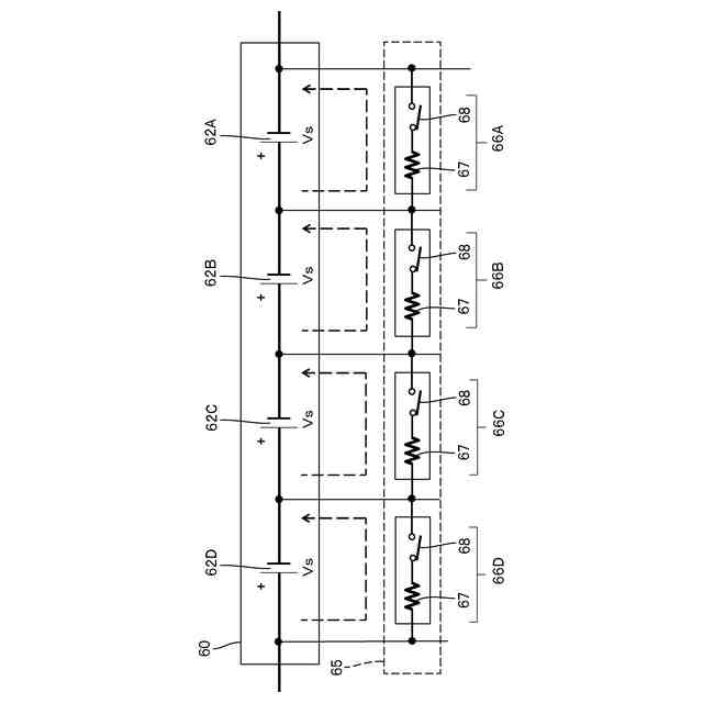
バランサの回路図
セルの容量-OCVの相関性を示すグラフ
劣化前後のセルの容量-OCVの相関性を示すグラフ
劣化セルを含むバッテリにおいて充電中のセル電圧の変化を示すグラフ
劣化セルを含むバッテリにおいて充電中のセル電圧の変化を示すグラフ
充電中のセル電圧の変化を示すグラフ
各セルの累積放電量を示すグラフ
異常劣化セルの検出フロー
【発明を実施するための形態】
(【0011】以降は省略されています)
この特許をJ-PlatPat(特許庁公式サイト)で参照する
関連特許
個人
電気を重力で発電装置
1日前
キヤノン電子株式会社
モータ
8日前
コーセル株式会社
電源装置
9日前
個人
二次電池繰返パルス放電器用印刷基板
14日前
トヨタ自動車株式会社
固定子の加熱装置
11日前
山洋電気株式会社
モータ
14日前
トヨタ自動車株式会社
ステータの製造装置
1日前
トヨタ自動車株式会社
可変界磁ロータ
3日前
株式会社マキタ
電動作業機
8日前
個人
電線盗難防止方法及び電線盗難防止装置
8日前
株式会社明治ゴム化成
ワイヤレス給電用部品
10日前
トヨタ紡織株式会社
ロータの製造装置
9日前
トヨタ自動車株式会社
車両照合システム
8日前
大阪瓦斯株式会社
充放電中継装置
1日前
大阪瓦斯株式会社
充放電中継装置
1日前
個人
電動自動車用同期電動機の変速方法と駆動制御装置
2日前
株式会社日立産機システム
電力変換装置
2日前
三菱電機株式会社
保護リレー
9日前
株式会社日立産機システム
キュービクル
3日前
株式会社日立産機システム
電力変換装置
8日前
株式会社豊田自動織機
双方向充電器
2日前
株式会社日立ハイテク
検体処理システム
14日前
トヨタ自動車株式会社
電池監視装置
8日前
トヨタ自動車株式会社
充電制御装置
9日前
トヨタ自動車株式会社
モータ
11日前
中国電力株式会社
落下物受止ネット
3日前
株式会社デンソー
巻線界磁ロータ
8日前
富士電機株式会社
電力変換装置、制御装置及び制御方法
10日前
東芝ライフスタイル株式会社
モータ
10日前
トヨタ自動車株式会社
車両制御装置
1日前
日本自動ドア株式会社
発電装置および発電システム
8日前
株式会社デンソー
巻線界磁型回転電機
9日前
株式会社デンソー
回転電機のステータ
9日前
トヨタ自動車株式会社
電池装置
10日前
サンケン電気株式会社
ワイヤレス給電システム及び受電装置
14日前
株式会社神戸製鋼所
ステッピングモータ
9日前
続きを見る
他の特許を見る