TOP
|
特許
|
意匠
|
商標
特許ウォッチ
Twitter
他の特許を見る
10個以上の画像は省略されています。
公開番号
2025155821
公報種別
公開特許公報(A)
公開日
2025-10-14
出願番号
2025004066
出願日
2025-01-10
発明の名称
半導体装置およびこれを含む電力半導体システム
出願人
三星電子株式会社
,
Samsung Electronics Co.,Ltd.
代理人
弁理士法人共生国際特許事務所
主分類
H02M
1/00 20070101AFI20251002BHJP(電力の発電,変換,配電)
要約
【課題】信頼性が向上した高電子移動度トランジスタを含む半導体装置を提供する。
【解決手段】本発明による半導体装置は、高電子移動度トランジスタ、高電子移動度トランジスタのゲート電圧と高電子移動度トランジスタのドレイン電圧に基づいて、短絡保護電圧を出力する短絡検出回路、および短絡保護電圧に基づいて、高電子移動度トランジスタのゲート電圧を減少させる保護回路を含む。
【選択図】図1
特許請求の範囲
【請求項1】
高電子移動度トランジスタ(H1)と、
前記高電子移動度トランジスタのゲート電圧(VG)と前記高電子移動度トランジスタのドレイン電圧に基づいて、短絡保護電圧を出力する短絡検出回路(110)と、
前記短絡保護電圧に基づいて、前記高電子移動度トランジスタのゲート電圧を減少させる保護回路(120)と、を含むことを特徴とする半導体装置。
続きを表示(約 2,100 文字)
【請求項2】
前記保護回路は、前記高電子移動度トランジスタのゲート電極と第1電源電圧(VSS)との間に連結されており、前記短絡保護電圧の入力を受けるゲート電極を含む第1トランジスタ(T1)を含むことを特徴とする請求項1に記載の半導体装置。
【請求項3】
前記短絡検出回路は、
前記高電子移動度トランジスタのゲート電圧の入力を受ける第1入力端、前記高電子移動度トランジスタのドレイン電圧の入力を受ける第2入力端、および前記短絡保護電圧を出力する出力端を含むANDゲート回路を含むことを特徴とする請求項2に記載の半導体装置。
【請求項4】
前記ANDゲート回路は、前記高電子移動度トランジスタのドレイン電圧および前記高電子移動度トランジスタのゲート電圧が基準電圧よりも高いレベルを有する時、第1レベルの短絡保護電圧を出力し、
前記高電子移動度トランジスタのドレイン電圧と前記高電子移動度トランジスタのゲート電圧のうちの少なくとも1つが前記基準電圧よりも低いレベルを有する時、前記第1レベルよりも小さい第2レベルの短絡保護電圧を出力し、
前記第1レベルは、前記第1トランジスタの閾値電圧よりも大きいかまたは同一であり、前記第2レベルは、前記第1トランジスタの閾値電圧よりも小さく、
前記第2レベルは、前記第1レベルよりも小さいことを特徴とする請求項3に記載の半導体装置。
【請求項5】
前記ANDゲート回路は、
前記高電子移動度トランジスタのドレイン電極と前記第1トランジスタのゲート電極に連結されている第1ノードとの間に連結されており、ゲート電極が前記高電子移動度トランジスタのゲート電極に連結されている第2トランジスタと、
前記第1電源電圧と前記第1ノードとの間に連結されている第1抵抗(R1)と、を含むことを特徴とする請求項3に記載の半導体装置。
【請求項6】
前記高電子移動度トランジスタのドレイン電極と前記第2入力端との間に連結されている第1電圧調整器(201)をさらに含み、
前記第1電圧調整器は、
前記高電子移動度トランジスタのドレイン電極と前記第2トランジスタとの間に連結されており、ゲート電極が第2電源電圧(VDD)に連結されている第3トランジスタ(T3)と、
前記第3トランジスタと前記第1電源電圧(VSS)との間に連結されている第2抵抗(R2)と、を含むことを特徴とする請求項5に記載の半導体装置。
【請求項7】
前記高電子移動度トランジスタのゲート電極と前記ANDゲート回路の第1入力端との間に連結されている第2電圧調整器(203)をさらに含み、
前記第2電圧調整器は、
前記高電子移動度トランジスタのゲート電極と前記第2トランジスタのゲート電極との間に連結されている第4トランジスタと、
前記第4トランジスタと前記第1電源電圧との間に連結されている第3抵抗と、を含み、
前記第4トランジスタは、ソース電極とゲート電極が互いに連結されていることを特徴とする請求項5に記載の半導体装置。
【請求項8】
前記ANDゲート回路の出力端と前記第1トランジスタのゲート電極との間に連結されている第3電圧調整器(205)をさらに含み、
前記第3電圧調整器は、互いに直列に連結されている偶数個のインバータ回路を含むことを特徴とする請求項5に記載の半導体装置。
【請求項9】
前記第1ノードと前記第1トランジスタのゲート電極との間に連結されている第3電圧調整器(205)をさらに含み、
前記第3電圧調整器(205)は、
第2ノードと前記第1電源電圧(VSS)との間に連結されており、ゲート電極が前記第1ノードと連結されている第5トランジスタ(T5)と、
前記第2ノードと第2電源電圧(VDD)との間に連結されている第4抵抗(R4)と、
第3ノードと前記第1電源電圧(VSS)との間に連結されており、ゲート電極が前記第2ノードと連結されている第6トランジスタ(T6)と、
前記第3ノードと前記第2電源電圧(VDD)との間に連結されている第5抵抗(R5)と、を含み、
前記第1トランジスタのゲート電極は、前記第3ノードと連結されていることを特徴とする請求項5に記載の半導体装置。
【請求項10】
前記第3電圧調整器は、
第4ノードと前記第1ノードとの間に連結されている第7トランジスタと、
前記第4ノードと前記第1電源電圧(VSS)との間に連結されている第6抵抗(R6)と、をさらに含み、
前記第5トランジスタのゲート電極は前記第4ノードと連結され、
前記第7トランジスタのゲート電極は、前記第7トランジスタのソース電極と連結されていることを特徴とする請求項9に記載の半導体装置。
(【請求項11】以降は省略されています)
発明の詳細な説明
【技術分野】
【0001】
本発明は、半導体装置およびこれを含む電力半導体システムに関する。
続きを表示(約 2,500 文字)
【背景技術】
【0002】
現代社会で、半導体装置は日常生活と密接な関連を有している。特に、電気自動車、鉄道、電気トラムなどの交通分野、太陽光発電、風力発電などの再生エネルギーシステム、モバイル機器などの様々な分野で使用される電力半導体素子の重要度は徐々に高まっている。電力半導体素子は、高電圧や高電流を扱うために使用される半導体素子であり、大型電力システムや高出力電子装置で電力変換および制御などの機能を行う。電力半導体素子は、高い電力を処理できる能力と耐久性を有し、大量の電流を扱うことができ、高電圧に耐えることができる。例えば、電力半導体素子は、数百ボルトから数千ボルトの電圧、数十アンペアから数千アンペアの電流を処理することができる。電力半導体素子は、電力損失を最少化し、電気エネルギーの効率性を向上させることができる。また、電力半導体素子は、高温などの環境でも安定的に駆動することができる。
【0003】
このような電力半導体素子は素材によって区分することができ、例えば、SiC電力半導体素子、GaN電力半導体素子がある。既存のシリコンウエハー(Si wafer)に代わってSiCまたはGaNを活用して電力半導体素子を製造することで、高温で不安定な特性を有するシリコンの短所を補うことができる。SiC電力半導体素子は、高温に強く、電力損失が少なく、電気自動車、再生エネルギーシステムなどに適している。GaN電力半導体素子は、高コストが要求されるが、速度面で効率的であり、モバイル機器の高速充電などに適している。
【発明の概要】
【発明が解決しようとする課題】
【0004】
本発明は、上記従来技術に鑑みてなされたものであって、本発明の目的は、信頼性が向上した高電子移動度トランジスタを含む半導体装置を提供することにある。
【課題を解決するための手段】
【0005】
上記目的を達成するためになされた本発明の一態様による半導体装置は、高電子移動度トランジスタと、前記高電子移動度トランジスタのゲート電圧と前記高電子移動度トランジスタのドレイン電圧に基づいて、短絡保護電圧を出力する短絡検出回路と、前記短絡保護電圧に基づいて、前記高電子移動度トランジスタのゲート電圧を減少させる保護回路と、を含むことを特徴とする。
【0006】
上記目的を達成するためになされた本発明の他の態様による半導体装置は、高電子移動度トランジスタと、前記高電子移動度トランジスタのゲート電極と第2電源電圧との間に連結され、ゲート電極が第1ノードと連結されている第1トランジスタと、前記高電子移動度トランジスタのドレイン電極と前記第1ノードとの間に連結され、ゲート電極が前記高電子移動度トランジスタのゲート電極と連結されている第2トランジスタと、前記第1ノードと前記第2電源電圧との間に連結されている第1抵抗と、を含むことを特徴とする。
【0007】
上記目的を達成するためになされた本発明の一態様による電力半導体システムは、高電子移動度トランジスタと、前記高電子移動度トランジスタのゲート電極にゲート電圧(VG)を出力するゲートドライバと、前記高電子移動度トランジスタのゲート電極に連結されている短絡保護装置と、を含み、前記短絡保護装置は、前記ゲート電圧と前記高電子移動度トランジスタのドレイン電圧に基づいて、短絡保護電圧を出力する短絡検出回路と、前記短絡保護電圧に基づいて、前記高電子移動度トランジスタのゲート電圧を減少させる保護回路と、を含むことを特徴とする。
【発明の効果】
【0008】
本発明によれば、半導体装置内の特定回路で短絡が発生しても、短絡電流による高電子移動度トランジスタの破壊を防止することができ、これにより、信頼性が向上した高電子移動度トランジスタを含む半導体装置を提供することができる。
【図面の簡単な説明】
【0009】
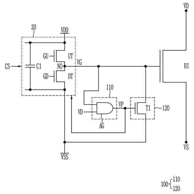
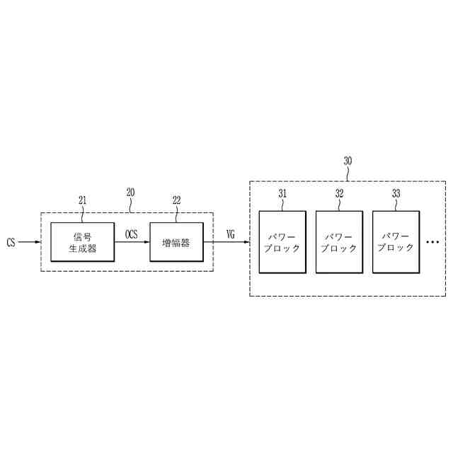
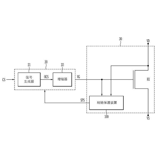
実施例による電力半導体システムを概略的に示すブロック図である。
ゲートドライバと半導体装置を具体的に説明するためのブロック図である。
実施例によるゲートドライバと半導体装置の構成および動作を説明するためのブロック図である。
実施例によるゲートドライバと半導体装置の構成および動作を具体的に説明するためのブロック図である。
正常状態と短絡状態で、高電子移動度トランジスタ(H1)の電流および電圧特性を示すグラフである。
実施例によるゲートドライバと半導体装置の構成を示す回路図である。
実施例による検出回路の動作を説明するためのフローチャートである。
実施例によるゲートドライバの動作を説明するためのフローチャートである。
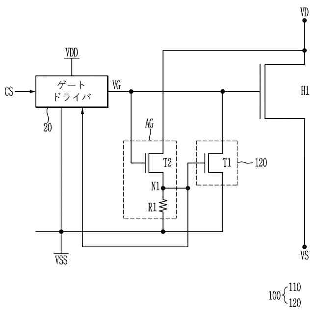
実施例によるゲートドライバと半導体装置を示す回路図である。
実施例によるゲートドライバと半導体装置を示す回路図である。
実施例によるゲートドライバと半導体装置を示す回路図である。
実施例によるゲートドライバと半導体装置を示す回路図である。
実施例によるゲートドライバと半導体装置を示す回路図である。
実施例によるゲートドライバと半導体装置を示す回路図である。
実施例によるゲートドライバと半導体装置を示す回路図である。
実施例によるゲートドライバと半導体装置を示す回路図である。
実施例によるゲートドライバと半導体装置を示す回路図である。
【発明を実施するための形態】
【0010】
以下、図面を参照して、本発明の様々な実施形態について、本発明が属する技術分野において通常の知識を有する者が容易に実施できるように詳細に説明する。本発明は、様々な異なる形態で実施することができ、ここで説明する実施例に限定されない。
(【0011】以降は省略されています)
この特許をJ-PlatPat(特許庁公式サイト)で参照する
関連特許
個人
高圧電気機器の開閉器
1日前
個人
電気を重力で発電装置
14日前
キヤノン電子株式会社
モータ
13日前
株式会社アイドゥス企画
減反モータ
1日前
トヨタ自動車株式会社
モータ
13日前
日産自動車株式会社
ロータシャフト
8日前
個人
非対称鏡像力を有する4層PWB電荷搬送体
8日前
ローム株式会社
モータドライバ回路
8日前
日産自動車株式会社
ロータシャフト
8日前
トヨタ自動車株式会社
ステータの製造装置
14日前
株式会社アイシン
電力変換装置
13日前
京商株式会社
模型用非接触電力供給システム
1日前
大阪瓦斯株式会社
充放電中継装置
14日前
本田技研工業株式会社
回転電機用ロータ
1日前
株式会社豊田自動織機
電力供給システム
13日前
ニデック株式会社
回転電機
13日前
大阪瓦斯株式会社
充放電中継装置
14日前
ルネサスエレクトロニクス株式会社
半導体装置
13日前
豊田合成株式会社
車両用非接触充電装置
13日前
株式会社豊田中央研究所
分散電源システム
8日前
個人
電動自動車用同期電動機の変速方法と駆動制御装置
15日前
パナソニック株式会社
分電盤
13日前
パナソニック株式会社
分電盤
13日前
パナソニック株式会社
分電盤
13日前
パナソニック株式会社
分電盤
13日前
キヤノン株式会社
振動型アクチュエータ及び電子機器
13日前
ローム株式会社
電源制御装置
8日前
株式会社GSユアサ
蓄電装置
8日前
三菱電機株式会社
回転電機ユニット
13日前
三菱電機株式会社
回転電機ユニット
13日前
キヤノン株式会社
振動波モータ、光学機器、及び電子機器
13日前
富士ウェーブ株式会社
無線電力伝送システム
13日前
トヨタ自動車株式会社
制御装置
1日前
トヨタ自動車株式会社
ロータ
1日前
MIRAI-LABO株式会社
電源装置
8日前
株式会社竹中工務店
発電システム
6日前
続きを見る
他の特許を見る