TOP
|
特許
|
意匠
|
商標
特許ウォッチ
Twitter
他の特許を見る
公開番号
2025155215
公報種別
公開特許公報(A)
公開日
2025-10-14
出願番号
2024058896
出願日
2024-04-01
発明の名称
スイッチング制御装置
出願人
株式会社デンソー
代理人
名古屋国際弁理士法人
主分類
H03K
17/14 20060101AFI20251006BHJP(基本電子回路)
要約
【課題】スイッチング素子の特性のばらつきによるスイッチングスルーレートの劣化を抑制する技術を提供する。
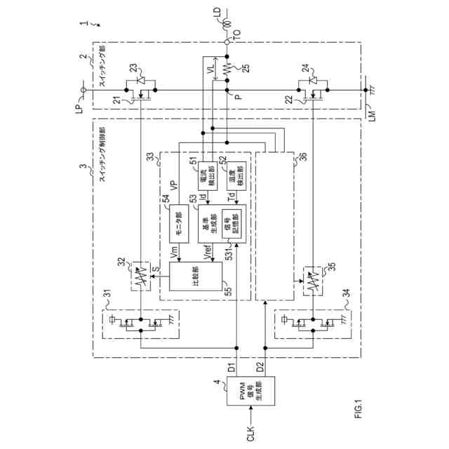
【解決手段】モニタ部54は、一つ以上のスイッチング素子21,22を有するスイッチング部2の出力信号を監視する。基準生成部53は、出力信号が実現するスルーレートの設計値を示す波形データに基づいて基準信号を生成する。スルーレート調整部32は、指示信号Sに従って、スイッチング素子21,22のゲート電圧が変化する速度を調整する。比較部55は、モニタ部54にて検出される出力信号と、基準生成部53にて生成される基準信号との比較結果を表す比較信号に従って、出力信号の波形が基準信号の波形に近づくように、指示信号Sを生成する。
【選択図】図1
特許請求の範囲
【請求項1】
一つ以上のスイッチング素子を有するスイッチング部(2)の出力信号を監視するように構成されたモニタ部(54)と、
前記出力信号が実現するスルーレートの設計値を示す波形データに基づいて基準信号を生成するように構成された基準生成部(531)と、
指示信号に従って、前記スイッチング素子のゲート電圧が変化する速度を調整するように構成されたスルーレート調整部(32)と、
前記モニタ部にて検出される前記出力信号と、前記基準生成部にて生成される前記基準信号との比較結果を表す比較信号に従って、前記出力信号の波形が前記基準信号の波形に近づくように、前記指示信号を生成する比較部(55)と、
を備えるスイッチング制御装置。
続きを表示(約 1,100 文字)
【請求項2】
請求項1に記載のスイッチング制御装置であって、
前記スイッチング部は、相補的にオンオフ駆動される二つの前記スイッチング素子を備え、
前記スルーレート調整部は、前記スイッチング素子毎に、前記ゲート電圧が変化する速度を調整するように構成された
スイッチング制御装置。
【請求項3】
請求項1に記載のスイッチング制御装置であって、
前記比較部は、前記出力信号と前記基準信号との差分を、前記比較信号として用いる、
スイッチング制御装置。
【請求項4】
請求項1に記載のスイッチング制御装置であって、
前記基準生成部は、前記スイッチング部の温度、及び前記スイッチング部を流れる負荷電流の大きさのうち少なくともいずれかに応じて、前記波形データを補正するように構成された、
スイッチング制御装置。
【請求項5】
請求項4に記載のスイッチング制御装置であって、
前記基準生成部は、前記スイッチング部の温度が、上昇する傾向にある場合に前記スルーレートが早くなり、下降する傾向にある場合に前記スルーレートが遅くなるように、前記波形データを補正するように構成された、
スイッチング制御装置。
【請求項6】
請求項4に記載のスイッチング制御装置であって、
前記基準生成部は、前記負荷電流が、増大する傾向にある場合に前記スルーレートが速くなり、減少する傾向にある場合に前記スルーレートが遅くなるように、前記波形データを補正するように構成された、
スイッチング制御装置。
【請求項7】
請求項4に記載のスイッチング制御装置であって、
前記基準生成部は、補正された前記波形データを記憶する不揮発性の記憶装置を備える、
スイッチング制御装置。
【請求項8】
請求項1に記載のスイッチング制御装置であって、
前記基準生成部は、前記スイッチング素子のゲートを駆動する駆動信号の信号レベルが変化するエッジタイミングに合わせて、前記基準信号を生成するように構成された、
スイッチング制御装置。
【請求項9】
請求項1に記載のスイッチング制御装置であって、
前記モニタ部は、前記出力信号から高周波ノイズを除去するように構成されたローパスフィルタを備える
スイッチング制御装置。
【請求項10】
請求項1に記載のスイッチング制御装置であって、
前記スルーレート調整部は、前記ゲート電圧を印加する線路に設けられ、前記指示信号に従って抵抗値が変化する可変抵抗器を備える
スイッチング制御装置。
(【請求項11】以降は省略されています)
発明の詳細な説明
【技術分野】
【0001】
本開示は、スイッチングスルーレートの精度を向上させる技術に関する。
続きを表示(約 1,500 文字)
【背景技術】
【0002】
スイッチング電源回路では、スイッチングスルーレートが、エミッションノイズや熱の発生に関係する。スイッチングスルーレートは、入力波形の変化に対して出力波形がどの程度追従するかを示す指標である。スイッチング電源回路は、出力電圧の精度、エミッションノイズ、及び熱に対する要求を満たすスイッチングスルーレートとなるように、設計、検証され、実際の回路に採用される。
【0003】
特許文献1には、スイッチング素子のターンオフ損失を減らすため、スイッチング素子の出力電圧のピークを検出すると、スイッチング素子のゲート電圧の制御速度を変化させることで、スイッチングスルーレートを変化させる技術が記載されている。
【先行技術文献】
【特許文献】
【0004】
特開2020-565607号公報
【発明の概要】
【発明が解決しようとする課題】
【0005】
ところで、スイッチング電源回路は、大電流化に伴い、エミッションノイズや熱の発生を抑制する必要性がより顕著になってきている。また、スイッチング素子として使用されるMOS型トランジスタは寄生容量のばらつきが大きく、この寄生容量のばらつきは、スイッチングスルースルーレートを設計値からばらつかせることになる。このばらつきを許容するために、従来技術では、エミッションノイズ、熱に対してマージンを持った設計が必要になり、エミッションノイズ対策部品の追加やECUサイズアップが必要となるという課題があった。
【0006】
本開示の1つの局面は、スイッチング素子の特性のばらつきによるスイッチングスルーレートの劣化を抑制する技術を提供する。
【課題を解決するための手段】
【0007】
本開示の一態様は、スイッチング制御装置であって、モニタ部(54)と、基準生成部(531)と、スルーレート調整部(32)と、比較部(55)と、を備える。モニタ部は、一つ以上のスイッチング素子を有するスイッチング部(2)の出力信号を監視するように構成される。基準生成部は、出力信号が実現するスルーレートの設計値を示す波形データに基づいて基準信号を生成するように構成される。スルーレート調整部は、指示信号に従って、スイッチング素子のゲート電圧が変化する速度を調整するように構成される。比較部は、モニタ部にて検出される出力信号と、基準生成部にて生成される基準信号との比較結果を表す比較信号に従って、出力信号の波形が基準信号の波形に近づくように、指示信号を生成する。
【0008】
このような構成によれば、スイッチング素子の特性のばらつきがあっても、出力信号の波形を、スルーレートの設計値を示す基準信号の波形に近づけることができるため、スルーレートの劣化を抑制することができる。
【図面の簡単な説明】
【0009】
スイッチング電源回路の構成を示すブロック図を含んだ回路図である。
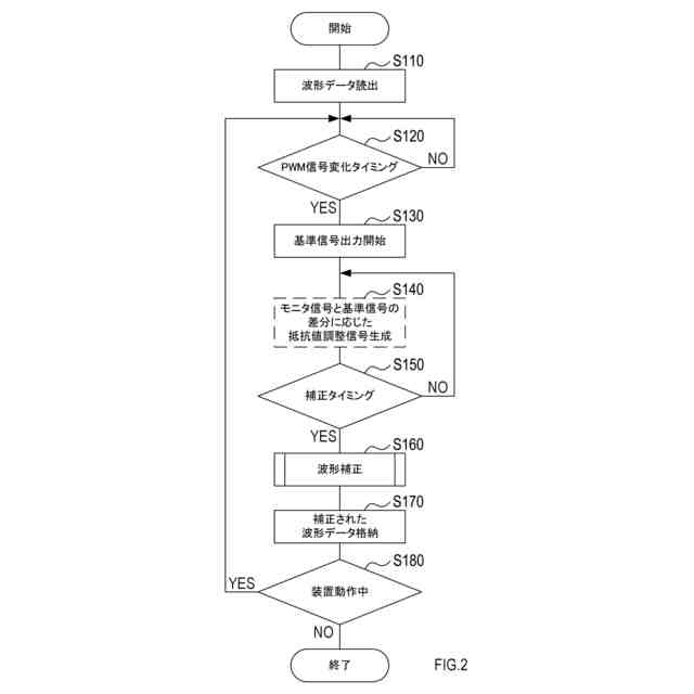
基準生成部での処理内容を示すフローチャートである。
波形補正処理のフローチャートである。
スイッチング電源回路各部の信号波形を示す説明図である。
【発明を実施するための形態】
【0010】
以下、図面を参照しながら、本開示の実施形態を説明する。
[1.構成]
図1に示すスイッチング電源回路1は、例えば、モータ駆動又は電力供給に用いられる。スイッチング電源回路1は、スイッチング部2と、スイッチング制御部3と、PWM信号生成部4とを備える。
(【0011】以降は省略されています)
この特許をJ-PlatPat(特許庁公式サイト)で参照する
関連特許
エイブリック株式会社
増幅器
6日前
エイブリック株式会社
増幅器
13日前
エイブリック株式会社
増幅回路
7日前
日本電波工業株式会社
圧電振動片
5日前
株式会社半導体エネルギー研究所
駆動回路
16日前
TDK株式会社
電子部品
5日前
TDK株式会社
電子部品
6日前
日清紡マイクロデバイス株式会社
演算増幅器
14日前
エイブリック株式会社
電流制限回路及び電流制限装置
13日前
太陽誘電株式会社
フィルタ及びマルチプレクサ
7日前
エイブリック株式会社
出力制御回路及び電圧出力回路
13日前
アルプスアルパイン株式会社
センサ装置
8日前
株式会社NTTドコモ
リニアライザ
8日前
ローム株式会社
発振回路
5日前
ローム株式会社
発振回路
16日前
ローム株式会社
半導体装置
12日前
ローム株式会社
半導体装置
6日前
株式会社村田製作所
高周波回路および通信装置
7日前
エスアイアイ・クリスタルテクノロジー株式会社
発振器
13日前
株式会社村田製作所
フィルタ装置
6日前
株式会社村田製作所
移相回路
5日前
日立ヴァンタラ株式会社
ストレージシステム
16日前
日本放送協会
符号化器、復号器、送信装置及び受信装置
1日前
NTN株式会社
状態監視システム
13日前
ネオアーク株式会社
原子発振器及びその動作方法
7日前
株式会社村田製作所
弾性波フィルタ及び高周波回路
12日前
三菱電機株式会社
電流切替型DAC
6日前
セイコーNPC株式会社
発振器
5日前
株式会社デンソー
スイッチング制御装置
1日前
エスアイアイ・クリスタルテクノロジー株式会社
ガスセンサ
13日前
三菱重工業株式会社
フィルタ装置
12日前
株式会社村田製作所
フィルタ回路
16日前
国立大学法人 東京大学
コンパレータ回路
16日前
株式会社村田製作所
弾性波フィルタ及び高周波モジュール
19日前
ローム株式会社
判定回路、半導体装置
12日前
株式会社村田製作所
弾性波フィルタ及び高周波モジュール
19日前
続きを見る
他の特許を見る