TOP
|
特許
|
意匠
|
商標
特許ウォッチ
Twitter
他の特許を見る
10個以上の画像は省略されています。
公開番号
2025143652
公報種別
公開特許公報(A)
公開日
2025-10-02
出願番号
2024042990
出願日
2024-03-19
発明の名称
状態監視システム
出願人
NTN株式会社
代理人
弁理士法人深見特許事務所
主分類
H03K
19/0175 20060101AFI20250925BHJP(基本電子回路)
要約
【課題】多種の出力仕様のセンサを接続することが可能な状態監視装置を提供する。
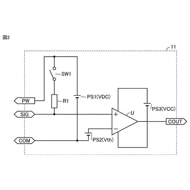
【解決手段】状態監視装置1は、センサからの信号の入力回路を少なくとも備える。センサ入力回路11は、電源端子PW、信号入力端子SIG、および基準端子COMと、信号入力端子SIGに接続される第1入力ノード(+)と基準電圧が与えられる第2入力ノード(-)とを有する比較回路Uと、電源端子PWと信号入力端子SIGとの間に直列に接続された第1スイッチ素子SW1および第1電流制限素子R1とを含む。
【選択図】図2
特許請求の範囲
【請求項1】
センサからの信号の入力回路を少なくとも備える状態監視装置であって、
前記入力回路は、
電源端子、信号入力端子、および基準端子と、
前記信号入力端子に接続される第1入力ノードと基準電圧が与えられる第2入力ノードとを有する比較回路と、
前記電源端子と前記信号入力端子との間に直列に接続された第1スイッチ素子および第1電流制限素子とを含む、状態監視装置。
続きを表示(約 790 文字)
【請求項2】
前記入力回路は、
前記電源端子と前記基準端子との間に第1の電源電圧を供給する第1電源と、
前記基準端子と前記第2入力ノードとの間に前記基準電圧を供給する基準電源とをさらに含む、請求項1に記載の状態監視装置。
【請求項3】
前記基準電源は、DC-DCコンバータ、D/Aコンバータまたは分圧回路を含む可変電圧源である、請求項2に記載の状態監視装置。
【請求項4】
前記第1スイッチ素子は、前記第1電流制限素子を経由して前記電源端子と前記信号入力端子とを接続する電流経路の開閉を切替えることが可能に構成された機械スイッチ、電子スイッチ、ジャンパーまたはヒューズのいずれかであり、
前記第1電流制限素子は、オーム性素子または非オーム性素子である、請求項1に記載の状態監視装置。
【請求項5】
前記センサは、状態監視対象の回転を監視する回転センサであり、
前記比較回路の出力を受けて前記状態監視対象の回転速度を検出する処理回路をさらに備える、請求項1に記載の状態監視装置。
【請求項6】
前記入力回路は、
前記基準端子と前記信号入力端子との間に直列に接続された第2スイッチ素子と第2電流制限素子とをさらに含む、請求項1に記載の状態監視装置。
【請求項7】
前記入力回路は、第1抵抗素子と第2抵抗素子とをさらに備え、
前記第1入力ノードは、前記第1抵抗素子を介して前記信号入力端子と接続され、
前記第2抵抗素子は、前記第1入力ノードと前記基準端子との間に接続され、
前記第1入力ノードには、前記信号入力端子の電圧を前記第1抵抗素子および前記第2抵抗素子によって分圧した電圧が与えられる、請求項1に記載の状態監視装置。
発明の詳細な説明
【技術分野】
【0001】
本開示は、産業機械向け状態監視システムに関する。
続きを表示(約 1,500 文字)
【背景技術】
【0002】
産業機械の運転状態を監視して故障などを早期に発見する状態監視システムは、監視対象の機器の回転速度などを検出する各種センサからの信号を受ける入力回路を備えている。たとえば、特許第2730112号公報(特許文献1)は、近接スイッチ、光電スイッチ、超音波スイッチ等の直流2線式センサからの信号を受ける回路が開示されている。
【先行技術文献】
【特許文献】
【0003】
特許第2730112号公報
【発明の概要】
【発明が解決しようとする課題】
【0004】
特許第2730112号公報(特許文献1)に開示された構成では、入力回路が直流2線式センサの信号に特化しており、他の形式、たとえば直流3線式のセンサの信号、電圧パルス信号などは入力できない。
【0005】
状態監視装置は、監視対象の構造や構成によって、状態監視に必要な情報の収集方法に制約を受ける。具体的には、監視対象に特定のセンサしか設置できないこと、同じ機能を持った出力仕様が異なるセンサが既に監視対象に設置されていることなどが挙げられる。
【0006】
状態監視装置に入力できる回転信号の種別が限定されることによって、前者の場合では、状態監視装置の入力回路に対応するセンサが設置できずに回転信号の計測ができないこと、後者の場合では、既設のセンサからの信号が利用できずにセンサを追加することで余計なコストを要求されることなどの問題がある。
【0007】
本開示は、上記の課題を解決する状態監視装置であって、多種の出力仕様のセンサを接続することが可能な状態監視装置を提供することを目的とする。
【課題を解決するための手段】
【0008】
本開示は、センサからの信号の入力回路を少なくとも備える状態監視装置に関する。入力回路は、電源端子、信号入力端子、および基準端子と、信号入力端子に接続される第1入力ノードと基準電圧が与えられる第2入力ノードとを有する比較回路と、電源端子と信号入力端子との間に直列に接続された第1スイッチ素子および第1電流制限素子とを含む。
【発明の効果】
【0009】
本開示の状態監視装置によれば、入力回路を交換しなくても、多種の出力仕様のセンサ出力信号を入力することができる。
【図面の簡単な説明】
【0010】
状態監視装置と周辺の装置の構成と接続関係とを示した図である。
状態監視装置1に含まれるセンサ入力回路11の構成を示す図である。
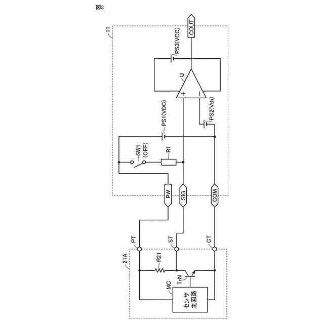
センサ入力回路と直流3線式センサ(負荷内蔵型)との接続状態を説明するための図である。
センサ入力回路と直流3線式センサ(負荷非内蔵型)との接続状態を説明するための図である。
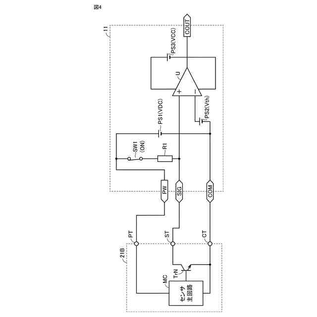
センサ入力回路と直流2線式センサとの接続状態を説明するための図である。
図3から図5に示した直流3線式または直流2線式センサを接続した際のセンサ入力回路の動作を説明するための動作波形図である。
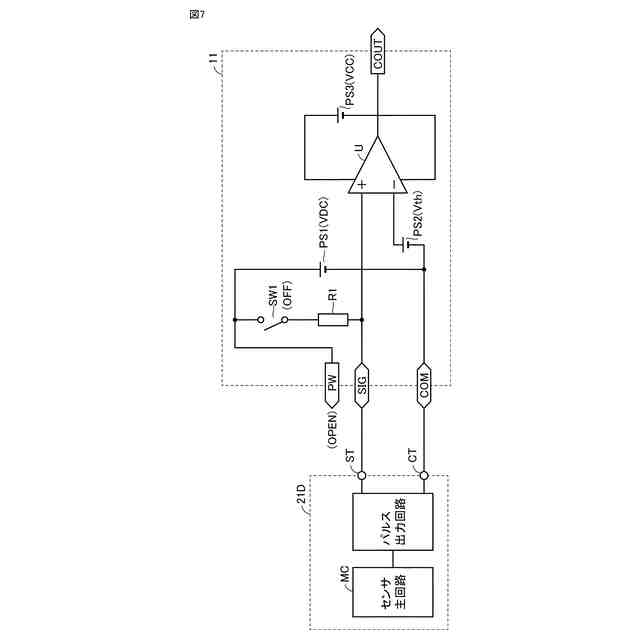
センサ入力回路とパルス出力型センサとの接続状態を説明するための図である。
パルス出力型センサを接続した際のセンサ入力回路の動作を説明するための動作波形図である。
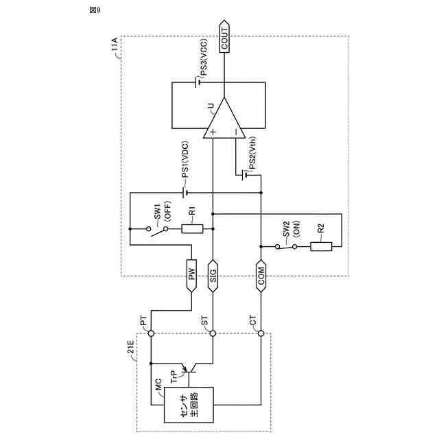
センサ入力回路とPNP型直流3線式センサとの接続状態を説明するための図である。
PNP型直流3線式センサを接続した際のセンサ入力回路の動作を説明するための動作波形図である。
入力電圧のレンジが拡大されたセンサ入力回路の構成を示す図である。
【発明を実施するための形態】
(【0011】以降は省略されています)
この特許をJ-PlatPat(特許庁公式サイト)で参照する
関連特許
NTN株式会社
焼成軸受
4日前
NTN株式会社
焼成軸受
4日前
NTN株式会社
等速自在継手の外側継手部材
17日前
エイブリック株式会社
増幅器
25日前
エイブリック株式会社
増幅器
18日前
エイブリック株式会社
増幅回路
19日前
株式会社大真空
圧電振動デバイス
3か月前
日本電波工業株式会社
圧電振動片
17日前
エイブリック株式会社
電圧検出器
2か月前
日本電波工業株式会社
圧電デバイス
2か月前
ローム株式会社
オペアンプ
2か月前
ローム株式会社
オペアンプ
2か月前
ローム株式会社
オペアンプ
2か月前
株式会社トーキン
ノイズフィルタ
1か月前
個人
誤り訂正装置及び誤り訂正方法
2か月前
株式会社半導体エネルギー研究所
駆動回路
28日前
株式会社大真空
恒温槽型圧電発振器
2か月前
三菱電機株式会社
半導体装置
2か月前
株式会社村田製作所
増幅回路
2か月前
TDK株式会社
電子部品
18日前
TDK株式会社
電子部品
17日前
ローム株式会社
半導体集積回路
3か月前
株式会社村田製作所
高周波回路
2か月前
ローム株式会社
オペアンプ回路
2か月前
ローム株式会社
オペアンプ回路
2か月前
ローム株式会社
半導体集積回路
2か月前
ローム株式会社
半導体集積回路
2か月前
ローム株式会社
オペアンプ回路
2か月前
ローム株式会社
自己診断システム
6日前
住友電気工業株式会社
高周波増幅器
1か月前
株式会社村田製作所
弾性波フィルタ
1か月前
三菱電機株式会社
高周波増幅器モジュール
今日
京セラ株式会社
弾性波装置、分波器及び通信装置
2か月前
ローム株式会社
駆動回路
2か月前
日清紡マイクロデバイス株式会社
演算増幅器
26日前
ローム株式会社
駆動回路
2か月前
続きを見る
他の特許を見る