TOP
|
特許
|
意匠
|
商標
特許ウォッチ
Twitter
他の特許を見る
10個以上の画像は省略されています。
公開番号
2025146165
公報種別
公開特許公報(A)
公開日
2025-10-03
出願番号
2024046802
出願日
2024-03-22
発明の名称
判定回路、半導体装置
出願人
ローム株式会社
代理人
弁理士法人太陽国際特許事務所
主分類
H03M
1/12 20060101AFI20250926BHJP(基本電子回路)
要約
【課題】マイクロコンピュータのソフトウエアによって実行される処理を分岐判定の処理及び判定後の処理に切り分けて、分岐判定の処理の少なくとも一部分を実行するハードウエアを備える判定回路を提供する。
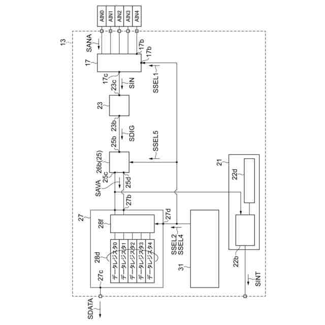
【解決手段】判定回路13は、アナログ信号SANAを受ける入力及び出力を有する入力回路17と、入力回路17の出力からの入力信号から変換値SDIGを生成するアナログディジタル変換回路13、変換値SDIGにディジタル演算を行って演算結果を生成する演算回路25、並びに演算結果及び変換値の少なくとも一方を中央処理装置に提供するように構成される出力、を含む処理回路19と、演算結果を閾値と比較して比較結果を生成すると共に、比較結果が割込条件を満たすことを示すことに応答して割込信号SINTを生成するように構成される比較回路21を備え、アナログディジタル変換回路23は、少なくとも1つのアナログディジタル変換器を含む。
【選択図】図1
特許請求の範囲
【請求項1】
1又は複数のアナログ信号を受けるように構成される入力及び出力を有する入力回路と、
前記入力回路の前記出力からの1又は複数の入力信号を受けると共に受けた前記入力信号からそれぞれの変換値を生成するように構成されたアナログディジタル変換回路、前記変換値にディジタル演算を行って演算結果を生成するように構成される演算器を含む演算回路、並びに前記演算結果及び前記変換値の少なくとも一方を中央処理装置に提供するように構成される出力、を含む処理回路と、
前記演算結果を閾値と比較して比較結果を生成すると共に、前記比較結果が割込条件を満たすことを示すことに応答して割込信号を生成する、ように構成される比較回路と、
を備え、
前記アナログディジタル変換回路は、少なくとも1つのアナログディジタル変換器を含む、
判定回路。
続きを表示(約 2,300 文字)
【請求項2】
前記入力回路の前記入力は、更に、選択信号を受けるように構成され、
前記入力回路は、前記選択信号に応じて前記アナログ信号から選択された対象信号を前記入力回路の前記出力に提供するように構成されるセレクタ回路を含み、
前記入力回路は、前記アナログ信号を1又は複数の時刻において取り込むと共に前記入力信号を提供し、
前記アナログディジタル変換器は、前記時刻において取り込まれた前記入力信号の前記変換値を生成するように構成される、
請求項1に記載された判定回路。
【請求項3】
前記演算回路は、平均化回路及び減算回路の少なくとも一方を前記演算器として含む、
請求項2に記載された判定回路。
【請求項4】
前記演算回路には、前記平均化回路が前記演算器として提供され、
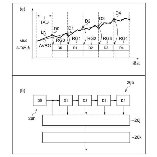
前記平均化回路は、前記演算器において、前記変換値のうち直近の前記変換値及び予め決められた数の過去時刻における前記変換値の平均化を前記ディジタル演算として行う、
請求項3に記載された判定回路。
【請求項5】
前記演算回路の前記平均化回路は、前記アナログディジタル変換器からの前記変換値を受けるように構成される1又は複数の第1入力、前記演算結果を示す平均化信号を提供するように構成される第1出力、及び前記ディジタル演算を適用せずに前記アナログディジタル変換器からの前記変換値を提供するように構成される複数の第2出力を有し、
前記処理回路は、データレジスタ回路を含み、
前記データレジスタ回路は、前記平均化回路の前記第2出力からの複数の信号及び第2選択信号を受けるように構成される複数の入力、並びに複数の出力を有し、
前記データレジスタ回路は、前記平均化回路の前記第2出力からの前記変換値を格納する複数のレジスタを含み、
前記データレジスタ回路は、前記第2選択信号に応じて、前記平均化回路の前記第2出力からの前記変換値の少なくとも1つを出力するように構成される、
請求項3に記載された判定回路。
【請求項6】
前記平均化回路は、前記変換値のうち予め決められた数の過去時刻及び直近における前記変換値の相加平均の値を生成し、
前記平均化回路は、平均化演算のために前記変換値を格納するシフトレジスタと、
前記シフトレジスタのそれぞれの出力に接続された加算器と、
前記加算器の出力に接続されると共に前記相加平均に係る前記変換値の数による除算を行う除算器と
を含む、
請求項3に記載された判定回路。
【請求項7】
前記演算回路には、前記減算回路が前記演算器として提供され、
前記減算回路は、前記演算器において、前記演算結果を示す減算信号を提供するように構成される第1出力、及び前記ディジタル演算の適用せずに前記アナログディジタル変換器からの前記変換値を提供するように構成される複数の第2出力を有する、
請求項3に記載された判定回路。
【請求項8】
前記処理回路は、複数のデータレジスタ回路を含み、
前記データレジスタ回路は、前記アナログディジタル変換器の出力からの信号及び第3選択信号を受けるように構成される複数の入力、及び複数の出力を有し、
前記データレジスタ回路は、前記アナログディジタル変換器の前記出力からの前記信号を格納値として格納するように構成され、
前記データレジスタ回路は、前記第3選択信号に応じて前記格納値のうちの少なくとも2つの前記格納値を前記減算回路に提供するように構成される、
請求項3に記載された判定回路。
【請求項9】
前記アナログディジタル変換器は、前記入力回路からの前記入力信号のうちの第1対象信号のアナログディジタル変換を第1変換サイクルにおいて行うと共に、前記入力回路からの前記入力信号のうちの前記第1対象信号と異なる第2対象信号のアナログディジタル変換を前記第1変換サイクルと異なる第2変換サイクルにおいて行い、
前記減算回路は、前記第1対象信号からの第1変換値と前記第2対象信号からの第2変換値との減算を前記ディジタル演算として行って減算信号を生成するように構成される、
請求項3に記載された判定回路。
【請求項10】
前記入力回路は、前記入力からの前記アナログ信号を保持するように構成されるサンプルホールド回路を含み、
前記サンプルホールド回路は、ある時刻において、前記入力回路の前記入力からの信号のうちの第1対象信号のサンプルホールドを行うと共に、前記入力回路の前記入力からの前記信号のうちの前記第1対象信号と異なる第2対象信号のサンプルホールドを行い、
前記セレクタ回路は、前記アナログディジタル変換器に、前記第1対象信号の第1サンプルホールド値及び前記第2対象信号の第2サンプルホールド値を順に提供し、
前記アナログディジタル変換器は、前記第1サンプルホールド値のアナログディジタル変換を第1変換サイクルにおいて行って第1変換値を生成すると共に、前記第2サンプルホールド値のアナログディジタル変換を前記第1変換サイクルと異なる第2変換サイクルにおいて行って第2変換値を生成し、
前記減算回路は、前記第1変換値と前記第2変換値との減算を前記ディジタル演算として行う、
請求項3に記載された判定回路。
(【請求項11】以降は省略されています)
発明の詳細な説明
【技術分野】
【0001】
本開示は、判定回路、及び半導体装置に関する。
続きを表示(約 1,400 文字)
【背景技術】
【0002】
特許文献1は、入力アナログ信号のノイズの影響による誤判定を回避することを開示する。
【先行技術文献】
【特許文献】
【0003】
特開2001-148630号公報
【発明の概要】
【発明が解決しようとする課題】
【0004】
マイクロコンピュータを内蔵する半導体装置において、マイクロコンピュータは、半導体装置に搭載される内部回路を制御するだけでなく、半導体装置に接続される外部機器の制御も行う。具体的には、半導体装置は、外部機器からの信号の変化に応じて分岐するいくつかの処理を行うことが求められる。これ故に、マイクロコンピュータのソフトウエアによる処理は、分岐判定の処理と判定後の処理とを含む。特に、分岐判定の処理は、判定後の処理の有無に関係なく、繰り返し行われる。
【0005】
判定後の処理を行うマイクロコンピュータは、マイクロコンピュータの演算ユニットを使用できる。これに従って、判定後の処理をハードウエアとして半導体装置に新たに設けることは、良い方策とならない。
【0006】
これに対して、分岐判定の処理の繰り返し実行をハードウエアが実行することは、マイクロコンピュータのソフトウエア処理の負担を軽くする。
【0007】
求められていることは、マイクロコンピュータのソフトウエアにおける処理の切り分けである。
【0008】
また、外部機器からの信号は、多くの場合、時系列のアナログ信号である。これ故に、これらのアナログ信号は、半導体装置に内蔵されるA/D変換器によってディジタル信号に変換されて、マイクロコンピュータのソフトウエアによって処理されるまでレジスタに格納されている。この待ち時間は、ソフトウエア処理における繁忙の程度に依存する。マイクロコンピュータは、潜在的に存在する待ち時間を利用して、分岐判定の処理をハードウエアによって実行することができる。このハードウエアは、分岐判定の処理結果が判定後の処理を求めることを、マイクロコンピュータに伝える。
【0009】
本開示は、マイクロコンピュータによって実行される処理を分岐判定の処理及び判定後の処理に切り分けると共に、分岐判定の処理の少なくとも一部分を実行するハードウエアを備える判定回路及び半導体装置を提供することを目的とする。
【課題を解決するための手段】
【0010】
本開示の第1態様に係る判定回路は、1又は複数のアナログ信号を受けるように構成される入力及び出力を有する入力回路と、前記入力回路の前記出力からの1又は複数の入力信号を受けると共に受けた前記入力信号からそれぞれの変換値を生成するように構成されたアナログディジタル変換回路、前記変換値にディジタル演算を行って演算結果を生成するように構成される演算器を含む演算回路、並びに前記演算結果及び前記変換値の少なくとも一方を中央処理装置に提供するように構成される出力、を含む処理回路と、前記演算結果を閾値と比較して比較結果を生成すると共に、前記比較結果が割込条件を満たすことを示すことに応答して割込信号を生成する、ように構成される比較回路と、を備え、前記アナログディジタル変換回路は、少なくとも1つのアナログディジタル変換器を含む。
(【0011】以降は省略されています)
この特許をJ-PlatPat(特許庁公式サイト)で参照する
関連特許
エイブリック株式会社
増幅器
22日前
エイブリック株式会社
増幅器
15日前
エイブリック株式会社
増幅回路
16日前
エイブリック株式会社
電圧検出器
2か月前
株式会社大真空
圧電振動デバイス
2か月前
日本電波工業株式会社
圧電振動片
14日前
日本電波工業株式会社
圧電デバイス
2か月前
株式会社トーキン
ノイズフィルタ
1か月前
ローム株式会社
オペアンプ
2か月前
ローム株式会社
オペアンプ
2か月前
ローム株式会社
オペアンプ
2か月前
株式会社半導体エネルギー研究所
駆動回路
25日前
三菱電機株式会社
半導体装置
2か月前
個人
誤り訂正装置及び誤り訂正方法
2か月前
株式会社大真空
恒温槽型圧電発振器
2か月前
株式会社村田製作所
増幅回路
1か月前
ローム株式会社
オペアンプ回路
2か月前
ローム株式会社
オペアンプ回路
2か月前
株式会社村田製作所
高周波回路
1か月前
TDK株式会社
電子部品
14日前
ローム株式会社
半導体集積回路
2か月前
TDK株式会社
電子部品
15日前
ローム株式会社
オペアンプ回路
2か月前
ローム株式会社
半導体集積回路
2か月前
ローム株式会社
オシレータ回路
3か月前
ローム株式会社
半導体集積回路
2か月前
ローム株式会社
自己診断システム
3日前
株式会社村田製作所
弾性波フィルタ
1か月前
京セラ株式会社
弾性波装置、分波器及び通信装置
2か月前
住友電気工業株式会社
高周波増幅器
1か月前
ローム株式会社
駆動回路
2か月前
ローム株式会社
駆動回路
2か月前
ローム株式会社
A/Dコンバータ回路
2か月前
ローム株式会社
遅延回路
2か月前
日清紡マイクロデバイス株式会社
演算増幅器
23日前
ローム株式会社
A/Dコンバータ回路
2か月前
続きを見る
他の特許を見る