TOP
|
特許
|
意匠
|
商標
特許ウォッチ
Twitter
他の特許を見る
公開番号
2025154149
公報種別
公開特許公報(A)
公開日
2025-10-10
出願番号
2024057001
出願日
2024-03-29
発明の名称
車両用の電力供給システム、車両用の給電装置、中間装置、および、車両用の給電アセンブリ
出願人
株式会社シマノ
代理人
個人
,
個人
主分類
H02J
7/00 20060101AFI20251002BHJP(電力の発電,変換,配電)
要約
【課題】車両用の電池を好適に充電できる車両用の電力供給システム、車両用の給電装置、中間装置、および、車両用の給電アセンブリを提供する。
【解決手段】電力供給システムは、車両用の電力供給システムであって、前記車両の外部に設けられ、給電部を含む給電装置と、前記給電装置から給電される電力によって前記車両用の電池を充電するように構成され、前記給電部に接続可能に構成される充電部を含む充電装置と、を備え、前記給電装置は、前記給電装置と前記充電装置との接続状態を判定するように構成される接続状態判定部を含む。
【選択図】図3
特許請求の範囲
【請求項1】
車両用の電力供給システムであって、
前記車両の外部に設けられ、給電部を含む給電装置と、
前記給電装置から給電される電力によって前記車両用の電池を充電するように構成され、前記給電部に接続可能に構成される充電部を含む充電装置と、を備え、
前記給電装置は、前記給電装置と前記充電装置との接続状態を判定するように構成される接続状態判定部を含む、電力供給システム。
続きを表示(約 1,500 文字)
【請求項2】
前記給電部は、給電部抵抗回路を含み、
前記充電部は、充電部抵抗回路を含み、
前記給電部抵抗回路は、第1給電部ラインと、第2給電部ラインと、を含み、
前記充電部抵抗回路は、第1充電部ラインと、第2充電部ラインと、を含み、
前記充電部が前記給電部に接続されると、前記給電部と前記充電部との間において、前記第1充電部ラインと前記第1給電部ラインとが電気的に接続され、前記第2給電部ラインと前記第2充電部ラインとが電気的に接続される、請求項1に記載の電力供給システム。
【請求項3】
前記充電部抵抗回路は、
前記第1充電部ラインと前記第2充電部ラインとの間に接続されるプルアップ抵抗と、
前記第2充電部ラインと接地との間に接続される第1プルダウン抵抗と、を有する、請求項2に記載の電力供給システム。
【請求項4】
前記給電部抵抗回路は、前記第2給電部ラインと接地との間に接続される第2プルダウン抵抗を有する、請求項3に記載の電力供給システム。
【請求項5】
前記電池は、第1電池、および、前記第1電池と異なる第2電池を含み、
前記充電装置は、
前記第1電池を充電するように構成される第1充電装置と、
前記第2電池を充電するように構成される第2充電装置と、を含み、
前記給電装置は、前記第1充電装置および前記第2充電装置の一方と接続されるように構成され、
前記接続状態は、
前記第1充電装置が前記給電装置に接続する第1接続状態と、
前記第2充電装置が前記給電装置に接続する第2接続状態と、を含み、
前記接続状態判定部は、前記接続状態が前記第1接続状態および前記第2接続状態のいずれであるかを判定するように構成される、請求項4に記載の電力供給システム。
【請求項6】
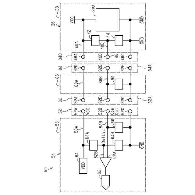
前記給電装置と前記充電装置との間に接続される中間装置をさらに備え、
前記接続状態判定部は、前記中間装置を介して前記充電部が前記給電部に接続されると、前記給電装置と前記充電装置との間に前記中間装置が接続されているか否かを判定するように構成される、請求項2に記載の電力供給システム。
【請求項7】
前記接続状態判定部は、前記給電装置と前記充電装置との間に接続される前記中間装置の種類を判定するように構成される、請求項6に記載の電力供給システム。
【請求項8】
前記中間装置は、前記給電部に接続可能に構成される第1中間部と、前記充電部に接続可能に構成される第2中間部と、前記第1中間部と前記第2中間部との間に設けられる中間部抵抗回路と、を含み、
前記中間部抵抗回路は、
前記第1給電部ラインおよび前記第1充電部ラインに電気的に接続される第1中間部ラインと、
前記第2給電部ラインおよび前記第2充電部ラインに電気的に接続される第2中間部ラインと、
前記第2中間部ラインと接地との間に接続される第3プルダウン抵抗と、を有する、請求項6に記載の電力供給システム。
【請求項9】
前記接続状態判定部は、前記接続状態が異常状態か否かを判定するように構成される、請求項2に記載の電力供給システム。
【請求項10】
前記接続状態判定部は、前記第2充電部ラインと接地との間の状態判定電圧が所定範囲外の場合、前記接続状態が異常状態であると判定するように構成される、請求項9に記載の電力供給システム。
(【請求項11】以降は省略されています)
発明の詳細な説明
【技術分野】
【0001】
本開示は、車両用の電力供給システム、車両用の給電装置、中間装置、および、車両用の給電アセンブリに関する。
続きを表示(約 1,900 文字)
【背景技術】
【0002】
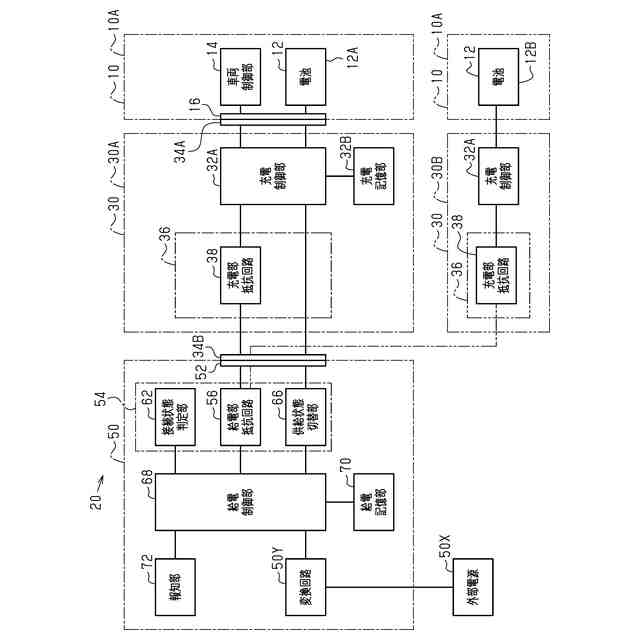
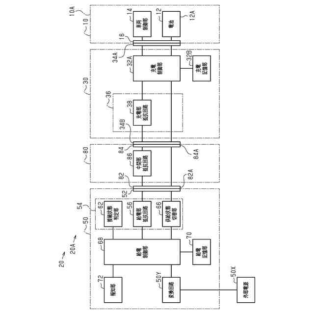
特許文献1は、車両の外部に設けられる給電装置によって車両用の電池を充電する電力供給システムを開示する。
【先行技術文献】
【特許文献】
【0003】
特開2016-199235号公報
【発明の概要】
【発明が解決しようとする課題】
【0004】
本開示の目的の1つは、車両用の電池を好適に充電できる車両用の電力供給システム、車両用の給電装置、中間装置、および、車両用の給電アセンブリを提供することである。
【課題を解決するための手段】
【0005】
本開示の第1側面に従う電力供給システムは、車両用の電力供給システムであって、前記車両の外部に設けられ、給電部を含む給電装置と、前記給電装置から給電される電力によって前記車両用の電池を充電するように構成され、前記給電部に接続可能に構成される充電部を含む充電装置と、を備え、前記給電装置は、前記給電装置と前記充電装置との接続状態を判定するように構成される接続状態判定部を含む。
第1側面の電力供給システムによれば、給電装置が含む接続状態判定部が、給電装置と充電装置との接続状態を判定できる。したがって、給電装置は、車両用の電池を好適に充電できる。
【0006】
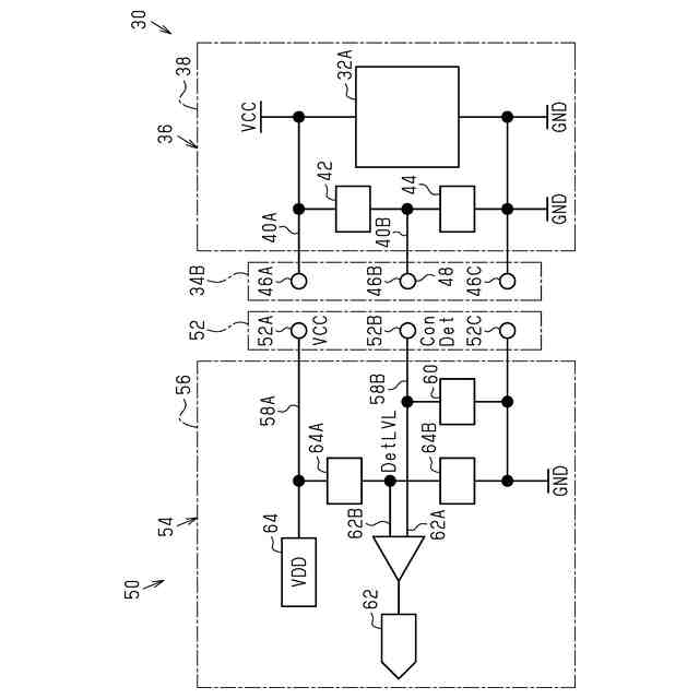
本開示の第1側面に従う第2側面の電力供給システムにおいて、前記給電部は、給電部抵抗回路を含み、前記充電部は、充電部抵抗回路を含み、前記給電部抵抗回路は、第1給電部ラインと、第2給電部ラインと、を含み、前記充電部抵抗回路は、第1充電部ラインと、第2充電部ラインと、を含み、前記充電部が前記給電部に接続されると、前記給電部と前記充電部との間において、前記第1充電部ラインと前記第1給電部ラインとが電気的に接続され、前記第2給電部ラインと前記第2充電部ラインとが電気的に接続される。
第2側面の電力供給システムによれば、充電部が給電部に接続されると第1充電部ラインと第1給電部ラインとが電気的に接続され、第2給電部ラインと第2充電部ラインとが電気的に接続される。したがって、接続状態において、充電部抵抗回路が給電部抵抗回路に好適に接続できる。
【0007】
本開示の第2側面に従う第3側面の電力供給システムにおいて、前記充電部抵抗回路は、前記第1充電部ラインと前記第2充電部ラインとの間に接続されるプルアップ抵抗と、前記第2充電部ラインと接地との間に接続される第1プルダウン抵抗と、を有する。
第3側面の電力供給システムによれば、プルアップ抵抗および第1プルダウン抵抗によって給電部抵抗回路および充電部抵抗回路の電圧を好適に変化させられる。
【0008】
本開示の第2側面または第3側面に従う第4側面の電力供給システムにおいて、前記給電部抵抗回路は、前記第2給電部ラインと接地との間に接続される第2プルダウン抵抗を有する。
第4側面の電力供給システムによれば、第2プルダウン抵抗によって給電部抵抗回路および充電部抵抗回路の電圧を好適に変化させられる。
【0009】
本開示の第4側面に従う第5側面の電力供給システムにおいて、前記電池は、第1電池、および、前記第1電池と異なる第2電池を含み、前記充電装置は、前記第1電池を充電するように構成される第1充電装置と、前記第2電池を充電するように構成される第2充電装置と、を含み、前記給電装置は、前記第1充電装置および前記第2充電装置の一方と接続されるように構成され、前記接続状態は、前記第1充電装置が前記給電装置に接続する第1接続状態と、前記第2充電装置が前記給電装置に接続する第2接続状態と、を含み、前記接続状態判定部は、前記接続状態が前記第1接続状態および前記第2接続状態のいずれであるかを判定するように構成される。
第5側面の電力供給システムによれば、給電装置が第1充電装置と接続される第1接続状態、および、第2充電装置と接続される第2接続状態のいずれであるかを判定できる。
【0010】
本開示の第2側面から第5側面のいずれか1つに従う第6側面の電力供給システムにおいて、前記給電装置と前記充電装置との間に接続される中間装置をさらに備え、前記接続状態判定部は、前記中間装置を介して前記充電部が前記給電部に接続されると、前記給電装置と前記充電装置との間に前記中間装置が接続されているか否かを判定するように構成される。
第6側面の電力供給システムによれば、中間装置が接続されているか否かを、給電装置が判定できる。
(【0011】以降は省略されています)
この特許をJ-PlatPat(特許庁公式サイト)で参照する
関連特許
株式会社シマノ
エサ箱
2日前
株式会社シマノ
ルアー
1か月前
株式会社シマノ
ルアー
1か月前
株式会社シマノ
制御装置
18日前
株式会社シマノ
釣糸ガイド
23日前
株式会社シマノ
電動リール
10日前
株式会社シマノ
釣糸ガイド
23日前
株式会社シマノ
釣糸巻取部品
10日前
株式会社シマノ
魚釣用リール
23日前
株式会社シマノ
釣糸ガイドカバー
23日前
株式会社シマノ
クーラーボックス
2日前
株式会社シマノ
フィッシングシューズ
1か月前
株式会社シマノ
魚釣用スピニングリール
10日前
株式会社シマノ
スプール及びスピニングリール
1か月前
株式会社シマノ
人力駆動車用の検出装置、および、人力駆動車用のドライブユニット
1か月前
株式会社シマノ
人力駆動車用の制御装置
16日前
株式会社シマノ
人力駆動車用のコンポーネント
16日前
株式会社シマノ
車両用の電力供給システム、車両用の給電装置、中間装置、および、車両用の給電アセンブリ
1か月前
株式会社シマノ
人力駆動車用の制御装置、人力駆動車用の制御システム、および、人力駆動車用の頭部保護装置
1か月前
株式会社シマノ
人力駆動車用の制御装置、人力駆動車用のコンポーネント、および、電動コンポーネント用の制御装置
1か月前
個人
高圧電気機器の開閉器
11日前
個人
電気を重力で発電装置
24日前
キヤノン電子株式会社
モータ
1か月前
キヤノン電子株式会社
モータ
23日前
コーセル株式会社
電源装置
1か月前
日星電気株式会社
ケーブル組立体
1か月前
トヨタ自動車株式会社
モータ
23日前
株式会社アイドゥス企画
減反モータ
11日前
株式会社デンソー
端子台
4日前
株式会社デンソー
回転機
1か月前
株式会社kaisei
発電システム
1か月前
個人
二次電池繰返パルス放電器用印刷基板
1か月前
株式会社デンソー
電力変換装置
1か月前
株式会社ミツバ
回転電機
1か月前
ローム株式会社
半導体集積回路
2日前
株式会社デンソー
電力変換装置
1か月前
続きを見る
他の特許を見る