TOP
|
特許
|
意匠
|
商標
特許ウォッチ
Twitter
他の特許を見る
10個以上の画像は省略されています。
公開番号
2025152694
公報種別
公開特許公報(A)
公開日
2025-10-10
出願番号
2024054722
出願日
2024-03-28
発明の名称
電力変換装置及び駆動システム
出願人
株式会社デンソー
代理人
個人
,
個人
主分類
H02M
7/48 20070101AFI20251002BHJP(電力の発電,変換,配電)
要約
【課題】通電経路や電流センサの異常を検出することができる電力変換装置及び駆動システムを提供する。
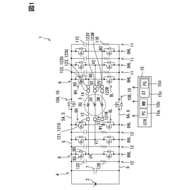
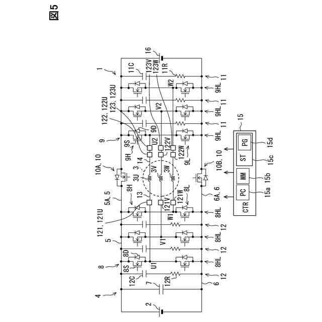
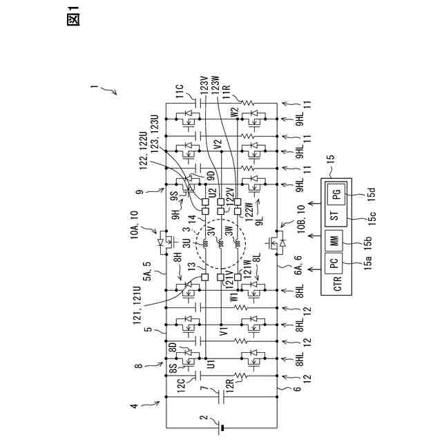
【解決手段】電力変換回路4は、インバータ8,9を有している。インバータ8は、出力線13を介して巻線3U,3V,3Wの一端に接続されている。インバータ9は、出力線13を介して巻線3U,3V,3Wの他端に接続されている。電力変換回路4は、第1電流センサ121、第2電流センサ122及び直列電流センサ123を有している。第1電流センサ121は、出力線13に流れる電流を検出する。第2電流センサ121は、出力線14に流れる電流を検出する。直列電流センサ123は、出力線14に流れる電流を検出する。制御部15は、直列電流センサ123の検出結果を用いて、第1電流センサ121及び第2電流センサ122の少なくとも一方に異常が発生したか否かを判定する。
【選択図】図1
特許請求の範囲
【請求項1】
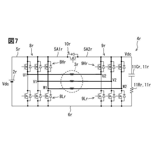
回転電機(3)に供給される電力を変換する電力変換装置(4)であって、
第1経路(13)を介して前記回転電機の巻線の一端に接続される第1インバータ(8)と、
第2経路(14)を介して前記巻線の他端に接続される第2インバータ(9)と、
前記第1経路に流れる電流を検出する第1電流センサ(121)と、
前記第2経路に流れる電流を検出する第2電流センサ(122)と、
前記第1電流センサ及び前記第2電流センサの少なくとも一方の異常を検出するための異常検出センサ(123,124)と、
を備えている電力変換装置。
続きを表示(約 1,400 文字)
【請求項2】
前記第1電流センサは、複数相の少なくとも1相である対象相において、前記第1経路に流れる電流を検出し、
前記第2電流センサは、前記対象相において、前記第2経路に流れる電流を検出する、請求項1に記載の電力変換装置。
【請求項3】
前記異常検出センサは、前記第1電流センサ及び前記第2電流センサの少なくとも一方の異常を検出するために、前記対象相において、前記第1経路及び前記第2経路の少なくとも一方に流れる電流を検出する、請求項2に記載の電力変換装置。
【請求項4】
前記第1電流センサは、3相のそれぞれにおいて、前記第1経路に流れる電流を検出し、
前記第2電流センサは、3相のそれぞれにおいて、前記第2経路に流れる電流を検出し、
前記異常検出センサは、3相のそれぞれにおいて、前記第1経路及び前記第2経路の少なくとも一方に流れる電流を検出する、請求項1~3のいずれか1つに記載の電力変換装置。
【請求項5】
前記巻線を介さずに前記第1インバータと前記第2インバータとをつなぐ直接経路(5,6)、を備え、
前記異常検出センサは、前記第1電流センサ及び前記第2電流センサの少なくとも一方の異常を検出するために、前記直接経路に流れる電流を検出する、請求項1~3のいずれか1つに記載の電力変換装置。
【請求項6】
前記第1電流センサ及び前記第2電流センサの少なくとも一方である対象センサの検出結果と前記異常検出センサの検出結果とを用いて、前記対象センサ及び前記異常検出センサの少なくとも一方に異常が発生したか否かを判定するセンサ判定部(S103;S202~S204)、を備えている請求項1~3のいずれか1つに記載の電力変換装置。
【請求項7】
3相のうち1相において前記対象センサ及び前記異常検出センサの少なくとも一方に異常が発生したと前記センサ判定部により判断された場合に、残り2相のそれぞれでの前記対象センサの検出結果及び前記異常検出センサの検出結果を用いて、前記1相において前記対象センサ及び前記異常検出センサのいずれに異常が発生したのかを特定するセンサ特定部(S108~S110;S202~S204)、を備えている請求項6に記載の電力変換装置。
【請求項8】
前記第1電流センサの検出結果及び前記第2電流センサの検出結果の少なくとも一方を用いて、前記第1経路及び前記第2経路を含む通電経路に異常が発生したか否かを判定する経路判定部(S104;S205)、を備えている請求項1~3のいずれか1つに記載の電力変換装置。
【請求項9】
回転電機(3)と、
前記回転電機に供給される電力を変換する電力変換装置(4)と、
を備え、前記電力変換装置により前記回転電機を駆動させる駆動システム(1)であって、
第1経路(13)を介して前記回転電機の巻線の一端に接続される第1インバータ(8)と、
第2経路(14)を介して前記巻線の他端に接続される第2インバータ(9)と、
前記第1経路に流れる電流を検出する第1電流センサ(121)と、
前記第2経路に流れる電流を検出する第2電流センサ(122)と、
前記第1電流センサ及び前記第2電流センサの少なくとも一方の異常を検出するための異常検出センサ(123,124)と、
を備えている駆動システム。
発明の詳細な説明
【技術分野】
【0001】
この明細書における開示は、電力変換装置及び駆動システムに関する。
続きを表示(約 1,700 文字)
【背景技術】
【0002】
特許文献1は、回転電機の巻線の一端に接続される第1インバータと、巻線の他端に接続される第2インバータと、を備えた電力変換装置を開示している。第1インバータと巻線とを接続する接続経路には、電流センサが設けられている。電流センサは、3相の接続経路のそれぞれに1個ずつ設けられている。先行技術文献の記載内容は、この明細書における技術的要素の説明として、参照により援用される。
【先行技術文献】
【特許文献】
【0003】
特開2022-177342号公報
【発明の概要】
【発明が解決しようとする課題】
【0004】
しかしながら、上記特許文献1では、接続経路などの通電経路や電流センサに異常が発生しても、通電経路や電流センサの異常を検出できないことが懸念される。上記した観点において、または言及されていない他の観点において、電力変換モジュールにはさらなる改良が求められている。
【0005】
開示されるひとつの目的は、通電経路や電流センサの異常を検出することができる電力変換装置及び駆動システムを提供することにある。
【課題を解決するための手段】
【0006】
開示のひとつの態様は、
回転電機(3)に供給される電力を変換する電力変換装置(4)であって、
第1経路(13)を介して回転電機の巻線の一端に接続される第1インバータ(8)と、
第2経路(14)を介して巻線の他端に接続される第2インバータ(9)と、
第1経路に流れる電流を検出する第1電流センサ(121)と、
第2経路に流れる電流を検出する第2電流センサ(122)と、
第1電流センサ及び第2電流センサの少なくとも一方の異常を検出するための異常検出センサ(123,124)と、
を備えている電力変換装置である。
【0007】
上記電力変換装置によれば、第1経路に流れる電流が第1電流センサにより検出され、第2経路に流れる電流が第2電流センサにより検出される。この構成では、第1経路や第2経路等の通電経路に異常が発生したことを、第1電流センサや第2電流センサにより検出可能である。しかも、第1電流センサ及び第2電流センサの少なくとも一方の異常が異常検出センサにより検出される。このため、第1電流センサの検出結果や第2電流センサの検出結果が、通電経路及び電流センサのいずれの異常であるかを判定することが可能である。このように、通電経路や電流センサの異常を検出することができる。
【0008】
開示のひとつの態様は、
回転電機(3)と、
回転電機に供給される電力を変換する電力変換装置(4)と、
を備え、電力変換装置により回転電機を駆動させる駆動システム(1)であって、
第1経路(13)を介して回転電機の巻線の一端に接続される第1インバータ(8)と、
第2経路(14)を介して巻線の他端に接続される第2インバータ(9)と、
第1経路に流れる電流を検出する第1電流センサ(121)と、
第2経路に流れる電流を検出する第2電流センサ(122)と、
第1電流センサ及び第2電流センサの少なくとも一方の異常を検出するための異常検出センサ(123,124)と、
を備えている駆動システム。
【0009】
上記駆動システムによれば、上記電力変換装置と同様に、通電経路や電流センサの異常を検出することができる。
【0010】
この明細書における開示された複数の態様は、それぞれの目的を達成するために、互いに異なる技術的手段を採用する。請求の範囲およびこの項に記載した括弧内の符号は、後述する実施形態の部分との対応関係を例示的に示すものであって、技術的範囲を限定することを意図するものではない。この明細書に開示される目的、特徴、および効果は、後続の詳細な説明、および添付の図面を参照することによってより明確になる。
【図面の簡単な説明】
(【0011】以降は省略されています)
この特許をJ-PlatPat(特許庁公式サイト)で参照する
関連特許
株式会社デンソーウェーブ
筐体
今日
株式会社デンソー
車載器
13日前
株式会社デンソー
接合体
27日前
株式会社デンソー
回転機
今日
株式会社デンソー
電子装置
8日前
株式会社デンソー
反力装置
7日前
株式会社デンソー
太陽電池
29日前
株式会社デンソー
電子装置
7日前
株式会社デンソーエレクトロニクス
発音装置
1か月前
株式会社デンソー
ステータ
13日前
株式会社デンソー
ステータ
28日前
株式会社デンソー
ステータ
13日前
株式会社デンソーエレクトロニクス
発音装置
17日前
株式会社デンソー
電子装置
17日前
株式会社デンソー
ねじ部材
13日前
株式会社デンソー
平滑回路
1か月前
株式会社デンソー
ステータ
28日前
株式会社デンソー
農業用装置
9日前
株式会社デンソー
レーダ装置
17日前
株式会社デンソーテン
インバータ
7日前
株式会社デンソー
半導体装置
13日前
株式会社デンソー
電流センサ
今日
株式会社デンソー
レーダ装置
6日前
株式会社デンソー
運航管理装置
6日前
株式会社デンソー
電力変換装置
21日前
株式会社デンソー
フィルタ回路
21日前
株式会社デンソー
制御システム
20日前
株式会社デンソー
ステータコア
20日前
株式会社デンソー
電気化学セル
17日前
株式会社デンソー
衝突予測装置
8日前
株式会社デンソー
運転支援装置
8日前
株式会社デンソー
衝突予測装置
8日前
株式会社デンソー
通信システム
17日前
株式会社デンソー
電子制御装置
17日前
株式会社デンソー
電力変換装置
9日前
株式会社デンソー
画像処理装置
今日
続きを見る
他の特許を見る