TOP
|
特許
|
意匠
|
商標
特許ウォッチ
Twitter
他の特許を見る
公開番号
2025140635
公報種別
公開特許公報(A)
公開日
2025-09-29
出願番号
2024040161
出願日
2024-03-14
発明の名称
電子制御装置
出願人
株式会社デンソー
代理人
弁理士法人サトー
主分類
H02H
7/00 20060101AFI20250919BHJP(電力の発電,変換,配電)
要約
【課題】正常にカメラ電源の異常を検出できるようにした電子制御装置を提供する。
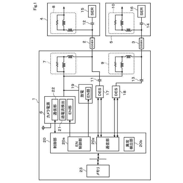
【解決手段】カメラ電源6は、カメラ4、5に供給する電源を生成する。放電部19は、カメラ電源6の生成電源を放電可能にしている。制御部20は、カメラ電源6及び放電部19の動作をそれぞれ有効/無効に切換可能にしている。過電流検出部21は、カメラ電源6の起動時に制御部20により放電部19を有効に動作させた状態でカメラ電源6の過電流を検出している。制御部20の異常検出部20bは、過電流検出部21の過電流検出結果に基づいてカメラ電源6の異常を検出する。
【選択図】図1
特許請求の範囲
【請求項1】
PoC構成を使用し通信線を通じてカメラに電源を供給する電子制御装置(1)であって、
前記カメラに供給する電源を生成するカメラ電源(6)と、
前記カメラ電源の生成電源を放電可能にする放電部(19)と、
前記カメラ電源及び前記放電部の動作をそれぞれ有効/無効に切換可能にするイネーブル制御部(20a)と、
前記カメラ電源の起動時に前記イネーブル制御部により前記放電部を有効に動作させた状態で前記カメラ電源の過電流を検出する過電流検出部(21)と、
前記過電流検出部の過電流検出結果に基づいて前記カメラ電源の異常を検出する異常検出部(20b)と、を備える電子制御装置。
続きを表示(約 1,200 文字)
【請求項2】
前記イネーブル制御部は前記カメラ電源を起動後に前記放電部を有効に動作させ、前記過電流検出部による過電流検出処理の完了後に前記放電部の動作を無効にし、前記異常検出部により前記異常が検出されない場合に前記カメラを起動指示する請求項1記載の電子制御装置。
【請求項3】
前記放電部は、前記カメラ電源から電流を通電する抵抗(24)を備え、
前記抵抗の抵抗値は、前記カメラの通常動作時には前記過電流検出部による前記過電流として検出されず、前記カメラ電源の異常時にのみ検出できるように設定されている請求項1記載の電子制御装置。
【請求項4】
前記カメラの動作開始後に通信異常と判定した場合、前記カメラ電源を再起動し、再度、前記過電流検出部が前記過電流の有無を検出する請求項1記載の電子制御装置。
【請求項5】
PoC構成を使用し通信線を通じてカメラに電源を供給する電子制御装置(1)であって、
前記カメラに供給する電源を生成するカメラ電源(6)と、
前記カメラ電源の起動時に前記カメラ電源の過電流を検出する過電流検出部(21)と、
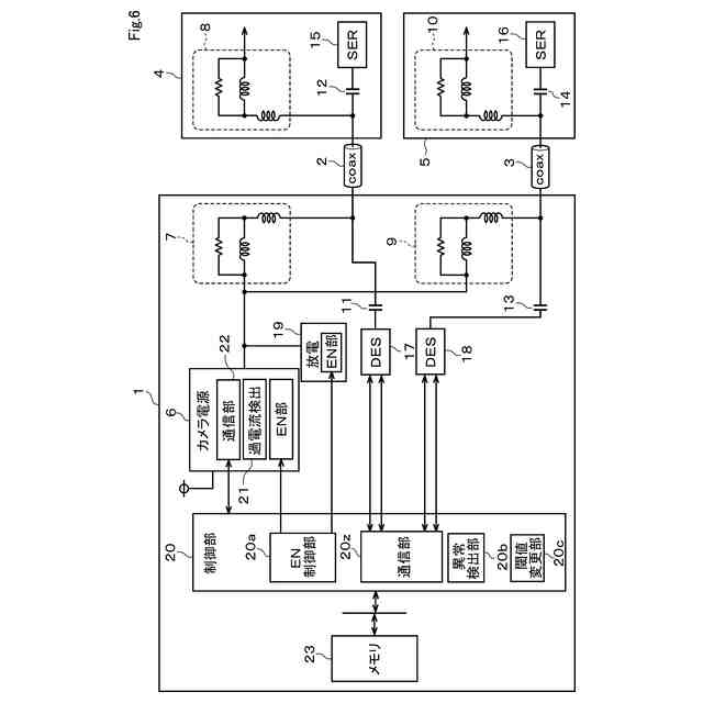
前記過電流検出部が前記過電流を検出するための過電流検出閾値を変更する閾値変更部(20c)と、
前記閾値変更部により前記過電流検出閾値を変更して得られる前記過電流検出部の過電流検出結果に基づいて前記カメラ電源の異常を検出する異常検出部(20b)と、を備える電子制御装置。
【請求項6】
前記閾値変更部は、前記カメラの動作状態に応じて前記過電流検出閾値を所定の変更前閾値から大きくするように前記過電流検出閾値を変更し、
前記異常検出部は、前記過電流検出部の過電流検出結果に基づいて前記カメラ電源の異常を検出する請求項5記載の電子制御装置。
【請求項7】
前記カメラ電源と前記カメラとの間の電源ライン上には部品が設けられ、
前記変更前閾値は、前記カメラの正常動作時には前記カメラ電源から通電された場合でも前記過電流検出部により前記過電流として検出されず、前記カメラの異常時にのみ前記過電流として検出されるように設定され、且つ、前記電源ライン上の部品の定格以下としている請求項6記載の電子制御装置。
【請求項8】
前記閾値変更部は、前記カメラの動作開始前に前記過電流検出閾値を変更する請求項5記載の電子制御装置。
【請求項9】
前記カメラの動作開始後に通信異常と判定する場合には、前記カメラ電源が再起動し、再度、前記過電流検出部が過電流検出する請求項5記載の電子制御装置。
【請求項10】
前記カメラ電源の再起動時に、前記過電流検出部は前記過電流検出閾値を変更後閾値から変更前閾値に戻して過電流検出する請求項9記載の電子制御装置。
(【請求項11】以降は省略されています)
発明の詳細な説明
【技術分野】
【0001】
本発明は、カメラ電源の異常を検出する電子制御装置に関する。
続きを表示(約 1,700 文字)
【背景技術】
【0002】
近年、車両内においてカメラとECUとを通信ラインにより接続する場合、当該通信ラインに電源を重畳させるPoC(Power Over Coax)構成が主流となっている。このPoCの構成によれば、通信ラインを用いて電源をカメラに供給できるようになっている。
【先行技術文献】
【特許文献】
【0003】
特開2022-2381号公報
【発明の概要】
【発明が解決しようとする課題】
【0004】
今後も、車両には周辺および車室内の状況を撮像するカメラを多く搭載することが求められる。カメラの搭載数の増加に伴い、カメラ電源部が各カメラへ電源を供給する際の切替用のスイッチ回路を設けることが予想されている。
【0005】
複数のカメラの電源異常発生時に、スイッチ回路を用いることで異常が発生したカメラへの電源供給を個別に停止でき、これにより正常動作可能なカメラの撮像動作を継続させることができる。しかし、カメラ接続数に応じて、スイッチ回路及びカメラの内部電荷の放電回路を追加する必要があり、コストアップ及びサイズアップが課題となる。
【0006】
さらに、前記の課題を解決するためにスイッチ回路を削除すると、カメラが複数接続されている場合、過電流検出の閾値を全てのカメラ動作時の合計電流に応じて設定しなければならない可能性がある。一つのカメラがショート故障した際、使用する部品の特性によっては過電流検出閾値を超えずに電源異常を検出できなくなってしまう可能性がある。ここでは、複数のカメラを接続した場合の課題を例示したが、一つのカメラを接続した場合であっても、使用する部品の特性によっては過電流検出閾値が機能せず電源異常を検出できなくなる可能性がある。
【0007】
本開示は、上記事情に鑑みてなされたもので、その目的は、カメラに電源を供給するために設けられたカメラ電源の異常を正常に検出できるようにした電子制御装置を提供することにある。
【課題を解決するための手段】
【0008】
請求項1記載の発明は、PoC構成を使用し通信線を通じてカメラに電源を供給する電子制御装置を対象としている。カメラ電源は、カメラに供給する電源を生成する。放電部は、カメラ電源の生成電源を放電可能にしている。イネーブル制御部は、カメラ電源及び放電部の動作をそれぞれ有効/無効に切換可能にしている。過電流検出部は、カメラ電源の起動時にイネーブル制御部により放電部を有効に動作させた状態でカメラ電源の過電流を検出している。異常検出部は、過電流検出部の過電流検出結果に基づいてカメラ電源の異常を検出するため、カメラ電源の異常を正常に検出できる。
【0009】
請求項5記載の発明は、PoC構成を使用し通信線を通じてカメラに電源を供給する電子制御装置を対象としている。カメラ電源は、カメラに供給する電源を生成する。過電流検出部は、カメラ電源の起動時にカメラ電源の過電流を検出する。閾値変更部は、過電流検出部が過電流を検出するための過電流検出閾値を変更する。異常検出部は。閾値変更部により過電流検出閾値を変更して得られる過電流検出部の過電流検出結果に基づいてカメラ電源の異常を検出するため、カメラ電源の異常を正常に検出できる。
【図面の簡単な説明】
【0010】
第1実施形態におけるシステム構成を概略的に示すブロック図
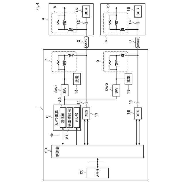
第1実施形態における放電部の電気的構成図
第1実施形態におけるタイムチャート
比較例の説明図
第2実施形態における異常検知処理を概略的に説明するフローチャート
第3実施形態におけるシステム構成を概略的に示すブロック図
第3実施形態におけるタイムチャート
第4実施形態における異常検知処理を概略的に説明するフローチャート
【発明を実施するための形態】
(【0011】以降は省略されています)
この特許をJ-PlatPat(特許庁公式サイト)で参照する
関連特許
株式会社デンソーウェーブ
筐体
11日前
株式会社デンソー
回転機
11日前
株式会社デンソー
車載器
24日前
株式会社デンソー
電子装置
今日
株式会社デンソー
ステータ
24日前
株式会社デンソー
電子装置
28日前
株式会社デンソーエレクトロニクス
発音装置
28日前
株式会社デンソー
ねじ部材
24日前
株式会社デンソー
検出装置
10日前
株式会社デンソー
ステータ
24日前
株式会社デンソー
電子装置
19日前
株式会社デンソー
反力装置
18日前
株式会社デンソー
電子装置
18日前
株式会社デンソー
熱交換装置
4日前
株式会社デンソー
電流センサ
11日前
株式会社デンソー
農業用装置
20日前
株式会社デンソー
半導体装置
6日前
株式会社デンソー
レーダ装置
17日前
株式会社デンソー
半導体装置
24日前
株式会社デンソーテン
インバータ
18日前
株式会社デンソー
電力変換装置
24日前
株式会社デンソー
車載システム
18日前
株式会社デンソー
電圧検出回路
20日前
株式会社デンソー
電力変換装置
12日前
株式会社デンソー
電子制御装置
24日前
株式会社デンソー
車載システム
18日前
株式会社デンソー
画像処理装置
11日前
株式会社デンソーテン
車載映像装置
24日前
株式会社デンソーエアクール
換気空調装置
25日前
株式会社デンソー
電力変換装置
20日前
株式会社デンソー
車両制御装置
18日前
株式会社デンソー
衝突予測装置
19日前
株式会社デンソー
運転支援装置
19日前
株式会社デンソー
運航管理装置
17日前
株式会社デンソー
衝突予測装置
19日前
株式会社デンソー
電波吸収装置
28日前
続きを見る
他の特許を見る