TOP
|
特許
|
意匠
|
商標
特許ウォッチ
Twitter
他の特許を見る
10個以上の画像は省略されています。
公開番号
2025151734
公報種別
公開特許公報(A)
公開日
2025-10-09
出願番号
2024053299
出願日
2024-03-28
発明の名称
作業機械の制御システム、作業機械、作業機械の遠隔操作システム、及び作業機械の制御方法
出願人
株式会社小松製作所
代理人
弁理士法人酒井国際特許事務所
主分類
E02F
9/22 20060101AFI20251002BHJP(水工;基礎;土砂の移送)
要約
【課題】作業機械の劣化を抑制すること。
【解決手段】作業機械の制御システムは、コントローラを備える。コントローラは、作業機械から掘削対象までの距離を認識する対象認識部と、作業機械が第1速度閾値以上の走行速度で走行しているか否かを判定し、作業機械が前記掘削対象に向かって前進しているか否かを判定する走行判定部と、作業機械が第1速度閾値以上の走行速度で走行していると判定され、作業機械が前記掘削対象に向かって前進していると判定され、距離が距離閾値以下であると判定された場合、作業機械の走行速度を低下させる減速指令を出力する走行制御部と、を有する。
【選択図】図5
特許請求の範囲
【請求項1】
コントローラを備え、
前記コントローラは、
作業機械から掘削対象までの距離を認識する対象認識部と、
前記作業機械が第1速度閾値以上の走行速度で走行しているか否かを判定し、前記作業機械が前記掘削対象に向かって前進しているか否かを判定する走行判定部と、
前記作業機械が第1速度閾値以上の走行速度で走行していると判定され、前記作業機械が前記掘削対象に向かって前進していると判定され、前記距離が距離閾値以下であると判定された場合、前記作業機械の走行速度を低下させる減速指令を出力する走行制御部と、を有する、
作業機械の制御システム。
続きを表示(約 990 文字)
【請求項2】
前記走行制御部は、前記減速指令の出力により前記作業機械の走行速度が前記第1速度閾値よりも小さい第2速度閾値以下に低下した後、前記減速指令の出力を停止する、
請求項1に記載の作業機械の制御システム。
【請求項3】
前記走行制御部は、前記走行速度が高いほど減速力が強くなるように前記減速指令を出力する、
請求項1に記載の作業機械の制御システム。
【請求項4】
前記走行制御部は、前記距離が短いほど減速力が強くなるように前記減速指令を出力する、
請求項1に記載の作業機械の制御システム。
【請求項5】
前記対象認識部は、前記作業機械の前方の物体を検出する外界センサの検出データに基づいて、前記作業機械が走行する地面からの高さが高さ閾値以上の物体を前記掘削対象であると認識する、
請求項1に記載の作業機械の制御システム。
【請求項6】
前記高さ閾値は、前記作業機械が走行する地面に前記作業機械が有する作業機のバケットの底面が接触している状態で前記地面から前記バケットの中心までの高さである、
請求項5に記載の作業機械の制御システム。
【請求項7】
前記作業機械が有する作業機が前記掘削対象を掘削する掘削姿勢であるか否かを判定する姿勢判定部を備え、
前記走行制御部は、前記作業機が掘削姿勢であると判定され、前記距離が距離閾値以下であると判定された場合、前記減速指令を出力する、
請求項1に記載の作業機械の制御システム。
【請求項8】
前記姿勢判定部は、前記作業機の姿勢を検出する作業機姿勢センサの検出データに基づいて、前記作業機が掘削姿勢であるか否かを判定する、
請求項7に記載の作業機械の制御システム。
【請求項9】
前記掘削姿勢は、前記作業機のバケットの底面と前記作業機械が走行する地面とのなす角度が第1角度閾値以下であることを含む、
請求項8に記載の作業機械の制御システム。
【請求項10】
前記掘削姿勢は、前記バケットの刃先端部が前記地面に接触することを含む、
請求項9に記載の作業機械の制御システム。
(【請求項11】以降は省略されています)
発明の詳細な説明
【技術分野】
【0001】
本開示は、作業機械の制御システム、作業機械、作業機械の遠隔操作システム、及び作業機械の制御方法に関する。
続きを表示(約 1,700 文字)
【背景技術】
【0002】
作業機械に係る技術分野において、特許文献1に開示されているような、ホイールローダの遠隔操作システムが知られている。特許文献1において、ホイールローダは、カメラ及びアンテナを有する。ホイールローダのオンボードコントローラは、アンテナを介してオフボードコントローラからのリモート信号を受信する。オフボードコントローラは、カメラからのカメラ画像を受信してディスプレイに表示させる。
【先行技術文献】
【特許文献】
【0003】
欧州特許出願公開第3926107号明細書
【発明の概要】
【発明が解決しようとする課題】
【0004】
作業機械は、オペレータにより操作される操作装置からの操作信号に基づいて動作する。掘削対象を掘削する場合、オペレータは、作業機械の作業機を掘削姿勢にした状態で、作業機械を掘削対象に向かって前進させる。作業機が掘削対象に突入することにより、掘削対象が作業機により掘削される。作業機が掘削対象に突入するときの作業機械の走行速度が過度に高いと、作業機械に掛かる負荷が過大となり、作業機械が劣化する可能性がある。
【0005】
本開示は、作業機械の劣化を抑制することを目的とする。
【課題を解決するための手段】
【0006】
本開示に従えば、コントローラを備える作業機械の制御システムが提供される。コントローラは、作業機械から掘削対象までの距離を認識する対象認識部と、作業機械が第1速度閾値以上の走行速度で走行しているか否かを判定し、作業機械が掘削対象に向かって前進しているか否かを判定する走行判定部と、作業機械が第1速度閾値以上の走行速度で走行していると判定され、作業機械が掘削対象に向かって前進していると判定され、距離が距離閾値以下であると判定された場合、前記作業機械の走行速度を低下させる減速指令を出力する走行制御部と、を有する。
【発明の効果】
【0007】
本開示によれば、作業機械の劣化が抑制される。
【図面の簡単な説明】
【0008】
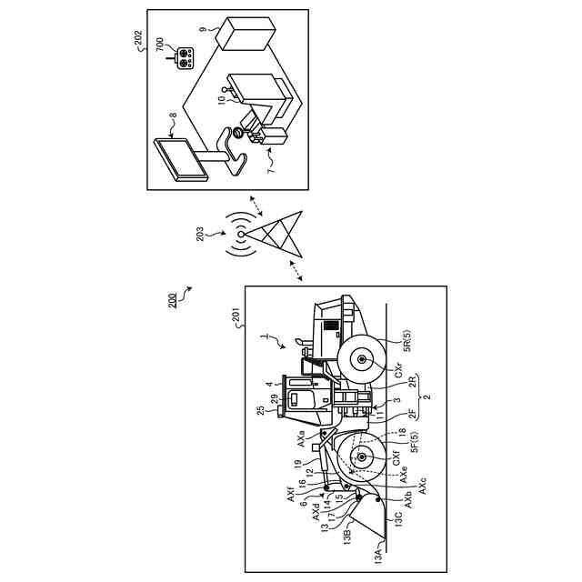
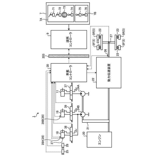
図1は、実施形態に係る作業機械の遠隔操作システムを示す図である。
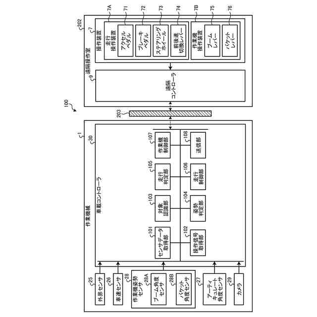
図2は、実施形態に係る作業機械及び操作装置を示す構成図である。
図3は、実施形態に係る車載コントローラを示すハードウエア構成図である。
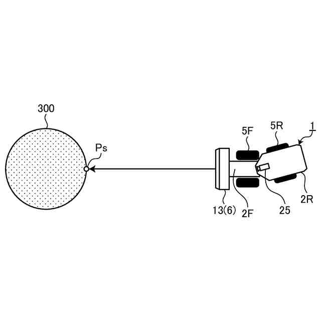
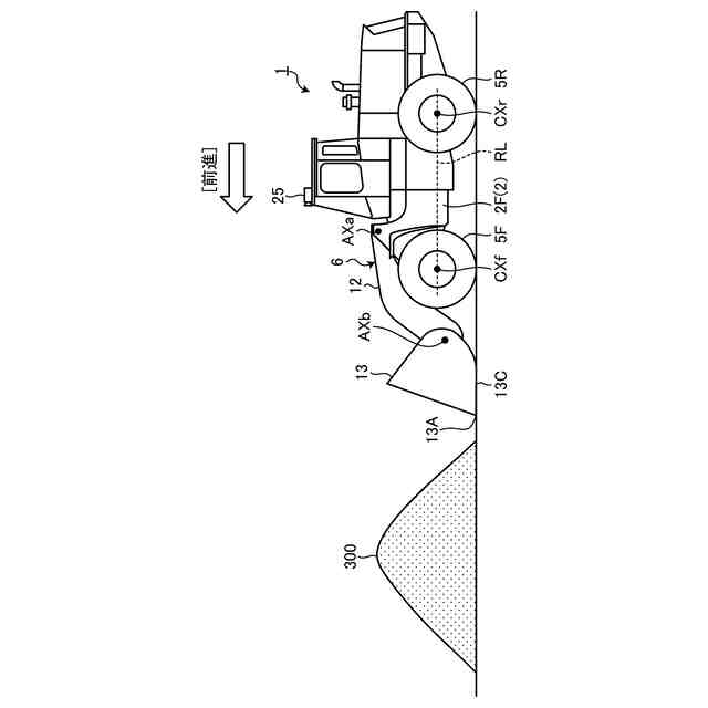
図4は、実施形態に係る作業機械の動作を説明する図である。
図5は、実施形態に係る作業機械の制御システムを示す機能ブロック図である。
図6は、実施形態に係る掘削対象の認識方法を説明する図である。
図7は、実施形態に係るアーティキュレート角度を考慮した掘削対象の認識方法を説明する図である。
図8は、実施形態に係るアーティキュレート角度を考慮した掘削対象の認識方法を説明する図である。
図9は、実施形態に係る外界センサの検出エリアを説明する図である。
図10は、実施形態に係る外界センサの検出エリアを説明する図である。
図11は、実施形態に係る作業機械の制御方法を示すフローチャートである。
図12は、実施形態に係る作業機械の制御方法を示すタイミングチャートである。
【発明を実施するための形態】
【0009】
以下、本開示に係る実施形態について図面を参照しながら説明するが、本開示は実施形態に限定されない。以下で説明する実施形態の構成要素は、適宜組み合わせることができる。また、一部の構成要素を用いない場合もある。
【0010】
[遠隔操作システム]
図1は、実施形態に係る作業機械1の遠隔操作システム200を示す図である。遠隔操作システム200は、作業現場201に存在する作業機械1を遠隔操作する。遠隔操作システム200の少なくとも一部は、作業機械1の外部に設けられた遠隔操作室202に配置される。遠隔操作システム200は、操作装置7と、表示装置8と、遠隔コントローラ9とを備える。
(【0011】以降は省略されています)
この特許をJ-PlatPat(特許庁公式サイト)で参照する
関連特許
個人
バケット
20日前
個人
建物の不同沈下の修正方法
27日前
鹿島建設株式会社
接続方法
今日
株式会社大林組
操縦装置
23日前
株式会社富田製作所
継手部構造
20日前
日立建機株式会社
建設機械
13日前
日立建機株式会社
作業機械
12日前
FKS株式会社
擁壁及び擁壁の築造方法
22日前
株式会社次世代一次産業実践所
登山道の施工装置
28日前
株式会社三誠
建物の免震構造
27日前
日本車輌製造株式会社
杭打機の表示システム
15日前
日本車輌製造株式会社
杭打機の制御システム
26日前
ナブテスコ株式会社
ドーザブレード駆動機構
12日前
株式会社大林組
施工支援装置及び施工支援方法
22日前
株式会社大林組
評価支援装置及び評価支援方法
21日前
日本車輌製造株式会社
建設機械の電源システム
26日前
株式会社大林組
施工支援装置及び施工支援方法
22日前
株式会社大林組
施工支援装置及び施工支援方法
22日前
個人
保護カバー及び保護カバーの取付方法
15日前
株式会社大林組
免震構造及び免震構造の施工方法
15日前
大成建設株式会社
推定方法
27日前
個人
真空バケット浚渫工法と真空バケット及び真空バケット浚渫船
26日前
株式会社中山ホールディングス
作業補助装置及び作業システム
22日前
個人
斜面保護構造、及び、斜面保護構造施工方法
12日前
鹿島建設株式会社
生態系環境改善部材及び生態系環境改善構造
12日前
住友重機械工業株式会社
作業機械用の遠隔操作システム
12日前
株式会社クボタ
作業機の油圧システム及び作業機
1か月前
株式会社エスイー
法面安定化擁壁における擁壁パネルの支持構造
20日前
日立建機株式会社
運搬車両認識システム及び作業機械
27日前
個人
道路上のマンホール蓋と周辺路面の段差を無くすマンホ-ル蓋受枠。
26日前
大成建設株式会社
地盤計測システム
12日前
住友重機械工業株式会社
ショベル、ショベルの操作システム
7日前
株式会社丸正商会
水捌け判定方法及び疎水材充填装置
21日前
ヤンマーホールディングス株式会社
作業機械
12日前
ヤンマーホールディングス株式会社
作業機械
12日前
ヤンマーホールディングス株式会社
作業機械
12日前
続きを見る
他の特許を見る