TOP
|
特許
|
意匠
|
商標
特許ウォッチ
Twitter
他の特許を見る
公開番号
2025151537
公報種別
公開特許公報(A)
公開日
2025-10-09
出願番号
2024053027
出願日
2024-03-28
発明の名称
作業機械の制御システム、作業機械、作業機械の遠隔操作システム、及び作業機械の制御方法
出願人
株式会社小松製作所
代理人
弁理士法人酒井国際特許事務所
主分類
E02F
9/22 20060101AFI20251002BHJP(水工;基礎;土砂の移送)
要約
【課題】作業機械の劣化を抑制すること。
【解決手段】作業機械の制御システムは、コントローラを備える。コントローラは、作業機械の進行方向を切り換えるために操作される操作装置からの操作信号を取得する操作信号取得部と、作業機械が第1速度閾値以上の走行速度で走行している状態で操作信号が取得された動作条件を満足するか否かを判定する条件判定部と、動作条件を満足すると判定された場合、進行方向を切り換える前後進切換指令の出力を禁止する走行制御部と、を有する。
【選択図】図5
特許請求の範囲
【請求項1】
コントローラを備え、
前記コントローラは、
作業機械の進行方向を切り換えるために操作される操作装置からの操作信号を取得する操作信号取得部と、
前記作業機械が第1速度閾値以上の走行速度で走行している状態で前記操作信号が取得された動作条件を満足するか否かを判定する条件判定部と、
前記動作条件を満足すると判定された場合、前記進行方向を切り換える前後進切換指令の出力を禁止する走行制御部と、を有する、
作業機械の制御システム。
続きを表示(約 1,100 文字)
【請求項2】
前記走行制御部は、前記動作条件を満足すると判定された場合、前記作業機械の走行速度を低下させるブレーキ指令を出力した後、前記前後進切換指令を出力する、
請求項1に記載の作業機械の制御システム。
【請求項3】
前記走行制御部は、前記ブレーキ指令により前記作業機械の走行速度が前記第1速度閾値よりも小さい第2速度閾値以下に低下した後、前記前後進切換指令を出力する、
請求項2に記載の作業機械の制御システム。
【請求項4】
前記走行制御部は、前記作業機械の走行速度が第2速度閾値以下に低下した後、前記ブレーキ指令の出力を停止する、
請求項3に記載の作業機械の制御システム。
【請求項5】
前記作業機械は、前記作業機械の車体に第1回動軸を中心に回動可能に連結されるブーム及び前記ブームに第2回動軸を中心に回動可能に連結されるバケットを含む作業機を有し、
前記動作条件は、前記第2回動軸が前記第1回動軸よりも下方に配置され、前記バケットの底面が前方に向かって上方に傾斜し、前記バケットが地面から離れている所定姿勢であることを含む、
請求項1に記載の作業機械の制御システム。
【請求項6】
前記コントローラは、
前記作業機械が有する作業機の積荷状態を検出する積荷センサの検出データに基づいて、第1速度閾値を変更する閾値設定部を有する、
請求項1に記載の作業機械の制御システム。
【請求項7】
前記積荷センサは、前記作業機の重量を検出する重量センサを含む、
請求項6に記載の作業機械の制御システム。
【請求項8】
前記閾値設定部は、前記積荷センサの検出データに基づいて、前記作業機が積荷状態であるか空荷状態であるかを判定し、前記積荷状態であるときの第1速度閾値を前記空荷状態であるときの第1速度閾値よりも小さくする、
請求項6に記載の作業機械の制御システム。
【請求項9】
前記コントローラは、
前記作業機械が有する作業機の積荷状態を検出する積荷センサの検出データに基づいて、第2速度閾値を変更する閾値設定部を有する、
請求項3に記載の作業機械の制御システム。
【請求項10】
前記閾値設定部は、前記積荷センサの検出データに基づいて、前記作業機が積荷状態であるか空荷状態であるかを判定し、前記積荷状態であるときの第2速度閾値を前記空荷状態であるときの第2速度閾値よりも小さくする、
請求項9に記載の作業機械の制御システム。
(【請求項11】以降は省略されています)
発明の詳細な説明
【技術分野】
【0001】
本開示は、作業機械の制御システム、作業機械、作業機械の遠隔操作システム、及び作業機械の制御方法に関する。
続きを表示(約 1,400 文字)
【背景技術】
【0002】
作業機械に係る技術分野において、特許文献1に開示されているような、ホイールローダの遠隔操作システムが知られている。特許文献1において、ホイールローダは、カメラ及びアンテナを有する。ホイールローダのオンボードコントローラは、アンテナを介してオフボードコントローラからのリモート信号を受信する。オフボードコントローラは、カメラからのカメラ画像を受信してディスプレイに表示させる。
【先行技術文献】
【特許文献】
【0003】
欧州特許出願公開第3926107号明細書
【発明の概要】
【発明が解決しようとする課題】
【0004】
作業機械は、オペレータにより操作される操作装置からの操作信号に基づいて動作する。例えば作業機械が前進している状態で、急激に後進するように操作装置が操作されると、作業機械に負荷が掛かり、作業機械が劣化する可能性がある。
【0005】
本開示は、作業機械の劣化を抑制することを目的とする。
【課題を解決するための手段】
【0006】
本開示に従えば、コントローラを備える作業機械の制御システムが提供される。コントローラは、作業機械の進行方向を切り換えるために操作される操作装置からの操作信号を取得する操作信号取得部と、作業機械が第1速度閾値以上の走行速度で走行している状態で操作信号が取得された動作条件を満足するか否かを判定する条件判定部と、動作条件を満足すると判定された場合、進行方向を切り換える前後進切換指令の出力を禁止する走行制御部と、を有する。
【発明の効果】
【0007】
本開示によれば、作業機械の劣化が抑制される。
【図面の簡単な説明】
【0008】
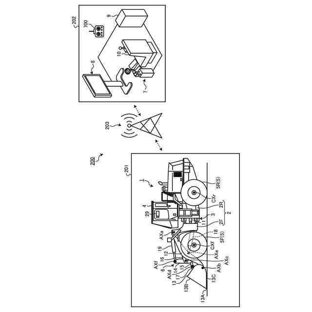
図1は、実施形態に係る作業機械の遠隔操作システムを示す図である。
図2は、実施形態に係る作業機械及び操作装置を示す構成図である。
図3は、実施形態に係る車載コントローラを示すハードウエア構成図である。
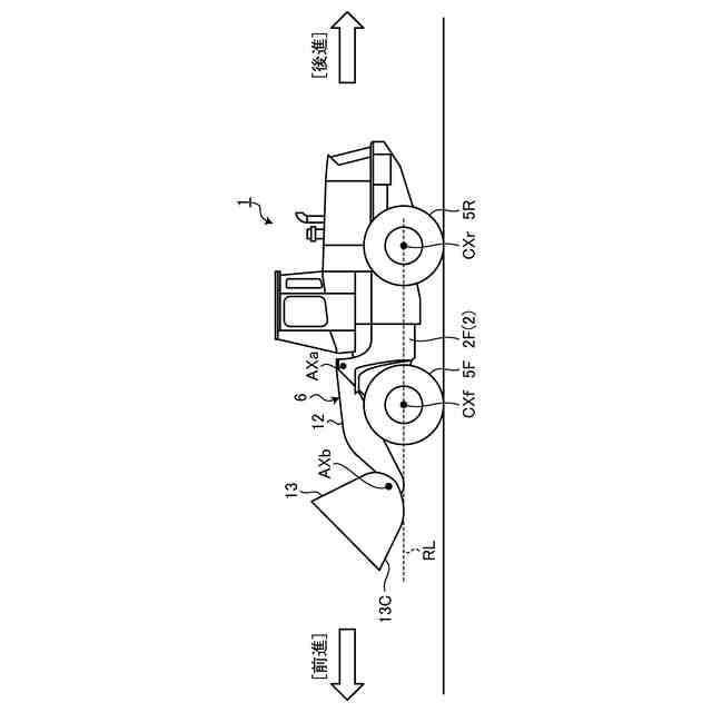
図4は、実施形態に係る作業機械の動作を説明する図である。
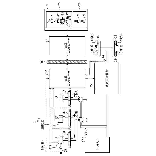
図5は、実施形態に係る作業機械の制御システムを示す機能ブロック図である。
図6は、実施形態に係る作業機械の制御方法を示すフローチャートである。
図7は、実施形態に係る作業機械の制御方法を示すタイミングチャートである。
【発明を実施するための形態】
【0009】
以下、本開示に係る実施形態について図面を参照しながら説明するが、本開示は実施形態に限定されない。以下で説明する実施形態の構成要素は、適宜組み合わせることができる。また、一部の構成要素を用いない場合もある。
【0010】
[遠隔操作システム]
図1は、実施形態に係る作業機械1の遠隔操作システム200を示す図である。遠隔操作システム200は、作業現場201に存在する作業機械1を遠隔操作する。遠隔操作システム200の少なくとも一部は、作業機械1の外部に設けられた遠隔操作室202に配置される。遠隔操作システム200は、操作装置7と、表示装置8と、遠隔コントローラ9とを備える。
(【0011】以降は省略されています)
この特許をJ-PlatPat(特許庁公式サイト)で参照する
関連特許
株式会社小松製作所
作業機械および方法
1か月前
株式会社小松製作所
作業機械および方法
10日前
株式会社小松製作所
作業機械および方法
1か月前
株式会社小松製作所
作業機械および方法
1か月前
株式会社小松製作所
作業機械および方法
1か月前
株式会社小松製作所
磁気結合型リアクトル
10日前
株式会社小松製作所
評価装置および評価方法
5日前
株式会社小松製作所
発注システムおよび発注方法
1か月前
株式会社小松製作所
発注システムおよび発注方法
1か月前
株式会社小松製作所
制御システムおよび制御方法
10日前
株式会社小松製作所
作業機械および作業機械の制御方法
1か月前
株式会社小松製作所
作業車両および作業車両の制御方法
1か月前
株式会社小松製作所
油圧駆動システムおよび油圧駆動方法
1か月前
株式会社小松製作所
システム、作業機械、および制御方法
1か月前
株式会社小松製作所
作業車両の制御システム及び作業車両
1か月前
株式会社小松製作所
作業車両用作動油タンク及び作業車両
1か月前
株式会社小松製作所
ファン駆動システム及びファン駆動方法
10日前
株式会社小松製作所
作業機械システムおよび作業機械の制御方法
1か月前
株式会社小松製作所
作業機械システムおよび作業機械の制御方法
1か月前
株式会社小松製作所
作業機械の点検支援システム及び点検支援方法
1か月前
株式会社小松製作所
作業機械、及び、作業機械を制御するための方法
1か月前
株式会社小松製作所
作業現場の従事者支援システム及び従事者支援方法
10日前
株式会社小松製作所
散水システム、散水機械および散水装置の制御方法
1か月前
株式会社小松製作所
散水システム、作業機械および散水装置の制御方法
1か月前
株式会社小松製作所
作業機械の制御システム、および作業機械の制御方法
10日前
株式会社小松製作所
感情推定装置、感情推定方法および遠隔操作システム
1か月前
株式会社小松製作所
作業機械の制御システム、および作業機械の制御方法
10日前
株式会社小松製作所
トレーニングシステムおよびステージデータの生成方法
10日前
株式会社小松製作所
作業機械、作業機械のシステムおよび作業機械の制御方法
1か月前
株式会社小松製作所
作業機械、作業機械のシステムおよび作業機械の制御方法
1か月前
株式会社小松製作所
認証情報表示システム、情報端末、及び認証情報表示方法
1か月前
株式会社小松製作所
作業機械の暖房装置、および作業機械の暖房装置の制御方法
1か月前
株式会社小松製作所
作業機械の表示システム、作業機械、及び作業機械の表示方法
1か月前
株式会社小松製作所
表示制御装置、情報端末、表示制御方法、及び表示制御システム
1か月前
株式会社小松製作所
作業機械、作業機械を含むシステム、および作業機械の制御方法
1か月前
株式会社小松製作所
作業機械を含むシステム、作業機械、および作業機械の自動走行制御方法
1か月前
続きを見る
他の特許を見る