TOP
|
特許
|
意匠
|
商標
特許ウォッチ
Twitter
他の特許を見る
公開番号
2025152340
公報種別
公開特許公報(A)
公開日
2025-10-09
出願番号
2024054184
出願日
2024-03-28
発明の名称
油圧駆動システムおよび油圧駆動方法
出願人
株式会社小松製作所
代理人
弁理士法人深見特許事務所
主分類
F15B
11/044 20060101AFI20251002BHJP(流体圧アクチュエータ;水力学または空気力学一般)
要約
【課題】対象物の自重による落下を防止しつつ燃費および操作性が良好な油圧駆動システムおよび油圧駆動方法を提供する。
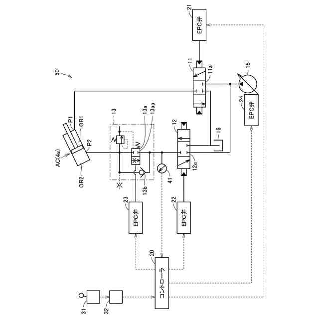
【解決手段】第1方向切替弁11は、第1パイロット信号に基づいて第1ポートP1に作動油を供給する。第2方向切替弁12は、第2パイロット信号に基づいて第2ポートP2から作動油を排出する。降下制御弁13aは、第2ポートP2と第2方向切替弁12との間に配置されている。コントローラ20は、作業機3の降下操作に応じて第2パイロット信号を出力するとともに、第2パイロット信号に基づいて第2パイロット信号とは異なる指令信号を出力し、指令信号に基づいて降下制御弁13aを開口する。
【選択図】図2
特許請求の範囲
【請求項1】
油圧アクチュエータの第1ポートおよび第2ポートに作動油を給排することによって前記油圧アクチュエータを伸縮させて対象物を昇降させる油圧駆動システムであって、
第1パイロット信号に基づいて前記第1ポートに作動油を供給する第1方向切替弁と、
第2パイロット信号に基づいて前記第2ポートから作動油を排出する第2方向切替弁と、
前記第2ポートと前記第2方向切替弁との間に配置された降下制御弁と、
前記対象物の降下操作に応じて前記第2パイロット信号を出力し、前記第2パイロット信号に基づいて前記第2パイロット信号とは異なる指令信号を出力し、前記指令信号に基づいて前記降下制御弁を開口するコントローラと、を備える、油圧駆動システム。
続きを表示(約 740 文字)
【請求項2】
前記コントローラは、前記第2パイロット信号に基づく前記第2方向切替弁の開口面積が所定値以下の場合に、前記降下制御弁の開口面積を所定面積以下に制御する、請求項1に記載の油圧駆動システム。
【請求項3】
前記コントローラは、前記第2パイロット信号に基づく前記第2方向切替弁の開口面積が所定値より大きい場合に、前記降下制御弁の開口面積を最大に制御する、請求項1に記載の油圧駆動システム。
【請求項4】
オペレータにより操作される操作レバーをさらに備え、
前記コントローラは、前記操作レバーの操作量を示す電気信号を取得し、前記電気信号に基づいて前記降下制御弁を制御する、請求項1に記載の油圧駆動システム。
【請求項5】
前記第1方向切替弁と前記第2方向切替弁とは互いに別体である、請求項1に記載の油圧駆動システム。
【請求項6】
油圧アクチュエータの第1ポートおよび第2ポートに作動油を給排することによって前記油圧アクチュエータを伸縮させて対象物を昇降させる油圧駆動方法であって、
前記対象物の降下操作に応じて、前記第1ポートに作動油を供給するよう第1方向切替弁を制御するために第1パイロット信号を出力するステップと、
前記対象物の降下操作に応じて、前記第2ポートから作動油を排出するよう第2方向切替弁を制御するために第2パイロット信号を出力するステップと、
前記第2パイロット信号に基づいて、前記第2ポートと前記第2方向切替弁との間に配置された降下制御弁に前記第2パイロット信号とは異なる指令信号を出力して前記降下制御弁を開口するステップと、を備える、油圧駆動方法。
発明の詳細な説明
【技術分野】
【0001】
本開示は、油圧駆動システムおよび油圧駆動方法に関する。
続きを表示(約 1,600 文字)
【背景技術】
【0002】
油圧ショベルなどの作業機械において、対象物が自重により落下することを防止する油圧駆動システムが、たとえば特開2020-94644号公報(特許文献1)に開示されている。特許文献1には、ブームシリンダのヘッド側ポートとロッド側ポートとの各々に接続された第1ブーム用方向制御弁と、ヘッド側ポートと第1ブーム用方向制御弁との間に配置されたロック弁とが開示されている。ロック弁は、操作レバーが操作されない場合にブームが自重で落下しないようにその位置を保持するための弁であり、いわゆる落下防止弁に相当する。
【先行技術文献】
【特許文献】
【0003】
特開2020-94644号公報
【発明の概要】
【発明が解決しようとする課題】
【0004】
特許文献1では、ブームシリンダのロッド側ポートと第1ブーム用方向制御弁との間にロック弁が配置されているため、ロック弁のハード特性に起因して燃費および操作性が悪化する。
【0005】
本開示の目的は、対象物の自重による降下を防止しつつ燃費および操作性が良好な油圧駆動システムおよび油圧駆動方法を提供することである。
【課題を解決するための手段】
【0006】
本開示の油圧駆動システムは、油圧アクチュエータの第1ポートおよび第2ポートに作動油を給排することによって油圧アクチュエータを伸縮させて対象物を昇降させる油圧駆動システムであって、第1方向切替弁と、第2方向切替弁と、降下制御弁と、コントローラとを備える。第1方向切替弁は、第1パイロット信号に基づいて第1ポートに作動油を供給する。第2方向切替弁は、第2パイロット信号に基づいて第2ポートから作動油を排出する。降下制御弁は、第2ポートと第2方向切替弁との間に配置されている。コントローラは、対象物の降下操作に応じて第2パイロット信号を出力し、第2パイロット信号に基づいて第2パイロット信号とは異なる指令信号を出力し、指令信号に基づいて降下制御弁を開口する。
【0007】
本開示の油圧駆動方法は、油圧アクチュエータの第1ポートおよび第2ポートに作動油を給排することによって油圧アクチュエータを伸縮させて対象物を昇降させる油圧駆動方法であって、以下のステップを備える。
【0008】
対象物の降下操作に応じて、第1ポートに作動油を供給するよう第1方向切替弁を制御するために第1パイロット信号が出力される。対象物の降下操作に応じて、第2ポートから作動油を排出するよう第2方向切替弁を制御するために第2パイロット信号が出力される。第2パイロット信号に基づいて、第2ポートと第2方向切替弁との間に配置された降下制御弁に第2パイロット信号とは異なる指令信号が出力されて降下制御弁が開口される。
【発明の効果】
【0009】
本開示によれば、対象物の自重による降下を防止しつつ燃費および操作性が良好な油圧駆動システムおよび油圧駆動方法を実現することができる。
【図面の簡単な説明】
【0010】
本開示の一実施形態における作業機械の一例としての油圧ショベルの構成を示す側面図である。
本開示の一実施形態における油圧駆動システムの構成を示す図である。
図2に示すコントローラの機能ブロックを示す図である。
本開示の一実施形態における油圧駆動方法を示すフロー図である。
本開示の一実施形態と従来例との各々における降下制御弁に供給されるパイロット圧(Pi圧)と開口面積との関係を示す図である。
【発明を実施するための形態】
(【0011】以降は省略されています)
この特許をJ-PlatPat(特許庁公式サイト)で参照する
関連特許
株式会社小松製作所
作業車両
1か月前
株式会社小松製作所
作業車両
1か月前
株式会社小松製作所
作業機械および方法
1か月前
株式会社小松製作所
作業機械および方法
9日前
株式会社小松製作所
作業機械および方法
1か月前
株式会社小松製作所
作業機械および方法
1か月前
株式会社小松製作所
作業機械および方法
1か月前
株式会社小松製作所
磁気結合型リアクトル
9日前
株式会社小松製作所
評価装置および評価方法
4日前
株式会社小松製作所
制御システムおよび制御方法
9日前
株式会社小松製作所
発注システムおよび発注方法
1か月前
株式会社小松製作所
発注システムおよび発注方法
1か月前
株式会社小松製作所
作業車両および作業車両の制御方法
1か月前
株式会社小松製作所
作業機械および作業機械の制御方法
1か月前
株式会社小松製作所
作業車両の制御システム及び作業車両
1か月前
株式会社小松製作所
システム、作業機械、および制御方法
1か月前
株式会社小松製作所
作業車両用作動油タンク及び作業車両
1か月前
株式会社小松製作所
油圧駆動システムおよび油圧駆動方法
1か月前
株式会社小松製作所
ファン駆動システム及びファン駆動方法
9日前
株式会社小松製作所
作業機械システムおよび作業機械の制御方法
1か月前
株式会社小松製作所
作業機械システムおよび作業機械の制御方法
1か月前
株式会社小松製作所
作業機械の点検支援システム及び点検支援方法
1か月前
株式会社小松製作所
作業機械、及び、作業機械を制御するための方法
1か月前
株式会社小松製作所
作業現場の従事者支援システム及び従事者支援方法
9日前
株式会社小松製作所
散水システム、作業機械および散水装置の制御方法
1か月前
株式会社小松製作所
散水システム、散水機械および散水装置の制御方法
1か月前
株式会社小松製作所
感情推定装置、感情推定方法および遠隔操作システム
1か月前
株式会社小松製作所
作業機械の制御システム、および作業機械の制御方法
9日前
株式会社小松製作所
作業機械の制御システム、および作業機械の制御方法
9日前
株式会社小松製作所
トレーニングシステムおよびステージデータの生成方法
9日前
株式会社小松製作所
認証情報表示システム、情報端末、及び認証情報表示方法
1か月前
株式会社小松製作所
作業機械、作業機械のシステムおよび作業機械の制御方法
1か月前
株式会社小松製作所
作業機械、作業機械のシステムおよび作業機械の制御方法
1か月前
株式会社小松製作所
作業機械の暖房装置、および作業機械の暖房装置の制御方法
1か月前
株式会社小松製作所
作業機械の画像表示システムおよび作業機械の画像表示方法
1か月前
株式会社小松製作所
作業機械の表示システム、作業機械、及び作業機械の表示方法
1か月前
続きを見る
他の特許を見る