TOP
|
特許
|
意匠
|
商標
特許ウォッチ
Twitter
他の特許を見る
公開番号
2025149101
公報種別
公開特許公報(A)
公開日
2025-10-08
出願番号
2024049545
出願日
2024-03-26
発明の名称
作業機械、作業機械のシステムおよび作業機械の制御方法
出願人
株式会社小松製作所
代理人
弁理士法人深見特許事務所
主分類
E02F
9/24 20060101AFI20251001BHJP(水工;基礎;土砂の移送)
要約
【課題】自動制動制御に関して作業機械がオペレータの意図せぬ動作をした場合でも適切な対応が容易な作業機械、作業機械のシステムおよび作業機械の制御方法を提供する。
【解決手段】車両本体1は、走行可能である。車速センサ24は、車両本体1の車速を検出する。制動操作装置51Aは、オペレータに操作されることにより車体の制動信号を出力する。物体センサ25は、車両本体1の後方の物体を検出する。自動ブレーキ装置45は、物体センサ25の検出結果に基づいて、車両本体1を自動ブレーキにより制動させる。コントローラ26は、自動ブレーキ装置45の作動により車両本体1を制動させる自動制動指令を出力した後、車速と制動信号とに基づいて自動ブレーキ装置45の作動を解除する。
【選択図】図2
特許請求の範囲
【請求項1】
走行可能な車体と、
前記車体の車速を検出する車速センサと、
オペレータに操作されることにより前記車体の制動信号を出力する制動操作装置と、
前記車体の後方の物体を検出する物体センサと、
前記物体センサの検出結果に基づいて、前記車体を自動ブレーキにより制動させる自動ブレーキ装置と、
前記自動ブレーキ装置の作動により前記車体を制動させる自動制動指令を出力した後、前記車速と前記制動信号とに基づいて前記自動ブレーキ装置の作動を解除するコントローラと、を備える、作業機械。
続きを表示(約 1,100 文字)
【請求項2】
前記車体の走行方向を切り替える前後進切替装置をさらに備え、
前記コントローラは、前記車速、前記制動信号および前記前後進切替装置の操作信号に基づいて前記自動ブレーキ装置の作動を解除する、請求項1に記載の作業機械。
【請求項3】
前記コントローラは、前記車速と前記制動信号とに基づき、かつ前記前後進切替装置が後進以外を選択している場合に前記自動ブレーキ装置の作動を解除する、請求項2に記載の作業機械。
【請求項4】
前記自動ブレーキ装置の作動を一時的に無効とする解除信号を出力する解除装置をさらに備え、
前記コントローラは、前記車速、前記制動信号および前記解除信号に基づいて前記自動ブレーキ装置の作動を解除する、請求項1に記載の作業機械。
【請求項5】
前記コントローラは、前記車速と前記制動信号とに基づき、かつ前記解除信号を所定時間以上継続して取得した場合に前記自動ブレーキ装置の作動を解除する、請求項4に記載の作業機械。
【請求項6】
前記コントローラは、前記車速が所定速度以下で所定時間以上継続した場合に前記自動ブレーキ装置の作動を解除する、請求項1に記載の作業機械。
【請求項7】
前記コントローラは、前記制動信号がブレーキ圧である場合に、前記ブレーキ圧が所定圧力で所定時間以上継続した場合に前記自動ブレーキ装置の作動を解除する、請求項1に記載の作業機械。
【請求項8】
走行可能な車体と、
前記車体の車速を検出する車速センサと、
オペレータに操作されることにより前記車体の制動信号を出力する制動操作装置と、
前記車体の後方の物体を検出する物体センサと、
前記物体センサの検出結果に基づいて、前記車体を自動ブレーキにより制動させる自動ブレーキ装置と、
前記自動ブレーキ装置の作動により前記車体を制動させる自動制動指令を出力した後、前記車速と前記制動信号とに基づいて前記自動ブレーキ装置の作動を解除するコントローラと、を備える、作業機械のシステム。
【請求項9】
走行可能な車体と、オペレータに操作されることにより前記車体の制動信号を出力する制動操作装置と、前記車体の後方における物体の検出結果に基づいて前記車体を自動ブレーキにより制動させる自動ブレーキ装置とを有する作業機械の制御方法であって、
前記自動ブレーキ装置の作動により前記車体を制動させる自動制動指令を出力するステップと、
前記自動制動指令の出力後、前記車体の車速と前記制動信号とに基づいて、前記自動ブレーキ装置の作動を解除するステップと、を備える、作業機械の制御方法。
発明の詳細な説明
【技術分野】
【0001】
本開示は、作業機械、作業機械のシステムおよび作業機械の制御方法に関する。
続きを表示(約 1,400 文字)
【背景技術】
【0002】
従来より、作業機械の一例であるホイールローダにおいて、後方の障害物を検出し自動で停止する自動制動システムが提案されている。たとえば特開2019-31823号公報(特許文献1)には、そのような自動制動システムにおいて建設機械が自動停止しても非常ブレーキ解除スイッチの操作で自動停止を解除して再び移動可能とする技術が開示されている。
【先行技術文献】
【特許文献】
【0003】
特開2019-31823号公報
【発明の概要】
【発明が解決しようとする課題】
【0004】
しかしながら特許文献1のような非常ブレーキ解除スイッチの解除では、自動制動制御を解除した瞬間に作業機械が動き出すなどのオペレータの意図せぬ動作をしたときに対応が難しい。
【0005】
本開示の目的は、自動制動制御に関して作業機械がオペレータの意図せぬ動作をした場合でも適切な対応が容易な作業機械、作業機械のシステムおよび作業機械の制御方法を提供することである。
【課題を解決するための手段】
【0006】
本開示の作業機械および作業機械のシステムの各々は、車体と、車速センサと、制動操作装置と、物体センサと、自動ブレーキ装置と、コントローラとを備える。車体は、走行可能である。車速センサは、車体の車速を検出する。制動操作装置は、オペレータに操作されることにより車体の制動信号を出力する。物体センサは、車体の後方の物体を検出する。自動ブレーキ装置は、物体センサの検出結果に基づいて、車体を自動ブレーキにより制動させる。コントローラは、自動ブレーキ装置の作動により車体を制動させる自動制動指令を出力した後、車速と制動信号とに基づいて自動ブレーキ装置の作動を解除する。
【0007】
本開示の作業機械の制御方法は、走行可能な車体と、オペレータに操作されることにより車体の制動信号を出力する制動操作装置と、車体の後方における物体の検出結果に基づいて車体を自動ブレーキにより制動させる自動ブレーキ装置とを有する作業機械の制御方法であって、以下のステップを備える。
【0008】
自動ブレーキ装置の作動により車体を制動させる自動制動指令が出力される。自動制動指令の出力後、車体の車速と制動信号とに基づいて、自動ブレーキ装置の作動が解除される。
【発明の効果】
【0009】
本開示によれば、自動制動制御に関して作業機械がオペレータの意図せぬ動作をした場合でも適切な対応が容易な作業機械、作業機械のシステムおよび作業機械の制御方法を実現することができる。
【図面の簡単な説明】
【0010】
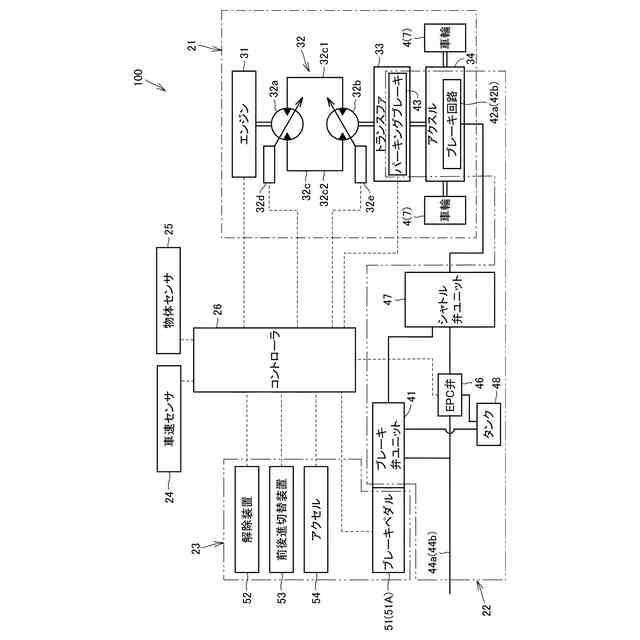
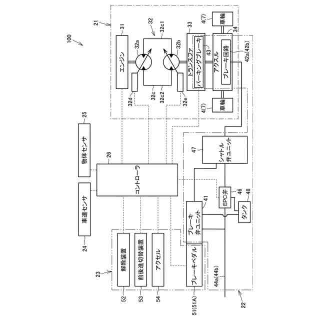
本開示の一実施形態におけるホイールローダの構成を示す側面図である。
図1のホイールローダの制動システムを示すブロック図である。
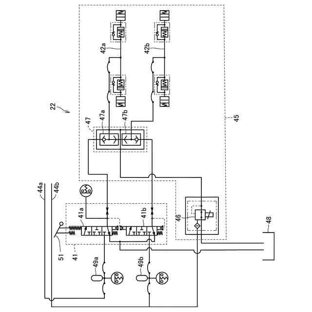
図2の制動装置の構成を示す油圧回路図である。
前後進切替装置、解除装置、アクセルおよびブレーキペダルの配置位置を示す図である。
本開示の一実施形態におけるホイールローダの制御方法を示すフロー図である。
【発明を実施するための形態】
(【0011】以降は省略されています)
この特許をJ-PlatPat(特許庁公式サイト)で参照する
関連特許
株式会社小松製作所
作業機械および方法
1か月前
株式会社小松製作所
作業機械および方法
10日前
株式会社小松製作所
作業機械および方法
1か月前
株式会社小松製作所
作業機械および方法
1か月前
株式会社小松製作所
磁気結合型リアクトル
10日前
株式会社小松製作所
評価装置および評価方法
5日前
株式会社小松製作所
制御システムおよび制御方法
10日前
株式会社小松製作所
作業車両および作業車両の制御方法
1か月前
株式会社小松製作所
作業機械および作業機械の制御方法
1か月前
株式会社小松製作所
油圧駆動システムおよび油圧駆動方法
1か月前
株式会社小松製作所
システム、作業機械、および制御方法
1か月前
株式会社小松製作所
作業車両の制御システム及び作業車両
1か月前
株式会社小松製作所
ファン駆動システム及びファン駆動方法
10日前
株式会社小松製作所
作業機械の点検支援システム及び点検支援方法
1か月前
株式会社小松製作所
作業現場の従事者支援システム及び従事者支援方法
10日前
株式会社小松製作所
作業機械の制御システム、および作業機械の制御方法
10日前
株式会社小松製作所
作業機械の制御システム、および作業機械の制御方法
10日前
株式会社小松製作所
トレーニングシステムおよびステージデータの生成方法
10日前
株式会社小松製作所
認証情報表示システム、情報端末、及び認証情報表示方法
1か月前
株式会社小松製作所
作業機械の暖房装置、および作業機械の暖房装置の制御方法
1か月前
株式会社小松製作所
表示制御装置、情報端末、表示制御方法、及び表示制御システム
1か月前
株式会社小松製作所
作業機械、作業機械を含むシステム、および作業機械の制御方法
1か月前
株式会社小松製作所
作業機械を含むシステム、作業機械、および作業機械の自動走行制御方法
1か月前
株式会社小松製作所
作業機械のペイロード算出システムおよび作業機械のペイロード算出方法
11日前
個人
バケット
18日前
個人
建物の不同沈下の修正方法
25日前
株式会社富田製作所
継手部構造
18日前
千代田工営株式会社
回転貫入杭
1か月前
株式会社大林組
操縦装置
21日前
株式会社熊谷組
山留壁用親杭
1か月前
日立建機株式会社
作業機械
1か月前
ヤンマーホールディングス株式会社
作業機械
1か月前
日立建機株式会社
作業機械
1か月前
日立建機株式会社
建設機械
11日前
日立建機株式会社
作業機械
1か月前
ヤンマーホールディングス株式会社
作業機械
1か月前
続きを見る
他の特許を見る