TOP
|
特許
|
意匠
|
商標
特許ウォッチ
Twitter
他の特許を見る
公開番号
2025150075
公報種別
公開特許公報(A)
公開日
2025-10-09
出願番号
2024050760
出願日
2024-03-27
発明の名称
作業機械システムおよび作業機械の制御方法
出願人
株式会社小松製作所
代理人
弁理士法人志賀国際特許事務所
主分類
E02F
9/20 20060101AFI20251002BHJP(水工;基礎;土砂の移送)
要約
【課題】自動制御中のアクチュエータのストールによる燃料効率の低下を防ぐ。
【解決手段】制御装置は、旋回体および作業機の状態を認識する。制御装置は、自動制御指示に従って、旋回体および作業機を連動して作業具を目標位置に自動的に移動させる第一自動制御を実行する。制御装置は、第一自動制御中に、旋回体または作業機の状態が不動状態であると判定された場合に、第一自動制御を中断する。
【選択図】図2
特許請求の範囲
【請求項1】
旋回中心回りに旋回可能な旋回体と、
作業具を含み前記旋回体に対し動作可能な作業機と、
前記旋回体および前記作業機を制御する制御装置と
を備え、
前記制御装置は、
前記旋回体および前記作業機の状態を認識し、
自動制御指示に従って、前記旋回体および前記作業機を連動して前記作業具を目標位置に自動的に移動させる第一自動制御を実行し、
前記第一自動制御中に、前記旋回体または前記作業機の状態が不動状態であると判定された場合に、前記第一自動制御を中断する
作業機械システム。
続きを表示(約 1,100 文字)
【請求項2】
前記制御装置は、
前記第一自動制御中に、前記旋回体または前記作業機の状態が不動状態であると判定された場合に、前記旋回体の駆動を止めて前記作業機を上昇させる第二自動制御を開始する
請求項1に記載の作業機械システム。
【請求項3】
前記作業機は、互いに関節で接続され、先端に前記作業具が取り付けられた複数のリンク部材を有し、
前記第二自動制御は、前記複数のリンク部材のうち最も基端側に位置するリンク部材を上昇させる制御である
請求項2に記載の作業機械システム。
【請求項4】
前記制御装置は、
前記作業機に掛かる負荷が所定の閾値を下回ると、前記第二自動制御を終了する
請求項2に記載の作業機械システム。
【請求項5】
前記制御装置は、
前記作業機に掛かる負荷が所定の閾値を下回ると、前記第一自動制御を再開する
請求項4に記載の作業機械システム。
【請求項6】
前記制御装置は、
前記第一自動制御に係る制御量と前記旋回体および前記作業機の動作量とに基づいて、前記旋回体または前記作業機が不動状態であるか否かを判定する
請求項1に記載の作業機械システム。
【請求項7】
前記制御装置は、
前記第一自動制御に係る制御量から推定される前記旋回体または前記作業機の動作量と、前記旋回体または前記作業機の実際の動作量との差が閾値を超える状態が、設定時間以上継続している場合に、前記旋回体または前記作業機が不動状態であると判定する
請求項6に記載の作業機械システム。
【請求項8】
前記制御装置は、
前記旋回体または前記作業機を駆動させるための油圧回路の内圧が所定の圧力に至ったか否かを判定することで、前記旋回体または前記作業機が不動状態であると判定する
請求項6に記載の作業機械システム。
【請求項9】
旋回中心回りに旋回可能な旋回体と、
作業具を含み前記旋回体に対し動作可能な作業機と、
制御装置と、
を備える作業機械の制御方法であって、
前記制御装置が前記旋回体および前記作業機の状態を認識するステップと、
前記制御装置が自動制御指示に従って、前記旋回体および前記作業機を連動して前記作業具を目標位置に自動的に移動させる第一自動制御を実行するステップと、
前記制御装置が前記第一自動制御中に、前記旋回体または前記作業機の状態が不動状態であると判定された場合に、前記第一自動制御を中断するステップと
を有する作業機械の制御方法。
発明の詳細な説明
【技術分野】
【0001】
本開示は、作業機械システムおよび作業機械の制御方法に関する。
続きを表示(約 1,400 文字)
【背景技術】
【0002】
特許文献1には、油圧ショベルを自動運転させる技術が開示されている。
【先行技術文献】
【特許文献】
【0003】
特開2019-065661号公報
【発明の概要】
【発明が解決しようとする課題】
【0004】
アクチュエータに掛かる負荷が過大となると、アクチュエータがストールする。アクチュエータがストールすると、アクチュエータが停止しているにも関わらず、エネルギーが消費されるため、効率が低下する。
【0005】
特許文献1に示すような自動運転では、作業機の姿勢と目標姿勢との差に基づいて自動操作信号を生成している。そのため、作業機に掛かる負荷が過大となりアクチュエータがストールすると、作業機の姿勢が目標姿勢に至らないために、自動操作信号が出力され続け、エネルギーが浪費されてしまう。
本開示の目的は、自動制御中のアクチュエータのストールによる効率の低下を防ぐことができる作業機械システムおよび作業機械の制御方法を提供することにある。
【課題を解決するための手段】
【0006】
本開示の一態様によれば、作業機械システムは、旋回中心回りに旋回可能な旋回体と、作業具を含み前記旋回体に対し動作可能な作業機と、前記旋回体および前記作業機を制御する制御装置とを備え、前記制御装置は、前記旋回体および前記作業機の状態を認識し、自動制御指示に従って、前記旋回体および前記作業機を連動して前記作業具を目標位置に自動的に移動させる第一自動制御を実行し、前記第一自動制御中に、前記旋回体または前記作業機の状態が不動状態であると判定された場合に、前記第一自動制御を中断する。
【発明の効果】
【0007】
上記態様によれば、作業機械システムは、自動制御中のアクチュエータのストールによる燃料効率の低下を防ぐことができる。
【図面の簡単な説明】
【0008】
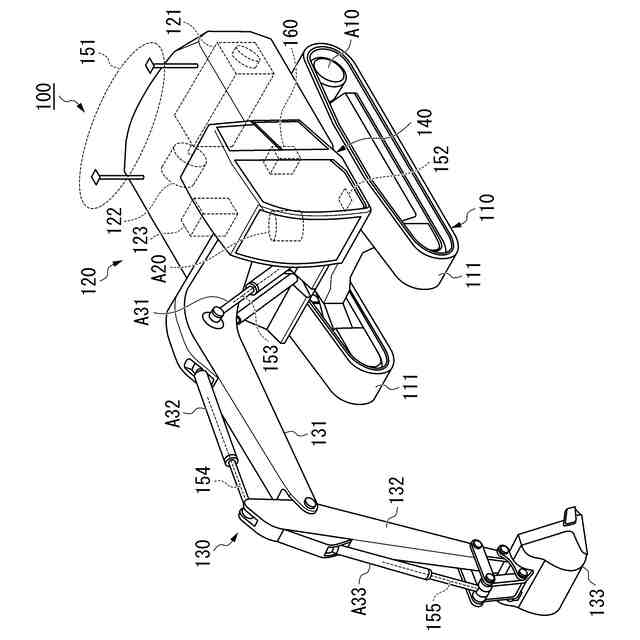
第一実施形態に係る作業機械の構成を示す概略図である。
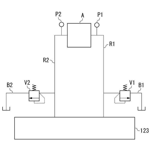
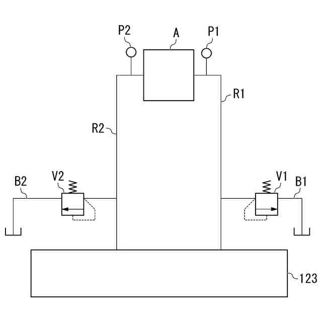
第一実施形態に係るコントロールバルブに接続されたアクチュエータの油圧回路を示すブロック図である。
第一実施形態に係る運転室の内部の構成を示す図である。
第一実施形態に係る制御装置の構成を示す概略ブロック図である。
第一実施形態に係る制御装置による旋回制御を示すフローチャート(パート1)である。
第一実施形態に係る制御装置による旋回制御を示すフローチャート(パート2)である。
【発明を実施するための形態】
【0009】
〈第一実施形態〉
以下、図面を参照しながら実施形態について詳しく説明する。
【0010】
《作業機械100の構成》
図1は、第一実施形態に係る作業機械100の構成を示す概略図である。
作業機械100は、施工現場にて稼働し、土砂などを掘削し、掘削物を移送する。作業機械100は、掘削物を運搬車両などに積み込んでもよいし、掘削物を掘削作業の邪魔にならない場所へダンプしてもよい。例えば、作業機械100は、溝成形作業において、地面の掘削により溝を成形し、掘削物である土砂を、成形した溝の脇にダンプする。
(【0011】以降は省略されています)
この特許をJ-PlatPat(特許庁公式サイト)で参照する
関連特許
株式会社小松製作所
作業機械および方法
15日前
株式会社小松製作所
磁気結合型リアクトル
15日前
株式会社小松製作所
評価装置および評価方法
10日前
株式会社小松製作所
制御システムおよび制御方法
15日前
株式会社小松製作所
作業機械および作業機械の制御方法
2日前
株式会社小松製作所
作業機械および作業機械の制御方法
2日前
株式会社小松製作所
ファン駆動システム及びファン駆動方法
15日前
株式会社小松製作所
作業現場の従事者支援システム及び従事者支援方法
15日前
株式会社小松製作所
作業機械の制御システム、および作業機械の制御方法
15日前
株式会社小松製作所
作業機械の制御システム、および作業機械の制御方法
15日前
株式会社小松製作所
トレーニングシステムおよびステージデータの生成方法
15日前
株式会社小松製作所
認証情報表示システム、情報端末、及び認証情報表示方法
1か月前
株式会社小松製作所
作業機械のペイロード算出システムおよび作業機械のペイロード算出方法
16日前
株式会社小松製作所
管理システム及び管理方法
2日前
株式会社小松製作所
作業機械の動作条件決定システム、作業機械、及び作業機械の動作条件決定方法
2日前
株式会社小松製作所
作業機械の動作条件決定システム、作業機械、及び作業機械の動作条件決定方法
2日前
個人
バケット
23日前
個人
建物の不同沈下の修正方法
1か月前
鹿島建設株式会社
接続方法
3日前
株式会社大林組
操縦装置
26日前
株式会社富田製作所
継手部構造
23日前
千代田工営株式会社
回転貫入杭
1か月前
株式会社郷土開発
傾斜地の切土工法
2日前
日立建機株式会社
建設機械
16日前
ヤンマーホールディングス株式会社
作業機械
1か月前
ヤンマーホールディングス株式会社
作業機械
1か月前
株式会社クボタ
作業機
2日前
日立建機株式会社
作業機械
1か月前
日本車輌製造株式会社
建設機械
1か月前
日立建機株式会社
作業車両
1か月前
日立建機株式会社
作業機械
15日前
FKS株式会社
擁壁及び擁壁の築造方法
25日前
鹿島建設株式会社
接続方法および接続構造
1か月前
株式会社次世代一次産業実践所
登山道の施工装置
1か月前
株式会社三誠
建物の免震構造
1か月前
山形新興株式会社
建築物の基礎及び基礎成形型
1か月前
続きを見る
他の特許を見る