TOP
|
特許
|
意匠
|
商標
特許ウォッチ
Twitter
他の特許を見る
公開番号
2025150366
公報種別
公開特許公報(A)
公開日
2025-10-09
出願番号
2024051205
出願日
2024-03-27
発明の名称
内燃機関システム
出願人
三菱自動車工業株式会社
代理人
弁理士法人相原国際知財事務所
主分類
F02B
19/12 20060101AFI20251002BHJP(燃焼機関;熱ガスまたは燃焼生成物を利用する機関設備)
要約
【課題】主燃焼室に配置された第1点火装置と副燃焼室に配置された第2点火装置とを用いて、内燃機関本体の始動に際する燃焼の効率化および安定化を図ることが可能な内燃機関システムを提供する。
【解決手段】内燃機関システムは、主燃焼室40と、副燃焼室42と、主燃焼室40に配置された第1点火プラグ61と、副燃焼室42に配置された第2点火プラグ62とを含む本体と、本体を制御する制御装置とを備える。制御装置は、本体の始動開始後、スタータモータによるクランキング中を含む所定時間にわたって、非クランキング中よりも主燃焼室40への燃料供給量を増加させる燃料増加処理を実行し、本体の初爆では第2点火プラグ62により混合気に点火させ、本体の完爆後、アイドリング運転への移行処理中では第1点火プラグ61と第2点火プラグ62との双方により混合気に点火させる。
【選択図】図2
特許請求の範囲
【請求項1】
空気と燃料との混合気が充填される主燃焼室と、
複数の連通孔を介して前記主燃焼室と連通する副燃焼室と、
前記主燃焼室に配置され、前記主燃焼室内の前記混合気に点火する第1点火装置と、
前記副燃焼室に配置され、前記副燃焼室内の前記混合気に点火する第2点火装置と、
を含む内燃機関本体と、
前記内燃機関本体を制御する制御装置と、
を備え、
前記制御装置は、
前記内燃機関本体の始動開始後、電動機を用いて前記内燃機関本体の回転数を上昇させるクランキング中を含む所定時間にわたって、非クランキング中よりも燃料供給量を増加させる燃料増加処理を実行し、
前記内燃機関本体の初爆では前記第2点火装置により前記混合気に点火させ、
前記内燃機関本体の完爆後、アイドリング運転への移行処理中では前記第1点火装置と前記第2点火装置との双方により前記混合気に点火させる内燃機関システム。
続きを表示(約 750 文字)
【請求項2】
前記制御装置は、
前記内燃機関本体の前記アイドリング運転以降で、排気通路に設けられた触媒の昇温制御を実行する場合には、前記昇温制御を実行しない場合に比べて点火時期を遅延させながら前記第1点火装置により前記混合気に点火させ、
前記内燃機関本体の前記アイドリング運転以降で、前記昇温制御を実行しない場合には、負荷と回転数とに応じて前記第1点火装置と前記第2点火装置とを用いた点火方式を切り替える請求項1に記載の内燃機関システム。
【請求項3】
前記制御装置は、前記燃料増加処理を実行せず、前記電動機を用いて前記内燃機関本体の回転数を所定値に保持してから燃料を供給するモータリング始動時において、初爆では前記第1点火装置により前記混合気に点火させる請求項1に記載の内燃機関システム。
【請求項4】
前記制御装置は、前記内燃機関本体に設けられたセンサの検出値に基づいて前記内燃機関本体の空燃比が目標空燃比に近づくように吸気量および燃料供給量を調整するフィードバック制御を実行し、
前記アイドリング運転への移行処理中とは、前記内燃機関本体の完爆後に前記センサが未活性で前記フィードバック制御を実行できない状態であり、
前記アイドリング運転以降とは、前記内燃機関本体の完爆後に前記センサが活性して前記フィードバック制御を実行可能な状態である請求項2に記載の内燃機関システム。
【請求項5】
前記第1点火装置は、前記内燃機関本体のシリンダブロックに設けられ、
前記副燃焼室および前記第2点火装置は、前記内燃機関本体のシリンダヘッドに設けられる請求項1から4のいずれか一項に記載の内燃機関システム。
発明の詳細な説明
【技術分野】
【0001】
本発明は、主燃焼室に配置された点火装置と副燃焼室に配置された点火装置とを備えた内燃機関システムに関する。
続きを表示(約 2,000 文字)
【背景技術】
【0002】
従来、主燃焼室に配置された点火装置と副燃焼室に配置された点火装置とを備えた内燃機関システムに関する技術が知られている。例えば、特許文献1には、制御切替えラインより負荷が低い領域では、主燃焼室内にタンブル渦流が形成されやすいように吸気しつつ主燃焼室内の点火プラグ(点火装置)を点火し、制御切替えラインより負荷が高い領域では、副燃焼室に濃い混合気が充填されるように高流量の混合気を主燃焼室へと吸気しつつ副燃焼室内の点火プラグ(点火装置)を点火する内燃機関システムが記載されている。
【先行技術文献】
【特許文献】
【0003】
特開2021-119297号公報
【発明の概要】
【発明が解決しようとする課題】
【0004】
上記特許文献1に記載の点火制御では、内燃機関本体の負荷に応じて点火装置のいずれ一方を用いることが記載されているものの、内燃機関本体の始動に際する点火制御については具体的に記載されていない。しかしながら、内燃機関本体の始動処理時やその直後においては、吸気量や燃料供給量が安定しないことがあり、状況に応じた適切な点火制御を行うことが求められる。
【0005】
本発明はこのような課題に鑑みてなされたものであり、その目的とするところは、主燃焼室に配置された第1点火装置と副燃焼室に配置された第2点火装置とを用いて、内燃機関本体の始動に際する燃焼の効率化および安定化を図ることが可能な内燃機関システムを提供することにある。
【課題を解決するための手段】
【0006】
上記目的を達成するため、本発明の内燃機関システムは、空気と燃料との混合気が充填される主燃焼室と、複数の連通孔を介して前記主燃焼室と連通する副燃焼室と、前記主燃焼室に配置され、前記主燃焼室内の前記混合気に点火する第1点火装置と、前記副燃焼室に配置され、前記副燃焼室内の前記混合気に点火する第2点火装置と、を含む内燃機関本体と、前記内燃機関本体を制御する制御装置と、を備え、前記制御装置は、前記内燃機関本体の始動開始後、電動機を用いて前記内燃機関本体の回転数を上昇させるクランキング中を含む所定時間にわたって、非クランキング中よりも燃料供給量を増加させる燃料増加処理を実行し、前記内燃機関本体の初爆では前記第2点火装置により前記混合気に点火させ、前記内燃機関本体の完爆後、アイドリング運転への移行処理中では前記第1点火装置と前記第2点火装置との双方により前記混合気に点火させる。
【発明の効果】
【0007】
本発明の内燃機関システムによれば、主燃焼室に配置された第1点火装置と副燃焼室に配置された第2点火装置とを用いて、内燃機関本体の始動に際する燃焼の効率化および安定化を図ることが可能となる。
【図面の簡単な説明】
【0008】
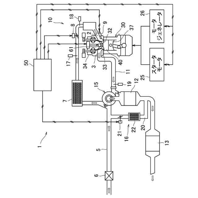
実施形態にかかる内燃機関システムの概略構成図である。
気筒を模式的に示す説明図である。
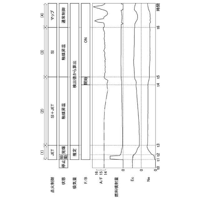
内燃機関本体のクランキング始動を行う場合の各種制御状態と空燃比、燃料噴射量、充填効率および回転数の時間変化の様子の一例を示す説明図である。
内燃機関本体のモータリング始動を行う場合の各種制御状態と空燃比、燃料噴射量、充填効率および回転数の時間変化の様子の一例を示す説明図である。
第1点火プラグおよび第2点火プラグの配置位置の他例を模式的に示す説明図である。
【発明を実施するための形態】
【0009】
以下、図面に基づき本発明の一実施形態について説明する。
【0010】
(内燃機関)
図1は、実施形態にかかる内燃機関システムの概略構成図である。内燃機関システム1は、例えば車両に搭載される。内燃機関システム1は、例えばガソリンエンジンである内燃機関本体10(以下、「本体10」と称する)と、制御装置50とを備えている。本体10の吸気通路5には、吸気の流れに沿ってエアクリーナー6、インタークーラー7、スロットルバルブ8が各気筒30の吸気ポート2の上流に設けられている。また、吸気通路5には、吸気量を検出する吸気流量センサ17、図示しない吸気マニホールドの吸気圧を検出する吸気圧センサ18が設けられている。一方、本体10の排気通路11には、各気筒30の排気ポート3から排気の流れに沿って上流側排気浄化触媒12および下流側排気浄化触媒13が設けられている。また、排気通路11には、本体10の空燃比を検出するためのセンサ19が設けられている。センサ19は、いわゆるラムダセンサやO
2
センサを用いることができる。
(【0011】以降は省略されています)
この特許をJ-PlatPat(特許庁公式サイト)で参照する
関連特許
ダイハツ工業株式会社
車両
1か月前
スズキ株式会社
車両の制御装置
25日前
ダイハツ工業株式会社
制御装置
1か月前
ダイハツ工業株式会社
制御装置
1か月前
ダイハツ工業株式会社
制御装置
1か月前
本田技研工業株式会社
車両
2日前
本田技研工業株式会社
車両
2日前
本田技研工業株式会社
内燃機関
3日前
トヨタ自動車株式会社
内燃機関
23日前
トヨタ自動車株式会社
車両の制御装置
23日前
株式会社クボタ
作業車両
3日前
本田技研工業株式会社
内燃機関
2日前
株式会社SUBARU
エンジン制御装置
25日前
株式会社SUBARU
エンジン制御装置
1か月前
株式会社IHI原動機
脈動減衰装置
23日前
朝日電装株式会社
スロットルグリップ装置
13日前
個人
流体式推力方向制御装置
13日前
本田技研工業株式会社
始動制御装置
2日前
本田技研工業株式会社
始動制御装置
2日前
トヨタ自動車株式会社
閾値の設定装置
13日前
トヨタ自動車株式会社
エンジン制御装置
9日前
株式会社デンソートリム
エンジン制御装置
9日前
日産自動車株式会社
内燃機関
9日前
日産自動車株式会社
内燃機関
9日前
本田技研工業株式会社
内燃機関の制御装置
23日前
本田技研工業株式会社
可変ファンネル装置
2日前
大阪瓦斯株式会社
エンジンシステム
2日前
本田技研工業株式会社
内燃機関の吸気構造
3日前
本田技研工業株式会社
EGRバルブ制御装置
13日前
マツダ株式会社
エンジン
3日前
トヨタ自動車株式会社
エンジンシステムの診断装置
25日前
トヨタ自動車株式会社
エンジン制御装置
13日前
トヨタ自動車株式会社
内燃機関の燃料供給装置
9日前
トヨタ自動車株式会社
インジェクタの制御装置
11日前
トヨタ自動車株式会社
内燃機関の燃料供給装置
13日前
本田技研工業株式会社
内燃機関の制御装置
3日前
続きを見る
他の特許を見る