TOP
|
特許
|
意匠
|
商標
特許ウォッチ
Twitter
他の特許を見る
公開番号
2025149230
公報種別
公開特許公報(A)
公開日
2025-10-08
出願番号
2024049737
出願日
2024-03-26
発明の名称
圃場作業車
出願人
株式会社クボタ
代理人
弁理士法人R&C
主分類
B62D
55/10 20060101AFI20251001BHJP(鉄道以外の路面車両)
要約
【課題】圃場作業車において、圃場の泥等が走行時に機体下方空間の前部から後部に円滑に流れるように構成して、走行性能の向上を図る。
【解決手段】機体フレーム1と走行装置2とに亘って連結されて、機体フレーム1を走行装置2に支えさせる前支持フレーム30と後支持フレーム40とが備えられている。背面視で、後支持フレーム40の後第1部分41の下面部41aが、前支持フレーム30の前第1部分31の下面部31aよりも上側に位置している。
【選択図】図7
特許請求の範囲
【請求項1】
作業装置が搭載された機体フレームと、
右及び左の走行装置とが備えられ、
前記機体フレームと前記走行装置とに亘って連結されて、前記機体フレームを前記走行装置に支えさせる前支持フレームと後支持フレームとが備えられ、
前記走行装置は、駆動輪と、誘導輪と、転輪と、前記転輪が取り付けられたトラックフレームと、クローラベルトとを有し、
前記前支持フレームは、左右方向に沿って設けられた前第1部分と、前記前第1部分の右部から下方に向けて延出され、右の前記トラックフレームの前部に連結された右前第2部分と、前記前第1部分の左部から下方に向けて延出され、左の前記トラックフレームの前部に連結された左前第2部分とを有し、
前記後支持フレームは、左右方向に沿って設けられた後第1部分と、前記後第1部分の右部から下方に向けて延出され、右の前記トラックフレームの後部に連結された右後第2部分と、前記後第1部分の左部から下方に向けて延出され、左の前記トラックフレームの後部に連結された左後第2部分とを有しており、
背面視で、前記後第1部分の下面部が、前記前第1部分の下面部よりも上側に位置している圃場作業車。
続きを表示(約 1,600 文字)
【請求項2】
作業装置が搭載された機体フレームと、
右及び左の走行装置とが備えられ、
前記機体フレームと前記走行装置とに亘って連結されて、前記機体フレームを前記走行装置に支えさせる前支持フレームと後支持フレームとが備えられ、
前記走行装置は、駆動輪と、誘導輪と、転輪と、前記転輪が取り付けられたトラックフレームと、クローラベルトとを有し、
前記前支持フレームは、左右方向に沿って設けられた前第1部分と、前記前第1部分の右部から下方に向けて延出され、右の前記トラックフレームの前部に連結された右前第2部分と、前記前第1部分の左部から下方に向けて延出され、左の前記トラックフレームの前部に連結された左前第2部分とを有し、
前記後支持フレームは、左右方向に沿って設けられた後第1部分と、前記後第1部分の右部から下方に向けて延出され、右の前記トラックフレームの後部に連結された右後第2部分と、前記後第1部分の左部から下方に向けて延出され、左の前記トラックフレームの後部に連結された左後第2部分とを有しており、
背面視で前記前支持フレームと右及び左の前記クローラベルトとにより囲まれる前側領域の面積と、背面視で前記後支持フレームと右及び左の前記クローラベルトとにより囲まれる後側領域の面積とにおいて、前記後側領域の面積が、前記前側領域の面積よりも大きなものに設定されている圃場作業車。
【請求項3】
前記右前第2部分が、前記前第1部分の右部から斜め右下方に向けて延出され、前記左前第2部分が、前記前第1部分の左部から斜め左下方に向けて延出されており、
前記右後第2部分が、前記後第1部分の右部から斜め右下方に向けて延出され、前記左後第2部分が、前記後第1部分の左部から斜め左下方に向けて延出されている請求項1又は2に記載の圃場作業車。
【請求項4】
前記右前第2部分の下部と、前記左前第2部分の下部と、前記右後第2部分の下部と、前記左後第2部分の下部とが、前記トラックフレームにおける前記転輪が取り付けられた部分よりも高い部分に連結されている請求項1又は2に記載の圃場作業車。
【請求項5】
前記トラックフレームは、前記右前第2部分の下部と前記右後第2部分の下部とが連結された右の上フレーム部分と、前記左前第2部分の下部と前記左後第2部分の下部とが連結された左の上フレーム部分と、前記転輪が取り付けられた右及び左の下フレーム部分とを有し、
前記上フレーム部分が前記下フレーム部分に対して上側に位置するように、前記上フレーム部分と前記下フレーム部分とが連結されている請求項4に記載の圃場作業車。
【請求項6】
前記上フレーム部分の後部の上面部に連結された連結部分が備えられ、
前記右後第2部分の下部と前記左後第2部分の下部とが、前記上フレーム部分と前記連結部分とに亘って連結されている請求項5に記載の圃場作業車。
【請求項7】
前記連結部分に取り付けられ、前記クローラベルトの上部を支える上部転輪が備えられている請求項6に記載の圃場作業車。
【請求項8】
前記駆動輪が、前記トラックフレームの前部に設けられ、
前記誘導輪が、前記上フレーム部分の後部に取り付けられている請求項5に記載の圃場作業車。
【請求項9】
前記前支持フレームに連結され、前記前支持フレームから上方に向けて延出されて、前記機体フレームに連結された支持部材が備えられている請求項1に記載の圃場作業車。
【請求項10】
前補強フレームが、前記機体フレームにおける前記前支持フレームと前記後支持フレームとの間の部分と、前記前支持フレームとに亘って連結されている請求項9に記載の圃場作業車。
(【請求項11】以降は省略されています)
発明の詳細な説明
【技術分野】
【0001】
本発明は、クローラ型式の走行装置が備えられた圃場作業車に関する。
続きを表示(約 1,800 文字)
【背景技術】
【0002】
圃場作業車の一例であるコンバインでは、特許文献1に開示されているように、作業装置や運転部が搭載された機体フレームに、前支持フレーム及び後支持フレームが連結されて、前支持フレーム及び後支持フレームが走行装置のトラックフレームに連結されたものがある。これにより、機体フレームの下方と右及び左の走行装置との間に、機体下方空間が形成されている。
【先行技術文献】
【特許文献】
【0003】
特開2009-17797号公報(図1,5,7参照)
【発明の概要】
【発明が解決しようとする課題】
【0004】
軟弱で深い圃場では走行装置が圃場に沈み込み易いので、走行時に機体フレームが前上がり姿勢になるようにして、軟弱で深い圃場での走行性能の向上を図ることが考えられている。
走行時において、機体フレームから前述の機体下方空間を視た場合、圃場の泥等は機体下方空間の前部から後部に流れるので、機体フレームが前上がり姿勢となる走行が行われ易くする為には、圃場の泥等が機体下方空間の前部から後部に円滑に流れるようにすることが好ましい。
【0005】
本発明は、圃場作業車において、圃場の泥等が走行時に機体下方空間の前部から後部に円滑に流れるように構成して、走行性能の向上を図ることを目的としている。
【課題を解決するための手段】
【0006】
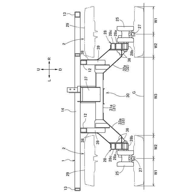
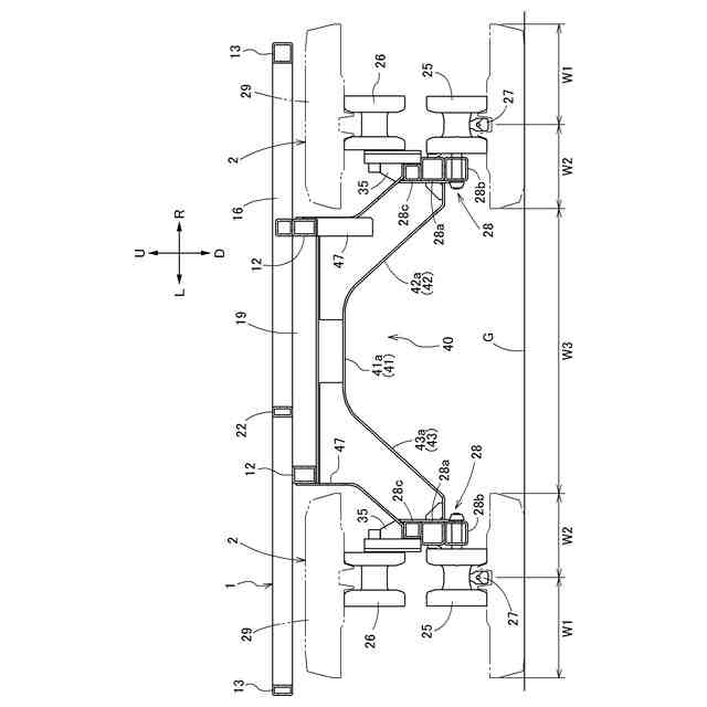
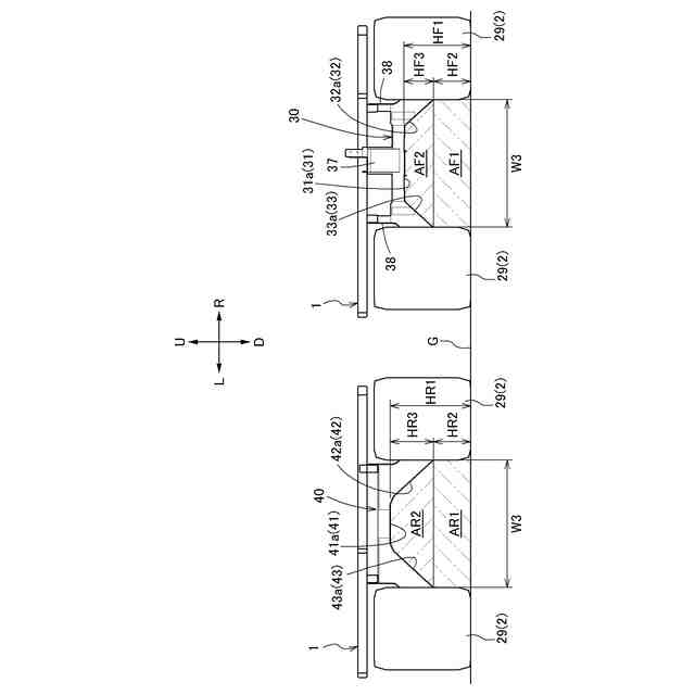
本発明の圃場作業車は、作業装置が搭載された機体フレームと、右及び左の走行装置とが備えられ、前記機体フレームと前記走行装置とに亘って連結されて、前記機体フレームを前記走行装置に支えさせる前支持フレームと後支持フレームとが備えられ、前記走行装置は、駆動輪と、誘導輪と、転輪と、前記転輪が取り付けられたトラックフレームと、クローラベルトとを有し、前記前支持フレームは、左右方向に沿って設けられた前第1部分と、前記前第1部分の右部から下方に向けて延出され、右の前記トラックフレームの前部に連結された右前第2部分と、前記前第1部分の左部から下方に向けて延出され、左の前記トラックフレームの前部に連結された左前第2部分とを有し、前記後支持フレームは、左右方向に沿って設けられた後第1部分と、前記後第1部分の右部から下方に向けて延出され、右の前記トラックフレームの後部に連結された右後第2部分と、前記後第1部分の左部から下方に向けて延出され、左の前記トラックフレームの後部に連結された左後第2部分とを有しており、背面視で、前記後第1部分の下面部が、前記前第1部分の下面部よりも上側に位置している。
【0007】
圃場の泥等が走行時に機体下方空間の前部から後部に流れる場合、機体フレームと走行装置(トラックフレーム)とを連結する前支持フレーム及び後支持フレームが、圃場の泥等の流れを阻害し易いと考えられる。
【0008】
本発明によると、前支持フレーム(後支持フレーム)は、左右方向に沿って設けられた前第1部分(後第1部分)と、前第1部分(後第1部分)の右部及び左部から延出された右前第2部分(右後第2部分)及び左前第2部分(左後第2部分)とを有している。
前支持フレーム(後支持フレーム)において、左右方向に沿って設けられた前第1部分(後第1部分)により、右前第2部分と左前第2部分との間隔(右後第2部分と左後第2部分との間隔)が大きなものになるので、圃場の泥等が走行時に前支持フレーム及び後支持フレームの下方を後方に流れ易くなる。
【0009】
本発明によると、後支持フレームの後第1部分の下面部が、前支持フレームの前第1部分の下面部よりも上側に位置している。
これにより、機体フレームが前上がり姿勢となる走行が行われる際に、後支持フレームが圃場の泥等の流れの障害になり難くなるので、圃場の泥等が後支持フレームの下方を後方に流れ易くなる。
【0010】
本発明によると、圃場の泥等が走行時に前支持フレーム及び後支持フレームの下方を後方に流れ易くなる点、並びに、機体フレームが前上がり姿勢となる走行が行われる際に圃場の泥等が後支持フレームの下方を後方に流れ易くなる点により、圃場の泥等が走行時に機体下方空間の前部から後部に円滑に流れるようになるので、軟弱で深い圃場での走行性能の向上を図ることができる。
(【0011】以降は省略されています)
この特許をJ-PlatPat(特許庁公式サイト)で参照する
関連特許
株式会社クボタ
作業機
21日前
株式会社クボタ
作業車
1か月前
株式会社クボタ
作業車
9日前
株式会社クボタ
作業車
9日前
株式会社クボタ
作業車
2日前
株式会社クボタ
作業車
2日前
株式会社クボタ
作業車
11日前
株式会社クボタ
作業車
1か月前
株式会社クボタ
作業機
1か月前
株式会社クボタ
田植機
1か月前
株式会社クボタ
田植機
1か月前
株式会社クボタ
作業車
1か月前
株式会社クボタ
田植機
1か月前
株式会社クボタ
作業機
2か月前
株式会社クボタ
作業車
1日前
株式会社クボタ
作業車
1日前
株式会社クボタ
作業車
1か月前
株式会社クボタ
作業車
1日前
株式会社クボタ
作業車
1か月前
株式会社クボタ
作業車両
11日前
株式会社クボタ
作業車両
11日前
株式会社クボタ
作業車両
11日前
株式会社クボタ
作業車両
11日前
株式会社クボタ
作業車両
11日前
株式会社クボタ
作業車両
11日前
株式会社クボタ
作業車両
1日前
株式会社クボタ
トラクタ
1か月前
株式会社クボタ
トラクタ
1か月前
株式会社クボタ
作業車両
11日前
株式会社クボタケミックス
伸縮継手
1か月前
株式会社クボタ
作業車両
11日前
株式会社クボタ
作業車両
1日前
株式会社クボタ
作業車両
11日前
株式会社クボタ
作業車両
2か月前
株式会社クボタ
多目的車両
2日前
株式会社クボタ
多目的車両
2日前
続きを見る
他の特許を見る