TOP
|
特許
|
意匠
|
商標
特許ウォッチ
Twitter
他の特許を見る
10個以上の画像は省略されています。
公開番号
2025145874
公報種別
公開特許公報(A)
公開日
2025-10-03
出願番号
2024046349
出願日
2024-03-22
発明の名称
排水処理方法及び装置
出願人
水ing株式会社
代理人
個人
,
個人
,
個人
,
個人
主分類
C02F
11/04 20060101AFI20250926BHJP(水,廃水,下水または汚泥の処理)
要約
【課題】汚泥の脱水性を改善し、メタンガス生成量及びメタン転換率を向上させることができる嫌気性処理を含む排水処理方法及び装置を提供する。
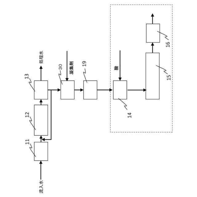
【解決手段】生物処理後に発生する余剰汚泥を嫌気性消化処理する嫌気性消化処理工程15と、嫌気性消化処理後の汚泥を脱水処理する脱水工程16と、を含む排水処理方法であって、嫌気性消化処理工程15の前に、余剰汚泥に凝集剤を注入し、前記余剰汚泥を凝集させて凝集汚泥を得る余剰汚泥凝集工程30と、凝集汚泥を濃縮し、濃縮汚泥を得る余剰汚泥濃縮工程19と、濃縮汚泥に無機酸を添加してpHを5以下に調整し、濃縮汚泥中の微生物の細胞外高分子物質を細分化して易分解化汚泥を得る前処理工程14を含むことを特徴とする排水処理方法。
【選択図】図1
特許請求の範囲
【請求項1】
生物処理後に発生する余剰汚泥を嫌気性消化処理する嫌気性消化処理工程を含む排水処理方法であって、
前記嫌気性消化処理工程の前に、
前記余剰汚泥に凝集剤を注入し、前記余剰汚泥を凝集させて凝集汚泥を得る余剰汚泥凝集工程と、
前記凝集汚泥を濃縮し、濃縮汚泥を得る余剰汚泥濃縮工程と、
前記濃縮汚泥に無機酸を添加してpHを5以下に調整し、前記濃縮汚泥中の微生物の細胞外高分子物質を細分化して易分解化汚泥を得る前処理工程を含むことを特徴とする排水処理方法。
続きを表示(約 1,100 文字)
【請求項2】
前記前処理工程において得られる前記易分解化汚泥は、下記式で求められる可溶化度が15%以下であることを特徴とする請求項1に記載の排水処理方法。
JPEG
2025145874000008.jpg
21
159
【請求項3】
前記前処理工程に供される前記濃縮汚泥は、1.5wt%以上4.5wt%未満の汚泥濃度であることを特徴とする請求項1に記載の排水処理方法。
【請求項4】
前記前処理工程は、50℃以下の温度で行われることを特徴とする請求項1または2に記載の排水処理方法。
【請求項5】
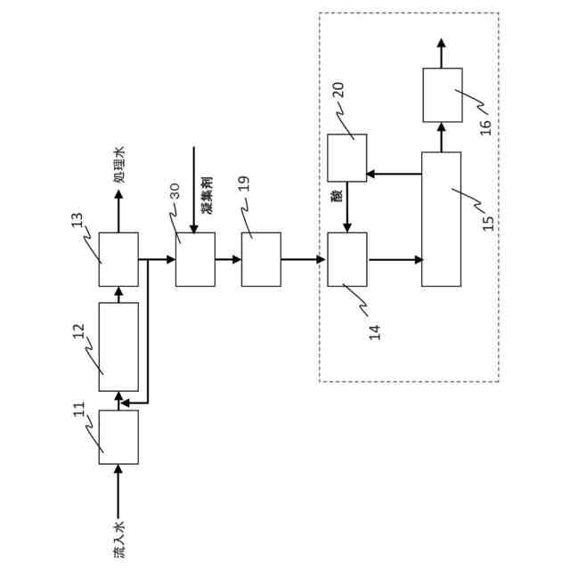
前記余剰汚泥濃縮工程と前記前処理工程との間に、前記余剰汚泥濃縮工程からの前記濃縮汚泥を希釈する希釈工程をさらに含むことを特徴とする請求項1または2に記載の排水処理方法。
【請求項6】
排水を汚泥と分離水とに固液分離する固液分離工程と、当該固液分離工程からの分離水を生物処理する生物処理工程と、当該固液分離工程からの分離汚泥を濃縮する分離汚泥濃縮工程と、前記嫌気性消化処理工程の前に、当該分離汚泥濃縮工程からの濃縮汚泥と前記前処理工程からの易分解化汚泥とを混合する汚泥混合工程をさらに含むことを特徴とする請求項1又は2に記載の排水処理方法。
【請求項7】
前記嫌気性消化処理工程からのバイオガス中の臭気成分を生物脱硫処理して得られる無機酸、及び/又は排水処理施設内で発生する臭気ガスを生物脱臭処理して得られる無機酸を前記前処理工程に供給することを特徴とする請求項1又は2に記載の排水処理方法。
【請求項8】
前記前処理工程における濃縮汚泥のpHを計測して、前記前処理工程における前記無機酸の添加を制御することを特徴とする請求項1又は2に記載の排水処理方法。
【請求項9】
排水処理装置であって、
生物処理槽からの余剰汚泥に凝集剤を注入し、凝集汚泥を形成する余剰汚泥凝集槽と、
前記凝集汚泥を濃縮して、濃縮汚泥を形成する余剰汚泥濃縮槽と、
前記余剰汚泥濃縮槽からの前記濃縮汚泥に無機酸を添加してpHを5以下に調整し、微生物の細胞外高分子物質を細分化して易分解化汚泥を得る前処理槽と、
前記前処理槽からの易分解化汚泥を嫌気性消化処理する嫌気性消化槽と、
を備えることを特徴とする排水処理装置。
【請求項10】
前記余剰汚泥濃縮槽と前記前処理槽との間に、前記濃縮汚泥を希釈する希釈槽をさらに備えることを特徴とする請求項9に記載の排水処理装置。
(【請求項11】以降は省略されています)
発明の詳細な説明
【技術分野】
【0001】
本発明は、排水処理方法及び装置に関し、特に汚泥の脱水性を改善し、メタンガス生成速度及びメタン転換率を向上させることができる嫌気性処理を含む排水処理方法及び装置に関する。
続きを表示(約 2,600 文字)
【背景技術】
【0002】
特開2016-221491号公報(特許文献1)には、汚泥をpH11以上のアルカリ性雰囲気で40℃以上100℃以下に加熱することにより汚泥を可溶化処理した後に、嫌気性生物処理することにより、可溶化汚泥の分解によるメタンガスを発生させ、嫌気処理におけるメタンガス発生量を向上させることが開示されている。
【0003】
特開2012-183510号公報(特許文献2)には、嫌気性消化汚泥をpH5~7、50℃~90℃にて高温可溶化菌又は超高温可溶化菌の作用により可溶化して、可溶化有機性廃棄物と可溶化の際に発生したH
2
を含むガスを嫌気性消化処理することにより、水素、メタンガスの増収及び有機性廃棄物の残渣の減容化率の向上を図ることが開示されている。
【0004】
特開2016-117066号公報(特許文献3)には、汚泥濃度4~12%の汚泥濃縮物を30~60℃、HRT1~3日の条件で可溶化および酸発酵処理した後にメタン発酵処理する嫌気性処理方法が開示されている。
【0005】
特開2004-275813号公報(特許文献4)には、汚泥に酸を加えpHが5以下になるように調整し、60℃以上に加熱処理する酸加熱法を適用した後、嫌気性消化処理を行う汚泥の処理方法が開示されている。
【先行技術文献】
【特許文献】
【0006】
特開2016-221491号公報
特開2012-183510号公報
特開2016-117066号公報
特開2004-275813号公報
【発明の概要】
【発明が解決しようとする課題】
【0007】
本発明は、汚泥の脱水性を改善し、メタンガス生成量及びメタン転換率を向上させることができる嫌気性処理を含む排水処理方法及び装置を提供することを目的とする。
【課題を解決するための手段】
【0008】
上記課題を解決するため、本発明者らは鋭意研究した結果、嫌気性消化処理に供する余剰汚泥を前処理して、余剰汚泥中の微生物の細胞壁(細胞膜)を破壊せずに、細胞外高分子物質を1μm程度に細分化させることができ、微生物由来の有機物による色度の悪化を防止しながら、溶解性COD
Cr
(S-COD
Cr
)成分及び分解しやすいCOD
Cr
成分が増加した汚泥(易分解化汚泥)を得ることができ、易分解化汚泥を嫌気性消化処理することによって、メタンガス発生量を有意に増加できることを知見し、本発明を完成するに至った。
【0009】
本発明において、「易分解化」とは汚泥中の微生物の細胞外高分子物質を細分化させ分解しやすい汚泥にするが、細胞壁(細胞膜)は破壊せずに残し、細分化された細胞外高分子物質と、微生物とを含む、分解しやすい汚泥にすることをいう。
「易分解化汚泥」とは易分解化処理により得られる細分化された細胞外高分子物質と微生物とを含む分解しやすい汚泥であり、[(処理後S-COD
Cr
)-(処理前S-COD
Cr
)]/処理前COD
Cr
で求められる可溶化度が15%以下である汚泥をいう。汚泥処理において一般的な「可溶化」は、汚泥中の微生物の細胞壁(細胞膜)を破壊して溶解性有機物を増加させ、固形物を減らすことで汚泥を減容化する技術であり、可溶化度は40%を超過する。本発明における「易分解化」及び「易分解化汚泥」は、従来の「可溶化」及び「可溶化汚泥」とは区別される。
【0010】
本発明によれば、下記態様の排水処理方法が提供される。
[1]生物処理後に発生する余剰汚泥を嫌気性消化処理する嫌気性消化処理工程を含む排水処理方法であって、
前記嫌気性消化処理工程の前に、
前記余剰汚泥に凝集剤を注入し、前記余剰汚泥を凝集させて凝集汚泥を得る余剰汚泥凝集工程と、
前記凝集汚泥を濃縮し、濃縮汚泥を得る余剰汚泥濃縮工程と、
前記濃縮汚泥に無機酸を添加してpHを5以下に調整し、前記濃縮汚泥中の微生物の細胞外高分子物質を細分化して易分解化汚泥を得る前処理工程を含むことを特徴とする排水処理方法。
[2]前記前処理工程において得られる前記易分解化汚泥は、下記式で求められる可溶化度が15%以下であることを特徴とする[1]に記載の排水処理方法。
JPEG
2025145874000002.jpg
21
158
[3]前記前処理工程に供される前記濃縮汚泥は、1.5wt%以上4.5wt%未満の汚泥濃度であることを特徴とする[1]または[2]に記載の排水処理方法。
[4]前記前処理工程は、50℃以下の温度で行われることを特徴とする[1]~[3]のいずれか1に記載の排水処理方法。
[5]前記余剰汚泥濃縮工程と前記前処理工程との間に、前記余剰汚泥濃縮工程からの前記濃縮汚泥を希釈する希釈工程をさらに含むことを特徴とする[1]~[4]のいずれか1に記載の排水処理方法。
[6]排水を汚泥と分離水とに固液分離する固液分離工程と、当該固液分離工程からの分離水を生物処理する生物処理工程と、当該固液分離工程からの分離汚泥を濃縮する分離汚泥濃縮工程と、前記嫌気性消化処理工程の前に、当該分離汚泥濃縮工程からの濃縮汚泥と前記前処理工程からの易分解化汚泥とを混合する汚泥混合工程をさらに含むことを特徴とする[1]~[5]のいずれか1に記載の排水処理方法。
[7]前記嫌気性消化処理工程からのバイオガス中の臭気成分を生物脱硫処理して得られる無機酸、及び/又は排水処理施設内で発生する臭気ガスを生物脱臭処理して得られる無機酸を前記前処理工程に供給することを特徴とする[1]~[6]のいずれか1に記載の排水処理方法。
[8]前記前処理工程における濃縮汚泥のpHを計測して、前記前処理工程における前記無機酸の添加を制御することを特徴とする[1]~[7]のいずれか1に記載の排水処理方法。
(【0011】以降は省略されています)
この特許をJ-PlatPat(特許庁公式サイト)で参照する
関連特許
水ing株式会社
廃溶液の処理方法
1か月前
水ing株式会社
排水処理方法及び装置
1か月前
水ing株式会社
排水処理装置及び排水処理方法
1か月前
水ing株式会社
排水処理方法および排水処理装置
1か月前
水ing株式会社
メタンガスの抑制方法及び装置、ならびにメタンガス抑制剤
1か月前
水ing株式会社
水中設備のメンテナンス方法
1か月前
株式会社げんき
液体活性化装置
11日前
株式会社ウィズアクア
水質浄化装置
1か月前
三浦工業株式会社
汚泥乾燥加熱釜
24日前
株式会社ライトアース
水循環式水質浄化システム
18日前
三浦工業株式会社
精製水供給システム
24日前
栗田工業株式会社
電気イオン濃縮装置
22日前
名古屋メッキ工業株式会社
溶存金属析出装置
22日前
スタンレー電気株式会社
流体除菌装置
16日前
栗田工業株式会社
逆浸透膜装置の運転方法
11日前
オルガノ株式会社
UV照射装置
10日前
栗田工業株式会社
超純水製造装置の制御方法
1か月前
株式会社神鋼環境ソリューション
貯留槽
1か月前
栗田工業株式会社
電気脱イオン装置の運転方法
23日前
WOTA株式会社
液性判定システム及び液性判定方法
22日前
有限会社フリーウェー
浄水装置
10日前
パナソニックIPマネジメント株式会社
電解水生成装置
1か月前
竹鶴油業株式会社
残渣処理プラント及び成形物の製造方法
10日前
株式会社ヘルスカンパニー
浴用剤の使用方法
22日前
株式会社医道メディカル
水素及び水素溶解エクソソーム液発生装置
9日前
有限会社エコルネサンス・エンテック
環境負荷の低減化を図る方法
1か月前
三菱化工機株式会社
電界ろ過装置及び電界ろ過装置のろ材の製造方法
3日前
王子ホールディングス株式会社
排水処理方法
19日前
株式会社セルマップ
油吸着用の吸着体、及び油吸着用の吸着体の製造方法
19日前
Daigasエナジー株式会社
廃液処理装置および運転方法
1か月前
栗田工業株式会社
水・蒸気サイクル中の有機系溶存物質の除去方法
17日前
キヤノン株式会社
液体中に溶存するガスの回収システム
9日前
公立大学法人 富山県立大学
アンモニア含有水の処理装置
1か月前
荏原実業株式会社
防臭システム、防臭装置及び防臭方法
8日前
ガス・ウォーター株式会社
海水淡水化・塩分製造プラント
23日前
メタウォーター株式会社
消化システム及び加熱制御方法
8日前
続きを見る
他の特許を見る