TOP
|
特許
|
意匠
|
商標
特許ウォッチ
Twitter
他の特許を見る
公開番号
2025142688
公報種別
公開特許公報(A)
公開日
2025-10-01
出願番号
2024042195
出願日
2024-03-18
発明の名称
エンジン装置
出願人
ヤンマーホールディングス株式会社
代理人
個人
,
個人
主分類
F02M
45/00 20060101AFI20250924BHJP(燃焼機関;熱ガスまたは燃焼生成物を利用する機関設備)
要約
【課題】製品コストの上昇を抑制しつつ、温室効果ガス排出量の少ない低GHG燃料を含む主燃料でアイドル運転や低負荷運転が可能なエンジンを備えたエンジン装置を提供する。
【解決手段】
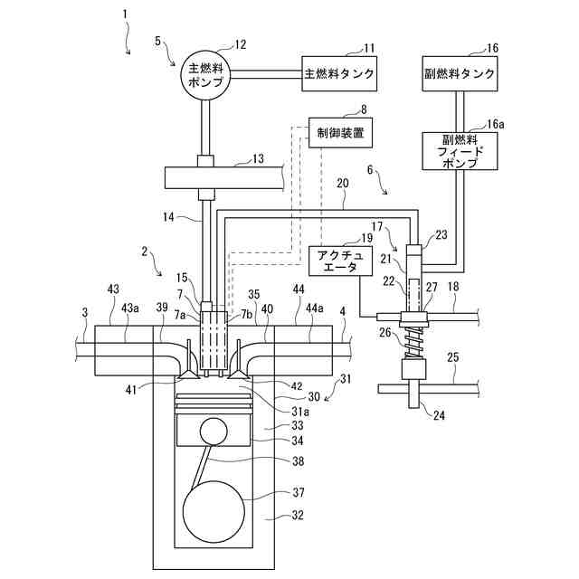
石油系燃料よりも温室効果ガス排出量の少ない低GHG燃料を含む主燃料と炭化水素系の副燃料とを燃焼させて稼働する多種燃料エンジン2を備えたエンジン装置1は、主燃料を電気制御によって噴射する燃料噴射部7の主燃料噴射部7aと、副燃料を機械制御によって噴射する燃料噴射部7の副燃料噴射部7bと、主燃料噴射部7aによる主燃料の噴射量、噴射圧力、噴射時期及び噴射回数のうち、少なくとも1つを電気的に制御する制御装置8と、を備え、制御装置8は、多種燃料エンジン2のアイドル運転時の回転速度を制御する。
【選択図】図1
特許請求の範囲
【請求項1】
石油系燃料よりも温室効果ガス排出量の少ない低GHG燃料を含む主燃料と炭化水素系の副燃料とを燃焼させて稼働するエンジン装置において、
前記主燃料を電気制御によって噴射する主燃料噴射部と、
前記副燃料を機械制御によって噴射する副燃料噴射部と、
前記主燃料噴射部による前記主燃料の噴射量、噴射圧力、噴射時期及び噴射回数のうち、少なくとも1つを電気的に制御する制御装置と、を備え、
前記制御装置は、エンジンのアイドル運転時の回転速度を制御することを特徴とするエンジン装置。
続きを表示(約 590 文字)
【請求項2】
前記制御装置は、前記エンジンのアイドル運転時の前記主燃料及び前記副燃料の総発熱量に対する前記主燃料の発熱量が50%以上になるように、前記主燃料の噴射を制御することを特徴とする請求項1に記載のエンジン装置。
【請求項3】
前記制御装置は、前記主燃料の噴射圧力が前記副燃料の噴射圧力よりも高圧になるように制御することを特徴とする請求項1に記載のエンジン装置。
【請求項4】
前記制御装置は、前記エンジンの1サイクル中における各気筒への前記主燃料の噴射を複数回実施するように制御することを特徴とする請求項1に記載のエンジン装置。
【請求項5】
前記制御装置は、前記副燃料の噴射量を制御することを特徴とする請求項1に記載のエンジン装置。
【請求項6】
前記副燃料噴射部に前記副燃料を供給する副燃料ポンプと、
前記副燃料ポンプによる前記副燃料の供給量を調整する調整ラックと、
前記調整ラックを駆動するアクチュエータと、を備え、
前記アクチュエータは、前記制御装置からの電気信号により動作することを特徴とする請求項5に記載のエンジン装置。
【請求項7】
前記主燃料は、前記低GHG燃料としてアンモニア又はアルコールを含むことを特徴とする請求項1に記載のエンジン装置。
発明の詳細な説明
【技術分野】
【0001】
本発明は、石油系燃料よりも温室効果ガス排出量の少ない低GHG燃料を含む主燃料と炭化水素系の副燃料とを燃焼させて稼働する多種燃料エンジンを備えたエンジン装置に関する。
続きを表示(約 1,800 文字)
【背景技術】
【0002】
従来、エンジン装置には、多種類の燃料に対応したエンジン、即ち、多種燃料エンジンに多種類の燃料を供給するものがある。多種燃料エンジンが、石油系燃料よりも温室効果ガス排出量の少ないアンモニアやアルコール等の低GHG(Green House Gas)燃料を含む主燃料に対応するためには、着火性の悪い主燃料であっても燃焼させる必要がある。エンジン装置は、このような難燃性の主燃料を燃焼させるために、主燃料に加えて、着火性の良い軽油や灯油、重油等の炭化水素系の副燃料を多種燃料エンジンに供給することで、副燃料と共に主燃料を燃焼させることができる。
【0003】
例えば、特許文献1では、内燃機関の気筒内に燃料を噴射する燃料噴射装置が開示され、この燃料噴射装置は、燃料を噴射する主燃料系と、燃料噴射期間の初期において、主燃料系の噴射圧力より高い圧力で燃料を噴射する副燃料系と、を有する。あるいは、燃料噴射装置は、燃料を噴射する主燃料系と、主燃料系と同時に噴射する際には、主燃料系の噴射圧力より高い圧力で燃料を噴射する副燃料系と、を有する。
【0004】
特許文献1によれば、燃料噴射装置は、内燃機関の気筒内の圧力を検出する圧力検出手段と、圧力検出手段により検出された圧力に基づき、副燃料の噴射条件を変更する制御手段を有する。あるいは、燃料噴射装置は、内燃機関の負荷条件に応じて副燃料系の噴射条件を変更する制御手段を有し、内燃機関の低負荷運転時において副燃料系の噴射を行う。なお、特許文献1によれば、副燃料系は加圧された燃料を蓄える蓄圧部を有し、内燃機関はディーゼル機関であり、蓄圧部はコモンレールを含む。
【0005】
また、特許文献2では、内燃機関の気筒内に燃料を噴射する燃料噴射装置が開示され、この燃料噴射装置は、主燃料を噴射する主燃料噴射手段と、副燃料を噴射する副燃料噴射手段と、主燃料の噴射前に副燃料を噴射すると共に、副燃料の噴射の初期燃焼の変化に基づき副燃料噴射手段を制御する制御手段と、を備える。
【0006】
特許文献2によれば、内燃機関は、ディーゼル機関であり、主燃料噴射手段は、機械的制御により主燃料を噴射し、副燃料噴射手段は、加圧された燃料を蓄えるコモンレールを含む蓄圧部を有し、電気的制御により副燃料を噴射する。
【先行技術文献】
【特許文献】
【0007】
特開2010-133391号公報
特開2013-036462号公報
【発明の概要】
【発明が解決しようとする課題】
【0008】
特許文献1や特許文献2に開示されるような従来技術では、アンモニア又はアルコール等の主燃料をエンジンに供給する手段として、機械制御式噴射装置又はコモンレールシステムを適用し、軽油、灯油又は重油等の副燃料をエンジンに供給する手段として、コモンレールシステムを適用している。しかしながら、主燃料の供給手段及び副燃料の供給手段の何れにもコモンレールシステムを適用すると、製品コストが上昇してしまう。
【0009】
また、特許文献1や特許文献2に開示されるような従来技術では、副燃料の供給手段にコモンレールシステムを適用しているため、製品コストが上昇することを抑制するために、主燃料の供給手段に機械制御式噴射装置を適用することになる。しかしながら、機械制御式噴射装置は、コモンレールシステムに比べて、微量噴射に限界があり、微量噴射時の噴射圧力が低く、噴射時期の変更自由度が低い。そのため、機械制御式噴射装置によって主燃料をエンジンに供給する場合、エンジンのアイドル運転時に回転安定性が低下し、アイドル回転数を低くできないという問題が生じる。同じ理由により、機械制御式噴射装置によって主燃料をエンジンに供給する場合、エンジンの低負荷運転時に回転安定性が低下するという問題が生じる。
【0010】
このような問題を解消するために、従来のエンジン装置では、エンジンのアイドル運転時や低負荷運転時に、コモンレールシステムを適用して副燃料によってエンジンを運転するが、この場合、低GHG燃料であるアンモニア又はアルコールの使用が制限されてしまい、温室効果ガス排出量の低下を促進することができなくなる。
(【0011】以降は省略されています)
この特許をJ-PlatPat(特許庁公式サイト)で参照する
関連特許
トヨタ自動車株式会社
車両
29日前
ダイハツ工業株式会社
車両
22日前
トヨタ自動車株式会社
車両
24日前
トヨタ自動車株式会社
車両
27日前
ダイハツ工業株式会社
制御装置
21日前
ダイハツ工業株式会社
制御装置
21日前
ダイハツ工業株式会社
制御装置
21日前
スズキ株式会社
車両の制御装置
15日前
スズキ株式会社
内燃機関の制御装置
24日前
トヨタ自動車株式会社
車両の制御装置
13日前
トヨタ自動車株式会社
内燃機関
13日前
株式会社SUBARU
エンジン制御装置
15日前
株式会社SUBARU
エンジン制御装置
21日前
株式会社IHI原動機
脈動減衰装置
13日前
個人
流体式推力方向制御装置
3日前
トヨタ自動車株式会社
内燃機関の制御装置
24日前
朝日電装株式会社
スロットルグリップ装置
3日前
トヨタ自動車株式会社
車両の制御装置
29日前
トヨタ自動車株式会社
閾値の設定装置
3日前
株式会社豊田自動織機
車両
23日前
本田技研工業株式会社
内燃機関の制御装置
13日前
トヨタ自動車株式会社
内燃機関の制御装置
24日前
トヨタ自動車株式会社
内燃機関の制御装置
1か月前
トヨタ自動車株式会社
エンジンシステムの診断装置
15日前
本田技研工業株式会社
EGRバルブ制御装置
3日前
トヨタ自動車株式会社
エンジン制御装置
3日前
Astemo株式会社
内燃機関制御装置
1か月前
トヨタ自動車株式会社
インジェクタの制御装置
1日前
トヨタ自動車株式会社
内燃機関の燃料供給装置
3日前
ヤンマーホールディングス株式会社
エンジン装置
1日前
ヤンマーホールディングス株式会社
エンジン装置
1日前
愛三工業株式会社
吸気制御弁
22日前
ヤンマーホールディングス株式会社
エンジン装置
1日前
愛三工業株式会社
吸気弁装置
15日前
ヤンマーホールディングス株式会社
エンジン装置
1日前
ヤンマーホールディングス株式会社
エンジン装置
1日前
続きを見る
他の特許を見る