TOP
|
特許
|
意匠
|
商標
特許ウォッチ
Twitter
他の特許を見る
公開番号
2025142684
公報種別
公開特許公報(A)
公開日
2025-10-01
出願番号
2024042188
出願日
2024-03-18
発明の名称
エンジン装置
出願人
ヤンマーホールディングス株式会社
代理人
個人
,
個人
主分類
F02M
31/18 20060101AFI20250924BHJP(燃焼機関;熱ガスまたは燃焼生成物を利用する機関設備)
要約
【課題】アンモニアやメタノール等の温室効果ガス排出量の少ない低GHG燃料を、外部エネルギーの使用を抑制して液体状態から効率的に気化させ、燃焼安定性を確保することができるエンジン装置を提供する。
【解決手段】
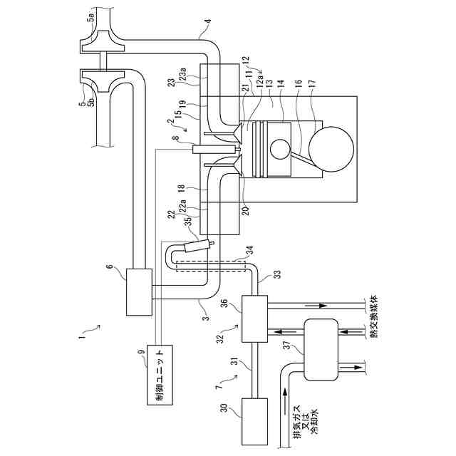
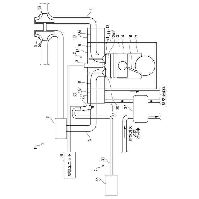
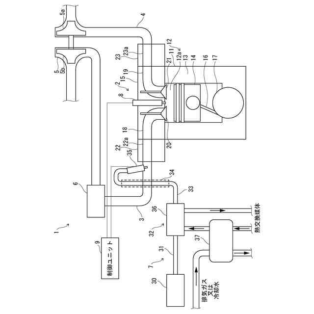
エンジン装置1は、温室効果ガス排出量の少ない低GHG燃料を供給してエンジン2を駆動するエンジン装置1であって、液体状態の燃料を貯蔵する貯蔵部である液体燃料タンク30を備え、液体燃料タンク30からエンジン2へと供給される燃料をエンジン2からの排熱を利用して気化させる。
【選択図】図1
特許請求の範囲
【請求項1】
燃料を供給してエンジンを駆動するエンジン装置であって、
液体状態の前記燃料を貯蔵する貯蔵部を備え、
前記貯蔵部から前記エンジンへと供給される前記燃料を前記エンジンからの排熱を利用して気化させることを特徴とするエンジン装置。
続きを表示(約 650 文字)
【請求項2】
気化させた前記燃料を前記エンジンからの排熱を利用して気体状態を維持することを特徴とする請求項1に記載のエンジン装置。
【請求項3】
前記エンジンからの排熱は、前記エンジンの排気ガスの熱及び/又は前記エンジンを冷却する冷却液の熱であることを特徴とする請求項1に記載のエンジン装置。
【請求項4】
前記貯蔵部から前記エンジンへと供給される前記燃料を前記エンジンからの排熱を利用して気化させる気化器を備えることを特徴とする請求項1に記載のエンジン装置。
【請求項5】
前記エンジンに空気を供給する吸気マニホールドを備え、
前記エンジンからの排熱を利用して前記吸気マニホールドを加熱することで、前記貯蔵部から前記エンジンへと供給される前記燃料を気化させ、又は、気化させた前記燃料を気体状態に維持することを特徴とする請求項1に記載のエンジン装置。
【請求項6】
前記貯蔵部から前記エンジンへと通じる前記燃料の流路の一部又は全部が、断熱構造又は断熱処理を含んで構成されることを特徴とする請求項1に記載のエンジン装置。
【請求項7】
前記エンジンの始動時に、前記貯蔵部から前記エンジンへと供給される前記燃料を気化させるために加熱するヒータを備えることを特徴とする請求項1に記載のエンジン装置。
【請求項8】
前記燃料は、アンモニア又はメタノールであることを特徴とする請求項1に記載のエンジン装置。
発明の詳細な説明
【技術分野】
【0001】
本発明は、アンモニアやメタノール等の温室効果ガス排出量の少ない低GHG燃料を液体状態から気化させてエンジンに供給して駆動するエンジン装置に関する。
続きを表示(約 1,700 文字)
【背景技術】
【0002】
従来、エンジン装置には、アンモニアやメタノール等の温室効果ガス排出量の少ない低GHG燃料をエンジンに供給して駆動するものがある。例えば、エンジン装置は、液体燃料を貯蔵していて、エンジンに通じる流路やエンジンの燃焼室に対してノズルから液体燃料を噴射することで、燃焼室に燃料を供給する。しかしながら、ノズルから液体のアンモニアを噴射して燃焼室へ供給する構成では、燃料配管の途中で、特に燃焼室の近くで、アンモニアが加熱されて気化してしまうことがある。このように燃料の一部が気化することで、ノズルから噴射する燃料流量が安定しなかったり、ノズルから噴射される燃料の噴霧形態が変化して空気との混合が悪化したりするため、ノズルから噴射するアンモニアを液体に保つことが求められる。
【0003】
これに対して、特許文献1に開示されるアンモニアを燃料とする内燃機関は、液体のアンモニアを貯留するタンクと、タンクから流入したアンモニアを昇圧する昇圧装置と、昇圧装置によって昇圧したアンモニアを内燃機関の燃焼室又は燃焼室に接続する吸気通路へ噴射するノズルと、タンクから昇圧装置を経由してノズルまでアンモニアを供給する燃料配管と、を備える。この内燃機関は、燃料配管の外側にタンク又は燃料配管から分流したアンモニアを流すことによって、アンモニアの蒸発による気化潜熱を利用して燃料配管を外側から冷却する。
【0004】
また、アンモニア等の燃料をエンジンに供給するエンジン装置には、特許文献2に開示されるアンモニアエンジンシステムのように、液体アンモニアを貯蔵するアンモニア貯蔵タンクと、アンモニア貯蔵タンクに貯蔵された液体アンモニアを気化させてアンモニアガスを生成する気化器と、を備えて、アンモニアガスをアンモニアエンジンに供給するものがある。
【先行技術文献】
【特許文献】
【0005】
特開2021-173166号公報
特開2023-036178号公報
【発明の概要】
【発明が解決しようとする課題】
【0006】
上記したように、アンモニア等の燃料をエンジンに供給するエンジン装置において、ノズルからアンモニアを液体噴射する場合、気体噴射に比べて、液体燃料と空気との混合気の不均一性が高くなり易い。また、燃料の液体噴射は、液滴の微粒化や蒸発プロセスが必要であり、気体噴射に比べて混合が複雑となってしまう。
【0007】
ディーゼルエンジンでは、空気の温度が低い程、燃焼が良くなって出力が向上するが、難燃性のアンモニアを燃料とする場合、安定的に燃焼させるためには、ある程度の温度以上の混合気をエンジンの燃焼室に供給する必要がある。上記した特許文献1のように、アンモニアの気化潜熱を利用して燃料配管を冷却する構成では、アンモニアの気化潜熱で混合気の温度が下がってしまうので、エンジンの燃焼室に供給されたアンモニアが燃焼し難くなり、安定した燃焼が困難になるという問題が生じる。
【0008】
また、アンモニア等の燃料の液体噴射に代えて気体噴射を適用する場合、上記した特許文献2では、液体アンモニアを気化させてアンモニアガスを生成する気化器を備えているが、液体アンモニアを気化させるエネルギーについて開示されてなく、外部エネルギーを用いることで構成が複雑化するおそれがある。
【0009】
本発明は、アンモニアやメタノール等の温室効果ガス排出量の少ない低GHG燃料を、外部エネルギーの使用を抑制して液体状態から効率的に気化させ、燃焼安定性を確保することができるエンジン装置を提供することを目的とする。
【課題を解決するための手段】
【0010】
上記課題を解決するために、本発明のエンジン装置は、燃料を供給してエンジンを駆動するエンジン装置であって、液体状態の前記燃料を貯蔵する貯蔵部を備え、前記貯蔵部から前記エンジンへと供給される前記燃料を前記エンジンからの排熱を利用して気化させることを特徴とする。
【発明の効果】
(【0011】以降は省略されています)
この特許をJ-PlatPat(特許庁公式サイト)で参照する
関連特許
トヨタ自動車株式会社
車両
25日前
トヨタ自動車株式会社
車両
1か月前
トヨタ自動車株式会社
車両
28日前
ダイハツ工業株式会社
車両
23日前
スズキ株式会社
車両の制御装置
16日前
ダイハツ工業株式会社
制御装置
22日前
ダイハツ工業株式会社
制御装置
22日前
ダイハツ工業株式会社
制御装置
22日前
スズキ株式会社
内燃機関の制御装置
25日前
トヨタ自動車株式会社
内燃機関
14日前
トヨタ自動車株式会社
車両の制御装置
14日前
株式会社SUBARU
エンジン制御装置
16日前
株式会社SUBARU
エンジン制御装置
22日前
トヨタ自動車株式会社
内燃機関の制御装置
25日前
朝日電装株式会社
スロットルグリップ装置
4日前
個人
流体式推力方向制御装置
4日前
株式会社IHI原動機
脈動減衰装置
14日前
トヨタ自動車株式会社
車両の制御装置
1か月前
トヨタ自動車株式会社
閾値の設定装置
4日前
トヨタ自動車株式会社
エンジン制御装置
今日
日産自動車株式会社
内燃機関
今日
本田技研工業株式会社
内燃機関の制御装置
14日前
株式会社豊田自動織機
車両
24日前
日産自動車株式会社
内燃機関
今日
トヨタ自動車株式会社
内燃機関の制御装置
25日前
株式会社デンソートリム
エンジン制御装置
今日
本田技研工業株式会社
EGRバルブ制御装置
4日前
トヨタ自動車株式会社
エンジンシステムの診断装置
16日前
トヨタ自動車株式会社
エンジン制御装置
4日前
トヨタ自動車株式会社
内燃機関の燃料供給装置
4日前
トヨタ自動車株式会社
内燃機関の燃料供給装置
今日
トヨタ自動車株式会社
インジェクタの制御装置
2日前
ヤンマーホールディングス株式会社
エンジン装置
2日前
ヤンマーホールディングス株式会社
エンジン装置
2日前
ヤンマーホールディングス株式会社
エンジン装置
2日前
ヤンマーホールディングス株式会社
エンジン装置
2日前
続きを見る
他の特許を見る