TOP
|
特許
|
意匠
|
商標
特許ウォッチ
Twitter
他の特許を見る
公開番号
2025140890
公報種別
公開特許公報(A)
公開日
2025-09-29
出願番号
2024040516
出願日
2024-03-14
発明の名称
冷凍装置
出願人
ダイキン工業株式会社
代理人
弁理士法人新樹グローバル・アイピー
主分類
F25B
41/26 20210101AFI20250919BHJP(冷凍または冷却;加熱と冷凍との組み合わせシステム;ヒートポンプシステム;氷の製造または貯蔵;気体の液化または固体化)
要約
【課題】高圧冷媒が室内側にある場合の室内への冷媒漏洩のリスクを低減する。
【解決手段】空調機100において、空調機100では、運転停止後の弁体の位置を第1位置に維持、または第1位置に移動させることによって、運転停止直前の室内熱交換器内の冷媒圧力が高圧であっても運転停止直後に減少するので、運転停止中に室内熱交換器内の冷媒圧力が高圧のまま維持されることがなく、冷媒漏洩を助長するような動作が抑制される。
【選択図】図6
特許請求の範囲
【請求項1】
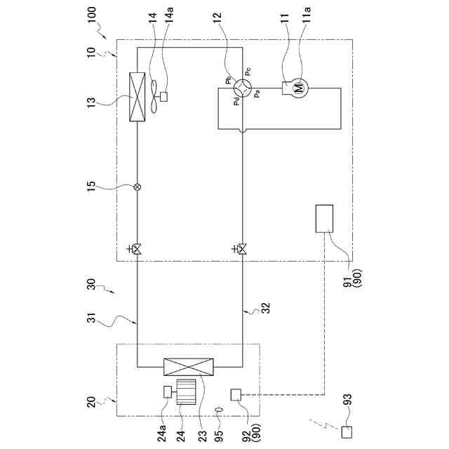
圧縮機(11)、四路切換弁(12)、第1熱交換器(13)、膨張弁(15)および第2熱交換器(23)を含む冷媒回路(30)を冷媒が循環し、冷凍サイクル運転が行われる冷凍装置であって、
前記四路切換弁(12)は、
第1位置と前記第1位置とは異なる第2位置との間で移動可能な弁体(52)を有する流路切換弁部(50)と、
前記弁体(52)を移動させるパイロット弁部(60)と、
を備え、
前記パイロット弁部(60)は、
第1パイロット弁部(60a)と、
第2パイロット弁部(60b)と、
を有し、
前記冷凍サイクル運転は、
前記弁体(52)が前記第1位置にあるとき、前記圧縮機(11)から吐出された冷媒が前記四路切換弁(12)を経て前記第1熱交換器(13)に送られる冷房運転となり、
前記弁体(52)が前記第2位置にあるとき、前記圧縮機(11)から吐出された冷媒が前記四路切換弁(12)を経て前記第2熱交換器(23)に送られる暖房運転となり、
前記冷凍サイクル運転が停止するとき、運転停止後の前記弁体(52)は前記第1位置に維持され、または前記第1位置に移動される、
冷凍装置(100)。
続きを表示(約 1,500 文字)
【請求項2】
前記弁体(52)が前記第1位置にあるとき、
前記第1パイロット弁部(60a)は開状態で且つ前記第2パイロット弁部(60b)は閉状態である、または、
前記第1パイロット弁部(60a)および前記第2パイロット弁部(60b)ともに閉状態である、
請求項1に記載の冷凍装置(100)。
【請求項3】
前記第1パイロット弁部(60a)および前記第2パイロット弁部(60b)それぞれは、電磁式の開閉弁であり、通電状態を切り換えることによって、前記開閉弁の開閉状態を切り換える、
請求項1または請求項2に記載の冷凍装置(100)。
【請求項4】
前記四路切換弁(12)を制御する制御部(90)をさらに備え、
前記第1パイロット弁部(60a)および前記第2パイロット弁部(60b)それぞれは、非通電時に閉状態、通電時に開状態となり、
前記制御部(90)は、前記冷凍サイクル運転の停止指令があったとき、前記弁体(52)の位置を前記第1位置に維持した後、また前記第1位置に移動した後、前記第1パイロット弁部(60a)および前記第2パイロット弁部(60b)を閉状態にする、
請求項3に記載の冷凍装置(100)。
【請求項5】
前記制御部(90)は、前記冷凍サイクル運転の停止指令があったとき、前記弁体(52)が前記第2位置、または前記第1位置と前記第2位置との間である第3位置にある場合、前記弁体(52)を前記第1位置へ移動させる、
請求項4に記載の冷凍装置(100)。
【請求項6】
前記制御部(90)は、前記弁体(52)の位置を前記第1位置にするときは、前記第1パイロット弁部(60a)を開状態、前記第2パイロット弁部(60b)を閉状態にする、
請求項4または請求項5に記載の冷凍装置(100)。
【請求項7】
前記制御部(90)は、前記冷凍サイクル運転の停止指令があったときの前記弁体(52)の位置が前記第1位置で且つ前記第1パイロット弁部(60a)が開状態であった場合、前記第1パイロット弁部(60a)を閉状態にする、
請求項4に記載の冷凍装置(100)。
【請求項8】
前記制御部(90)は、空調対象空間の温度と設定温度との差異が所定範囲内となり前記圧縮機(11)を停止させたとき、前記弁体(52)を前記第1位置に維持、または前記第1位置に移動する、
請求項4に記載の冷凍装置(100)。
【請求項9】
前記流路切換弁部(50)は、
前記圧縮機(11)の高圧側から高圧冷媒を導入する高圧冷媒流入部(Pa)と、
流入してくる低圧冷媒を前記圧縮機(11)の低圧側へ導く低圧冷媒流出部(Pb)と、
前記第1パイロット弁部(60a)と連通する第1パイロット室(55a)と、
前記第2パイロット弁部(60b)と連通する第2パイロット室(55b)と、
をさらに有し、
前記第1パイロット室(55a)は、前記第1パイロット弁部(60a)が開状態、前記第2パイロット弁部(60a)が閉状態のときに前記低圧冷媒流出部(Pb)と連通して縮小し、前記弁体(52)を前記第1位置に移動させ、
前記第2パイロット室(55b)は、前記第1パイロット弁部(60a)が閉状態、前記第2パイロット弁部(60b)が開状態のときに前記低圧冷媒流出部(Pb)と連通して縮小し、前記弁体(52)を前記第2位置に移動させる、
請求項2に記載の冷凍装置(100)。
発明の詳細な説明
【技術分野】
【0001】
蒸気圧縮式冷凍サイクルを用いた冷凍装置に関する。
続きを表示(約 1,500 文字)
【背景技術】
【0002】
冷暖兼用の空気調和機のような冷凍装置においては、冷媒回路内の四路切換弁を介して、冷房運転および暖房運転における冷媒の循環方向の切り換えが行われる。例えば、特許文献1(特開平11-294607号公報)に開示されているパイロット電磁弁式の四路切換弁は、パイロット電磁弁が通電状態のときは四路切換弁内部の弁体がバネ力に抗して移動して暖房運転サイクルまたは冷房運転サイクルに切り換え、パイロット電磁弁が非通電状態のときは弁体がバネ力により戻されて冷房運転サイクルまたは暖房運転サイクルに切り換える。
【発明の概要】
【発明が解決しようとする課題】
【0003】
近年、冷凍装置の冷媒回路に使用される冷媒が多岐にわたり、たとえば微燃性冷媒、可燃性冷媒あるいはCO2が冷媒回路に充填されている場合には、室内に漏洩させないための安全対策が必要である。特に、室内機側で高圧冷媒に放熱させる暖房運転サイクルにおいては、暖房運転停止後の安全性にも留意する必要がある。
【0004】
それゆえ、高圧冷媒が室内側にある場合の室内への冷媒漏洩のリスクを低減するという課題が存在する。
【課題を解決するための手段】
【0005】
第1観点の冷凍装置は、圧縮機、四路切換弁、第1熱交換器、膨張弁および第2熱交換器を含む冷媒回路を冷媒が循環し、冷凍サイクル運転が行われる冷凍装置であって、四路切換弁が流路切換弁部と、パイロット弁部とを備える。流路切換弁部は、第1位置と第1位置とは異なる第2位置との間で移動可能な弁体を有する。パイロット弁部は、弁体を移動させる。パイロット弁部は、第1パイロット弁部と第2パイロット弁部とを有する。冷凍サイクル運転は、弁体が第1位置にあるとき、圧縮機から吐出された冷媒が四路切換弁を経て第1熱交換器に送られる冷房運転となる。また、冷凍サイクル運転は、弁体が第2位置にあるとき、圧縮機から吐出された冷媒が四路切換弁を経て第2熱交換器に送られる暖房運転となる。冷凍サイクル運転が停止するとき、運転停止後の弁体は第1位置に維持され、または第1位置に移動される。
【0006】
この冷凍装置では、運転停止後の弁体の位置が第1位置に維持、または第1位置に移動されることによって、運転停止直前の第2熱交換器内の冷媒圧力が高圧であっても運転停止直後に減少するので、運転停止中に第2熱交換器内の冷媒圧力が高圧のまま維持されることがなく、冷媒漏洩を助長するような動作が抑制される。
【0007】
第2観点の冷凍装置は、第1観点の冷凍装置であって、弁体が第1位置にあるとき、第1パイロット弁部は開状態で且つ第2パイロット弁部は閉状態である、または、第1パイロット弁部および第2パイロット弁部ともに閉状態である。
【0008】
この冷凍装置では、第1パイロット弁部の開閉および第2パイロット弁部の開閉の組み合わせによって、弁体の位置の維持または弁体の移動が行われるので制御が容易である。
【0009】
第3観点の冷凍装置は、第1観点または第2観点の冷凍装置であって、第1パイロット弁部および第2パイロット弁部それぞれは、電磁式の開閉弁であり、通電状態を切り換えることによって、開閉弁の開閉状態を切り換える。
【0010】
この冷凍装置では、第1パイロット弁部および第2パイロット弁部を、通電または非通電によって開状態または閉状態に切り換えられるので、モータ駆動の弁に比べて弁体を素早く動作させることができる。
(【0011】以降は省略されています)
この特許をJ-PlatPat(特許庁公式サイト)で参照する
関連特許
ホシザキ株式会社
冷凍装置
4日前
ダイキン工業株式会社
冷凍装置
11日前
フクシマガリレイ株式会社
冷却貯蔵庫
4日前
フクシマガリレイ株式会社
ショーケース
13日前
ダイキン工業株式会社
冷媒充填方法
11日前
アクア株式会社
冷蔵庫
19日前
フクシマガリレイ株式会社
商品販売システム
6日前
島田工業株式会社
製氷装置及び製氷方法
19日前
株式会社アイシン
冷暖房システム
18日前
株式会社富士通ゼネラル
冷凍サイクル装置
12日前
株式会社富士通ゼネラル
冷凍サイクル装置
12日前
株式会社富士通ゼネラル
冷凍サイクル装置
5日前
株式会社前川製作所
冷却装置
11日前
日本碍子株式会社
空調システム
6日前
東芝ライフスタイル株式会社
冷却装置
6日前
東芝ライフスタイル株式会社
冷却装置
6日前
ダイキン工業株式会社
冷凍装置
14日前
ホシザキ株式会社
冷却貯蔵庫
20日前
ダイキン工業株式会社
固体冷凍装置
18日前
三菱重工サーマルシステムズ株式会社
蒸発器
14日前
ダイキン工業株式会社
空気調和装置
18日前
SWCC株式会社
超電導ケーブルの冷却システム
11日前
大陽日酸株式会社
低温ガス発生装置
4日前
東プレ株式会社
冷凍装置及び冷凍装置の運転方法
12日前
ダイキン工業株式会社
冷凍装置
22日前
ダイキン工業株式会社
冷凍装置
22日前
株式会社 E&E SYSTEM
二酸化炭素回収システム
7日前
ダイキン工業株式会社
冷凍装置、および臭気成分の供給方法
11日前
PHCホールディングス株式会社
冷凍装置
22日前
PHCホールディングス株式会社
冷凍装置
22日前
株式会社富士通ゼネラル
冷凍サイクル装置
12日前
日立グローバルライフソリューションズ株式会社
冷蔵庫
18日前
エスペック株式会社
雪細分装置及び降雪装置
12日前
株式会社AFREX
飲料ディスペンサ用コンデンシングユニット
20日前
日立グローバルライフソリューションズ株式会社
冷蔵庫
18日前
ダイキン工業株式会社
熱源ユニット及び冷凍装置
14日前
続きを見る
他の特許を見る