TOP
|
特許
|
意匠
|
商標
特許ウォッチ
Twitter
他の特許を見る
公開番号
2025154618
公報種別
公開特許公報(A)
公開日
2025-10-10
出願番号
2024057724
出願日
2024-03-29
発明の名称
冷凍装置、および臭気成分の供給方法
出願人
ダイキン工業株式会社
代理人
個人
,
個人
主分類
F25B
1/00 20060101AFI20251002BHJP(冷凍または冷却;加熱と冷凍との組み合わせシステム;ヒートポンプシステム;氷の製造または貯蔵;気体の液化または固体化)
要約
【課題】装置の据え付け時に、冷媒回路内に臭気成分を簡単かつ円滑に供給可能とし、また臭気成分の漏れを防止できる技術を提供する。
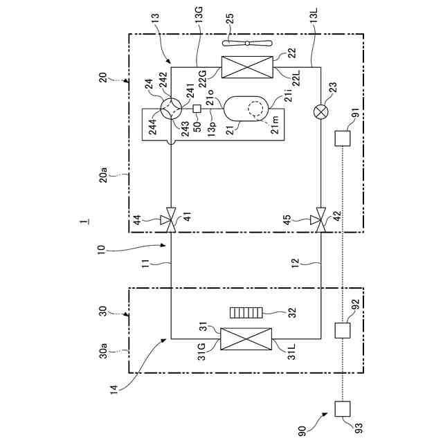
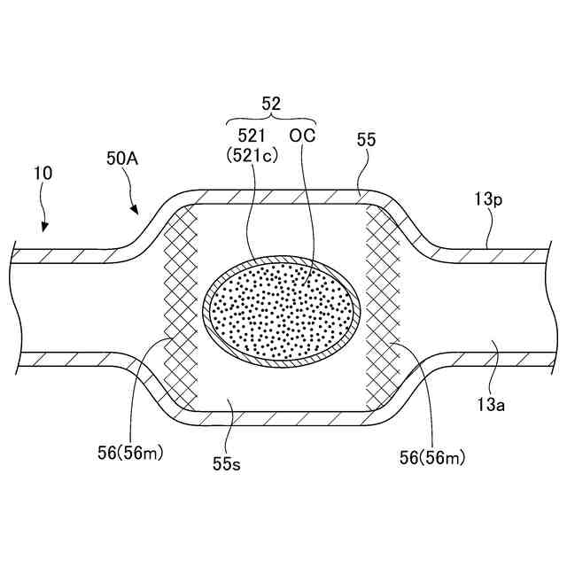
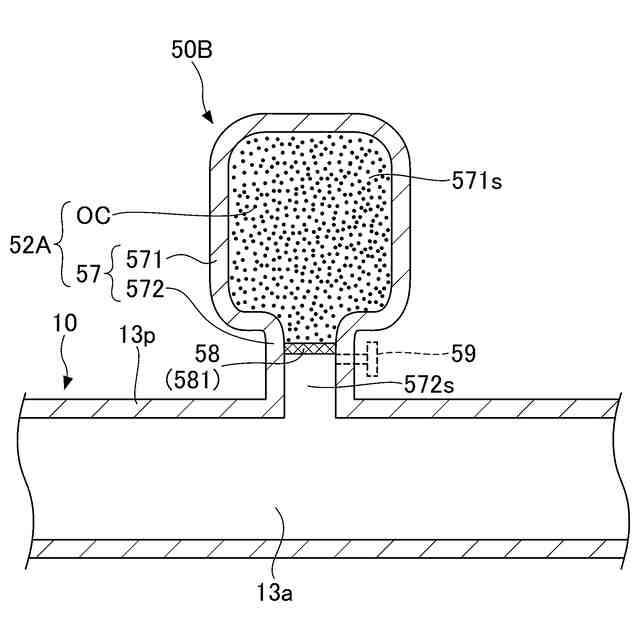
【解決手段】冷凍装置1は、冷媒を封入して、冷媒を循環させる冷媒回路10を有する。冷媒回路10には、臭気成分OCを収容した収容構造50が設けられている。収容構造50は、収容構造50の内外を隔てる隔壁部521を有する。収容構造50は、隔壁部521を開放する開放動作を行うことにより臭気成分OCを収容構造50の外部に放出させる。これにより、冷凍装置1は、装置の据え付け時に、冷媒回路10内に臭気成分OCを簡単かつ円滑に供給可能とし、また臭気成分OCの漏れを防止できる。
【選択図】図2
特許請求の範囲
【請求項1】
冷媒を封入して、前記冷媒を循環させる冷媒回路(10)を有する冷凍装置(1)であって、
前記冷媒回路(10)には、臭気成分(OC)を収容した収容部(52、52A)が設けられており、
前記収容部(52、52A)は、前記収容部(52、52A)の内外を隔てる隔壁部(521、58)を有し、
前記収容部(52、52A)は、前記隔壁部(521、58)を開放する開放動作を行うことにより前記臭気成分(OC)を前記収容部(52、52A)の外部に放出させる、
冷凍装置。
続きを表示(約 1,100 文字)
【請求項2】
前記開放動作は、前記隔壁部(521、58)に対して圧力または熱を加えることである、
請求項1に記載の冷凍装置。
【請求項3】
前記開放動作は、前記隔壁部(521、58)に対して前記冷媒の熱または前記冷媒の圧力を加えることである、
請求項2に記載の冷凍装置。
【請求項4】
前記冷媒回路(10)は、前記冷媒を圧縮する圧縮機(21)と、熱源側熱交換器(22)と、利用側熱交換器(31)と、第1ポート(241)、第2ポート(242)および第3ポート(243)を有する切換弁(24)と、前記圧縮機(21)と前記切換弁(24)との間を接続する配管(13p)とを備え、
前記第1ポート(241)は、前記配管(13p)を介して前記圧縮機(21)に接続され、
前記第2ポート(242)は、前記熱源側熱交換器(22)に接続され、
前記第3ポート(243)は、前記利用側熱交換器(31)に接続され、
前記切換弁(24)は、前記第1ポート(241)と前記第2ポート(242)とが連通する状態と、前記第1ポート(241)と前記第3ポート(243)とが連通する状態とに切り替え可能であり、
前記収容部(52、52A)は、前記配管(13p)に設けられる、
請求項3に記載の冷凍装置。
【請求項5】
前記開放動作は、前記隔壁部(521、58)に対して前記冷媒回路(10)の外部から前記圧力が加えられることである、
請求項2に記載の冷凍装置。
【請求項6】
前記隔壁部(521)は、前記臭気成分OCの全体を覆った容器(521c)である、
請求項1乃至5のいずれか1項に記載の冷凍装置。
【請求項7】
前記隔壁部(58)は、前記収容部(52A)の内外を隔離する隔膜(581)である、
請求項1乃至5のいずれか1項に記載の冷凍装置。
【請求項8】
前記収容部(52、52A)は、前記冷媒回路(10)の前記冷媒が流通する配管(13p)の側方に突出した凸部(51、57)に設けられている、
請求項1乃至5のいずれか1項に記載の冷凍装置。
【請求項9】
前記冷媒回路(10)は、前記隔壁部(521)の移動を規制する規制部(53、56)を有する、
請求項1乃至5のいずれか1項に記載の冷凍装置。
【請求項10】
前記冷媒は、強燃性冷媒である、
請求項1乃至5のいずれか1項に記載の冷凍装置。
(【請求項11】以降は省略されています)
発明の詳細な説明
【技術分野】
【0001】
本開示は、冷凍装置、および臭気成分の供給方法に関する。
続きを表示(約 1,000 文字)
【背景技術】
【0002】
従来、地球温暖化係数であるGWP(Global Warming Potential)値が低い冷媒として強燃性冷媒を冷媒回路に封入した冷凍装置が知られている。この種の冷凍装置は、冷媒回路からの冷媒の漏出を早期に認識して、冷媒の燃焼を回避することが重要となる。
【0003】
特許文献1には、冷媒の他に、硫黄系着臭剤である臭気成分を冷媒回路に封入した冷凍サイクル装置が開示されている。冷媒回路からの冷媒の漏出に伴って臭気成分も一緒に漏出することで、周囲の人間が異常を認識して必要な対処を図ることが可能となる。
【先行技術文献】
【特許文献】
【0004】
特許第7162786号公報
【発明の概要】
【発明が解決しようとする課題】
【0005】
ところで、冷凍装置を製造する製造工場において冷媒回路に臭気成分を充填する場合、冷媒回路から製造工場内に臭気成分が漏れると、製造工場の労働環境が悪化するリスクがある。
【0006】
本開示は、装置の据え付け時に、冷媒回路内へ臭気成分を簡単に供給できる技術を提供する。
【課題を解決するための手段】
【0007】
本開示の第1の態様は、冷媒を封入して、前記冷媒を循環させる冷媒回路を有する冷凍装置であって、前記冷媒回路には、臭気成分を収容した収容部が設けられており、前記収容部は、前記収容部の内外を隔てる隔壁部を有し、前記収容部は、前記隔壁部を開放する開放動作を行うことにより前記臭気成分を前記収容部の外部に放出させる。
【0008】
上記によれば、冷凍装置は、臭気成分を収容した収容部を冷媒回路に備えることで、装置の据え付け時に冷媒回路内に臭気成分を簡単かつ円滑に供給することが可能となる。すなわち、収容部は、隔壁部に対する開放動作に基づいて収容部の外部に臭気成分を放出することで、この臭気成分を冷媒回路に供給できる。
【0009】
また、前記開放動作は、前記隔壁部に対して圧力または熱を加えることである。
【0010】
これにより、冷凍装置は、隔壁部を容易に開放して、収容部の外部に臭気成分を放出させることができる。
(【0011】以降は省略されています)
この特許をJ-PlatPat(特許庁公式サイト)で参照する
関連特許
タニコー株式会社
貯水槽
1か月前
アクア株式会社
冷蔵庫
1か月前
ホシザキ株式会社
製氷機
21日前
個人
ヒートポンプ型空気調和機
27日前
富士電機株式会社
冷却装置
20日前
富士電機株式会社
冷却システム
1か月前
ダイキン工業株式会社
冷凍装置
6日前
富士ベンダーサービス株式会社
保管庫
29日前
三菱重工冷熱株式会社
低温冷水供給装置
27日前
フクシマガリレイ株式会社
ショーケース
8日前
ダイキン工業株式会社
冷媒充填方法
6日前
アクア株式会社
冷蔵庫
14日前
シャープ株式会社
冷蔵庫
27日前
シャープ株式会社
冷蔵庫
1か月前
フクシマガリレイ株式会社
商品販売システム
1日前
ホシザキ株式会社
液体凍結装置
1か月前
島田工業株式会社
製氷装置及び製氷方法
14日前
株式会社アイシン
冷暖房システム
13日前
株式会社富士通ゼネラル
冷凍サイクル装置
今日
株式会社オカムラ
故障予知システム
21日前
株式会社富士通ゼネラル
冷凍サイクル装置
7日前
株式会社前川製作所
冷却装置
6日前
タキゲン製造株式会社
冷蔵庫の庫内気圧調整装置
1か月前
株式会社富士通ゼネラル
冷凍サイクル装置
7日前
三菱重工冷熱株式会社
冷却装置
29日前
三菱重工冷熱株式会社
冷却装置
1か月前
東芝ライフスタイル株式会社
冷却装置
1日前
日本碍子株式会社
空調システム
1日前
東芝ライフスタイル株式会社
冷却装置
1日前
ダイキン工業株式会社
冷凍装置
9日前
ホシザキ株式会社
冷却貯蔵庫
15日前
ダイキン工業株式会社
冷凍装置
21日前
ホシザキ株式会社
冷却貯蔵庫
1か月前
富士電機株式会社
店舗用冷却装置制御システム
21日前
アイスマン株式会社
造雪装置及び製氷装置
1か月前
大学共同利用機関法人自然科学研究機構
磁気ヒートポンプ
1か月前
続きを見る
他の特許を見る