TOP
|
特許
|
意匠
|
商標
特許ウォッチ
Twitter
他の特許を見る
公開番号
2025140889
公報種別
公開特許公報(A)
公開日
2025-09-29
出願番号
2024040515
出願日
2024-03-14
発明の名称
冷凍装置
出願人
ダイキン工業株式会社
代理人
弁理士法人新樹グローバル・アイピー
主分類
F25B
41/26 20210101AFI20250919BHJP(冷凍または冷却;加熱と冷凍との組み合わせシステム;ヒートポンプシステム;氷の製造または貯蔵;気体の液化または固体化)
要約
【課題】暖房運転停止後、再び暖房運転の指令を受けてから暖房運転開始までの時間を短縮する。
【解決手段】空調機100において、冷凍サイクル運転が停止する直前が暖房運転、または冷媒回路内の冷媒が冷房運転と同じ方向に循環するデフロスト運転であった場合、運転停止後の弁体52の位置は第2位置に維持され、または第2位置に移動される。その結果、運転停止状態から暖房運転開始までの時間を短縮することができる。
【選択図】図6
特許請求の範囲
【請求項1】
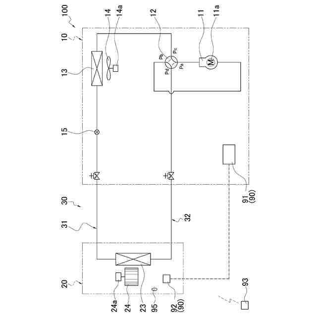
圧縮機(11)、四路切換弁(12)、第1熱交換器(13)、膨張弁(15)および第2熱交換器(23)を含む冷媒回路(30)を冷媒が循環し、冷凍サイクル運転が行われる冷凍装置であって、
前記四路切換弁(12)は、
第1位置と前記第1位置とは異なる第2位置との間で移動可能な弁体(52)を有する流路切換弁部(50)と、
前記弁体(52)を移動させるパイロット弁部(60)と、
を備え、
前記冷凍サイクル運転は、
前記弁体(52)が前記第1位置にあるとき、前記圧縮機(11)から吐出された冷媒が前記四路切換弁(12)を経て前記第1熱交換器(13)に送られる冷房運転となり、
前記弁体(52)が前記第2位置にあるとき、前記圧縮機(11)から吐出された冷媒が前記四路切換弁(12)を経て前記第2熱交換器(23)に送られる暖房運転となり、
前記冷凍サイクル運転が停止する直前が前記暖房運転、または前記冷媒回路(30)内の冷媒が前記冷房運転と同じ方向に循環するデフロスト運転であった場合、運転停止後の前記弁体(52)の位置は前記第2位置に維持され、または前記第2位置に移動される、
冷凍装置(100)。
続きを表示(約 1,600 文字)
【請求項2】
前記パイロット弁部(60)は、
第1パイロット弁部(60a)と、
第2パイロット弁部(60b)と、
を有し、
前記弁体(52)が前記第2位置にあるとき、
前記第1パイロット弁部(60a)は閉状態で且つ前記第2パイロット弁部(60b)は開状態である、または、
前記第1パイロット弁部(60a)および前記第2パイロット弁部(60b)ともに閉状態である、
請求項1に記載の冷凍装置(100)。
【請求項3】
前記第1パイロット弁部(60a)および前記第2パイロット弁部(60b)それぞれは、電磁式の開閉弁であり、通電状態を切り換えることによって、前記開閉弁の開閉状態を切り換える、
請求項2に記載の冷凍装置(100)。
【請求項4】
前記四路切換弁(12)を制御する制御部(90)をさらに備え、
前記第1パイロット弁部(60a)および前記第2パイロット弁部(60b)それぞれは、非通電時に閉状態、通電時に開状態となり、
前記制御部(90)は、前記冷凍サイクル運転の停止指令があったときの運転が前記暖房運転であった場合、前記弁体(52)の位置を前記第2位置に維持したまま、前記第1パイロット弁部(60a)および前記第2パイロット弁部(60b)を閉状態にする、
請求項3に記載の冷凍装置(100)。
【請求項5】
前記制御部(90)は、前記冷凍サイクル運転の停止指令があったときの運転が前記暖房運転で、且つ前記弁体(52)が前記第1位置と前記第2位置との間である第3位置にあるとき、前記弁体(52)を前記第2位置へ移動させる、
請求項4に記載の冷凍装置(100)。
【請求項6】
前記制御部(90)は、前記弁体(52)の位置を前記第2位置にするときは、前記第1パイロット弁部(60a)を閉状態、前記第2パイロット弁部(60b)を開状態にする、
請求項4または請求項5に記載の冷凍装置(100)。
【請求項7】
前記制御部(90)は、前記冷凍サイクル運転の停止指令があったときの前記弁体(52)の位置が前記第2位置で且つ前記第2パイロット弁部(60b)が開状態であった場合、前記第2パイロット弁部(60b)を閉状態にする、
請求項4に記載の冷凍装置(100)。
【請求項8】
前記制御部(90)は、前記暖房運転時に暖房対象空間の温度と設定温度との差異が所定範囲内となり前記圧縮機(11)を停止させたとき、前記第1パイロット弁部(60a)および前記第2パイロット弁部(60b)を閉状態とする、
請求項4に記載の冷凍装置(100)。
【請求項9】
前記流路切換弁部(50)は、
前記圧縮機(11)の高圧側から高圧冷媒を導入する高圧冷媒流入部(Pa)と、
流入してくる低圧冷媒を前記圧縮機(11)の低圧側へ導く低圧冷媒流出部(Pb)と、
前記第1パイロット弁部(60a)と連通する第1パイロット室(55a)と、
前記第2パイロット弁部(60b)と連通する第2パイロット室(55b)と、
をさらに有し、
前記第1パイロット室(55a)は、前記第1パイロット弁部(60a)が開状態、前記第2パイロット弁部(60a)が閉状態のときに前記低圧冷媒流出部(Pb)と連通して縮小し、前記弁体(52)を前記第1位置に移動させ、
前記第2パイロット室(55b)は、前記第1パイロット弁部(60a)が閉状態、前記第2パイロット弁部(60b)が開状態のときに前記低圧冷媒流出部(Pb)と連通して縮小し、前記弁体(52)を前記第2位置に移動させる、
請求項2に記載の冷凍装置(100)。
発明の詳細な説明
【技術分野】
【0001】
蒸気圧縮式冷凍サイクルを用いた冷凍装置に関する。
続きを表示(約 1,500 文字)
【背景技術】
【0002】
冷暖兼用の空気調和機のような冷凍装置においては、冷媒回路内の四路切換弁を介して、冷房運転および暖房運転における冷媒の循環方向の切り換えが行われる。例えば、特許文献1(実公昭55-53825号公報)に開示されているパイロット電磁弁式の四路切換弁は、パイロット電磁弁が通電状態のときは四路切換弁内部の弁体がバネ力に抗して移動し暖房運転サイクルに切り換え、パイロット電磁弁が非通電状態のときは弁体がバネ力により戻されて冷房運転サイクルに切り換える。
【発明の概要】
【発明が解決しようとする課題】
【0003】
しかしながら、上記の構成では、暖房運転を行う冬季であっても、空気調和機の運転停止時には、四路切換弁内部の弁体が移動して冷房運転サイクル位置で待機するので、暖房運転の指令を受けてから暖房運転を開始するまでに時間を要する。
【0004】
それゆえ、暖房運転の指令を受けてから暖房運転開始までの時間を短縮する、という課題が存在する。
【課題を解決するための手段】
【0005】
第1観点の冷凍装置は、圧縮機、四路切換弁、第1熱交換器、膨張弁および第2熱交換器を含む冷媒回路を冷媒が循環し、冷凍サイクル運転が行われる冷凍装置であって、四路切換弁が、流路切換弁部とパイロット弁部とを備える。流路切換弁部は、第1位置と第1位置とは異なる第2位置との間で移動可能な弁体を有する。パイロット弁部は、弁体を移動させる。冷凍サイクル運転は、弁体が第1位置にあるとき、圧縮機から吐出された冷媒が四路切換弁を経て第1熱交換器に送られる冷房運転となる。また、冷凍運転サイクル運転は、弁体が第2位置にあるとき、圧縮機から吐出された冷媒が四路切換弁を経て第2熱交換器に送られる暖房運転となる。冷凍サイクル運転が停止する直前が暖房運転、または冷媒回路内の冷媒が冷房運転と同じ方向に循環するデフロスト運転であった場合、運転停止後の弁体の位置は第2位置に維持され、または第2位置に移動される。
【0006】
この冷凍装置では、暖房運転またはデフロスト運転の途中で停止した状態から開始される運転は、暖房運転である可能性が高いので、運転開始前から予め弁体を第2位置にして流路切換弁部を暖房運転の流路で待機させることによって、暖房運転開始までの時間を短縮することができる。
【0007】
第2観点の冷凍装置は、第1観点の冷凍装置であって、パイロット弁部が第1パイロット弁部と、第2パイロット弁部とを有する。弁体が第2位置にあるとき、第1パイロット弁部は閉状態で且つ第2パイロット弁部は開状態である、または、第1パイロット弁部および第2パイロット弁部ともに閉状態である。
【0008】
この冷凍装置では、第1パイロット弁部の開閉および第2パイロット弁部の開閉の組み合わせによって、弁体の位置の維持または弁体の移動が行われるので制御が容易である。
【0009】
第3観点の冷凍装置は、第2観点の冷凍装置であって、第1パイロット弁部および第2パイロット弁部それぞれが、電磁式の開閉弁であり、通電状態を切り換えることによって、開閉弁の開閉状態を切り換える。
【0010】
この冷凍装置では、第1パイロット弁部および第2パイロット弁部を、非通電または通電によって開閉状態を切り換えることができるので、モータ駆動の弁に比べて弁体を素早く動作させることができる。
(【0011】以降は省略されています)
この特許をJ-PlatPat(特許庁公式サイト)で参照する
関連特許
ダイキン工業株式会社
撥剤
11日前
ダイキン工業株式会社
冷凍装置
14日前
ダイキン工業株式会社
冷凍装置
11日前
ダイキン工業株式会社
流体機械
13日前
ダイキン工業株式会社
監視装置
11日前
ダイキン工業株式会社
空気調和装置
11日前
ダイキン工業株式会社
電力変換装置
11日前
ダイキン工業株式会社
空気調和装置
7日前
ダイキン工業株式会社
空気調和装置
11日前
ダイキン工業株式会社
冷媒充填方法
11日前
ダイキン工業株式会社
インバータ制御装置
7日前
ダイキン工業株式会社
圧縮機及び冷凍装置
7日前
ダイキン工業株式会社
空調ゾーニング方法
12日前
ダイキン工業株式会社
制御回路及び電子機器
7日前
ダイキン工業株式会社
熱源ユニット及び冷凍装置
14日前
ダイキン工業株式会社
電力変換装置及び冷凍装置
11日前
ダイキン工業株式会社
空調機のための保守システム
11日前
ダイキン工業株式会社
ノイズ抑制回路、空気調和機
11日前
ダイキン工業株式会社
ノイズ抑制回路、空気調和機
7日前
ダイキン工業株式会社
磁気冷凍ユニット及び冷凍装置
7日前
ダイキン工業株式会社
電力変換システム、空気調和機
11日前
ダイキン工業株式会社
電力変換システム、空気調和機
11日前
ダイキン工業株式会社
積層体の製造方法および積層体
7日前
ダイキン工業株式会社
圧縮機、および冷凍サイクル装置
4日前
ダイキン工業株式会社
圧縮機、および冷凍サイクル装置
4日前
ダイキン工業株式会社
紫外線照射装置および空気調和機
11日前
ダイキン工業株式会社
部材、及び、半導体製造関連装置
7日前
ダイキン工業株式会社
情報生成装置、及び、情報生成方法
7日前
ダイキン工業株式会社
磁気ユニット、圧縮機及び冷凍装置
11日前
ダイキン工業株式会社
半導体装置及び半導体装置の製造方法
12日前
ダイキン工業株式会社
樹脂組成物、成形体、及び、相溶化剤
11日前
ダイキン工業株式会社
ゴム部材、及び、半導体製造関連装置
7日前
ダイキン工業株式会社
冷凍装置、および臭気成分の供給方法
11日前
ダイキン工業株式会社
ゴム部材、及び、半導体製造関連装置
7日前
ダイキン工業株式会社
紫外線照射ユニット、及び空気調和装置
11日前
ダイキン工業株式会社
ベッド構造、及びベッド構造の製造方法
13日前
続きを見る
他の特許を見る