TOP
|
特許
|
意匠
|
商標
特許ウォッチ
Twitter
他の特許を見る
10個以上の画像は省略されています。
公開番号
2025140808
公報種別
公開特許公報(A)
公開日
2025-09-29
出願番号
2024040397
出願日
2024-03-14
発明の名称
光ファイバ特性測定装置及び光ファイバ特性測定方法
出願人
横河電機株式会社
代理人
個人
,
個人
,
個人
,
個人
主分類
G01D
5/353 20060101AFI20250919BHJP(測定;試験)
要約
【課題】ジャイアントパルスの発生を抑制しつつ被測定光ファイバの特性の測定精度を向上できる光ファイバ特性測定装置及び光ファイバ特性測定方法を提供する。
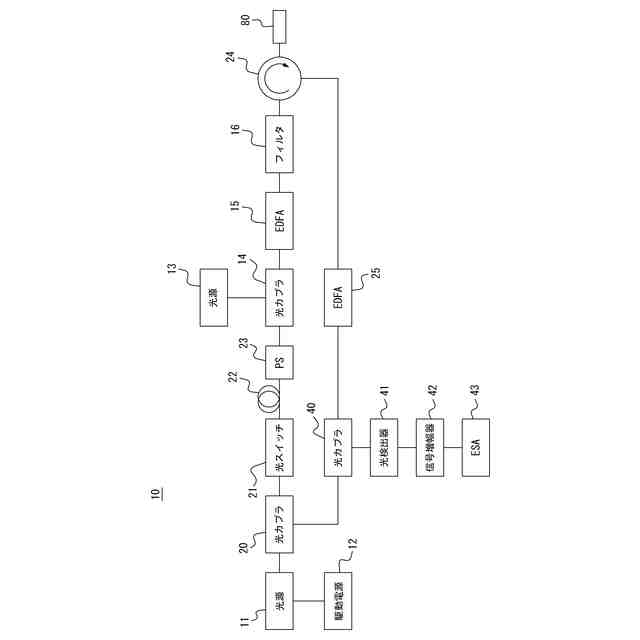
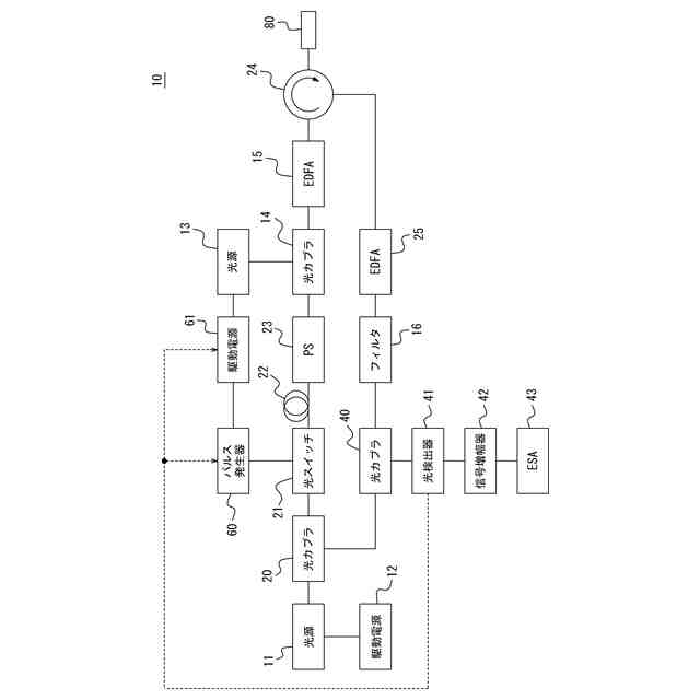
【解決手段】光ファイバ特性測定装置10は、ポンプ光に重畳する第1重畳光を射出する第1光源13と、ポンプ光と第1重畳光とを合波した光を増幅するポンプ光増幅器15と、ポンプ光増幅器15から出力される増幅光を被測定光ファイバ80の第1端から入射させ、被測定光ファイバ80からの戻り光を取り出すサーキュレータ24と、増幅光又は戻り光の少なくとも一方に含まれる重畳光の成分を減衰させるフィルタ16と、戻り光を検出して被測定光ファイバ80の特性を測定する測定部43とを備える。
【選択図】図2
特許請求の範囲
【請求項1】
ポンプ光に重畳する第1重畳光を射出する第1光源と、
前記ポンプ光と前記第1重畳光とを合波した光を増幅するポンプ光増幅器と、
前記ポンプ光増幅器から出力される増幅光を被測定光ファイバの第1端から入射させ、前記被測定光ファイバからの戻り光を取り出すサーキュレータと、
前記増幅光又は前記戻り光の少なくとも一方に含まれる前記重畳光の成分を減衰させるフィルタと、
前記戻り光を検出して前記被測定光ファイバの特性を測定する測定部と
を備える、光ファイバ特性測定装置。
続きを表示(約 760 文字)
【請求項2】
前記フィルタは、前記サーキュレータと前記測定部との間に接続される、請求項1に記載の光ファイバ特性測定装置。
【請求項3】
前記フィルタは、前記ポンプ光増幅器と前記サーキュレータとの間に接続される、請求項1に記載の光ファイバ特性測定装置。
【請求項4】
前記第1光源は、前記第1重畳光を直流成分の光として射出する、請求項1に記載の光ファイバ特性測定装置。
【請求項5】
前記第1光源は、前記第1重畳光を直流成分と交流成分とを有する光として射出する、請求項1に記載の光ファイバ特性測定装置。
【請求項6】
前記第1光源は、前記戻り光の検出強度に基づいて前記直流成分の強度を制御する、請求項4に記載の光ファイバ特性測定装置。
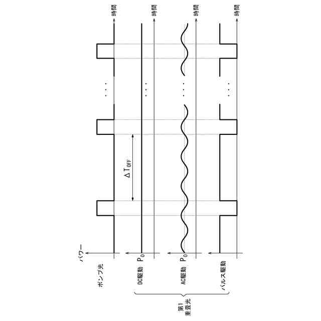
【請求項7】
前記第1光源は、前記ポンプ光としてパルス光を射出する場合に、前記パルス光がオフになる期間の長さに基づいて前記直流成分の強度を制御する、請求項4に記載の光ファイバ特性測定装置。
【請求項8】
前記第1光源は、前記第1重畳光をパルス光として射出する、請求項1に記載の光ファイバ特性測定装置。
【請求項9】
前記第1光源は、前記ポンプ光としてのパルス光がオフになる期間に前記第1重畳光としてのパルス光がオンになるように、前記第1重畳光がオンになる期間を制御する、請求項8に記載の光ファイバ特性測定装置。
【請求項10】
前記戻り光に重畳する第2重畳光を射出する第2光源と、
前記戻り光と前記第2重畳光とを合波した光を増幅する戻り光増幅器と
を更に備える、請求項1に記載の光ファイバ特性測定装置。
(【請求項11】以降は省略されています)
発明の詳細な説明
【技術分野】
【0001】
本開示は、光ファイバ特性測定装置及び光ファイバ特性測定方法に関する。
続きを表示(約 1,400 文字)
【背景技術】
【0002】
従来、光ファイバ内で発生した散乱光を検出することによって光ファイバの特性を測定する方法が知られている(例えば特許文献1参照)。
【先行技術文献】
【特許文献】
【0003】
特開2020-41843号公報
【発明の概要】
【発明が解決しようとする課題】
【0004】
被測定光ファイバの特性は、被測定光ファイバにポンプ光を入射し、被測定光ファイバで散乱又は反射して戻ってくる戻り光の検出強度に基づいて測定される。戻り光の検出強度が高められることによって被測定光ファイバの特性の測定精度が向上する。
【0005】
戻り光の検出強度は、被測定光ファイバに入力するポンプ光の増幅、又は、戻り光自体の増幅によって高められる。しかし、ポンプ光又は戻り光を光増幅器で増幅する場合、ジャイアントパルスが生じることがある。ジャイアントパルスは、過剰な光パワーを有するパルスであり、光検出器を破壊することがある。
【0006】
本開示は、上述の点に鑑みてなされたものであり、ジャイアントパルスの発生を抑制しつつ被測定光ファイバの特性の測定精度を向上できる光ファイバ特性測定装置及び光ファイバ特性測定方法を提供することを目的とする。
【課題を解決するための手段】
【0007】
(1)幾つかの実施形態に係る光ファイバ特性測定装置は、ポンプ光に重畳する第1重畳光を射出する第1光源と、前記ポンプ光と前記第1重畳光とを合波した光を増幅するポンプ光増幅器と、前記ポンプ光増幅器から出力される増幅光を被測定光ファイバの第1端から入射させ、前記被測定光ファイバからの戻り光を取り出すサーキュレータと、前記増幅光又は前記戻り光の少なくとも一方に含まれる前記重畳光の成分を減衰させるフィルタと、前記戻り光を検出して前記被測定光ファイバの特性を測定する測定部と
を備える。
【0008】
ポンプ光に第1重畳光が重畳されることによって、ポンプ光増幅器において過剰な反転分布が形成されにくくなる。その結果、ポンプ光増幅器からのジャイアントパルスの発生が抑制される。また、ジャイアントパルスの発生頻度を少なくできる範囲でポンプ光増幅器におけるポンプ光の利得が増大する。その結果、被測定光ファイバの特性の測定精度が高められる。
【0009】
(2)上記(1)に記載の光ファイバ特性測定装置において、前記フィルタは、前記サーキュレータと前記測定部との間に接続されてよい。このようにすることで、戻り光に含まれるノイズ成分が減衰される。その結果、被測定光ファイバの特性の測定精度が向上する。
【0010】
(3)上記(1)又は(2)に記載の光ファイバ特性測定装置において、前記フィルタは、前記ポンプ光増幅器と前記サーキュレータとの間に接続されてよい。このようにすることで、第1重畳光の成分に由来する誘導ブリルアン散乱光の発生が抑制される。第1重畳光の成分に由来する誘導ブリルアン散乱光によって、被測定光ファイバ80の長さが制限される。第1重畳光の成分に由来する誘導ブリルアン散乱光の発生が抑制されることによって、被測定光ファイバの長さの制限が緩和される。
(【0011】以降は省略されています)
この特許をJ-PlatPat(特許庁公式サイト)で参照する
関連特許
横河電機株式会社
測定器
3日前
横河電機株式会社
温度測定装置
3日前
横河電機株式会社
厚さ測定装置
1か月前
横河電機株式会社
藻類培養装置
13日前
横河電機株式会社
測定装置及び測定方法
今日
横河電機株式会社
ベースマップの注釈付け
27日前
横河電機株式会社
測定装置および測定方法
1か月前
横河電機株式会社
測定方法及び測定システム
3日前
横河電機株式会社
装置、方法及びプログラム
3日前
横河電機株式会社
研磨用治具および研磨方法
13日前
横河電機株式会社
電子機器及び短絡検出方法
2か月前
横河電機株式会社
装置、方法およびプログラム
14日前
横河電機株式会社
装置、方法およびプログラム
23日前
横河電機株式会社
測定装置および推定システム
1か月前
横河電機株式会社
測定装置および回転検出方法
1か月前
横河電機株式会社
装置、方法およびプログラム
13日前
横河電機株式会社
水処理システム及び水処理方法
27日前
横河電機株式会社
装置、方法、およびプログラム
13日前
横河電機株式会社
菌体培養槽および菌体培養方法
1日前
横河電機株式会社
情報処理装置及び情報処理方法
22日前
横河電機株式会社
装置、方法、およびプログラム
今日
横河電機株式会社
複合体、及び熱線吸収フィルム
2か月前
横河電機株式会社
複合体、及び熱線吸収フィルム
2か月前
横河電機株式会社
蛍光読取装置および蛍光読取方法
1日前
横河電機株式会社
システム、方法、およびプログラム
2か月前
横河電機株式会社
メタン生成装置及びメタン生成方法
3日前
横河電機株式会社
センサ装置、調整方法及び調整装置
1か月前
横河電機株式会社
表面散乱型濁度計及び濁度測定方法
1日前
横河電機株式会社
制御装置、制御システム及び制御方法
27日前
横河電機株式会社
測定装置、測定方法、及びプログラム
6日前
横河電機株式会社
測定装置、測定方法、及びプログラム
今日
横河電機株式会社
測定装置、測定方法、及びプログラム
今日
横河電機株式会社
解析装置、訓練装置およびプログラム
1日前
横河電機株式会社
設定装置、設定方法及び設定プログラム
2か月前
横河電機株式会社
診断システム、診断装置および診断方法
13日前
横河電機株式会社
監視方法、監視プログラム、及び監視装置
1か月前
続きを見る
他の特許を見る