TOP
|
特許
|
意匠
|
商標
特許ウォッチ
Twitter
他の特許を見る
10個以上の画像は省略されています。
公開番号
2025135696
公報種別
公開特許公報(A)
公開日
2025-09-19
出願番号
2024033591
出願日
2024-03-06
発明の名称
多列式縦型自動充填包装機及びホッパー
出願人
三光機械株式会社
代理人
個人
主分類
B65B
1/06 20060101AFI20250911BHJP(運搬;包装;貯蔵;薄板状または線条材料の取扱い)
要約
【課題】 充填物をホッパーに投入する際の作業性を損なうことなく、同種の充填物が充填される列の間に、別の種類の充填物を充填する列を配置可能に構成する。
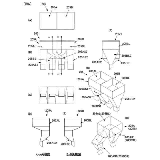
【解決手段】 本発明に係る自動充填包装機2は、充填物A21を供給するホッパー205Aと、充填物B21を供給するホッパー205Bと、を備え、前記ホッパー205Aは、上部開口収容部205ALと、この下方において分岐される第1分岐部205AS1及び第2分岐部205AS2と、を含んで構成され、 前記第1分岐部205AS1及び第2分岐部205AS2は充填パイプ2031,2033に対して充填物Aを供給すると共に、前記第1分岐部205AS1の出口と、前記第2分岐部205AS2の出口と、の間に、ホッパーBから供給される充填パイプ2032が存在するように、前記第2分岐部205AS2の出口が充填パイプの並び方向に延伸して構成される。
【選択図】図3
特許請求の範囲
【請求項1】
連続搬送される3列以上の複数列の包装フィルムのそれぞれを、当該複数列の包装フィルムに対応する複数列で縦方向に沿って配設される充填パイプの外周に巻き付けるようにして略円筒状にすると共に各包装フィルムの縦方向に沿って延在する左右端に対して縦シールを施して筒状包装フィルムを形成し、当該筒状包装フィルムの所定位置に対して横シールを施して上方開口した包装袋を形成した後、上方開口した包装袋内に充填パイプを介して充填物を充填し、その後に筒状包装袋の上側部分に横シールを施して上方開口を封止することで包装袋を生産する多列式縦型自動充填包装機であって、
充填物Aを貯留して、前記複数列の充填パイプのうちの対応する充填パイプに対して充填物Aを供給するホッパーAと、
充填物Bを貯留して、前記複数列の充填パイプのうちの対応する充填パイプに対して充填物Bを供給するホッパーBと、
を備え、
前記ホッパーAは、
水平方向における横断面積が比較的大きな上方開口を有する上部開口収容部と、
当該上部開口収容部の下方において二股に分岐され、それぞれの水平方向における横断面積が上部開口収容部より小さい第1分岐部及び第2分岐部と、
を含んで構成され、
前記第1分岐部及び前記第2分岐部は、
前記第1分岐部及び第2分岐部のそれぞれの出口から、前記複数列の充填パイプのうちの対応する充填パイプに対して充填物Aを供給すると共に、
前記複数列の充填パイプの並び方向において、前記第1分岐部の出口と、前記第2分岐部の出口と、の間に、ホッパーBから供給される充填物Bを充填するための充填パイプの少なくとも1つが存在するように、前記第1分岐部の出口或いは前記第2分岐部の出口が前記複数列の充填パイプの並び方向に延伸して構成された
ことを特徴とする多列式縦型自動充填包装機。
続きを表示(約 2,000 文字)
【請求項2】
前記ホッパーBは、
水平方向における横断面積が比較的大きな上方開口を有する上部開口収容部と、
当該上部開口収容部の下方において二股に分岐され、それぞれの水平方向における横断面積が上部開口収容部より小さい第3分岐部及び第4分岐部と、
を含んで構成され、
前記第3分岐部及び前記第4分岐部は、
前記第3分岐部及び前記第4分岐部のそれぞれの出口から、前記複数列の充填パイプのうちの対応する充填パイプに対して充填物Bを供給すると共に、
前記複数列の充填パイプの並び方向において、前記第3分岐部の出口と、前記第4分岐部の出口と、の間に、ホッパーAから供給される充填物Aを充填するための充填パイプの少なくとも1つが存在するように、前記第3分岐部の出口或いは前記第4分岐部の出口が前記複数列の充填パイプの並び方向に延伸して構成され、
ホッパーAとホッパーBが、前記複数列の充填パイプの並び方向に延伸されている側の分岐部同士が対面して配設される
ことを特徴とする請求項1に記載の多列式縦型自動充填包装機。
【請求項3】
充填物を貯留して充填パイプに充填物を供給するホッパーであって、
連続搬送される3列以上の複数列の包装フィルムのそれぞれを、当該複数列の包装フィルムに対応する複数列で縦方向に沿って配設される充填パイプの外周に巻き付けるようにして略円筒状にすると共に各包装フィルムの縦方向に沿って延在する左右端に対して縦シールを施して筒状包装フィルムを形成し、当該筒状包装フィルムの所定位置に対して横シールを施して上方開口した包装袋を形成した後、上方開口した包装袋内に充填パイプを介して充填物を充填し、その後に筒状包装袋の上側部分に横シールを施して上方開口を封止することで包装袋を生産する多列式縦型自動充填包装機に利用されるホッパーにおいて、
当該ホッパーが、
水平方向における横断面積が比較的大きな上方開口を有する上部開口収容部と、
当該上部開口収容部の下方において二股に分岐され、それぞれの水平方向における横断面積が上部開口収容部より小さい第1分岐部及び第2分岐部と、
を含んで構成され、
前記第1分岐部及び前記第2分岐部は、
前記第1分岐部及び第2分岐部のそれぞれの出口から、前記複数列の充填パイプのうちの対応する充填パイプに対して充填物を供給すると共に、
前記複数列の充填パイプの並び方向において、前記第1分岐部の出口と、前記第2分岐部の出口と、の間に、他のホッパーから供給される充填物を充填するための充填パイプの少なくとも1つが存在するように、前記第1分岐部の出口或いは前記第2分岐部の出口が前記複数列の充填パイプの並び方向に延伸して構成される
ことを特徴とするホッパー。
【請求項4】
充填物を貯留して充填パイプに充填物を供給するホッパーであって、
連続搬送される3列以上の複数列の包装フィルムのそれぞれを、当該複数列の包装フィルムに対応する複数列で縦方向に沿って配設される充填パイプの外周に巻き付けるようにして略円筒状にすると共に各包装フィルムの縦方向に沿って延在する左右端に対して縦シールを施して筒状包装フィルムを形成し、当該筒状包装フィルムの所定位置に対して横シールを施して上方開口した包装袋を形成した後、上方開口した包装袋内に充填パイプを介して充填物を充填し、その後に筒状包装袋の上側部分に横シールを施して上方開口を封止することで包装袋を生産する多列式縦型自動充填包装機に利用されるホッパーにおいて、
当該ホッパーが、
水平方向における横断面積が比較的大きな上方開口を有する上部開口収容部と、
当該上部開口収容部の下方において二股に分岐され、それぞれの水平方向における横断面積が上部開口収容部より小さい第1分岐部及び第2分岐部と、
を含んで構成され、
前記第1分岐部及び前記第2分岐部は、
前記第1分岐部及び第2分岐部のそれぞれの出口から、前記複数列の充填パイプのうちの対応する充填パイプに対して充填物を供給すると共に、
前記複数列の充填パイプの並び方向において、前記第1分岐部の出口と、前記第2分岐部の出口と、の間に、他のホッパーから供給される充填物を充填するための充填パイプの少なくとも1つが存在するように、前記第1分岐部の出口或いは前記第2分岐部の出口が前記複数列の充填パイプの並び方向に延伸して構成されると共に、
当該ホッパーとは別に、当該ホッパーと同一構成のホッパーが、前記複数列の充填パイプの並び方向に延伸されている側の分岐部同士が対面して配設される
ことを特徴とするホッパー。
発明の詳細な説明
【技術分野】
【0001】
本発明は、包装フィルム(包材)を用いて充填物(内容物、被包装物)を自動的に充填包装する自動包装機の技術分野に属する。より詳細には、3列以上の複数列で並行する帯状の包装フィルムを、それぞれ、略筒状にフォーミングして上方開口の包装袋を形成し、その上方開口から内容物を充填して上方開口を横シールして密封する多列式縦型自動充填包装機(例えば縦スティック(或いは縦ピロー)充填包装機)の技術に関する。
続きを表示(約 1,400 文字)
【背景技術】
【0002】
従来、例えば、粉末、粒状物、固形物、ペースト状物質、液状物質等の充填物を包装フィルムを用いて、縦方向に長いスティック状包装袋を自動的に包装する縦スティック包装を行う場合、複数列を同時に充填包装する多列式縦型自動充填包装機(例えば、多列式縦スティック包装機)(以下、単に包装機とも称する)がある。図9に、この種の包装機1の内部構造の一例を示す。
【0003】
包装機1を用いて、例えば、図9に示すようにして、充填物が異なる2種類のスティック包装袋P16A、P16B)を包装(生産)し、所定数ずつ合わせて一つの箱に梱包する場合(アソートパック等)、従来は、以下のようにして梱包していた。なお、ここでは、アソートは商品の詰め合わせを意味する。
【0004】
すなわち、従来は、包装機1から搬出された個別包装袋P16A、P16Bを一旦種類ごとに個別包装袋P17A、P17Bとして製品搬出箱114A、114Bに貯留して、各製品搬出箱114A、114Bから所定数ずつ作業員が手作業で計数しながら取り出して手詰めするといった方法が取られている(図11参照)。
【0005】
なお、図9、図11において、符号P17A、P17Bは製品搬出箱114A、114Bに貯留された包装袋を示し、符号P18A、P18Bは作業者により計数されて所定個数だけ取り出された一群の包装袋(製品)を示している。なお、図11では、5個を一群とする包装袋P18Aと、同じく5個を一群とするP18Bと、を、作業者が共通の(一つの同じ)箱に詰めて箱詰製品P19を完成させている。
【0006】
ところで、図9では、充填物が異なるスティック状の包装袋(包装袋P16A、包装袋P16B)を例示し、それぞれの包装袋を2列で生産する包装機を例としているが、包装袋P16A、包装袋P16Bをそれぞれ1列とせず2列(或いは3列以上の多数列)としているのは、生産性(単位時間当たりの包装袋の生産数)を高めるためである。
【0007】
また、別のアソートパックを行う方法としては、所定数ずつを合わせて一つの箱に梱包する箱詰め(アソートパック)を行うための集積装置を用いる方法が知られている(特許文献1参照)。
【0008】
特許第4100749号公報
【発明の概要】
【発明が解決しようとする課題】
【0009】
ここで、充填物が異なる2種類の包装袋(P16A、P16B)を所定数ずつ合わせて一つの箱に梱包する箱詰め(アソートパック)を行う場合、包装機1としては、図10に示すように、充填物A11を収容するホッパー105Aと、充填物B11を収容するホッパー105Bと、を含んで構成されるホッパー105を備える必要がある。
【0010】
また、生産性を高めるために、包装袋P16Aと包装袋P16Bをそれぞれ2列で生産する場合には(図9参照)、図10に示したような構成のホッパー105(105A及びホッパー105B)が必要とされる。
なお、充填物A11を貯留するホッパー105Aと、充填物B11を貯留するホッパー105Bは、図10に示したように、左右対称の関係にあり、同様の構成を有しているため、ここでは、ホッパー105Aを代表として説明する。
(【0011】以降は省略されています)
この特許をJ-PlatPat(特許庁公式サイト)で参照する
関連特許
三光機械株式会社
多列式縦型自動充填包装機及びホッパー
24日前
個人
箱
12か月前
個人
収容箱
2か月前
個人
ゴミ箱
12か月前
個人
コンベア
4か月前
個人
容器
8か月前
個人
段ボール箱
6か月前
個人
段ボール箱
6か月前
個人
ゴミ収集器
6か月前
個人
宅配システム
6か月前
個人
角筒状構造体
5か月前
個人
パウチ補助具
11か月前
個人
土嚢運搬器具
8か月前
個人
バンド
1か月前
個人
楽ちんハンド
4か月前
個人
コード類収納具
7か月前
個人
包装容器
24日前
個人
お薬の締結装置
5か月前
個人
廃棄物収容容器
2か月前
個人
閉塞装置
9か月前
個人
貯蔵サイロ
6か月前
個人
蓋閉止構造
3か月前
株式会社バンダイ
物品
5日前
株式会社コロナ
梱包材
5か月前
個人
把手付米袋
4か月前
個人
蓋閉止構造
3か月前
個人
積み重ね用補助具
2か月前
個人
ゴミ処理機
8か月前
株式会社和気
包装用箱
8か月前
三甲株式会社
容器
5か月前
三甲株式会社
容器
5か月前
株式会社新弘
容器
12か月前
株式会社新弘
容器
12か月前
三甲株式会社
容器
1か月前
個人
輸送積荷用動吸振器
5か月前
株式会社イシダ
搬送装置
5か月前
続きを見る
他の特許を見る