TOP
|
特許
|
意匠
|
商標
特許ウォッチ
Twitter
他の特許を見る
公開番号
2025113034
公報種別
公開特許公報(A)
公開日
2025-08-01
出願番号
2024007652
出願日
2024-01-22
発明の名称
水素ガス漏洩検知装置及び水素ガス漏洩検知方法
出願人
株式会社三井E&S
代理人
個人
,
個人
,
個人
主分類
G01M
3/00 20060101AFI20250725BHJP(測定;試験)
要約
【課題】高圧環境下で水素ガスの流量を計測できる流量計としてオリフィスを用いてオリフィスアセンブリ内の配管のフランジからの水素ガスの漏洩を簡易に把握できる水素ガス漏洩検知装置及び漏洩検知方法を提供すること
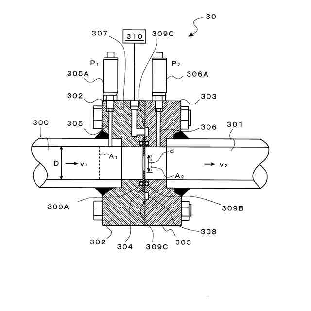
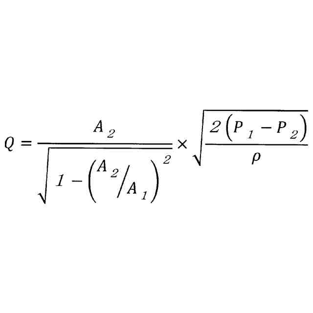
【解決手段】所定口径の水素ガス配管の上流側配管に第1フランジ302を備えると共に下流側配管に第2フランジ303を備え、対向させた前記第1フランジ302と前記第2フランジ303の間にオリフィスプレート304を挟持し、オリフィスプレート304の上流側と下流側のガス圧を測定してガスの流量を計測するオリフィス流量計ユニット30を設け、前記第1フランジ302と第2フランジ303の間から漏洩する水素ガスを外部に誘導するリークポート307を設け、リークポート307から誘導した水素ガスを検知する水素ガスセンサ310を備えること。
【選択図】図3
特許請求の範囲
【請求項1】
所定口径の水素ガス配管の上流側配管に第1フランジを備えると共に下流側配管に第2フランジを備え、
対向させた前記第1フランジと前記第2フランジの間にオリフィスプレートを挟持し、該オリフィスプレートの上流側と下流側のガス圧を測定してガスの流量を計測するオリフィス流量計ユニットを設け、
前記第1フランジと第2フランジの間から漏洩する水素ガスを外部に誘導するリークポートを設け、
前記リークポートから誘導した水素ガスを検知する水素ガスセンサを備えることを特徴とする水素ガス漏洩検知装置。
続きを表示(約 970 文字)
【請求項2】
前記オリフィス流量計ユニットの上流側に、前記水素ガス配管より口径が小さい配管を前記水素ガス配管と同じ口径の配管に拡張する第1レデューサユニットを備え、
且つ前記オリフィス流量計ユニットの下流側に、前記水素ガス配管と口径が同じ配管を前記水素ガス配管より口径が小さい配管に縮小する第2レデューサユニットを備え、
前記オリフィス流量計ユニットと、前記第1レデューサユニットと、第2レデューサユニットとにより、オリフィスアセンブリを構成し、
前記第1レデューサユニットと第2レデューサユニットは、フランジ接続され、対峙するフランジからから漏洩する水素ガスを外部に誘導するリークポートを設け、前記リークポートから誘導した水素ガスを検知する水素ガスセンサを備えることを特徴とする請求項1記載の水素ガス漏洩検知装置。
【請求項3】
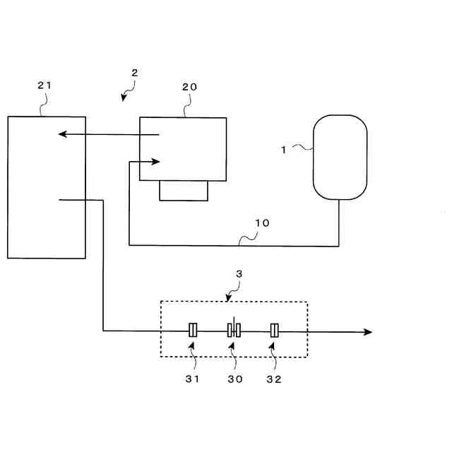
水素ガスを貯留する水素ガスバッファタンクを備え、
前記水素ガスバッファタンクから前記オリフィスアセンブリに至るまでに、水素ガスを圧縮して高圧化するガスコンプレッサを備え、
前記水素ガス配管に高圧化された水素ガスが供給されることを特徴とする請求項2記載の水素ガス漏洩検知装置。
【請求項4】
液体水素を貯留するタンクを備え、液体水素を圧縮して高圧化する液体水素ポンプを備え、前記液体水素ポンプで高圧化された液体水素をガス化するための気化器を備え、前記水素ガス配管に前記気化器でガス化された高圧の水素ガスが供給されることを特徴とする請求項2記載の水素ガス漏洩検知装置。
【請求項5】
水素ガス配管にオリフィス流量計ユニットを備え、
該オリフィス流量計ユニットから漏洩する水素ガスを、リークポートを介して水素ガスセンサに導入して水素ガスを検知することを特徴とする水素ガス漏洩検知方法。
【請求項6】
前記オリフィス流量計の上流側配管に第1フランジを備え、下流側配管に第2フランジを備え、
対向させた前記第1フランジ及び第2フランジの間から漏洩する水素ガスを外部に誘導するリークポートを介して水素ガスセンサに導入して水素ガスを検知することを特徴とする請求項5記載の水素ガス漏洩検知方法。
発明の詳細な説明
【技術分野】
【0001】
本発明は、流量計からの漏洩検知方法に関し、詳しくは、舶用機関(ディーゼルエンジン)への水素燃料供給過程での水素ガスの漏れを検知する水素ガスの漏洩検知装置及び漏洩検知方法に関する。
続きを表示(約 2,300 文字)
【背景技術】
【0002】
特許文献1には、ガスタンクに貯蔵された水素ガスは、100MPaに圧縮されて貯蔵されているが、水素供給パイプラインに供給される場合、安全性確保のため、水素ガスは1MPa未満に減圧されて供給される。水素ガスの供給管は、内圧を0.2MPaの低圧に設定し、且つ一般的な水素の供給管よりも細い菅を用いた場合でも、水素消費装置が消費に要する十分な量の水素ガスを移送することが可能であり、各箇所での流量を計測して、その合算の不一致から水素ガスの漏洩を検知していた。
【先行技術文献】
【特許文献】
【0003】
特開2023-44745号公報
【発明の概要】
【発明が解決しようとする課題】
【0004】
しかしながら、特許文献1の技術では、高圧環境下で水素ガスの流量を計測できる機器について開示がなく、すなわち高圧ガス保安法の認可を受けた流量計が無いという問題があり、更に、オリフィスを用いて流量計測を行うにあたり、流量計内での水素ガスの漏洩が発生するおそれがあっても、その漏洩を把握する手法がないという問題があった。
【0005】
そこで、本発明の課題は、高圧環境下で水素ガスの流量を計測できる流量計としてオリフィスを用いてオリフィスアセンブリ内の配管のフランジからの水素ガスの漏洩を簡易に把握できる水素ガス漏洩検知装置及び漏洩検知方法を提供することにある。
さらに本発明の他の課題は、以下の記載によって明らかとなる。
【課題を解決するための手段】
【0006】
上記課題は以下の各発明によって解決される。
【0007】
1.
所定口径の水素ガス配管の上流側配管に第1フランジを備えると共に下流側配管に第2フランジを備え、
対向させた前記第1フランジと前記第2フランジの間にオリフィスプレートを挟持し、該オリフィスプレートの上流側と下流側のガス圧を測定してガスの流量を計測するオリフィス流量計ユニットを設け、
前記第1フランジと第2フランジの間から漏洩する水素ガスを外部に誘導するリークポートを設け、
前記リークポートから誘導した水素ガスを検知する水素ガスセンサを備えることを特徴とする水素ガス漏洩検知装置。
2.
前記オリフィス流量計ユニットの上流側に、前記水素ガス配管より口径が小さい配管を前記水素ガス配管と同じ口径の配管に拡張する第1レデューサユニットを備え、
且つ前記オリフィス流量計ユニットの下流側に、前記水素ガス配管と口径が同じ配管を前記水素ガス配管より口径が小さい配管に縮小する第2レデューサユニットを備え、
前記オリフィス流量計ユニットと、前記第1レデューサユニットと、第2レデューサユニットとにより、オリフィスアセンブリを構成し、
前記第1レデューサユニットと第2レデューサユニットは、フランジ接続され、対峙するフランジからから漏洩する水素ガスを外部に誘導するリークポートを設け、前記リークポートから誘導した水素ガスを検知する水素ガスセンサを備えることを特徴とする前記1記載の水素ガス漏洩検知装置。
3.
水素ガスを貯留する水素ガスバッファタンクを備え、
前記水素ガスバッファタンクから前記オリフィスアセンブリに至るまでに、水素ガスを圧縮して高圧化するガスコンプレッサを備え、
前記水素ガス配管に高圧化された水素ガスが供給されることを特徴とする前記2記載の水素ガス漏洩検知装置。
4.
液体水素を貯留するタンクを備え、液体水素を圧縮して高圧化する液体水素ポンプを備え、前記液体水素ポンプで高圧化された液体水素をガス化するための気化器を備え、前記水素ガス配管に前記気化器でガス化された高圧の水素ガスが供給されることを特徴とする前記2記載の水素ガス漏洩検知装置。
5.
水素ガス配管にオリフィス流量計ユニットを備え、
該オリフィス流量計ユニットから漏洩する水素ガスを、リークポートを介して水素ガスセンサに導入して水素ガスを検知することを特徴とする水素ガス漏洩検知方法。
6.
前記オリフィス流量計の上流側配管に第1フランジを備え、下流側配管に第2フランジを備え、
対向させた前記第1フランジ及び第2フランジの間から漏洩する水素ガスを外部に誘導するリークポートを介して水素ガスセンサに導入して水素ガスを検知することを特徴とする前記5記載の水素ガス漏洩検知方法。
【発明の効果】
【0008】
本発明によれば、高圧環境下で水素ガスの流量を計測できる流量計としてオリフィスを用いてオリフィスアセンブリ内の配管のフランジからの水素ガスの漏洩を簡易に把握できる水素ガス漏洩検知装置及び漏洩検知方法を提供することができる。
【図面の簡単な説明】
【0009】
舶用機関(ディーゼルエンジン)への水素燃料供給手法を示す図
本発明に係る水素ガス漏洩検知装置の一例を示す断面図
本発明に係るオリフィス流量計ユニットの一例を示す要部断面図
【発明を実施するための形態】
【0010】
以下、本発明について好ましい実施の形態について説明する。
(【0011】以降は省略されています)
この特許をJ-PlatPat(特許庁公式サイト)で参照する
関連特許
株式会社三井E&S
縦型圧縮機及び縦型圧縮機の製造方法
2日前
株式会社三井E&S
クレーンおよびクレーンの脱輪防止方法
8日前
株式会社三井E&S
内燃機関及び内燃機関における排ガス浄化方法
2日前
株式会社三井E&S
水素ガスの供給方法及び水素ガスの供給システム
5日前
株式会社三井E&S
水素ガスの供給方法及び水素ガスの供給システム
5日前
個人
メジャー文具
25日前
個人
採尿及び採便具
2日前
個人
アクセサリー型テスター
18日前
個人
高精度同時多点測定装置
17日前
株式会社ミツトヨ
測定器
8日前
ユニパルス株式会社
ロードセル
24日前
日本精機株式会社
位置検出装置
1か月前
日本精機株式会社
位置検出装置
1か月前
日本精機株式会社
位置検出装置
1か月前
アズビル株式会社
圧力センサ
1か月前
アズビル株式会社
電磁流量計
11日前
株式会社ヨコオ
ソケット
24日前
ダイキン工業株式会社
監視装置
22日前
株式会社ヨコオ
ソケット
23日前
トヨタ自動車株式会社
監視装置
23日前
株式会社チノー
放射光測温装置
24日前
エイブリック株式会社
磁気センサ回路
1か月前
TDK株式会社
ガスセンサ
24日前
ローム株式会社
半導体装置
16日前
TDK株式会社
ガスセンサ
29日前
個人
システム、装置及び実験方法
11日前
愛知時計電機株式会社
ガスメータ
8日前
ローム株式会社
半導体装置
16日前
株式会社東芝
重量測定装置
29日前
大和製衡株式会社
組合せ計量装置
5日前
TDK株式会社
磁気センサ
23日前
大和製衡株式会社
組合せ計量装置
5日前
長崎県
形状計測方法
18日前
愛知電機株式会社
軸部材の外観検査装置
5日前
TDK株式会社
ガスセンサ
1か月前
三恵技研工業株式会社
融雪レドーム
23日前
続きを見る
他の特許を見る