TOP
|
特許
|
意匠
|
商標
特許ウォッチ
Twitter
他の特許を見る
公開番号
2025106061
公報種別
公開特許公報(A)
公開日
2025-07-11
出願番号
2023223856
出願日
2023-12-31
発明の名称
給湯暖房機
出願人
株式会社パロマ
代理人
個人
主分類
F24D
3/08 20060101AFI20250704BHJP(加熱;レンジ;換気)
要約
【課題】給湯暖房機において暖房回路から放熱端末に熱媒が供給されている場合であっても、浴槽の残水量を直接的に検出するセンサを用いずに、浴槽の残水量をより正確に推定する。
【解決手段】給湯暖房機1は、風呂循環路63内の湯水を流動させる風呂循環ポンプ55と、風呂循環路63において液液熱交換器の出口側の温度を検出する第1温度センサ64と、風呂循環路63において液液熱交換器の入口側の温度を検出する第2温度センサ65と、を備える。残水量推定部は、少なくとも暖房回路3から放熱端末に熱媒が供給されている場合に、回転数検出部が検出した風呂循環ポンプ55の回転数と、第1温度センサ64が検出した入口側の温度と、第2温度センサ65が検出した出口側の温度と、に基づいて浴槽52内の残水量を推定する。
【選択図】図1
特許請求の範囲
【請求項1】
ガスを燃焼させる第1バーナと、前記第1バーナでガスが燃焼することにより生じた排気によって加熱される第1熱交換器と、を備え、外部から供給される水を前記第1熱交換器によって加熱して湯を供給する給湯回路と、
ガスを燃焼させる第2バーナと、前記第2バーナでガスが燃焼することにより生じた排気によって加熱される第2熱交換器と、前記第2熱交換器を通すように熱媒を循環させる経路である熱媒循環路と、を備え、前記第2熱交換器によって前記熱媒を加熱し、前記熱媒循環路を介して前記熱媒を放熱端末へと供給する暖房回路と、
前記熱媒循環路から分岐し、前記熱媒循環路を流れた前記熱媒を導く分岐路と、
浴槽から導出された湯水を循環させて前記浴槽に導入する風呂循環路を有する風呂回路と、
前記分岐路を流れる前記熱媒と前記風呂循環路を流れる湯水とで熱交換を行う風呂熱交換器と、
回転する駆動部を有し、前記風呂循環路内の湯水を流動させるポンプと、
前記風呂循環路において前記風呂熱交換器の出口側の温度を検出する第1温度センサと、
前記風呂循環路において前記風呂熱交換器の入口側の温度を検出する第2温度センサと、
前記ポンプにおける前記駆動部の回転数を検出する回転数検出部と、
前記浴槽内の残水量を推定する残水量推定部と、
を有し、
前記残水量推定部は、少なくとも前記暖房回路から前記放熱端末に前記熱媒が供給されている場合に、前記回転数検出部が検出した回転数と、前記第1温度センサが検出した前記入口側の温度と、前記第2温度センサが検出した前記出口側の温度と、に基づいて前記浴槽内の残水量を推定する
給湯暖房機。
続きを表示(約 820 文字)
【請求項2】
前記残水量推定部は、少なくとも前記暖房回路から前記放熱端末に前記熱媒が供給されている場合において前記回転数検出部が検出した回転数が許容回転数範囲に収まっている場合に、前記回転数検出部が検出した回転数と、前記第1温度センサが検出した前記入口側の温度と、前記第2温度センサが検出した前記出口側の温度と、に基づいて前記浴槽内の残水量を推定する
請求項1に記載の給湯暖房機。
【請求項3】
前記ポンプの各回転数と当該ポンプを流れる湯水の流量との対応関係を特定する情報を記憶する記憶部を有し、
前記回転数検出部は、前記ポンプの駆動時に前記駆動部に供給される電流の値に基づいて前記ポンプの回転数を検出し、
前記残水量推定部は、少なくとも前記暖房回路から前記放熱端末に前記熱媒が供給されている場合において前記回転数検出部が検出した回転数が許容回転数範囲に収まっている場合に、前記回転数検出部が検出した回転数と前記記憶部に記憶された前記情報とに基づいて特定される回転数の場合の前記流量と、前記第1温度センサが検出した前記入口側の温度と、前記第2温度センサが検出した前記出口側の温度と、に基づいて前記浴槽内の残水量を推定する
請求項1に記載の給湯暖房機。
【請求項4】
前記残水量推定部は、少なくとも前記暖房回路から前記放熱端末に前記熱媒が供給されている場合において前記回転数検出部が検出した回転数が前記許容回転数範囲に収まっていない場合、前記暖房回路において前記放熱端末への前記熱媒の供給を停止し、前記放熱端末への前記熱媒の供給を停止した状態で前記第2バーナに供給されるガス量と、前記第1温度センサが検出した前記入口側の温度と、前記第2温度センサが検出した前記出口側の温度と、に基づいて前記浴槽内の残水量を推定する
請求項2又は請求項3に記載の給湯暖房機。
発明の詳細な説明
【技術分野】
【0001】
本開示は、給湯暖房機に関する。
続きを表示(約 1,800 文字)
【背景技術】
【0002】
特許文献1には、複合熱源機が記載されている。この複合熱源機は、給湯回路、暖房回路、追い焚き回路、コントローラを備えている。暖房回路は、膨張タンク、暖房用熱交換器、暖房用循環ポンプを備え、これらが配管で接続されている。膨張タンクの湯水は、暖房用循環ポンプにより下流側の暖房用熱交換器に送られ、ここで加熱される。暖房用熱交換器の下流側は、追い焚き回路側の第1高温バイパス路と高温水供給口側の第2高温バイパス路に分岐しており、これらを通った湯水は、膨張タンクに戻るように構成されている。
【先行技術文献】
【特許文献】
【0003】
特開2006-46858公報
【発明の概要】
【発明が解決しようとする課題】
【0004】
風呂回路を備えた給湯器の分野では、浴槽の残水量を直接検出する装置を用いないで浴槽内の残水量を推定する方法が考えられている。その一例として、例えば、ガスバーナに与えた熱量と風呂回路内の温度上昇速度に基づいて浴槽の残水量を算出する方法などが用いられている。
【0005】
しかし、特許文献1のような暖房端末に熱媒を供給する暖房回路を備えた給湯暖房機では、ガスバーナに与えた熱量が「暖房端末に対する熱媒供給」に反映される割合が大きくなるため、ガスバーナに与えた熱量に基づいて浴槽の残水量を算出する方法を用いると、誤差が大きくなってしまうという問題がある。
【0006】
本開示の目的の一つは、給湯暖房機において暖房回路から放熱端末に熱媒が供給されている場合であっても、浴槽の残水量を直接的に検出するセンサを用いずに、浴槽の残水量をより正確に推定できる技術を提供することである。
【課題を解決するための手段】
【0007】
本開示の一つである給湯暖房機は、
ガスを燃焼させる第1バーナと、前記第1バーナでガスが燃焼することにより生じた排気によって加熱される第1熱交換器と、を備え、外部から供給される水を前記第1熱交換器によって加熱して湯を供給する給湯回路と、
ガスを燃焼させる第2バーナと、前記第2バーナでガスが燃焼することにより生じた排気によって加熱される第2熱交換器と、前記第2熱交換器を通すように熱媒を循環させる経路である熱媒循環路と、を備え、前記第2熱交換器によって前記熱媒を加熱し、前記熱媒循環路を介して前記熱媒を放熱端末へと供給する暖房回路と、
前記熱媒循環路から分岐し、前記熱媒循環路を流れた前記熱媒を導く分岐路と、
浴槽から導出された湯水を循環させて前記浴槽に導入する風呂循環路を有する風呂回路と、
前記分岐路を流れる前記熱媒と前記風呂循環路を流れる湯水とで熱交換を行う風呂熱交換器と、
回転する駆動部を有し、前記風呂循環路内の湯水を流動させるポンプと、
前記風呂循環路において前記風呂熱交換器の出口側の温度を検出する第1温度センサと、
前記風呂循環路において前記風呂熱交換器の入口側の温度を検出する第2温度センサと、
前記ポンプにおける前記駆動部の回転数を検出する回転数検出部と、
前記浴槽内の残水量を推定する残水量推定部と、
を有し、
前記残水量推定部は、少なくとも前記暖房回路から前記放熱端末に前記熱媒が供給されている場合に、前記回転数検出部が検出した回転数と、前記第1温度センサが検出した前記入口側の温度と、前記第2温度センサが検出した前記出口側の温度と、に基づいて前記浴槽内の残水量を推定する。
【発明の効果】
【0008】
本開示に係る技術は、給湯暖房機において暖房回路から放熱端末に熱媒が供給されている場合であっても、浴槽の残水量を直接的に検出するセンサを用いずに、浴槽の残水量をより正確に推定できる。
【図面の簡単な説明】
【0009】
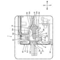
図1は、第1実施形態に係る給湯暖房機の構成を概略的に例示する概略回路図である。
【発明を実施するための形態】
【0010】
以下の技術は、本開示に含まれる給湯暖房機の一例である。
(【0011】以降は省略されています)
特許ウォッチbot のツイートを見る
この特許をJ-PlatPat(特許庁公式サイト)で参照する
関連特許
株式会社パロマ
湯沸器
1か月前
株式会社パロマ
給湯装置
19日前
株式会社パロマ
ガスコンロ
今日
株式会社パロマ
ガスコンロ
26日前
株式会社パロマ
ガスコンロ
26日前
株式会社パロマ
ガスコンロ
26日前
株式会社パロマ
ガスコンロ
今日
株式会社パロマ
加熱調理装置
1か月前
株式会社パロマ
加熱調理装置
2か月前
株式会社パロマ
加熱調理装置
2か月前
株式会社パロマ
加熱調理装置
2か月前
株式会社パロマ
加熱調理装置
27日前
株式会社パロマ
食器洗浄機用ブースター
2か月前
株式会社パロマ
食器洗浄機用ブースター
2か月前
株式会社パロマ
食器洗浄機用ブースター
2か月前
株式会社パロマ
食器洗浄機用ブースター
2か月前
株式会社パロマ
食器洗浄機用ブースター
2か月前
株式会社パロマ
食器洗浄機用ブースター
1か月前
株式会社パロマ
食器洗浄機用ブースター
1か月前
株式会社パロマ
加熱調理装置及び製造方法
1か月前
株式会社パロマ
給湯器の製造方法及び給湯器
1か月前
株式会社パロマ
アフターバーナ及び加熱調理装置
27日前
株式会社パロマ
ヒートポンプ熱源機及び給湯システム
27日前
株式会社パロマ
ヒートポンプ熱源機及び給湯システム
27日前
株式会社パロマ
ガスコンロの製造方法およびガスコンロ
26日前
株式会社パロマ
食器洗浄機用ブースター及び食器洗浄システム
2か月前
株式会社パロマ
給湯暖房機
19日前
個人
集熱器具
19日前
株式会社トヨトミ
五徳
1か月前
株式会社コロナ
給湯装置
3か月前
株式会社コロナ
加湿装置
2か月前
株式会社コロナ
空調装置
1か月前
株式会社コロナ
空調装置
1か月前
株式会社コロナ
空調装置
1か月前
株式会社コロナ
空調装置
1か月前
株式会社コロナ
空調装置
2か月前
続きを見る
他の特許を見る